|
ISSN 1725-5155 |
||
|
Uradni list Evropske unije |
L 275 |
|
|
||
|
Slovenska izdaja |
Zakonodaja |
Zvezek 48 |
|
|
|
|
|
(1) Besedilo velja za EGP. |
|
SL |
Akti z rahlo natisnjenimi naslovi so tisti, ki se nanašajo na dnevno upravljanje kmetijskih zadev in so splošno veljavni za omejeno obdobje. Naslovi vseh drugih aktov so v mastnem tisku in pred njimi stoji zvezdica. |
I Akti, katerih objava je obvezna
|
20.10.2005 |
SL |
Uradni list Evropske unije |
L 275/1 |
DIREKTIVA 2005/55/ES EVROPSKEGA PARLAMENTA IN SVETA
z dne 28. septembra 2005
o približevanju zakonodaje držav članic v zvezi z ukrepi, ki jih je treba sprejeti proti emisijam plinastih in trdnih onesnaževal iz motorjev na kompresijski vžig, ki se uporabljajo v vozilih, ter emisijam plinastih onesnaževal iz motorjev na prisilni vžig, ki za gorivo uporabljajo zemeljski plin ali utekočinjeni naftni plin in se uporabljajo v vozilih
(Besedilo velja za EGP)
EVROPSKI PARLAMENT IN SVET EVROPSKE UNIJE STA –
ob upoštevanju Pogodbe o ustanovitvi Evropske skupnosti in zlasti člena 95 Pogodbe,
ob upoštevanju predloga Komisije,
ob upoštevanju mnenja Evropskega ekonomsko – socialnega odbora (1),
v skladu s postopkom iz člena 251 Pogodbe (2),
ob upoštevanju naslednjega:
|
(1) |
Direktiva Sveta 88/77/EGS z dne 3. decembra 1987 o približevanju zakonodaj držav članic v zvezi z ukrepi, ki jih je treba sprejeti proti emisijam plinastih snovi in delcev, ki onesnažujejo iz motorjev na kompresijski vžig, ki se uporabljajo v vozilih, ter emisijam plinastih snovi, ki onesnažujejo iz motorjev na prisilni vžig, ki za gorivo uporabljajo zemeljski plin ali utekočinjeni naftni plin in se uporabljajo v vozilih (3), je ena od posebnih direktiv po homologacijskem postopku iz Direktive Sveta 70/156/EGS z dne 6. februarja 1970 o približevanju zakonodaje držav članic o homologaciji motornih in priklopnih vozil (4). Direktiva 88/77/EGS je bila večkrat bistveno spremenjena zaradi postopnega uvajanja strožjih omejitev za emisije onesnaževal. Ker so predvidene nadaljnje spremembe, jo je treba zaradi jasnosti prenoviti. |
|
(2) |
Direktiva Sveta 91/542/EGS (5) o spremembi Direktive 88/77/EGS, Direktiva 1999/96/ES Evropskega parlamenta in Sveta z dne 13. decembra 1999 o približevanju zakonodaje držav članic v zvezi z ukrepi, ki jih je treba sprejeti proti emisijam plinastih in trdnih onesnaževal iz motorjev na kompresijski vžig, ki se uporabljajo v vozilih, in emisijam plinastih onesnaževal iz motorjev na prisilni vžig, ki za gorivo uporabljajo zemeljski plin ali utekočinjeni naftni plin in se uporabljajo v vozilih, ter o spremembah Direktive Sveta 88/77/EGS (6), in Direktiva Komisije 2001/27/ES (7) o prilagajanju tehničnemu napredku Direktive Sveta 88/77/EGS so uvedle določbe, ki so kljub svoji avtonomnosti tesno povezane s programom iz Direktive 88/77/EGS. Zaradi jasnosti in pravne varnosti je treba te avtonomne določbe v celoti vključiti v prenovljeno besedilo Direktive 88/77/EGS. |
|
(3) |
Vse države članice morajo sprejeti iste zahteve, predvsem zato, da se za vsak tip vozila omogoči uvedba ES-homologacijskega sistema po Direktivi 70/156/EGS. |
|
(4) |
Program Komisije o kakovosti zraka, emisijah cestnega prevoza, gorivih in tehnologijah za znižanje emisij, v nadaljevanju „prvi program avtomobilskih goriv“, je pokazal, da je za doseganje prihodnjih standardov kakovosti zraka treba dodatno zniževati emisije onesnaževal iz težkih vozil. |
|
(5) |
Znižanja omejitev emisij, ki se uporabljajo od leta 2000 in ustrezajo znižanju emisij za 30 % za ogljikov monoksid, skupne ogljikovodike, dušikove okside in delce, so v prvem programu avtomobilskih goriv opredeljena kot ključni ukrepi za doseganje srednjeročne kakovosti zraka. Znižanje za 30 % v motnosti izpušnih dimov bi moralo dodatno prispevati k znižanju delcev. Dodatna znižanja omejitev emisij, ki se uporabljajo od leta 2005 in ustrezajo dodatnim znižanjem za 30 % za ogljikov monoksid, skupne ogljikovodike in dušikove okside ter za 80 % za delce, bi morala srednje- in dolgoročno bistveno prispevati k izboljšanju kakovosti zraka. Dodatna omejitev za dušikove okside, ki se bo uporabljala v letu 2008, bi morala doseči še dodatno 43 % znižanje omejitve emisij za to onesnaževalo. |
|
(6) |
Homologacijski preskusi za plinasta in trdna onesnaževala ter motnost dima se uporabljajo za pravilnejšo oceno emisij motorjev v preskusnih razmerah, ki so bolj podobne tistim med dejansko uporabo vozila. Od leta 2000 se konvencionalni motorji na kompresijski vžig in tisti motorji na kompresijski vžig, ki imajo določeno opremo za uravnavanje emisij, preskušajo s preskusnim ciklom v ustaljenem stanju in z novim preskusom odzivnosti za motnost dima med obremenitvijo. Motorji na kompresijski vžig, opremljeni z izpopolnjenimi sistemi za uravnavanje emisij, se dodatno preskušajo z novim prehodnim preskusnim ciklom. Od leta 2005 je treba vse motorje na kompresijski vžig preskusiti z vsemi temi preskusnimi cikli. Motorji na plinasto gorivo se preskušajo samo z novim prehodnim preskusnim ciklom. |
|
(7) |
Mejne vrednosti pri naključno izbranih obremenitvenih pogojih znotraj določenega območja delovanja ne smejo presegati ustreznega odstotka. |
|
(8) |
Pri določanju novih standardov in preskusnih postopkov je treba upoštevati učinek prihodnje rasti prometa v Skupnosti na kakovost zraka. Delo, ki ga je na tem področju opravila Komisija, kaže, da je avtomobilska industrija v Skupnosti zelo napredovala pri izpopolnjevanju tehnologije, ki omogoča precejšnje znižanje emisij plinastih in trdnih onesnaževal. Vendar si je treba zaradi zaščite okolja in javnega zdravja še vedno prizadevati za dodatne izboljšave na področju omejitev emisij in drugih tehničnih zahtev. Prihodnji ukrepi morajo zlasti upoštevati rezultate stalnih raziskav o značilnostih ultra-finih delcev. |
|
(9) |
Za zagotavljanje učinkovitosti in vzdržljivosti uporabljenih sistemov za uravnavanje emisij je treba poskrbeti za dodatne izboljšave kakovosti motornih goriv. |
|
(10) |
Od leta 2005 je treba uvesti nove določbe za vgrajen sistem za diagnostiko na vozilu (OBD) zaradi lažjega takojšnjega odkrivanja slabšega delovanja ali zatajitve opreme za uravnavanje emisij motorja. To bi moralo povečati zmožnost diagnostike in popravil, kar bi bistveno izboljšalo trajnostne emisijske značilnosti težkih vozil v uporabi. Ker je OBD za težke dizelske motorje v svetovnem merilu še v povojih, ga je v Skupnosti treba uvesti v dveh stopnjah, da se omogoči razvoj sistema, tako da sistem OBD ne bi sporočal napačnih podatkov. Za pomoč državam članicam pri zagotavljanju, da lastniki in upravljavci težkih vozil dejansko odpravljajo okvare, na katere jih je opozoril sistem OBD, je treba zabeležiti prevoženo razdaljo ali pretekli čas od takrat, ko je bil voznik opozorjen na okvaro. |
|
(11) |
Motorji na kompresijski vžig so že sami po sebi vzdržljivi in so dokazali, da lahko ob pravilnem in učinkovitem vzdrževanju ohranijo nizko raven emisij pri bistveno daljših razdaljah, ki jih prevozijo težka vozila v komercialne namene. Vendar bodo prihodnji standardi emisij uvedli sisteme za uravnavanje emisij po izhodu iz motorja, kot so na primer sistemi za odstranjevanje NOx, filtri za dizelske delce in sistemi, ki so kombinacija obojega, ter mogoče še druge sisteme, ki jih je treba še opredeliti. Zato je treba uvesti zahtevo o življenjski dobi, ki se bo uporabljala kot podlaga za postopke zagotavljanja ustreznosti sistema za uravnavanje emisij motorja v vsem referenčnem obdobju. Pri oblikovanju take zahteve je treba ustrezno upoštevati precejšnje razdalje, ki jih prevozijo težka vozila, potrebo po vključitvi ustreznega in pravočasnega vzdrževanja ter možnosti homologacije vozil kategorije N1 skladno bodisi s to direktivo bodisi z Direktivo Sveta 70/220/EGS z dne 20. marca 1970 o približevanju zakonodaje držav članic o ukrepih proti onesnaževanju zraka z emisijami iz motornih vozil (8). |
|
(12) |
Državam članicam je treba z davčnimi spodbudami omogočiti, da pospešijo uvedbo vozil, ki izpolnjujejo zahteve, sprejete na ravni Skupnosti, na trg, če so take spodbude skladne z določbami Pogodbe in izpolnjujejo določene pogoje za preprečevanje izkrivljanja notranjega trga. Ta direktiva ne vpliva na pravico držav članic do vključitve emisij onesnaževal in drugih snovi v osnovo za izračun cestnih prometnih davkov na motorna vozila. |
|
(13) |
Ker nekatere teh davčnih spodbud po členu 87(1) Pogodbe veljajo za državno pomoč, je po členu 88(3) Pogodbe o njih treba obvestiti Komisijo, da jih preveri v skladu z ustreznimi merili združljivosti. Obveščanje o tovrstnih ukrepih v skladu s to direktivo ne vpliva na obveznost obveščanja po členu 88(3) Pogodbe. |
|
(14) |
Za poenostavitev in pospešitev postopka je Komisiji treba zaupati nalogo sprejetja ukrepov za izvajanje temeljnih določb iz te direktive ter ukrepov za prilagajanje prilog k tej direktivi znanstvenemu in tehničnemu napredku. |
|
(15) |
Potrebni ukrepi za izvajanje te direktive in njenega prilagajanja znanstvenemu in tehničnemu napredku se morajo sprejeti v skladu s Sklepom Sveta 1999/468/ES z dne 28. junija 1999 o določitvi postopkov za uresničevanje Komisiji podeljenih izvedbenih pooblastil (9). |
|
(16) |
Komisija mora preverjati potrebo po uvedbi omejitev emisij za onesnaževala, ki še niso regulirana in ki nastanejo kot posledica širše uporabe novih alternativnih goriv in novih sistemov za nadzor izpušnih emisij. |
|
(17) |
Komisija mora čim hitreje podati ustrezne predloge za naslednjo stopnjo mejnih vrednosti za NOx in emisije delcev. |
|
(18) |
Ker cilja te direktive, in sicer uresničitve notranjega trga z uvedbo skupnih tehničnih zahtev glede emisij plinov in delcev za vse tipe vozil, države članice ne morejo zadovoljivo doseči in ker ta cilj zaradi obsega ukrepa lažje doseže Skupnost, lahko Skupnost sprejme ukrepe v skladu z načelom subsidiarnosti iz člena 5 Pogodbe. Skladno z načelom sorazmernosti iz navedenega člena ta direktiva ne prekoračuje okvira, ki je potreben za doseganje navedenega cilja. |
|
(19) |
Obveznost prenosa te direktive v nacionalno zakonodajo se mora omejiti na določbe, ki bistveno spreminjajo predhodne direktive. Obveznost prenosa nespremenjenih določb izhaja iz predhodnih direktiv. |
|
(20) |
Ta direktiva ne sme vplivati na obveznosti držav članic v zvezi z roki za prenos v državno zakonodajo in uporabo direktiv iz dela B Priloge IX – |
SPREJELA NASLEDNJO DIREKTIVO:
Člen 1
Opredelitve pojmov
V tej direktivi se uporabljajo naslednje opredelitve:
|
(a) |
„vozilo“ pomeni katero koli vozilo, kakor je opredeljeno v členu 2 Direktive 70/156/EGS, ki ga poganja motor na kompresijski vžig ali plinski motor, razen vozil kategorije M1 z največjo tehnično dovoljeno maso 3,5 tone ali manj; |
|
(b) |
„motor na kompresijski vžig ali plinski motor“ pomeni pogonski vir vozila, za katerega se lahko podeli homologacija kot samostojni tehnični enoti, kakor je opredeljena v členu 2 Direktive 70/156/EGS; |
|
(c) |
„do okolja bolj prijazno vozilo (EEV)“ pomeni vozilo, ki ga poganja motor, ki ustreza dopustnim mejnim vrednostim emisij iz vrstice C tabel v točki 6.2.1 Priloge I. |
Člen 2
Obveznosti držav članic
1. Za tipe motorjev na kompresijski vžig ali plinske motorje ter tipe vozil, ki jih poganjajo motorji na kompresijski vžig ali plinski motorji, kadar niso izpolnjene zahteve iz Prilog I do VIII in zlasti kadar emisije plinastih in trdnih onesnaževal ter motnost dima iz motorja ne ustreza predpisanim mejnim vrednostim iz vrstice A tabel v točki 6.2.1 Priloge I, države članice:
|
(a) |
zavrnejo podelitev ES-homologacije na podlagi člena 4(1) Direktive 70/156/EGS; in |
|
(b) |
zavrnejo nacionalno homologacijo. |
2. Razen pri vozilih in motorjih, namenjenih za izvoz v tretje države, ali nadomestnih motorjih za vozila v uporabi države članice, kadar niso izpolnjene zahteve iz Prilog I do VIII in zlasti kadar emisije plinastih in trdnih onesnaževal ter motnost dima iz motorja ne ustrezajo predpisanim mejnim vrednostim iz vrstice A tabel v točki 6.2.1 Priloge I:
|
(a) |
štejejo, da potrdila o skladnosti, ki so priložena novim vozilom ali novim motorjem na podlagi Direktive 70/156/EGS, niso več veljavna za namene člena 7(1) navedene direktive; in |
|
(b) |
prepovejo registracijo, prodajo, začetek uporabe ali uporabo novih vozil, ki jih poganja motor na kompresijski vžig ali plinski motor, ter prodajo ali uporabo novih motorjev na kompresijski vžig ali plinskih motorjev. |
3. Brez vpliva na odstavka 1 in 2 države članice od 1. oktobra 2003, razen za vozila in motorje, namenjene za izvoz v tretje države, ali nadomestne motorje za vozila v uporabi za tipe plinskih motorjev in tipe vozil, ki jih poganja motor na kompresijski vžig ali plinski motor, ki ne izpolnjujejo zahtev iz Prilog I do VIII:
|
(a) |
štejejo, da potrdila o skladnosti, ki so priložena novim vozilom ali novim motorjem na podlagi Direktive 70/156/EGS, niso več veljavna za namene člena 7(1) navedene direktive; in |
|
(b) |
prepovejo registracijo, prodajo, začetek uporabe ali uporabo novih vozil ter prodajo ali uporabo novih motorjev. |
4. Če so izpolnjene zahteve iz Prilog I do VIII ter členov 3 in 4, zlasti kadar emisije plinastih in trdnih onesnaževal ter motnost dima iz motorja ustrezajo predpisanim mejnim vrednostim iz vrstice B1 ali vrstice B2 ali dopustnim mejnim vrednostim iz vrstice C tabel v točki 6.2.1 Priloge I, ne sme nobena država članica zaradi razlogov, povezanih s plinskimi in trdnimi onesnaževali ter motnostjo emisij dima iz motorja:
|
(a) |
zavrniti podelitev ES-homologacije na podlagi člena 4(1) Direktive 70/156/EGS ali podelitev nacionalne homologacije za tip vozila, ki ga poganja motor na kompresijski vžig ali plinski motor; |
|
(b) |
prepovedati registracije, prodaje, začetek uporabe ali uporabe novih vozil, ki jih poganja motor na kompresijski vžig ali plinski motor; |
|
(c) |
zavrniti podelitev ES-homologacije za tip motorja na kompresijski vžig ali plinski motor; |
|
(d) |
prepovedati prodajo ali uporabo novih motorjev na kompresijski vžig ali plinskih motorjev. |
5. Z učinkom od 1. oktobra 2005 in zlasti kadar emisije plinastih snovi in delcev ter motnost dima iz motorja ne ustrezajo predpisanim mejnim vrednostim iz vrstice B1 tabel v točki 6.2.1 Priloge I, države članice za tipe motorjev na kompresijski vžig ali plinske motorje ter tipe vozil, ki jih poganjajo motorji na kompresijski vžig ali plinski motorji, ki ne izpolnjujejo zahtev iz Prilog I do VIII ter členov 3 in 4:
|
(a) |
zavrnejo podelitev ES-homologacije na podlagi člena 4(1) Direktive 70/156/EGS; in |
|
(b) |
zavrnejo nacionalno homologacijo. |
6. Z učinkom od 1. oktobra 2006, razen za vozila in motorje, namenjene za izvoz v tretje države, ali nadomestne motorje za vozila v uporabi države članice, kadar niso izpolnjene zahteve iz Prilog I do VIII ter členov 3 in 4 in zlasti kadar emisije plinastih in trdnih onesnaževal ter motnost dima iz motorja ne ustrezajo predpisanim mejnim vrednostim iz vrstice B1 tabel v točki 6.2.1 Priloge I:
|
(a) |
štejejo, da potrdila o skladnosti, ki so priložena novim vozilom ali novim motorjem na podlagi Direktive 70/156/EGS, niso več veljavna za namene člena 7(1) navedene direktive; in |
|
(b) |
prepovejo registracijo, prodajo, začetek uporabe ali uporabo novih vozil, ki jih poganja motor na kompresijski vžig ali plinski motor, ter prodajo ali uporabo novih motorjev na kompresijski vžig ali plinskih motorjev. |
7. Z učinkom od 1. oktobra 2008, zlasti kadar emisije plinastih onesnaževal ter motnost dima iz motorja ne ustrezajo predpisanim mejnim vrednostim iz vrstice B2 tabel v točki 6.2.1 Priloge I, države članice za tipe motorjev na kompresijski vžig ali plinske motorje ter tipe vozil, ki jih poganjajo motorji na kompresijski vžig ali plinski motorji, ki ne izpolnjujejo zahtev iz Prilog I do VIII ter členov 3 in 4:
|
(a) |
zavrnejo podelitev ES-homologacije na podlagi člena 4(1) Direktive 70/156/EGS; in |
|
(b) |
zavrnejo nacionalno homologacijo. |
8. Z učinkom od 1. oktobra 2009, zlasti kadar emisije plinastih in trdnih onesnaževal ter motnost dima iz motorja ne ustrezajo predpisanim mejnim vrednostim iz vrstice B2 tabel v točki 6.2.1 Priloge I, države članice, kadar niso izpolnjene zahteve iz Prilog I do VIII ter členov 3 in 4, razen za vozila in motorje, namenjene za izvoz v tretje države, ali nadomestne motorje za vozila v uporabi:
|
(a) |
štejejo, da potrdila o skladnosti, ki so priložena novim vozilom ali novim motorjem na podlagi Direktive 70/156/EGS, niso več veljavna za namene člena 7(1) navedene direktive; in |
|
(b) |
prepovejo registracijo, prodajo, začetek uporabe ali uporabo novih vozil, ki jih poganja motor na kompresijski vžig ali plinski motor, ter prodajo ali uporabo novih motorjev na kompresijski vžig ali plinskih motorjev. |
9. V skladu z odstavkom 4 se šteje, da motor, ki izpolnjuje pogoje iz Prilog I do VIII, in zlasti tisti, ki ustreza predpisanim mejnim vrednostim iz vrstice C tabel v točki 6.2.1 Priloge I, izpolnjuje zahteve iz odstavkov 1 do 3.
Skladno z odstavkom 4 se šteje, da motor, ki izpolnjuje zahteve iz Prilog I do VIII ter členov 3 in 4, in zlasti tisti, ki ustreza predpisanim mejnim vrednostim iz vrstice C tabel v točki 6.2.1 Priloge I, izpolnjuje zahteve iz odstavkov 1 do 3 ter 5 do 8.
10. Za motorje na kompresijski vžig ali plinske motorje, ki morajo ustrezati mejnim vrednostim, določenim v točki 6.2.1 Priloge I pod homologacijskim sistemom, velja naslednje:
emisije, vzorčene v časovnem intervalu 30 sekund, pri naključno izbranih obremenitvenih pogojih, ki sodijo v določeno nadzorovano območje, z izjemo specifičnih pogojev delovanja motorja, ki niso podvrženi temu predpisu, ne smejo presegati mejnih vrednosti iz vrstic B2 in C tabel v točki 6.2.1 Priloge I za več kot 100 %. Nadzorovano območje, na katerega se nanaša odstotni delež, ki se ne sme prekoračiti, iz njega izvzeti pogoji delovanja motorja in drugi ustrezni pogoji se opredelijo v skladu s postopkom iz člena 7(1).
Člen 3
Vzdržljivost sistemov za uravnavanje emisij
1. Od 1. oktobra 2005 za nove homologacije in od 1. oktobra 2006 za vse homologacije proizvajalec dokaže, da bo motor na kompresijski vžig ali plinski motor s homologacijo po sklicu na mejne vrednosti iz vrstice B1, B2 ali C tabel v točki 6.2.1 Priloge I s svojo življenjsko dobo ustrezal tem mejnim vrednostim:
|
(a) |
100 000 km ali pet let, kar nastopi prej, za motorje, ki se vgradijo v vozila kategorije N1 in M2; |
|
(b) |
200 000 km ali šest let, kar nastopi prej, za motorje, ki se vgradijo v vozila kategorij N2,N3 z največjo tehnično dovoljeno maso, ki ne presega 16 ton, in vozila kategorije M3 razreda I, razreda II ter razreda A in razreda B z največjo tehnično dovoljeno maso, ki ne presega 7,5 ton; |
|
(c) |
500 000 km ali sedem let, kar nastopi prej, za motorje, ki se vgradijo v vozila kategorij N3 z največjo tehnično dovoljeno maso, ki ne presega 16 ton, in vozila kategorije M3 razreda III ter razreda B z največjo tehnično dovoljeno maso, ki presega 7,5 ton. |
Od 1. oktobra 2005 je za podelitev homologacije za nove tipe vozil ter od 1. oktobra 2006 za vse tipe vozil potrebno potrdilo o pravilnem delovanju naprav za uravnavanje emisij med normalno življenjsko dobo vozila pri normalni uporabi (skladnost primerno vzdrževanih in uporabljanih vozil v prometu).
2. Ukrepi za izvajanje odstavka 1 se sprejmejo najkasneje do 28. decembra 2005.
Člen 4
Vgrajeni sistemi za diagnostiko na vozilu
1. Od 1. oktobra 2005 za vse nove homologacije vozil in od 1. oktobra 2006 za vse homologacije se motor na kompresijski vžig s homologacijo po sklicu na mejne vrednosti emisij iz vrstice B1 ali vrstice C tabel v točki 6.2.1 Priloge I, ali vozilo, ki ga poganja tak motor, opremi z vgrajenim sistemom za diagnostiko (OBD), ki voznika pri preseženih mejnih vrednostih praga OBD iz vrstice B1 ali vrstice C tabel v odstavku 3 opozarja na okvaro.
Pri sistemih za naknadno čiščenje izpušnih plinov sistem OBD lahko nadzoruje večjo okvaro funkcionalnosti naslednjega:
|
(a) |
katalizatorja, kadar je vgrajen kot ločena enota, ne glede na to, ali je ali ni del sistema za odstranjevanje NOx ali dizel filtra za delce; |
|
(b) |
sistema za odstranjevanje NOx, kadar je vgrajen; |
|
(c) |
dizelskega filtra za delce, kadar je vgrajen; |
|
(d) |
kombiniranega sistema za odstranjevanje NOx in dizelskega filtra za delce. |
2. Od 1. oktobra 2008 za nove homologacije in od 1. oktobra 2009 za vse homologacije se motor na kompresijski vžig ali plinski motor s homologacijo po sklicu na mejne vrednosti emisij iz vrstice B2 ali vrstice C tabel v točki 6.2.1 Priloge I ali vozilo, ki ga poganja tak motor, opremi s sistemom OBD, ki voznika pri preseženih mejnih vrednostih praga OBD iz vrstice B2 ali vrstice C tabel v odstavku 3 opozarja na okvaro.
Sistem OBD prav tako vsebuje vmesnik med enoto za elektronsko krmiljenje motorja (EECU) ter katerim koli drugim električnim ali elektronskim sistemom za motorje ali vozila, ki dajejo vhodne podatke za ali prejemajo izhodne podatke iz EECU in ki vplivajo na pravilnost delovanja sistema za uravnavanje emisij, kot je na primer vmesnik med EECU in elektronsko krmilno enoto za prenos moči.
3. Mejne vrednosti praga OBD so naslednje:
|
Vrstica |
Motorji na kompresijski vžig |
|
|
Masa dušikovih oksidov (NOx) g/kWh |
Masa delcev (PT) g/kWh |
|
|
B1 (2005) |
7,0 |
0,1 |
|
B2 (2008) |
7,0 |
0,1 |
|
C (EEV) |
7,0 |
0,1 |
4. Za namene testiranja, diagnoze, servisiranja in popravil, v skladu z ustreznimi določbami Direktive 70/220/EGS in določbami, ki se nanašajo na skladnost rezervnih delov s sistemi OBD, mora biti zagotovljen popoln in enoten dostop do informacij v zvezi s sistemi OBD.
5. Ukrepi za izvajanje odstavkov 1 do 3 se sprejmejo najpozneje do 28. decembra 2005.
Člen 5
Sistemi za uravnavanje emisij, ki uporabljajo potrošne reagente
Pri določitvi ukrepov, ki so potrebni za izvajanje člena 4, kakor je predvideno v členu 7(1), bo Komisija po potrebi vključila tehnične ukrepe za zmanjšanje tveganja pri neprimernem vzdrževanju in servisiranju sistemov za uravnavanje emisij, ki uporabljajo potrošne reagente. Ob tem se po potrebi vključijo tudi ukrepi, ki zagotovijo zmanjšanje emisije amonijaka zaradi uporabe potrošnih reagentov.
Člen 6
Davčne spodbude
1. Države članice lahko predvidijo davčne spodbude samo za vozila, ki so skladna z določbami te direktive. Take spodbude morajo biti skladne z določbami Pogodbe ter bodisi z odstavkom 2 bodisi odstavkom 3 tega člena.
2. Spodbude se uporabijo za vsa nova vozila, ki so naprodaj na trgu države članice, ki predhodno ustrezajo mejni vrednosti iz vrstice B1 ali vrstice B2 tabel v točki 6.2.1 Priloge I.
Ukinejo se po obvezni uporabi mejnih vrednosti iz vrstice B1, kakor je določeno v členu 2(6), ali po obvezni uporabi mejnih vrednosti iz vrstice B2, kakor je določeno v členu 2(8).
3. Spodbude se uporabijo za vsa nova vozila naprodaj na trgu države članice, ki predhodno ustrezajo dopustnim mejnim vrednostim iz vrstice C tabel v točki 6.2.1 Priloge I.
4. Poleg pogojev iz odstavka 1, za vsak tip vozila, spodbude ne smejo preseči dodatnih stroškov tehničnih rešitev, uvedenih za zagotavljanje ustreznosti mejnim vrednostim iz vrstice B1 ali vrstice B2 ali dopustnim mejnim vrednostim iz vrstice C tabel v točki 6.2.1 Priloge I, ter njihove vgradnje v vozilo.
5. Države članice pravočasno obvestijo Komisijo o načrtih za uvedbo ali spremembo davčnih spodbud iz tega člena, da lahko ta predloži svoje pripombe.
Člen 7
Izvedbeni ukrepi in spremembe
1. Ukrepe, potrebne za izvajanje členov 2(10), 3 in 4 te direktive, sprejme Komisija s pomočjo odbora, ustanovljenega v skladu s členom 13(1) Direktive 70/156/EGS, skladno s postopkom iz člena 13(3) navedene direktive.
2. Spremembe te direktive, ki so potrebne za njeno prilagoditev znanstvenemu in tehničnemu napredku, sprejme Komisija s pomočjo odbora, ustanovljenega po členu 13(1) Direktive 70/156/EGS, skladno s postopkom iz člena 13(3) navedene direktive.
Člen 8
Pregledi in poročila
1. Komisija preuči potrebo po uvedbi novih omejitev emisij, ki se uporabljajo za težka vozila in motorje za onesnaževala, ki še niso regulirana. Presoja temelji na širši uvedbi na trg novih alternativnih goriv in uvedbi novih sistemov za nadzor izpušnih emisij z dodatki zaradi izpolnjevanja prihodnjih standardov iz te direktive. Komisija po potrebi predloži predlog Evropskemu parlamentu in Svetu.
2. Komisija predloži Evropskemu parlamentu in Svetu zakonodajne predloge o nadaljnjih omejitvah emisije NOx in emisije delcev za težka vozila.
Po potrebi preuči, ali je potrebna postavitev dodatne omejitve za stopnje in velikost delcev, in če je temu tako, dodatno omejitev vključi v predlog.
3. Komisija Evropskemu parlamentu in Svetu poroča o napredku pri pogajanjih o svetovno harmoniziranem delovnem ciklu (WHDC).
4. Komisija Evropskemu parlamentu in Svetu predloži poročilo o zahtevah za delovanje merilnega (OBM) sistema na vozilu. Na podlagi tega poročila Komisija, kadar je to primerno, predlaga ukrepe za vključitev tehničnih zahtev in ustreznih prilog za predpisano homologacijo sistemov OBM, ki zagotavljajo najmanj enako ustrezne ravni nadzora kot sistemi OBD in ki so kompatibilni z njimi.
Člen 9
Prenos
1. Države članice sprejmejo in objavijo potrebne zakone in druge predpise za uskladitev s to direktivo najpozneje pred 9. novembrom 2006. Če se sprejetje izvedbenih ukrepov iz člena 7 zavleče preko 28. decembra 2005 države članice izpolnijo to obveznost do datuma prenosa, ki izhaja iz direktive s temi izvedbenimi ukrepi. Komisiji nemudoma sporočijo besedilo teh predpisov ter korelacijsko tabelo med temi predpisi in to direktivo.
Te predpise uporabljajo od 9. novembra 2006 ali, če se sprejetje izvedbenih ukrepov iz člena 7 nadalje zavleče preko 28. decembra 2005 od datuma prenosa, določenega v direktivi s temi izvedbenimi ukrepi.
Države članice se v sprejetih predpisih sklicujejo na to direktivo ali pa sklic nanjo navedejo ob njihovi uradni objavi. Vključijo tudi izjavo, da v predpisih sklici na direktive, ki so s to direktivo preklicane, pomenijo sklice na to direktivo. Način sklicevanja in obliko izjave določijo države članice.
2. Države članice Komisiji sporočijo besedilo glavnih predpisov državne zakonodaje, sprejetih na področju, ki ga pokriva ta direktiva.
Člen 10
Preklic
Direktive iz dela A Priloge IX se prekličejo z učinkom od 9. novembra 2006, kar ne posega v obveznosti držav članic v zvezi z roki za prenos v državno zakonodajo ter uporabo direktiv iz dela B Priloge IX.
Sklici na preklicane direktive se razumejo kot sklici na to direktivo in se berejo skladno s korelacijsko tabelo v Prilogi X.
Člen 11
Začetek veljavnosti
Ta direktiva začne veljati dvajseti dan po objavi v Uradnem listu Evropskih skupnosti.
Člen 12
Naslovljenci
Ta direktiva je naslovljena na države članice.
V Strasbourgu, 28. septembra 2005
Za Evropski parlament
Predsednik
J. BORRELL FONTELLES
Za Svet
Predsednik
D. ALEXANDER
(1) UL C 108, 30.4.2004, str. 32.
(2) Mnenje Evropskega parlamenta z dne 9. marca 2004 (UL C 102 E, 28.4.2004, str. 272) in Sklep Sveta z dne 19. septembra 2005.
(3) UL L 36, 9.2.1988, str. 33. Direktiva, kakor je bila nazadnje spremenjena z Aktom o pristopu iz leta 2003.
(4) UL L 42, 23.2.1970, str. 1. Direktiva, kakor je bila nazadnje spremenjena z Direktivo Komisije 2005/49/ES (UL L 194, 26.7.2005, str. 12).
(5) UL L 295, 25.10.1991, str. 1.
(6) UL L 44, 16.2.2000, str. 1.
(7) UL L 107, 18.4.2001, str. 10.
(8) UL L 76, 6.4.1970, str. 1. Direktiva, kakor je bila nazadnje spremenjena z Direktivo Komisije 2003/76/ES (UL L 206, 15.8.2003, str. 29).
(9) UL L 184, 17.7.1999, str. 23.
PRILOGA I
PODROČJE UPORABE, OPREDELITVE IN OKRAJŠAVE, VLOGA ZA PODELITEV ES-HOMOLOGACIJE, TEHNIČNE ZAHTEVE IN PRESKUSI TER SKLADNOST PROIZVODNJE
1. PODROČJE UPORABE
Ta direktiva se uporablja za emisije plinastih in trdnih onesnaževal iz vseh motornih vozil, opremljenih z motorji na kompresijski vžig, in za plinasta onesnaževala iz vseh motornih vozil, opremljenih z motorji na prisilni vžig, ki za gorivo uporabljajo zemeljski plin ali utekočinjeni naftni plin LPG, ter za motorje na kompresijski vžig in motorje na prisilni vžig iz člena 1 razen tistih vozil kategorij N1, N2 in M2,za katere je bila homologacija podeljena v skladu z Direktivo Sveta 70/220/EGS o približevanju zakonodaje držav članic o ukrepih proti onesnaževanju zraka s plini iz motornih vozil z motorjem na prisilni vžig (1).
2. OPREDELITVE IN OKRAJŠAVE
V tej direktivi:
2.1 „preskusni cikel“ pomeni zaporedje preskusnih točk, od katerih ima vsaka opredeljeno vrtilno frekvenco in navor in ki jim mora motor slediti v ustaljenem stanju (preskus ESC) ali v prehodnih pogojih delovanja (preskus ETC, ELR);
2.2 „homologacija motorja (družine motorjev)“ pomeni homologacijo tipa motorja (družine motorjev) glede na raven emisij plinastih in trdnih onesnaževal;
2.3 „dizelski motor“ pomeni motor, ki deluje po načelu kompresijskega vžiga;
2.4 „plinski motor“ pomeni motor, ki za gorivo uporablja zemeljski plin (NG) ali utekočinjeni naftni plin (LPG);
2.5 „tip motorja“ pomeni kategorijo motorjev, ki se ne razlikujejo v takšnih bistvenih vidikih, kot so značilnosti motorja, kakor so opredeljene v Prilogi II k tej direktivi;
2.6 „družina motorjev“ pomeni proizvajalčevo razvrstitev motorjev v skupine, ki imajo po svoji konstrukciji, kakor je opredeljena v Dodatku 2 k Prilogi II k tej direktivi, podobne značilnosti emisij izpuha; vsi člani družine morajo ustrezati veljavnim mejnim vrednostim emisij;
2.7 „osnovni motor“ pomeni motor, izbran iz družine motorjev tako, da so njegove emisijske značilnosti reprezentativne za to družino motorjev;
2.8 „plinasta onesnaževala“ pomenijo ogljikov monoksid, ogljikovodike (ob upoštevanju razmerja CH1,85 za dizel, CH2,525 za LPG in CH2,93 za NG (NMHC) ter ob upoštevanju molekule CH3O0,5 za dizelske motorje, ki za gorivo uporabljajo etanol), metan (predpostavlja se razmerje CH4 za NG) in dušikove okside, kjer so slednji izraženi kot ekvivalent dušikovega dioksida (NO2);
2.9 „trdna onesnaževala“ pomenijo vsako snov, ki se nabere na specificiranem filtru, ko se izpušni plini razredčijo s čistim filtriranim zrakom tako, da temperatura ne preseže 325 K (52 °C);
2.10 „saje“ pomenijo delce, ki so v obliki suspenzije razporejeni v toku izpušnih plinov in dizelskega motorja in ki absorbirajo, odbijajo ali lomijo svetlobo;
2.11 „izhodna moč“ pomeni moč v ES kW, izmerjeno na preskusni napravi na koncu ročične gredi, ali enakovredno moč, izmerjeno po ES-metodi za merjenje moči iz Direktive Sveta 80/1269/EGS z dne 16. decembra 1980 o približevanju zakonodaje držav članic, ki se nanaša na moč motorja motornih vozil (2);
2.12 „največja deklarirana moč (Pmax)“ pomeni največjo moč v ES kW (neto moč), kakor jo je navedel proizvajalec v svoji vlogi za homologacijo;
2.13 „odstotek obremenitve“ pomeni delež največjega razpoložljivega navora pri določeni vrtilni frekvenci motorja;
2.14 „preskus ESC“ pomeni preskusni cikel, sestavljen iz 13 faz delovanja v ustaljenem stanju, izvedenih skladno s točko 6.2 te priloge;
2.15 „preskus ELR“ pomeni preskusni cikel, sestavljen iz zaporedja korakov obremenitve pri konstantni vrtilni frekvenci motorja, izvedenih skladno s točko 6.2 te priloge;
2.16 „preskus ETC“ pomeni preskusni cikel, sestavljen iz 1 800 prehodnih faz delovanja od sekunde do sekunde, izvedenih skladno s točko 6.2 te priloge;
2.17 „območje vrtilnih frekvenc obratovanja motorja“ pomeni tisto območje vrtilnih frekvenc motorja, ki se najpogosteje uporablja med delovanjem motorja na terenu in ki leži med nizko in visoko vrtilno frekvenco, kakor sta določeni v Prilogi III k tej direktivi;
2.18 „nizka vrtilna frekvenca (nlo)“ pomeni najnižjo vrtilno frekvenco motorja, pri kateri se doseže 50 % največje deklarirane moči;
2.19 „visoka vrtilna frekvenca (nhi)“ pomeni najvišjo vrtilno frekvenco motorja, pri katerem se doseže 70 % največje deklarirane moči;
2.20 „vrtilne frekvence motorja A, B in C“ pomenijo vrtilne frekvence motorja za preskus znotraj območja vrtilnih frekvenc delovanja motorja, ki se uporablja za preskus ESC in preskus ELR, kakor sta določena v Dodatku 1 k Prilogi III k tej direktivi;
2.21 „upravljano območje“ pomeni območje med vrtilno frekvenco motorja A in C ter pri 25- do 100-odstotni obremenitvi;
2.22 „referenčna vrtilna frekvenca (nref)“ pomeni 100-odstotno vrednost vrtilne frekvence, ki se uporablja za denormalizacijo vrednosti relativne vrtilne frekvence preskusa ETC, kakor je določena v Dodatku 2 k Prilogi III k tej direktivi;
2.23 „merilnik motnosti“ pomeni napravo za merjenje motnosti zaradi dimnih delcev po načelu slabljenja svetlobe;
2.24 „območje zemeljskega plina (NG)“ pomeni eno od območij (visoko – H ali nizko – L), opredeljenih v evropskem standardu EN 437 iz novembra 1993;
2.25 „samoprilagodljivost“ pomeni katero koli napravo motorja, ki omogoča ohranjanje konstantnega razmerja zrak/gorivo;
2.26 „ponovna kalibracija“ pomeni fino nastavitev motorja na NG, da se zagotovi enaka zmogljivost (moč, poraba goriva) v različnem območju zemeljskega plina;
2.27 „Wobbejev indeks (spodnji Wl ali zgornji Wu)“ pomeni razmerje med ustrezno kalorično vrednostjo plina na enoto prostornine in kvadratnim korenom njegove relativne gostote pod enakimi referenčnimi pogoji:
2.28 „faktor λ-premika (Sλ)“ pomeni izraz, ki opisuje potrebno prožnost sistema za upravljanje motorja glede spremembe razmerja presežnega zraka λ, če uporablja motor za gorivo plinasto spojino, ki se razlikuje od čistega metana (za izračun Sλ glej Prilogo VII);
2.29 „odklopna naprava“ pomeni napravo, ki meri, zaznava ali se odziva na delovne spremenljivke (npr. hitrost vozila, vrtilna frekvenca motorja, uporabljena prestava, temperatura, tlak v polnilnem zbiralniku ali kateri koli drug parameter) za aktiviranje, modulacijo, zakasnitev ali izključitev delovanja katere koli komponente ali funkcije sistema za uravnavanje emisij tako, da se učinkovitost sistema za uravnavanje emisij zmanjša pod pogoji, ki so prisotni med normalno uporabo vozila, razen če se taka naprava veliko uporablja v postopkih uporabljenega preskusa za certificiranje emisij.
2.30 „pomožna krmilna naprava“ pomeni sistem, funkcijo ali strategijo nadzora, priključeno na motor ali vozilo, ki se uporablja za zaščito motorja in/ali njegove pomožne opreme pred delovnimi pogoji, ki bi lahko privedli do poškodbe ali okvare, ali se uporablja za lažji zagon motorja. Pomožna krmilna naprava je lahko tudi strategija ali ukrep, za katerega se zadovoljivo dokaže, da ni odklopna naprava;
2.31 „iracionalna strategija za uravnavanje emisij“ pomeni katero koli strategijo ali ukrep, ki pri obratovanju vozila v normalnih pogojih uporabe zmanjša učinkovitost sistema za uravnavanje emisij pod pričakovano raven na uporabljanih postopkih preskusa emisij.
2.32 Simboli in okrajšave
2.32.1 Simboli preskusnih parametrov
|
Simbol |
Enota |
Izraz |
|
AP |
m2 |
površina preseka izokinetične sonde za vzorčenje |
|
AT |
m2 |
površina preseka izpušne cevi |
|
CEE |
— |
učinkovitost etana |
|
CEM |
— |
učinkovitost metana |
|
C1 |
— |
ogljikovodik, ekvivalenten ogljiku 1 |
|
conc |
ppm/vol-% |
spodnji indeks, ki označuje koncentracijo |
|
D0 |
m3/s |
odsek na osi za kalibracijsko funkcijo PDP |
|
DF |
— |
faktor redčenja |
|
D |
— |
konstanta Besselove funkcije |
|
E |
— |
konstanta Besselove funkcije |
|
EZ |
g/kWh |
interpolirana emisija NOx kontrolne točke |
|
fa |
— |
laboratorijski atmosferski faktor |
|
fc |
s-1 |
mejna frekvenca Besselovega filtra |
|
FFH |
— |
specifičen faktor goriva za preračun vlažne koncentracije za suho koncentracijo |
|
FS |
— |
stehiometrični faktor |
|
GAIRW |
kg/h |
masni pretok vlažnega polnilnega zraka |
|
GAIRD |
kg/h |
masni pretok suhega polnilnega zraka |
|
GDILW |
kg/h |
masni pretok vlažnega zraka za redčenje |
|
GEDFW |
kg/h |
ekvivalent masnega pretoka razredčenih vlažnih izpušnih plinov |
|
GEXHW |
kg/h |
masni pretok vlažnih izpušnih plinov |
|
GFUEL |
kg/h |
masni pretok goriva |
|
GTOTW |
kg/h |
masni pretok vlažnih razredčenih izpušnih plinov |
|
H |
MJ/m3 |
kalorična vrednost |
|
HREF |
g/kg |
referenčna vrednost absolutne vlage (10,7 g/kg) |
|
Ha |
g/kg |
absolutna vlaga polnilnega zraka |
|
Hd |
g/kg |
absolutna vlaga zraka za redčenje |
|
HTCRAT |
mol/mol |
razmerje vodik : ogljik |
|
i |
— |
spodnji indeks, ki označuje posamezno fazo |
|
K |
— |
Besselova konstanta |
|
k |
m-1 |
absorpcijski koeficient svetlobe |
|
KH,D |
— |
korekcijski faktor zaradi vlažnosti NOx za dizelske motorje |
|
KH,G |
— |
korekcijski faktor zaradi vlažnosti NOx za plinske motorje |
|
KV |
|
kalibracijska funkcija CFV |
|
KW,a |
— |
korekcijski faktor polnilnega zraka iz suhega v vlažnega |
|
KW,d |
— |
korekcijski faktor zraka za redčenje iz suhega v vlažnega |
|
KW,e |
— |
korekcijski faktor razredčenih izpušnih plinov iz suhih v vlažne |
|
KW,r |
— |
korekcijski faktor nerazredčenih izpušnih plinov iz suhih v vlažne |
|
L |
% |
odstotek navora glede na največji navor pri preskusnem motorju |
|
La |
m |
dejanska dolžina optične poti |
|
m |
|
naklon kalibracijske funkcije PDP |
|
mass |
g/h oder g |
spodnji indeks, ki označuje masni pretok (oz. njegovo razmerje) |
|
MDIL |
kg |
masa vzorca zraka za redčenje, ki gre skozi filtre za vzorčenje delcev |
|
Md |
mg |
masa vzorca zbranih delcev zraka za redčenje |
|
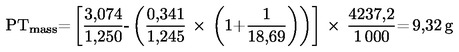
Mf |
mg |
masa vzorca zbranih delcev |
|
Mf,p |
mg |
masa vzorca delcev, zbranih na primarnem filtru |
|
Mf,b |
mg |
masa vzorca delcev, zbranih na sekundarnem filtru |
|
MSAM |
|
masa vzorca razredčenih izpušnih plinov, ki gre skozi filtre za vzorčenje delcev |
|
MSEC |
kg |
masa sekundarnega zraka za redčenje |
|
MTOTW |
kg |
skupna masa CVS v ciklu na vlažni osnovi |
|
MTOTW,i |
kg |
trenutna masa CVS na vlažni osnovi |
|
N |
% |
motnost |
|
NP |
— |
skupno število obratov PDP v ciklu |
|
NP,i |
— |
število obratov PDP v enem časovnem intervalu |
|
n |
min-1 |
vrtilna frekvenca motorja |
|
np |
s-1 |
vrtilna frekvenca PDP |
|
nhi |
min-1 |
visoka vrtilna frekvenca motorja |
|
nlo |
min-1 |
nizka vrtilna frekvenca motorja |
|
nref |
min-1 |
referenčna vrtilna frekvenca motorja za preskus ETC |
|
pa |
kPa |
tlak nasičene pare polnilnega zraka motorja |
|
pA |
kPa |
absolutni tlak |
|
pB |
kPa |
skupni atmosferski tlak |
|
pd |
kPa |
tlak nasičene pare zraka za redčenje |
|
ps |
kPa |
suh atmosferski tlak |
|
p1 |
kPa |
podtlak pri vstopu v črpalko |
|
P(a) |
kW |
moč, ki jo absorbira dodatna oprema, ki se namesti za preskus |
|
P(b) |
kW |
moč, ki jo absorbira dodatna oprema, ki se odstrani za preskus |
|
P(n) |
kW |
nekorigirana izhodna moč |
|
P(m) |
kW |
moč, izmerjena na preskusni napravi |
|
Ω |
— |
Besselova konstanta |
|
Qs |
m3/s |
stopnja prostorninskega pretoka v sistemu CVS |
|
q |
— |
razmerje redčenja |
|
r |
— |
razmerje presekov izokinetične sonde in izpušne cevi |
|
Ra |
% |
relativna vlaga polnilnega zraka |
|
Rd |
% |
relativna vlaga zraka za redčenje |
|
Rf |
— |
faktor odzivnosti FID |
|
ρ |
kg/m3 |
gostota |
|
S |
kW |
nastavitev dinamometra |
|
Si |
m-1 |
trenutna stopnja dimljenja |
|
Sλ |
|
faktor λ-premika |
|
T |
K |
absolutna temperatura |
|
Ta |
K |
absolutna temperatura polnilnega zraka |
|
t |
s |
čas merjenja |
|
te |
s |
električni odzivni čas |
|
tF |
s |
odzivni čas filtra za Besselovo funkcijo |
|
tp |
s |
fizični odzivni čas |
|
Δt |
s |
časovni interval med zaporednimi podatki o dimljenju (=1/frekvenca vzorčenja) |
|
Δti |
s |
časovni interval za trenutni pretok skozi sistem CFV |
|
τ |
% |
prepustnost svetlobe v dimu |
|
V0 |
m3/rev |
stopnja prostorninskega pretoka v sistemu PDP pri dejanskih pogojih |
|
W |
— |
Wobbejev indeks |
|
Wact |
kWh |
dejansko delo cikla ETC |
|
Wref |
kWh |
referenčno delo cikla ETC |
|
WF |
— |
vplivni faktor (utežni faktor) |
|
WFE |
— |
efektivni vplivni faktor (utežni faktor) |
|
X0 |
m3/rev |
kalibracijska funkcija prostorninskega pretoka v sistemu PDP |
|
Yi |
m-1 |
1 s izračunane povprečne vrednosti dimljenja po Besselu |
2.32.2 Simboli kemičnih sestavin
|
CH4 |
metan |
|
C2H6 |
etan |
|
C2H5OH |
etanol |
|
C3H8 |
propan |
|
CO |
ogljikov monoksid |
|
DOP |
dioktilftalat |
|
CO2 |
ogljikov dioksid |
|
HC |
ogljikovodiki |
|
NMHC |
ne-metanski ogljikovodiki |
|
NOx |
dušikovi oksidi |
|
NO |
dušikov oksid |
|
NO2 |
dušikov dioksid |
|
PT |
delci |
2.32.3 Okrajšave
|
CFV |
venturijeva cev s kritičnim pretokom (Critical flow venturi) |
|
CLD |
kemiluminescenčni detektor (Chemiluminiscent detector) |
|
ELR |
Evropski preskus odzivnosti na obremenitev (European load response test) |
|
ESC |
Evropski cikel ustaljenega stanja (European steady state cycle) |
|
ETC |
Evropski prehodni cikel (European transient cycle) |
|
FID |
plamensko-ionizacijski detektor (Flame ionisation detector) |
|
GC |
plinski kromatograf (Gas chromatograph) |
|
HCLD |
ogrevani kemiluminescenčni detektor (Heated chemiluminescent detector) |
|
HFID |
ogrevani plamensko-ionizacijski detektor (Heated flame ionisation detector) |
|
LPG |
utekočinjeni naftni plin (Liquefied petroleum gas) |
|
NDIR |
analizator CO in CO2 po nedisperzni infrardeči spektroskopski metodi (Non-dispersive infrared analyser) |
|
NG |
zemeljski plin (Natural gas) |
|
NMC |
izločevalnik ne-metanov (Non-methane cutter) |
3. VLOGA ZA ES-HOMOLOGACIJO
3.1 Vloga za ES-homologacijo za določen tip motorja oziroma družino motorjev kot samostojne tehnične enote
3.1.1 Vlogo za homologacijo tipa motorja oziroma družine motorjev glede na raven emisij plinastih in trdnih onesnaževal, za dizelske motorje ter glede na raven emisij plinastih onesnaževal za plinske motorje vloži proizvajalec motorja ali njegov ustrezno pooblaščeni zastopnik.
3.1.2 Vlogi morajo biti priloženi spodaj navedeni dokumenti v treh izvodih in naslednji podatki:
3.1.2.1 Opis tipa motorja oziroma družine motorjev, če je ustrezno, s podatki iz Priloge II k tej direktivi, ki so v skladu z zahtevami iz členov 3 in 4 Direktive 70/156/EGS z dne 6. februarja 1970 o približevanju zakonodaje držav članic o homologaciji motornih in priklopnih vozil (3).
3.1.3 Motor, katerega značilnosti ustrezajo „tipu motorja“ oziroma „osnovnemu motorju“ iz Priloge II, se predloži tehnični službi, pristojni za opravljanje homologacijskih preskusov, opredeljenih v točki 6.
3.2 Vloga za ES-homologacijo za določen tip vozila glede na njegov motor
3.2.1 Vlogo za homologacijo vozila glede na raven emisij plinastih in trdnih onesnaževal za dizelske motorje oziroma družino motorjev ter glede na raven emisij plinastih onesnaževal za plinske motorje oziroma družino motorjev vloži proizvajalec motorja ali njegov ustrezno pooblaščeni zastopnik.
3.2.2 Vlogi morajo biti priloženi spodaj navedeni dokumenti v treh izvodih in naslednji podatki:
3.2.2.1 Opis tipa vozila, delov vozila, ki so povezani z motorjem, ter tipa motorja, če je ustrezno, ki vsebuje podatke iz Priloge II, skupaj s potrebno dokumentacijo za uporabo člena 3 Direktive 70/156/EGS.
3.3 Vloga za ES-homologacijo za tip vozila s homologiranim motorjem
3.3.1 Vlogo za homologacijo vozila glede na raven emisij plinastih in trdnih onesnaževal iz njegovega homologiranega dizelskega motorja oziroma družine motorjev ter glede na raven emisij plinastih onesnaževal iz njegovega homologiranega plinskega motorja oziroma družine motorjev vloži proizvajalec vozila ali njegov ustrezno pooblaščeni zastopnik.
3.3.2 Vlogi morajo biti priloženi spodaj navedeni dokumenti v treh izvodih in naslednji podatki:
3.3.2.1 Opis tipa vozila in delov vozila, povezanih z motorjem, ki vsebuje podatke iz Priloge II, kot je ustrezno, ter kopijo certifikata o ES-homologaciji (Priloga VI) za motor oziroma družino motorjev, če je ustrezno, kot samostojne tehnične enote, ki je vgrajena v tip vozila, skupaj s potrebno dokumentacijo za uporabo člena 3 Direktive 70/156/EGS.
4. ES-HOMOLOGACIJA
4.1 Podelitev ES-homologacije za univerzalno gorivo
ES-homologacija za večgorivni motor (ki lahko uporablja različna goriva) se podeli na podlagi naslednjih zahtev:
4.1.1 Za dizelsko gorivo, če osnovni motor izpolnjuje zahteve te direktive za referenčno gorivo iz Priloge IV.
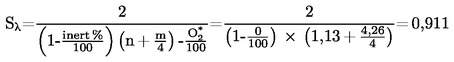
4.1.2 Za zemeljski plin, če se osnovni motor dokazano lahko prilagodi na katero koli sestavo goriva, ki se lahko pojavi na trgu. Pri zemeljskem plinu v splošnem obstajata dve vrsti goriv, visokokalorično gorivo (H-plin) in nizkokalorično gorivo (L-plin), vendar s precejšnjim razponom znotraj obeh območij; bistveno se razlikujeta po svoji energijski vsebnosti, izraženi z Wobbejevim indeksom, in po svojem faktorju λ-premika (Sλ). Formule za izračun Wobbejevega indeksa ter Sλ so podane v točkah 2.27 in 2.28. Za zemeljske pline s faktorjem λ-premika med 0,89 in 1,08 (0,89 ≤ Sλ ≤ 1,08) velja, da sodijo v območje H, medtem ko za zemeljske pline s faktorjem λ-premika med 1,08 in 1,19 (1,08 ≤ Sλ ≤ 1,19) velja, da sodijo v območje L. Sestava referenčnih goriv upošteva skrajne variacije vrednosti Sλ.
Osnovni motor mora izpolnjevati zahteve te direktive za referenčni gorivi GR (gorivo 1) in G25 (gorivo 2), kakor je opredeljeno v Prilogi IV, brez kakršnega koli prilagajanja gorivu med obema preskusoma. Vendar pa je po menjavi goriva dovoljen en prilagoditveni tek v enem ciklu ETC brez merjenja. Pred preskusom se osnovni motor uteče po postopku, podanem v odstavku 3 Dodatka 2 k Prilogi III.
4.1.2.1 Na zahtevo proizvajalca se motor lahko preskusi s tretjim gorivom (gorivo 3), če je faktor λ-premika (Sλ) med 0,89 (tj. spodnjim območjem GR) in 1,19 (tj. gornjim območjem G25), na primer kadar je gorivo 3 komercialno gorivo. Rezultati tega preskusa se lahko uporabijo kot podlaga za ovrednotenje skladnosti proizvodnje.
4.1.3 Za motor, ki za gorivo uporablja zemeljski plin in je samoprilagodljiv tako za območje H-plinov kot za območje L-plinov in ki s stikalom preklaplja med območjem H ter območjem L, se osnovni motor pri vsakem položaju stikala preskusi na ustrezno referenčno gorivo, kot je za vsako območje posebej opredeljeno v Prilogi IV. Goriva so GR (gorivo 1) in G23 (gorivo 3) za H-območje plinov ter G25 (gorivo 2) in G23 (gorivo 3) za L-območje plinov. Osnovni motor mora izpolnjevati zahteve te direktive za oba položaja stikala brez kakršnega koli prilagajanja gorivu med obema preskusoma na vsakem položaju stikala. Vendar pa je po menjavi goriva dovoljen en prilagoditveni tek v enem ciklu ETC brez merjenja. Pred preskusom se osnovni motor uteče po postopku, podanem v odstavku 3 Dodatka 2 k Prilogi III.
4.1.3.1 4.1.3.1 Na zahtevo proizvajalca se motor lahko preskusi s tretjim gorivom namesto G23 (gorivo 3), če je faktor λ-premika (Sλ) med 0,89 (tj. spodnjim območjem GR) in 1,19 (tj. gornjim območjem G25), na primer kadar je gorivo 3 komercialno gorivo. Rezultati tega preskusa se lahko uporabijo kot podlaga za ovrednotenje skladnosti proizvodnje.
4.1.4 Za motorje, ki za gorivo uporabljajo zemeljski plin, se razmerje med rezultati emisij „r“ določi za vsako onesnaževalo takole:
ali
in
4.1.5 Za LPG je treba za osnovni motor dokazati, da se lahko prilagodi na katero koli sestavo goriva, ki se lahko pojavi na trgu. Pri LPG se spreminja sestava C3/C4. Te spremembe se izražajo v referenčnih gorivih. Osnovni motor mora izpolnjevati emisijske zahteve glede referenčnih goriv A in B, kakor je opredeljeno v Prilogi IV, brez kakršnega koli prilagajanja gorivu med obema preskusoma. Vendar pa je po menjavi goriva dovoljen en prilagoditveni tek v enem ciklu ETC brez merjenja. Pred preskusom se osnovni motor uteče po postopku, podanem v točki 3 Dodatka 2 k Prilogi III.
4.1.5.1 Razmerje med rezultati emisij „r“ se določi za vsako onesnaževalo takole:
4.2 Izdaja ES-homologacije, omejene na vrsto goriva
ES-homologacija, omejena na vrsto goriva, se izda na podlagi naslednjih zahtev:
4.2.1 Homologacija emisij izpuha iz motorja, ki za gorivo uporablja zemeljski plin in je prirejen za delovanje bodisi v območju H-plinov bodisi v območju L-plinov
Osnovni motor se preskusi na ustrezno referenčno gorivo, kot je opredeljeno v Prilogi IV, za ustrezno območje. Gorivi sta GR (gorivo 1) in G23 (gorivo 3) za H-območje plinov ter G25 (gorivo 2) in G23 (gorivo 3) za L-območje plinov. Osnovni motor mora izpolnjevati zahteve te direktive, kot je določeno v prilogi IV, brez kakršnega koli prilagajanja gorivu med obema preskusoma. Vendar pa je po menjavi goriva dovoljen en prilagoditveni tek v enem ciklu ETC brez merjenja. Pred preskusom se osnovni motor uteče po postopku, podanem v točki 3 Dodatka 2 k Prilogi III.
4.2.1.1 Na zahtevo proizvajalca se motor lahko preskusi s tretjim gorivom namesto G23 (gorivo 3), če faktor λ-premika (Sλ) leži med 0,89 (tj. spodnjim območjem GR) in 1,19 (tj. gornjim območjem G25), na primer kadar je gorivo 3 komercialno gorivo. Rezultati tega preskusa se lahko uporabijo kot podlaga za ovrednotenje skladnosti proizvodnje.
4.2.1.2 Razmerje med rezultati emisij „r“ se določi za vsako onesnaževalo takole:
ali
in
4.2.1.3 Ob dobavi naročniku mora biti motor opremljen z napisno tablico (glej odstavek 5.1.5), ki navaja, za katero območje plinov je motor homologiran.
4.2.2 Homologacija emisij izpuha iz motorja, ki za gorivo uporablja LPG in je prirejen za delovanje na eno samo, specifično sestavo goriva
4.2.2.1 Osnovni motor mora izpolnjevati zahteve te direktive za referenčni gorivi GR in G25 za zemeljski plin ali za referenčni gorivi A in B za LPG, kakor je opredeljeno v Prilogi IV. Med preskusoma je dovoljeno fino uravnavanje sistema dovajanja goriva. Fino uravnavanje obsega ponovno kalibracijo podatkovne baze dovajanja goriva, ne da bi se pri tem kakor koli spreminjala bodisi osnovna strategija krmiljenja bodisi osnovna struktura podatkovne baze. Po potrebi se dovoli zamenjava delov, ki so neposredno povezani s količino pretoka goriva (kakor na primer vbrizgalne šobe).
4.2.2.2 Na zahtevo proizvajalca se motor lahko preskusi na referenčni gorivi GR in G23 ali na referenčni gorivi G25 in G23, in v tem primeru homologacija velja samo za H-območje ali pa samo za L-območje plinov, kot je ustrezno.
4.2.2.3 Ob dobavi naročniku mora biti motor opremljen z napisno tablico (glej točko 5.1.5), ki navaja, za katero območje plinov je motor kalibriran.
4.3 Homologacija emisij izpuha za motor iz družine motorjev
4.3.1 Razen v primeru iz točke 4.3.2 se homologacija osnovnega motorja brez nadaljnjega preskušanja razširi na vso družino, za katero koli sestavo goriva v območju, za katerega je homologiran osnovni motor (za motorje iz točke 4.2.2), ali za isti razpon goriv (za motorje iz točke 4.1 ali 4.2), za katerega je homologiran osnovni motor.
4.3.2 Sekundarni preskusni motor
Pri vlogi za homologacijo motorja ali vozila glede na njegov motor, če ta motor pripada družini motorjev, lahko tehnična služba, ki ugotovi, da predložena vloga glede na izbrani osnovni motor ne predstavlja celotne družine motorjev, opredeljene v Dodatku 1 k Prilogi I, izbere in preskusi alternativen in po potrebi dodaten referenčni preskusni motor.
4.4 Certifikat o homologaciji
Za homologacijo iz točk 3.1, 3.2 in 3.3 se izda certifikat, skladno z vzorcem iz Priloge VI.
5. OZNAKE MOTORJA
5.1 Na motorju, ki je homologiran kot tehnična enota, morajo biti naslednje oznake:
5.1.1 blagovna znamka ali tovarniška znamka proizvajalca motorja;
5.1.2 trgovska oznaka proizvajalca;
5.1.3 številka ES-homologacije, pred njo pa črkovna ali številčna oznaka države izdaje ES-homologacije (4).
5.1.4 pri motorju na zemeljski plin se za številko ES-homologacije navede ena od naslednjih oznak:
|
— |
H, kadar je motor homologiran in kalibriran za H-območje plinov, |
|
— |
L, kadar je motor homologiran in kalibriran za L-območje plinov, |
|
— |
HL, kadar je motor homologiran in kalibriran za H-območje in L-območje plinov, |
|
— |
Ht, kadar je motor homologiran in kalibriran za specifično sestavo plina v H-območju plinov in ga je mogoče s fino nastavitvijo dovajanja goriva motorju nastaviti na drug specifičen plin iz območja H, |
|
— |
Lt, kadar je motor homologiran in kalibriran za specifično sestavo plina v L-območju plinov in ga je mogoče s fino nastavitvijo dovajanja goriva motorju nastaviti na drug specifičen plin iz območja L, |
|
— |
HLt, kadar je motor homologiran in kalibriran za specifično sestavo plina v H-območju ali L-območju plinov in ga je mogoče s fino nastavitvijo dovajanja goriva motorju nastaviti na drug specifičen plin iz območja H ali L. |
5.1.5 Napisne tablice
Za motorje, ki za gorivo uporabljajo NG ali LPG in je njihova homologacija omejena na vrsto goriva, se uporabljajo naslednje napisne tablice:
5.1.5.1 Vsebina
Treba je navesti naslednje informacije:
V primeru iz odstavka 4.2.1.3 naj bo na napisni tablici navedeno „SAMO ZA UPORABO Z ZEMELJSKIM PLINOM OBMOČJA H“. Če je ustrezno, se „H“ nadomesti z „L“.
V primeru iz odstavka 4.2.2.3 naj bo na napisni tablici navedeno „SAMO ZA UPORABO Z ZEMELJSKIM PLINOM SPECIFIKACIJE …“ ali „SAMO ZA UPORABO Z UTEKOČINJENIM NAFTNIM PLINOM SPECIFIKACIJE …“, kot je ustrezno. Vse informacije v ustreznih tabelah v Prilogi IV se podajo s posamičnimi sestavinami in mejnimi vrednostmi, ki jih navede proizvajalec motorja.
Črke in številke morajo biti visoke najmanj 4 mm.
Opomba:
Če zaradi pomanjkanja prostora tako označevanje ni mogoče, se lahko uporabi poenostavljena koda. V tem primeru morajo biti vsaki osebi, ki polni rezervoar za gorivo ali izvaja vzdrževanje ali popravilo motorja in njegove dodatne opreme, ter pristojnim organom na voljo lahko dostopne ustrezne razlage, ki vsebujejo vse gornje informacije. Mesto in vsebina teh razlag se opredelita z dogovorom med proizvajalcem in homologacijskim organom.
5.1.5.2 Lastnosti
Napisne tablice morajo trajati celotno življenjsko dobo motorja. Napisne tablice morajo biti jasno berljive, uporabljene črke in številke pa morajo biti neizbrisne. Poleg tega morajo biti napisne tablice pritrjene tako, da bodo ostale pritrjene življenjsko dobo motorja, in ne sme jih biti mogoče odstraniti, ne da bi se pri tem uničile ali poškodovale.
5.1.5.3 Namestitev
Napisne tablice morajo biti pritrjene na del motorja, ki je potreben za normalno delovanje motorja in ga med življenjsko dobo motorja običajno ni treba zamenjati. Poleg tega morajo biti napisne tablice nameščene tako, da so povprečni osebi jasno vidne potem, ko je motor opremljen z vsem priborom za njegovo delovanje.
5.2 V primeru vloge za ES-homologacijo za tip vozila glede na njegov motor se oznake iz točke 5.1.5 namestijo tudi v bližino odprtine za polnjenje goriva.
5.3 V primeru vloge za ES-homologacijo za tip vozila s homologiranim motorjem se oznake iz točke 5.1.5 namestijo tudi v bližino odprtine za polnjenje goriva.
6. TEHNIČNE ZAHTEVE IN PRESKUSI
6.1 Splošno
6.1.1 Oprema za uravnavanje emisij
6.1.1.1 Sestavni deli, ki bi lahko vplivali na emisije plinastih in trdnih onesnaževal iz dizelskih motorjev ter emisije plinastih onesnaževal iz plinskih motorjev, morajo biti zasnovani, konstruirani, sestavljeni in vgrajeni tako, da motor v normalni uporabi ustreza določbam te direktive.
6.1.2 Funkcije opreme za uravnavanje emisij
6.1.2.1 Prepovedana je uporaba odklopne naprave in/ali iracionalne strategije za uravnavanje emisij.
6.1.2.2 Pomožna krmilna naprava se lahko vgradi na motor ali na vozilo, če:
|
— |
zadevna naprava nikakor ne deluje pod pogoji, navedenimi v odstavku 6.1.2.4, ali |
|
— |
se zadevna naprava vključi samo začasno v pogojih, navedenih v odstavku 6.1.2.4, za namene, kot so zaščita motorja pred poškodbo, zaščita naprave za upravljanje zraka, upravljanje dimljenja, hladni zagon ali ogrevanje, ali |
|
— |
zadevno napravo vključijo samo signali opreme na vozilu za namene, kot so varnost obratovanja in strategije za zasilno delovanje. |
6.1.2.3 Dovoli se naprava, funkcija, sistem ali ukrep za krmiljenje motorja, ki deluje v pogojih, navedenih v točki 6.1.2.4, in ki ima za posledico uporabo drugačne ali spremenjene strategije krmiljenja motorja v primerjavi s tisto, ki se normalno uporablja med veljavnimi cikli preskusa emisij, če se pri izpolnjevanju zahtev točk 6.1.3 in/ali 6.1.4 v celoti izkaže, da ukrep ne zmanjšuje učinkovitosti sistema za uravnavanje emisij. V vseh drugih primerih se take naprave obravnavajo kot odklopne naprave.
6.1.2.4 Za namene točke 6.1.2.2 so opredeljeni naslednji pogoji uporabe v pogojih ustaljenega stanja in prehodnih pogojih:
|
— |
nadmorska višina, ki ne presega 1 000 metrov (oziroma atmosferski tlak ni nižji od 90 kPa), |
|
— |
temperatura okolice v območju 283 do 303 K (10-30 °C), |
|
— |
temperatura hladilne tekočine motorja v območju 343 do 368 K (70 do 95 °C). |
6.1.3 Posebne zahteve za elektronske sisteme za uravnavanje emisij
6.1.3.1
Proizvajalec predloži komplet dokumentacije, iz katere je razvidna osnovna zasnova sistema in način uravnavanja izhodnih spremenljivk, če je uravnavanje direktno ali indirektno.
Dokumentacija se predloži v dveh delih:
|
(a) |
formalni komplet dokumentacije, ki se predloži tehnični službi ob predložitvi vloge za homologacijo, vključuje popoln opis sistema. Ta dokumentacija je lahko jedrnata, če so iz nje razvidne vse izhodne veličine, ki jih dovoljuje matrika, sestavljena iz razpona krmiljenja posamičnih vhodnih veličin enote. Te informacije se priložijo dokumentaciji, ki se zahteva v točki 3 Priloge I; |
|
(b) |
dodatno gradivo, ki prikazuje parametre, ki se spreminjajo s katero koli pomožno krmilno napravo, in robne pogoje, v katerih naprava obratuje. Dodatno gradivo vsebuje opis logike sistema za upravljanje z gorivom, strategije krmiljenja in točke preklopa v vseh načinih delovanja. Dodatno gradivo vsebuje tudi razlago upravičenosti uporabe morebitne pomožne krmilne naprave ter vključuje dodatno gradivo in preskusne podatke, ki prikazujejo učinek na emisije izpuha, ki ga ima pomožna krmilna naprava, vgrajena na motorju ali na vozilu. Ta dodatni material ostane strogo zaupen in ga obdrži proizvajalec, vendar ga je treba predložiti na vpogled za pregled ob homologaciji ali kadar koli med veljavnostjo homologacije. |
6.1.4 Za preverjanje, ali je treba neko strategijo ali ukrep obravnavati kot odklopno napravo ali iracionalno strategijo za uravnavanje emisij skladno z opredelitvami v točkah 2.29 in 2.31, lahko homologacijski organ in/ali tehnična služba dodatno zahteva preskus za ugotavljanje NOx z uporabo ETC, ki se lahko opravi v kombinaciji s homologacijskim preskusom ali postopki za preverjanje skladnosti proizvodnje.
6.1.4.1 Kot alternativa zahtevam Dodatka 4 k Prilogi III se med ETC preskusom za ugotavljanje emisij NOx, le-te lahko vzorčijo iz nerazredčenih izpušnih plinov in ob upoštevanju tehničnih predpisov ISO DIS 16183 z dne 15. oktobra 2000.
6.1.4.2 Pri preverjanju, ali je treba neko strategijo ali ukrep obravnavati kot odklopno napravo ali iracionalno strategijo za uravnavanje emisij skladno z opredelitvami v točkah 2.29 in 2.31, je sprejemljiv dodatni presežek za 10 % glede na ustrezno mejno vrednost NOx.
6.1.5 Prehodne določbe za razširitev homologacije
6.1.5.1 Te določbe se uporabljajo izključno za nove motorje na kompresijski vžig in nova vozila, ki jih poganja motor na kompresijski vžig, za katere je bila izdana homologacija skladno z zahtevami vrstice A tabel v točki 6.2.1.
6.1.5.2 Alternativno določbam točk 6.1.3 in 6.1.4 lahko proizvajalec tehnični službi predloži rezultate preskusa ugotavljanja NOx z uporabo ETC na motorju, ki ustreza značilnostim osnovnega motorja, opisanih v Prilogi II, in ob upoštevanju določb točk 6.1.4.1 in 6.1.4.2. Proizvajalec predloži tudi pisno izjavo, da motor ne uporablja nobene odklopne naprave ali iracionalne strategije za uravnavanje emisij skladno z opredelitvami v točki 2 te priloge.
6.1.5.3 Proizvajalec predloži tudi pisno izjavo, da rezultati preskusa ugotavljanja NOx in izjava za osnovni motor iz točke 6.1.4 veljajo tudi za vse tipe motorjev iz družine motorjev skladno s Prilogo II.
6.2 Zahteve glede emisij plinastih in trdnih onesnaževal ter dimljenja
Za homologacijo v skladu z vrstico A tabel v točki 6.2.1 se emisije določijo na podlagi preskusov ESC in ELR pri običajnih dizelskih motorjih, vključno z motorji, ki so opremljeni z elektronsko opremo za vbrizgavanje goriva, vračanjem izpušnih plinov v valj (EGR) in/ali oksidacijskimi katalizatorji. Dizelski motorji, opremljeni s sodobnimi sistemi za naknadno obdelavo izpušnih plinov, vključno s katalizatorji NOx in/ali filtri za delce, se dodatno preskusijo s preskusom ETC.
Za homologacijsko preskušanje v skladu z vrstico B1 ali B2 ali vrstico C tabel v točki 6.2.1 se emisije ugotovijo s preskusi ESC, ELR in ETC.
Za plinske motorje se plinaste emisije ugotovijo s preskusom ETC.
Preskusna postopka ESC in ELR sta opisana v Dodatku 1 k Prilogi III, preskusni postopek ETC pa v Dodatkih 2 in 3 k Prilogi III.
Emisije plinastih in trdnih onesnaževal, če je ustrezno, ter dimljenje, če je ustrezno, iz motorja, ki je bil predložen v preskušanje, se merijo z metodami, opisanimi v Dodatku 4 k Prilogi III. Priloga V opisuje priporočene analizne sisteme plinastih onesnaževal, priporočene sisteme za vzorčenje delcev in priporočeni sistem za merjenje dimljenja.
Tehnična služba lahko odobri tudi druge sisteme oziroma analizatorje, če ugotovi, da v ustreznem preskusnem ciklu dajejo enakovredne rezultate. Ugotavljanje enakovrednosti sistema temelji na korelacijski študiji med parom 7 (ali več) vzorcev obravnavanega sistema in enega od referenčnih sistemov te direktive. Za emisije delcev se kot referenčni sistem priznava samo sistem redčenja s celotnim tokom. „Rezultati“ se nanašajo na vrednost emisij konkretnega cikla. Preverjanje korelacije se opravi v istem laboratoriju, na isti preskusni napravi in na istem motorju ter se po možnosti izvaja hkrati. Merilo enakovrednosti je opredeljeno kot ± 5-odstotno ujemanje med povprečji para vzorcev. Za uvedbo novega sistema v direktivo mora ugotavljanje enakovrednosti temeljiti na izračunu ponovljivosti in obnovljivosti, skladno z opisom v ISO 5725.
6.2.1 Mejne vrednosti
Specifična masa ogljikovega monoksida, skupnih ogljikovodikov, dušikovih oksidov in delcev, ugotovljena pri preskusu ESC, ter motnosti dima, ugotovljena pri preskusu ELR, ne sme presegati vrednosti iz tabele 1.
Tabela 1
Mejne vrednosti – preskusa ESC in ELR
|
Vrstica |
Masa ogljikovega monoksida (CO) g/kWh |
Masa ogljikovodikov (HC) g/kWh |
Masa dušikovih oksidov (NOx) g/kWh |
Masa delcev (PT) g/kWh |
Dimljenjem m–1 |
|
|
A (2000) |
2,1 |
0,66 |
5,0 |
0,10 |
0,13 (5) |
0,8 |
|
B 1 (2005) |
1,5 |
0,46 |
3,5 |
0,02 |
0,5 |
|
|
B 2 (2008) |
1,5 |
0,46 |
2,0 |
0,02 |
0,5 |
|
|
C (EEV) |
1,5 |
0,25 |
2,0 |
0,02 |
0,15 |
|
Pri dizelskih motorjih, ki se dodatno preskusijo s preskusom ETC, in zlasti pri plinskih motorjih specifične mase ogljikovega monoksida, ne-metanskih ogljikovodikov, metana (kadar je ustrezno), dušikovih oksidov in delcev (kadar je ustrezno) ne smejo presegati vrednosti iz tabele 2.
Tabela 2
Mejne vrednosti – preskusi ETC
|
Vrstica |
Masa ogljikovega monoksida (CO) g/kWh |
Masa ne-metanskih ogljikovodikov (NMHC) g/kWh |
Masa metana (CH4) (6) g/kWh |
Masa dušikovih oksidov (NOx) g/kWh |
Masa delcev (PT) (7) g/kWh |
|
|
A (2000) |
5,45 |
0,78 |
1,6 |
5,0 |
0,16 |
0,21 (8) |
|
B 1 (2005) |
4,0 |
0,55 |
1,1 |
3,5 |
0,03 |
|
|
B 2 (2008) |
4,0 |
0,55 |
1,1 |
2,0 |
0,03 |
|
|
C (EEV) |
3,0 |
0,40 |
0,65 |
2,0 |
0,02 |
|
6.2.2 Merjenje ogljikovodikov pri dizelskih in plinskih motorjih
6.2.2.1 Proizvajalec se lahko na preskusu ETC odloči za merjenje mase skupnih ogljikovodikov (THC) namesto merjenja mase ne-metanskih ogljikovodikov. V tem primeru je meja za maso skupnih ogljikovodikov ista kot za maso ne-metanskih ogljikovodikov v tabeli 2.
6.2.3 Specifične zahteve za dizelske motorje
6.2.3.1 Specifična masa dušikovih oksidov, izmerjena v naključnih kontrolnih točkah v upravljanem območju preskusa ESC, ne sme za več kot 10 odstotkov presegati vrednosti, interpoliranih iz sosednjih faz preskusa (glej točki 4.6.2 in 4.6.3 Dodatka 1 k Prilogi III).
6.2.3.2 Stopnja dimljenja pri naključni vrtilni frekvenci pri preskusu ELR ne sme presegati največje stopnje dimljenja dveh sosednjih vrtilnih frekvenc pri preskusu za več kot 20 odstotkov ali za več kot 5 odstotkov od mejne vrednosti, kar je več.
7. VGRADNJA V VOZILO
7.1 Pri vgradnji motorja v vozilo morajo biti izpolnjeni naslednji pogoji glede na homologacijo motorja:
7.1.1 podtlak v sesalni cevi ne sme biti višji od tistega, ki je za homologirani motor naveden v Prilogi VI;
7.1.2 protitlak v izpušnem sistemu ne sme biti višji od tistega, ki je za homologirani motor naveden v Prilogi VI;
7.1.3 prostornina izpušne naprave sme odstopati za največ 40 % od vrednosti, navedene v Prilogi VI za homologiran motor;
7.1.4 moč, ki jo absorbira dodatna oprema, potrebna za delovanje motorja, ne sme biti višja od tiste, ki je za homologirani motor navedena v Prilogi VI.
8. DRUŽINA MOTORJEV
8.1 Parametri, ki opredeljujejo družino motorjev
Družina motorjev, kot jo opredeli proizvajalec motorjev, je lahko opredeljena z osnovnimi značilnostmi, ki morajo biti skupne vsem motorjem v družini. V nekaterih primerih lahko obstaja medsebojni vpliv parametrov. Zaradi zagotovitve, da so v neko družino motorjev vključeni samo motorji s podobnimi značilnostmi glede emisije izpušnih plinov, je treba upoštevati tudi te vplive.
Da lahko motorji pripadajo isti družini motorjev, morajo imeti skupne spodaj naštete osnovne parametre:
8.1.1 Način delovanja:
|
— |
dvotaktni |
|
— |
štiritaktni |
8.1.2 Hladilno sredstvo:
|
— |
zrak |
|
— |
voda |
|
— |
olje |
8.1.3 Pri plinskih motorjih in motorjih z naknadno obdelavo izpušnih plinov:
|
— |
število valjev |
(za druge dizelske motorje, ki imajo manj valjev kot osnovni motor, se lahko šteje, da sodijo v isto družino motorjev, če sistem za dovajanje goriva odmerja gorivo za vsak valj posebej).
8.1.4 Gibna prostornina posameznega valja:
|
— |
motorji morajo biti v razponu 15 % |
8.1.5 Način polnjenja z zrakom:
|
— |
naravno polnjenje |
|
— |
tlačno polnjenje |
|
— |
tlačno polnjenje s hladilnikom polnilnega (stisnjenega) zraka |
8.1.6 Tip/konstrukcija zgorevalne komore:
|
— |
predkomora |
|
— |
vrtinčna komora |
|
— |
neposredno vbrizgavanje |
8.1.7 Ventili in odprtine – konfiguracija, velikost in število:
|
— |
glava valja |
|
— |
stena valja |
|
— |
okrov ročične gredi |
8.1.8 Sistem za vbrizgavanje goriva (dizelski motorji):
|
— |
vbrizgavanje prek skupnega voda |
|
— |
vrstna tlačilka |
|
— |
razdelilna tlačilka |
|
— |
enojni element |
|
— |
sistem tlačilka-šoba |
8.1.9 Sistem za dovajanje goriva (plinski motorji):
|
— |
mešalna enota |
|
— |
uvajanje/vbrizgavanje plina (enotočkovno, večtočkovno) |
|
— |
vbrizgavanje tekočine (enotočkovno, večtočkovno) |
8.1.10 Sistem vžiga (plinski motorji)
8.1.11 Razne značilnosti:
|
— |
vračanje izpušnih plinov v valj |
|
— |
vbrizgavanje vode/emulzije |
|
— |
vpihavanje sekundarnega zraka |
|
— |
sistem za hlajenje polnilnega zraka |
8.1.12 Naknadna obdelava izpušnih plinov:
|
— |
tristezni katalizator |
|
— |
oksidacijski katalizator |
|
— |
redukcijski katalizator |
|
— |
toplotni reaktor |
|
— |
filter za delce |
8.2 Izbira osnovnega motorja
8.2.1 Dizelski motorji
Za izbor osnovnega motorja iz družine se kot primarno merilo uporabi največja dobava goriva na gib pri navedeni vrtilni frekvenci pri največjem deklariranem navoru. Če dva ali več motorjev izpolnjujeta to primarno merilo, se osnovni motor izbere z uporabo sekundarnega merila, to je največje dobave goriva na gib pri nazivni vrtilni frekvenci. V določenih okoliščinah lahko homologacijski organ odloči, da je najslabši možni primer emisije za družino motorjev najbolje določiti s preskusom še enega motorja. Tako lahko homologacijski organ izbere še dodaten motor za preskus na podlagi značilnosti, ki kažejo, da bi lahko imel najvišjo raven emisije med motorji v tej družini.
Če imajo motorji znotraj družine še druge spremenljive značilnosti, za katere se lahko smatra, da vplivajo na emisije izpuha, jih je treba tudi prepoznati in upoštevati pri izbiri osnovnega motorja.
8.2.2 Plinski motorji
Primarno merilo za izbor osnovnega motorja iz družine je največja gibna prostornina. Če to primarno merilo izpolnjujeta dva ali več motorjev, se osnovni motor izbere z uporabo sekundarnih meril po naslednjem vrstnem redu:
|
— |
največja dobava goriva na gib pri vrtilni frekvenci pri deklarirani nazivni moči, |
|
— |
največji predvžig, |
|
— |
najnižja stopnja vračanja izpušnih plinov (EGR), |
|
— |
brez zračne črpalke oziroma s črpalko z najmanjšim dejanskim zračnim pretokom. |
V nekaterih okoliščinah lahko homologacijski organ odloči, da je najslabši možni primer emisije za družino motorjev najbolje določiti s preskusom še enega motorja. Tako lahko homologacijski organ izbere še dodaten motor za preskus na podlagi značilnosti, ki kažejo, da bi lahko imel najvišjo raven emisije med motorji v tej družini.
9. SKLADNOST PROIZVODNJE
9.1 Treba je sprejeti ukrepe za zagotovitev skladnosti proizvodnje v skladu z določbami člena 10 Direktive 70/156/EGS. Skladnost proizvodnje se preverja na podlagi opisa v certifikatih o homologaciji iz Priloge VI k tej direktivi.
Če pristojni organi niso zadovoljni s proizvajalčevim postopkom preverjanja, veljata točki 2.4.2 in 2.4.3 Priloge X k Direktivi 70/156/EGS.
9.1.1 Če se merijo emisije onesnaževal in je bila homologacija motorja enkrat ali večkrat razširjena, se preskusi opravijo na motorju(-jih), opisanem(-ih) v opisni dokumentaciji za ustrezno razširitev.
9.1.1.1 Skladnost motorja, predloženega v preskus na onesnaževala:
Po predložitvi motorja pristojnim organom proizvajalec ne sme napraviti nobenih prilagoditev na izbranih motorjih.
9.1.1.1.1 Iz serije se naključno izberejo trije motorji. Na motorjih za preskušanje samo s preskusoma ESC in ELR ali samo s preskusom ETC za homologacijo v skladu z vrstico A v tabelah iz točke 6.2.1 se opravijo ustrezni preskusi za preverjanje skladnosti proizvodnje. Če se pristojni organ strinja, se na vseh drugih motorjih, homologiranih v skladu z vrsticami A, B1 ali B2 oziroma C v tabelah iz točke 6.2.1, za preverjanje skladnosti proizvodnje opravijo preskusi bodisi s cikli ESC in ELR bodisi s ciklom ETC. Mejne vrednosti so podane v točki 6.2.1 te priloge.
9.1.1.1.2 Preskusi se izvedejo v skladu z Dodatkom 1 k tej prilogi, kadar je pristojni organ zadovoljen s standardnim odstopanjem pri proizvodnji, ki ga navede proizvajalec, skladno s Prilogo X k Direktivi 70/156/EGS, ki se uporablja za motorna vozila in njihove priklopnike.
Kadar pristojni organ ni zadovoljen s standardnim odstopanjem pri proizvodnji, ki ga navede proizvajalec, skladno s Prilogo X k Direktivi 70/156/EGS, ki se uporablja za motorna vozila in njihove priklopnike, se preskusi izvedejo v skladu z Dodatkom 2 k tej prilogi.
Na zahtevo proizvajalca se preskusi lahko izvedejo v skladu z Dodatkom 3 k tej prilogi.
9.1.1.1.3 Na podlagi preskusa naključno izbranega motorja se šteje, da je proizvodna serija skladna, če je sprejeta pozitivna odločitev, da so emisije vseh onesnaževal ustrezne, ter da ni skladna, če je za eno od onesnaževal sprejeta odločitev o zavrnitvi skladno z uporabljenimi merili za preskus iz ustreznega dodatka.
Ko je za eno od onesnaževal sprejeta pozitivna odločitev o ustreznosti, te odločitve ne morejo spremeniti nobeni dodatni preskusi, ki se opravijo za odločanje o drugih onesnaževalih.
Če ni sprejeta pozitivna odločitev o ustreznosti za vsa onesnaževala in če za neko onesnaževalo ni sprejeta odločitev o zavrnitvi, se preskus opravi na drugem motorju (glej sliko 2).
Če ni sprejeta nobena odločitev, se lahko proizvajalec kadar koli odloči, da ustavi preskušanje. V tem primeru se zabeleži odločitev o zavrnitvi.
9.1.1.2 Preskusi se morajo izvajati na novo izdelanih motorjih. Motorji na plinasto gorivo se utečejo po postopku, opredeljenem v točki 3 Dodatka 2 k Prilogi III.
9.1.1.2.1 Vendar se na zahtevo proizvajalca preskusi lahko opravijo tudi na dizelskih ali plinskih motorjih, ki so se utekali daljše obdobje, kot je navedeno v točki 9.1.1.2, vendar največ do 100 ur. V tem primeru mora postopek utekanja motorja opraviti proizvajalec, ki se obveže, da na teh motorjih ne bo napravil nobenih prilagoditev.
9.1.1.2.2 Kadar želi proizvajalec opraviti postopek utekanja skladno s točko 9.1.1.2.1, se le-ta lahko opravi:
|
— |
na vseh motorjih, ki se preskusijo, ali |
|
— |
na prvem motorju, ki se preskusi, pri čemer se koeficient naraščanja emisij opredeli takole:
|
Naslednji motorji, ki se preskusijo, se ne utekajo, ampak se njihove emisije pri nič urah popravijo s koeficientom naraščanja emisij.
V tem primeru se upoštevajo naslednje vrednosti:
|
— |
za prvi motor vrednosti pri „x“ urah, |
|
— |
za druge motorje vrednosti pri nič urah, pomnožene s koeficientom naraščanja emisij. |
9.1.1.2.3 Pri dizelskih motorjih in motorjih, ki za gorivo uporabljajo LPG, se lahko vsi ti preskusi opravijo s komercialnim gorivom. Vendar pa se na zahtevo proizvajalca lahko uporabijo referenčna goriva iz Priloge IV. To pomeni, da se preskusi iz točke 4 te priloge pri vsakem plinskem motorju opravijo najmanj z dvema referenčnima gorivoma.
9.1.1.2.4 Pri motorjih, ki za gorivo uporabljajo NG, se lahko vsi ti preskusi opravijo s komercialnim gorivom, kakor sledi:
|
— |
za motorje, označene s H, s komercialnim gorivom v območju H (0,89 ≤ Sλ ≤ 1,00); |
|
— |
za motorje, označene z L, s komercialnim gorivom v območju L (1,00 ≤ Sλ ≤ 1,19); |
|
— |
za motorje, označene s HL, s komercialnim gorivom v skrajnem območju faktorja λ-premika (0,89 ≤ Sλ ≤ 1,19). |
Vendar pa se na zahtevo proizvajalca lahko uporabijo referenčna goriva iz Priloge IV. To pomeni preskuse, kot so opisani v točki 4 te priloge.
9.1.1.2.5 V primeru spora zaradi neustreznosti motorjev na plinasto gorivo, kadar uporabljajo komercialno gorivo, se preskusi izvedejo z referenčnim gorivom, na katerega je bil preskušen osnovni motor, ali z možnim dodatnim gorivom 3 iz točk 4.1.3.1 in 4.2.1.1, na katero je bil morda preskušen osnovni motor. V tem primeru se rezultat pretvori z izračunom z uporabo ustreznih faktorjev „r“, „ra“ ali „rb“, kot je opisano v točkah 4.1.4, 4.1.5.1 in 4.2.1.2. Če so r, ra ali rb manjši od ena, ni korekcije. Izmerjeni rezultati in izračunani rezultati morajo pokazati, da motor ustreza mejnim vrednostim z vsemi ustreznimi gorivi (gorivi 1, 2 in, če je ustrezno, gorivo 3 za motorje na zemeljski plin ter gorivi A in B za motorje na LPG).
9.1.1.2.6 Preskusi skladnosti proizvodnje za motor na plinasto gorivo, ki je predviden za delovanje na eno samo, specifično sestavo goriva, se izvedejo na gorivu, za katerega je motor kalibriran.
(1) UL L 76, 6.4.1970, str. 1. Direktiva, kakor je bila nazadnje spremenjena z Direktivo Komisije 2003/76/ES (UL L 206, 15.8.2003, str. 29).
(2) UL L 375, 31.12.1980, str. 46. Direktiva, kakor je bila nazadnje spremenjena z Direktivo Komisije 1999/99/ES (UL L 334, 28.12.1999, str. 32).
(3) UL L 42, 23.2.1970, str. 1. Direktiva, kakor je bila nazadnje spremenjena z Direktivo Komisije 2004/104/ES (UL L 337, 13.11.2004, str. 13).
(4) 1 = Nemčija, 2 = Francija, 3 = Italija, 4 = Nizozemska, 5 = Švedska, 6 = Belgija, 7 = Madžarska, 8 = Češka republika, 9 = Španija, 11 = Združeno kraljestvo, 12 = Avstrija, 13 = Luksemburg, 17 = Finska, 18 = Danska, 20 = Poljska, 21 = Portugalska, 23 = Grčija, 24 = Irska, 26 = Slovenija, 27 = Slovaška, 29 = Estonija, 32 = Latvija, 36 = Litva, 49 = Ciper, 50 = Malta.
(5) Za motorje z gibno prostornino, manjšo od 0,75 dm3 na valj, in nazivno vrtilno frekvenco nad 3 000 min-1.
(6) Samo za motorje na zemeljski plin.
(7) Se ne uporablja za motorje na plinasto gorivo na stopnji A ter stopnjah B1 in B2.
(8) Za motorje z gibno prostornino, manjšo od 0,75 dm3 na valj, in nazivno vrtilno frekvenco nad 3 000 min-1.
Dodatek 1
POSTOPEK ZA PRESKUŠANJE SKLADNOSTI PROIZVODNJE, ČE JE STANDARDNO ODSTOPANJE ZADOVOLJIVO
|
1. |
Ta dodatek opisuje postopek, ki se uporablja za preverjanje skladnosti proizvodnje glede emisij onesnaževal, če je standardno odstopanje proizvodnje proizvajalca zadovoljivo. |
|
2. |
Pri najmanjši velikosti vzorca treh motorjev je postopek vzorčenja zastavljen tako, da je verjetnost uspešno opravljenega preskusa serije, kadar je 40 % motorjev neustrezne kakovosti, 0,95 (tveganje proizvajalca = 5 %), verjetnost, da bo serija sprejeta, kadar je 65 % motorjev neustrezne kakovosti, pa 0,10 (tveganje potrošnika = 10 %). |
|
3. |
Za vsako onesnaževalo, navedeno v točki 6.2.1 Priloge I (glej sliko 2), se uporabi naslednji postopek:
|
|
4. |
Za vsak vzorec se izračuna vsota standardnih odstopanj od dovoljene meje po naslednji formuli: |
|
5. |
Potem velja:
|
Tabela 3
Vrednosti za odločitve o sprejemu in zavrnitvi v načrtu vzorčenja iz Dodatka 1
Najmanjša velikost vzorca: 3
|
Skupno število preskušenih motorjev (velikost vzorca) |
Vrednost za odločitev o sprejemu An |
Vrednost za odločitev o zavrnitvi Bn |
|
3 |
3,327 |
– 4,724 |
|
4 |
3,261 |
– 4,790 |
|
5 |
3,195 |
– 4,856 |
|
6 |
3,129 |
– 4,922 |
|
7 |
3,063 |
– 4,988 |
|
8 |
2,997 |
– 5,054 |
|
9 |
2,931 |
– 5,120 |
|
10 |
2,865 |
– 5,185 |
|
11 |
2,799 |
– 5,251 |
|
12 |
2,733 |
– 5,317 |
|
13 |
2,667 |
– 5,383 |
|
14 |
2,601 |
– 5,449 |
|
15 |
2,535 |
– 5,515 |
|
16 |
2,469 |
– 5,581 |
|
17 |
2,403 |
– 5,647 |
|
18 |
2,337 |
– 5,713 |
|
19 |
2,271 |
– 5,779 |
|
20 |
2,205 |
– 5,845 |
|
21 |
2,139 |
– 5,911 |
|
22 |
2,073 |
– 5,977 |
|
23 |
2,007 |
– 6,043 |
|
24 |
1,941 |
– 6,109 |
|
25 |
1,875 |
– 6,175 |
|
26 |
1,809 |
– 6,241 |
|
27 |
1,743 |
– 6,307 |
|
28 |
1,677 |
– 6,373 |
|
29 |
1,611 |
– 6,439 |
|
30 |
1,545 |
– 6,505 |
|
31 |
1,479 |
– 6,571 |
|
32 |
– 2,112 |
– 2,112 |
Dodatek 2
POSTOPEK ZA PRESKUŠANJE SKLADNOSTI PROIZVODNJE, ČE JE STANDARDNO ODSTOPANJE NEZADOVOLJIVO ALI PODATEK NI NA VOLJO
|
1. |
Ta dodatek opisuje postopek, ki se uporablja za preverjanje skladnosti proizvodnje glede emisij onesnaževal, kadar standardno odstopanje proizvodnje proizvajalca bodisi ni zadovoljivo bodisi podatek ni na voljo. |
|
2. |
Pri najmanjši velikosti vzorca treh motorjev je postopek vzorčenja zastavljen tako, da je verjetnost uspešno opravljenega preskusa serije, kadar je 40 % motorjev neustrezne kakovosti, 0,95 (tveganje proizvajalca = 5 %), verjetnost, da bo serija sprejeta, kadar je 65 % motorjev neustrezne kakovosti, pa 0,10 (tveganje potrošnika = 10 %). |
|
3. |
Šteje se, da imajo vrednosti onesnaževal iz točke 6.2.1 Priloge I normalno logaritemsko porazdelitev in da jih je treba pretvoriti z izračunom njihovega naravnega logaritma. Vzemimo, da m0 in m označujeta najmanjšo in največjo velikost vzorca (m0 = 3 in m = 32) in da n označuje tekočo številko vzorca. |
|
4. |
Če so naravni logaritmi vrednosti, izmerjenih v seriji, χ1, χ2,… χi in če je L naravni logaritem mejne vrednosti onesnaževala, potem velja:
in
|
|
5. |
Tabela 4 prikazuje vrednosti, pri katerih se glede na tekočo številko vzorca sprejme odločitev o sprejemu (An) oziroma zavrnitvi (Bn). Statistični rezultat preskusa je razmerje:
Za m0 ≤ n < m:
|
|
6. |
Opombe Za izračun zaporednih vrednosti statistike preskusa se uporabijo naslednje rekurzivne formule:
|
Tabela 4
Vrednosti za odločitve o sprejemu in zavrnitvi v načrtu vzorčenja iz Dodatka 2
Najmanjša velikost vzorca: 3
|
Skupno število preskušenih motorjev (velikost vzorca) |
Vrednost za odločitev o sprejemu An |
Vrednost za odločitev o zavrnitvi Bn |
|
3 |
- 0,80381 |
16,64743 |
|
4 |
- 0,76339 |
7,68627 |
|
5 |
- 0,72982 |
4,67136 |
|
6 |
- 0,69962 |
3,25573 |
|
7 |
- 0,67129 |
2,45431 |
|
8 |
- 0,64406 |
1,94369 |
|
9 |
- 0,61750 |
1,59105 |
|
10 |
- 0,59135 |
1,33295 |
|
11 |
- 0,56542 |
1,13566 |
|
12 |
- 0,53960 |
0,97970 |
|
13 |
- 0,51379 |
0,85307 |
|
14 |
- 0,48791 |
0,74801 |
|
15 |
- 0,46191 |
0,65928 |
|
16 |
- 0,43573 |
0,58321 |
|
17 |
- 0,40933 |
0,51718 |
|
18 |
- 0,38266 |
0,45922 |
|
19 |
- 0,35570 |
0,40788 |
|
20 |
- 0,32840 |
0,36203 |
|
21 |
- 0,30072 |
0,32078 |
|
22 |
- 0,27263 |
0,28343 |
|
23 |
- 0,24410 |
0,24943 |
|
24 |
- 0,21509 |
0,21831 |
|
25 |
- 0,18557 |
0,18970 |
|
26 |
- 0,15550 |
0,16328 |
|
27 |
- 0,12483 |
0,13880 |
|
28 |
- 0,09354 |
0,11603 |
|
29 |
- 0,06159 |
0,09480 |
|
30 |
- 0,02892 |
0,07493 |
|
31 |
- 0,00449 |
0,05629 |
|
32 |
- 0,03876 |
0,03876 |
Dodatek 3
POSTOPEK ZA PRESKUŠANJE SKLADNOSTI PROIZVODNJE NA ZAHTEVO PROIZVAJALCA
|
1. |
Ta dodatek opisuje postopek, ki se uporablja za preverjanje skladnosti proizvodnje glede emisij onesnaževal na zahtevo proizvajalca. |
|
2. |
Pri najmanjši velikosti vzorca treh motorjev je postopek vzorčenja zastavljen tako, da je verjetnost uspešno opravljenega preskusa serije, kadar je 30 % motorjev neustrezne kakovosti, 0,90 (tveganje proizvajalca = 10 %), verjetnost, da bo serija sprejeta, kadar je 65 % motorjev neustrezne kakovosti, pa 0,10 (tveganje potrošnika = 10 %). |
|
3. |
Za vsako onesnaževalo, navedeno v točki 6.2.1 Priloge I (glej sliko 2), se uporabi naslednji postopek:
|
|
4. |
Za vzorec se izračuna statistika preskusa, ki opredeli število neskladnih motorjev, tj. xi ≥ L. |
|
5. |
Potem velja:
V tabeli 5 so vrednosti za odločitev o sprejemu in neustreznosti izračunane po mednarodnem standardu ISO 8422/1991. |
Tabela 5
Vrednosti za odločitve o sprejemu in zavrnitvi v načrtu vzorčenja iz Dodatka 3
Najmanjša velikost vzorca: 3
|
Skupno število preskušenih motorjev (velikost vzorca) |
Vrednost za odločitev o sprejemu |
Vrednost za odločitev o zavrnitvi |
|
3 |
— |
3 |
|
4 |
0 |
4 |
|
5 |
0 |
4 |
|
6 |
1 |
5 |
|
7 |
1 |
5 |
|
8 |
2 |
6 |
|
9 |
2 |
6 |
|
10 |
3 |
7 |
|
11 |
3 |
7 |
|
12 |
4 |
8 |
|
13 |
4 |
8 |
|
14 |
5 |
9 |
|
15 |
5 |
9 |
|
16 |
6 |
10 |
|
17 |
6 |
10 |
|
18 |
7 |
11 |
|
19 |
8 |
9 |
PRILOGA II
(1) Neustrezno prečrtajte.
Dodatek 1
(1) Za nekonvencionalne motorje in sisteme proizvajalci predložijo ustrezne podatke iz tega dokumenta.
(2) Neustrezno prečrtajte.
(3) Navedite dovoljeno odstopanje.
(4) Neustrezno prečrtajte.
(5) UL L 375, 31.12.1980, str. 46. Direktiva, kakor je bila nazadnje spremenjena z Direktivo Komisije 1999/99/ES (UL L 334, 28.12.1999, str. 32).
(6) Neustrezno prečrtajte.
(7) Navedite dovoljeno odstopanje.
(8) Neustrezno prečrtajte.
(9) Navedite dovoljeno odstopanje.
(10) Za drugačne sisteme navedite ekvivalentne informacije (za odstavek 3.2).
(11) Direktiva 1999/96/ES Evropskega parlamenta in Sveta z dne 13. decembra 1999 o približevanju zakonodaje držav članic v zvezi z ukrepi, ki jih je treba sprejeti proti emisijam plinastih snovi in delcev, ki onesnažujejo, iz motorjev na kompresijski vžig, ki se uporabljajo v vozilih, ter emisijam plinastih snovi, ki onesnažujejo, iz motorjev na prisilni vžig, ki za gorivo uporabljajo zemeljski plin ali utekočinjeni naftni plin in se uporabljajo v vozilih (UL L 44, 16.2.2000, str. 1).
(12) Neustrezno prečrtajte.
(13) Navedite dovoljeno odstopanje.
(14) Neustrezno prečrtajte.
(15) Navedite dovoljeno odstopanje.
(16) Preskus ESC.
(17) Samo preskus ETC.
(18) Navedite dovoljeno odstopanje; biti mora znotraj ± 3 % navedene vrednosti proizvajalca.
(19) Preskus ESC.
(20) Samo preskus ETC.
Dodatek 3
(1) Predložiti za vsak motor iz družine.
(2) Neustrezno prečrtajte.
(3) Navedite dovoljeno odstopanje.
(4) Neustrezno prečrtajte.
(5) Neustrezno prečrtajte.
(6) Navedite dovoljeno odstopanje.
(7) Za drugačne sisteme navedite ekvivalentne informacije (za odstavek 3.2).
(8) Neustrezno prečrtajte.
(9) Navedite dovoljeno odstopanje.
(10) Neustrezno prečrtajte.
(11) Navedite dovoljeno odstopanje.
(12) Neustrezno prečrtajte.
(13) Navedite dovoljeno odstopanje.
PRILOGA III
POSTOPEK PRESKUSA
1. UVOD
|
1.1 |
Ta priloga opisuje metode ugotavljanja emisij plinastih sestavin, delcev in dima iz motorjev, ki se preskušajo. Opisani so trije preskusni cikli, ki se uporabijo skladno z določbami točke 6.2 Priloge I:
|
|
1.2 |
Preskus se izvaja na motorju, ki je pritrjen na preskusno napravo in priključen na dinamometer. |
1.3 Princip merjenja
Emisije iz izpuha motorja, ki se merijo, obsegajo plinaste sestavine (ogljikov monoksid, skupne ogljikovodike za dizelske motorje samo pri preskusu ESC; ne-metanske ogljikovodike za dizelske in plinske motorje samo pri preskusu ETC; metan za plinske motorje samo pri preskusu ETC ter dušikove okside), delce (samo dizelski motorji) in dimljenje (dizelski motorji samo pri preskusu ELR). Poleg tega se ogljikov dioksid pogosto uporablja kot sledilni plin za ugotavljanje razmerja redčenja v sistemih redčenja z delnim in celotnim tokom. V skladu z dobro inženirsko prakso je priporočljivo splošno merjenje ogljikovega dioksida, saj je to odličen način za odkrivanje težav pri merjenju med potekom preskusa.
1.3.1 Preskus ESC
Na motorju, ki se pred preskusom ogreje na delovno temperaturo, se v predpisanem zaporedju z odvzemanjem vzorca nerazredčenih izpušnih plinov neprekinjeno merijo količine emisij gornjih izpušnih plinov. Preskusni cikel obsega več različnih faz vrtilnih frekvenc in moči v tipičnem delovnem območju dizelskih motorjev. V vsaki fazi se izmeri koncentracija vsakega plinastega onesnaževala, pretok izpušnih plinov in izhodna moč, izmerjene vrednosti pa se ovrednotijo (utežijo). Vzorec delcev se razredči s kondicioniranim okoliškim zrakom. Za celoten preskusni postopek se vzame en sam vzorec, ki se nabere na ustreznih filtrih. Za vsako onesnaževalo se izračuna emisija v gramih na kilovatno uro, skladno z opisom v Dodatku 1 k tej prilogi. Poleg tega se v upravljanem območju na treh preskusnih točkah, ki jih izbere tehnična služba (1), izmerijo NOx, izmerjene vrednosti pa se primerjajo z vrednostmi, izračunanimi iz tistih faz preskusnega cikla, ki zajemajo izbrane preskusne točke. S kontrolnim preverjanjem NOx se zagotovi učinkovitost nadzora nad emisijami motorja v njegovem tipičnem delovnem območju.
1.3.2 Preskus ELR
Med predpisanim preskusom odzivnosti na obremenitev se z merilnikom motnosti meri dimljenje ogretega motorja. Preskus sestoji iz obremenjevanja motorja pri konstantni vrtilni frekvenci pri obremenitvi 10 % do 100 % pri treh različnih vrtilnih frekvencah. Dodatno se izvede še četrta stopnja obremenitve, ki jo izbere tehnična služba (1), dobljena vrednost pa se primerja z vrednostmi prejšnjih stopenj obremenitve. Največja vrednost dimljenja se ugotovi z uporabo algoritma za izračun povprečja, skladno z opisom v Dodatku 1 k tej prilogi.
1.3.3 Preskus ETC
Med predpisanim prehodnim ciklom motorja, ogretega na delovno temperaturo, ki temelji na cestno-specifičnih vzorcih vožnje za težke motorje, vgrajene v tovornjake in avtobuse, se po redčenju izpušnih plinov s kondicioniranim okoliškim zrakom merijo zgoraj navedena onesnaževala. Z uporabo povratnih signalov dinamometra o navoru in vrtilni frekvenci se integrira moč glede na čas cikla, rezultat pa je delo, ki ga opravi motor v tem ciklu. Koncentracija NOx in HC za cikel se ugotovi z integriranjem signala analizatorja. Koncentracije CO, CO2, in NMHC se lahko ugotovijo z integriranjem signala analizatorja ali z vzorčenjem v vreče. Za delce se na ustreznih filtrih zbere sorazmeren vzorec. Ugotovi se stopnja pretoka razredčenih izpušnih plinov v ciklu za izračun vrednosti masnih emisij onesnaževal. Vrednosti masnih emisij se povežejo z delom motorja za izračun emisij v gramih na kilovatno uro za vsako onesnaževalo, skladno z opisom v Dodatku 2 k tej prilogi.
2. PRESKUSNI POGOJI
2.1 Preskusni pogoji za motorje
|
2.1.1 |
Izmeri se absolutna temperatura (Ta) zraka motorja pri vstopu v motor, izražena v kelvinih, in suh atmosferski tlak (ps), izražen v kPa, ter določi parameter F, v skladu z naslednjimi določbami:
|
2.1.2 Veljavnost preskusa
Za priznanje veljavnosti preskusa je parameter F:
2.2 Motorji s hlajenjem polnilnega (stisnjenega) zraka
Temperatura polnilnega zraka se zabeleži in mora biti, pri vrtilni frekvenci ob največji deklarirani moči in polni obremenitvi, v območju ± 5 K od najvišje temperature polnilnega zraka, opredeljene v točki 1.16.3 Dodatka 1 k Prilogi II. Temperatura hladilnega sredstva naj bo najmanj 293 K (20 °C).
Če se uporabi sistem, ki je del preskuševališča, ali zunanje puhalo, mora biti temperatura polnilnega zraka pri vrtilni frekvenci ob največji deklarirani moči in polni obremenitvi v območju ± 5 K od najvišje temperature polnilnega zraka, opredeljene v točki 1.16.3 Dodatka 1 k Prilogi II. Nastavitev hladilnika polnilnega zraka mora izpolnjevati gornje pogoje med celotnim preskusnim ciklom.
2.3 Sesalni sistem
Uporabi se tak sesalni sistem za dovajanje zraka v motor, katerega sesalni upor je v območju ± 100 Pa zgornje meje pri delovanju motorja pri vrtilni frekvenci pri največji deklarirani moči ter polni obremenitvi.
2.4 Izpušni sistem motorja
Uporabi se tak izpušni sistem, katerega protitlak je v območju ± 1 000 Pa zgornje meje za motor, ki deluje pri vrtilni frekvenci pri največji deklarirani moči in pri polni obremenitvi ter ima prostornino v območju ± 40 % tiste, ki jo navede proizvajalec. Lahko se uporabi sistem, ki je del preskuševališča, če predstavlja dejanske pogoje delovanja motorja. Izpušni sistem mora biti v skladu z zahtevami za vzorčenje izpušnih plinov, skladno s točko 3.4 Dodatka 4 k Prilogi III ter točko 2.2.1, EP in točko 2.3.1, EP Priloge V.
Če je motor opremljen z napravo za naknadno obdelavo izpušnih plinov, mora imeti izpušna cev enak premer, kot se dejansko uporablja na motorju, še najmanj 4 premere cevi v smeri proti toku od začetka razširjenega dela, ki vsebuje napravo za naknadno obdelavo. Razdalja od prirobnice izpušnega kolektorja ali izstopa iz turbopuhala do naprave za naknadno obdelavo izpušnih plinov mora biti enaka kot pri konfiguraciji vozila ali v okviru proizvajalčevih tehničnih zahtev glede razdalje. Protitlak v izpušnem sistemu oziroma njegova omejitev naj sledi istim merilom kot zgoraj in je lahko nastavljiv z ventilom. Posoda za naknadno obdelavo se lahko med navideznimi preskusi in med ugotavljanjem karakterističnega diagrama motorja odstrani in zamenja z enakovredno posodo s katalitično neaktivno podlago.
2.5. Hladilni sistem
Uporabi se hladilni sistem z zadostno zmogljivostjo, da ohranja motor na normalni delovni temperaturi, ki jo predpiše proizvajalec.
2.6 Mazalno olje
Tehnični podatki o uporabljenem mazalnem olju se zabeležijo in predstavijo skupaj z rezultati preskusa, kakor je opredeljeno v točki 7.1 Dodatka k 1 Prilogi II.
2.7 Gorivo
Uporabi se referenčno gorivo, opredeljeno v Prilogi IV.
Temperaturo goriva in merilno točko opredeli proizvajalec v mejah iz točke 1.16.5 Dodatka 1 k Prilogi II. Temperatura goriva ne sme biti nižja od 306 K (33 °C). Če temperatura ni opredeljena, naj bo ob vstopu v napajanje z gorivom 311 K ± 5 K (38 ± 5 °C).
Za motorje, ki za gorivo uporabljajo NG ali LPG, naj bosta temperatura goriva in merilna točka v mejah, navedenih v točki 1.16.5 Dodatka 1 k Prilogi II oziroma v točki 1.16.5 Dodatka 3 k Prilogi II, če motor ni osnovni motor.
2.8 Preskušanje sistemov za naknadno obdelavo izpušnih plinov
Če je motor opremljen s sistemom za naknadno obdelavo izpušnih plinov, morajo biti emisije, izmerjene v preskusnem(-ih) ciklu(-ih), reprezentativne za emisije med uporabo. Če tega ni mogoče doseči z enim samim preskusnim ciklom (npr. za filtre za delce s periodično regeneracijo), se izvede več preskusnih ciklov, izračuna se povprečna vrednost rezultatov in/ali se ti ovrednotijo (utežijo). O točnem postopku se dogovorita proizvajalec motorja in tehnična služba na podlagi dobre inženirske presoje.
(1) Preskusne točke se izberejo z uporabo odobrenih statističnih metod za naključno izbiranje.
Dodatek 1
PRESKUSNA CIKLA ESC IN ELR
1. NASTAVITVE MOTORJA IN DINAMOMETRA
1.1 Določanje vrtilnih frekvenc motorja A, B in C
Proizvajalec deklarira vrtljaje motorja A, B in C skladno z naslednjimi določbami:
Visoka vrtilna frekvenca nhi se določa z izračunom 70 % največje deklarirane izhodne moči P(n), kakor je opredeljeno v točki 8.2 Dodatka 1 k Prilogi II. Najvišja vrtilna frekvenca motorja za to vrednost izhodne moči je na krivulji moči označeno z nhi.
Nizka vrtilna frekvenca nhi se določa z izračunom 50 % največje deklarirane izhodne moči P(n), kakor je opredeljeno v točki 8.2 Dodatka 1 k Prilogi II. Najnižja vrtilna frekvenca motorja za to vrednost izhodne moči je na krivulji moči označeno z nlo.
Vrtilne frekvence motorja A, B in C se izračunajo takole:
Vrtilne frekvence A, B in C se lahko preverijo po kateri koli od naslednjih metod:
|
(a) |
Za točno opredelitev nhi in nlo se med homologacijo moči motorja izmerijo dodatne preskusne točke v skladu z Direktivo 80/1269/EGS. Največja moč, nhi in nlo se razberejo s krivulje moči, vrtilne frekvence motorja A, B in C pa se izračunajo skladno z gornjimi določbami. |
|
(b) |
Karakteristični diagram motorja se izriše po krivulji pri polni obremenitvi, od največje vrtilne frekvence brez obremenitve do vrtilne frekvence v prostem teku, z uporabo najmanj 5 merilnih točk v presledkih 1 000 vrt/min ter merilnih točk v območju ± 50 vrt./min pri največji deklarirani moči. Največja moč, nhi in nlo se razberejo s te krivulje karakterističnega diagrama, vrtljaji motorja A, B in C pa se izračunajo skladno z gornjimi določbami. |
Če so izmerjene vrtilne frekvence motorja A, B in C v mejah ± 3 % vrtilnih frekvenc motorja, kot jih je deklariral proizvajalec, se za preskus emisij uporabijo deklarirane vrtilne frekvence. Če je za katero koli vrtilno frekvenco prekoračeno dovoljeno odstopanje, se za preskus emisij uporabijo izmerjene vrtilne frekvence.
1.2 Določanje nastavitev dinamometra
S preskusi se določi krivulja navora pri polni obremenitvi, na podlagi katere se izračunajo vrednosti navora za navedene faze preskušanja pri dejanskih pogojih, kakor je opredeljeno v točki 8.2 Dodatka 1 k Prilogi II. Če je ustrezno, se pri tem upošteva moč, ki jo absorbira oprema, ki jo poganja motor. Nastavitev dinamometra za posamezno fazo preskušanja se izračuna po naslednji formuli:
, če je preskus opravljen v neto pogojih
, če preskus ni opravljen v neto pogojih
kjer je:
|
s |
= |
nastavitev dinamometra, v kW |
|
P(n) |
= |
izhodna moč motorja, kakor je opredeljena v točki 8.2 Dodatka 1 k Prilogi II, v kW |
|
L |
= |
odstotek obremenitve, kakor je opredeljeno v točki 2.7.1, v % |
|
P(a) |
= |
moč, ki jo absorbira dodatna oprema, ki se namesti, kakor je opredeljeno v točki 6.1 Dodatka 1 k Prilogi II |
|
P(b) |
= |
moč, ki jo absorbira dodatna oprema, ki se odstrani, kakor je opredeljeno v točki 6.2 Dodatka 1 k Prilogi II |
2. POTEK PRESKUSA ESC
Na zahtevo proizvajalca se lahko pred ciklom merjenja izvede navidezni preskus za kondicioniranje motorja in izpušnega sistema.
2.1 Priprava filtrov za vzorčenje
Najmanj eno uro pred preskusom se vsak filter (par filtrov) položi v zaprto, vendar nezatesnjeno petrijevko in postavi v tehtalno komoro, da se stabilizira. Po končanem času stabilizacije se vsak filter (par filtrov) stehta in zabeleži se tara teža. Filter (par filtrov) se nato shrani v zaprto petrijevko ali v zatesnjeno posodo za filtre, dokler ni potreben za preskušanje. Če se filter (par filtrov) ne uporabi v osmih urah po odstranitvi iz tehtalne komore, ga je treba pred uporabo znova kondicionirati in stehtati.
2.2 Namestitev merilne opreme
Merila in sonde za odvzem vzorcev se namestijo v skladu z zahtevami. Kadar se za redčenje izpušnih plinov uporablja sistem redčenja s celotnim tokom, se na sistem priključi zadnji (izstopni) del izpušne cevi.
2.3 Zagon sistema redčenja in motorja
Sistem redčenja in motor se zaženeta in ogrevata, dokler niso vse temperature in tlaki stabilizirani pri največji moči skladno s priporočilom proizvajalca in dobro inženirsko prakso.
2.4 Zagon sistema za vzorčenje delcev
Sistem za vzorčenje delcev se zažene in poteka na obvodu. Količina delcev v zraku za redčenje se lahko opredeli s pošiljanjem zraka za redčenje skozi filtre za delce. Če se uporablja filtriran zrak za redčenje, se lahko opravi ena meritev pred preskusom ali po njem. Če zrak za redčenje ni filtriran, se lahko opravita meritvi na začetku in na koncu cikla ter izračuna povprečje vrednosti.
2.5 Nastavitev razmerja redčenja
Zrak za redčenje se nastavi tako, da temperatura razredčenih izpušnih plinov, izmerjena tik pred primarnim filtrom, v nobeni fazi ne presega 325 K (52 °C). Razmerje redčenja (q) ne sme biti manjše od 4.
Pri sistemih, ki za nadzor razmerja redčenja uporabljajo merjenje koncentracije CO2 ali NOx, je treba vsebnost CO2 ali NOx v zraku za redčenje izmeriti na začetku in na koncu vsakega preskusa. Meritve koncentracije ozadja CO2 ali NOx v zraku za redčenje pred preskusom in po njem morajo biti v medsebojnem odnosu 100 ppm oziroma 5 ppm.
2.6 Preverjanje analizatorjev
Analizatorji emisij se nastavijo na ničlo in kalibrirajo.
2.7 Preskusni cikel
2.7.1 Pri preskusu motorja na dinamometru se upošteva naslednji delovni cikel, ki ga sestavlja 13 faz:
|
Faza št. |
Vrtilna frekvenca motorja |
Odstotek obremenitve |
Utežni faktor |
Trajanje faze |
|
1 |
prosti tek |
— |
0,15 |
4 minute |
|
2 |
A |
100 |
0,08 |
2 minuti |
|
3 |
B |
50 |
0,10 |
2 minuti |
|
4 |
B |
75 |
0,10 |
2 minuti |
|
5 |
A |
50 |
0,05 |
2 minuti |
|
6 |
A |
75 |
0,05 |
2 minuti |
|
7 |
A |
25 |
0,05 |
2 minuti |
|
8 |
B |
100 |
0,09 |
2 minuti |
|
9 |
B |
25 |
0,10 |
2 minuti |
|
10 |
C |
100 |
0,08 |
2 minuti |
|
11 |
C |
25 |
0,05 |
2 minuti |
|
12 |
C |
75 |
0,05 |
2 minuti |
|
13 |
C |
50 |
0,05 |
2 minuti |
2.7.2 Zaporedje preskusov
Sproži se zaporedje preskusov. Preskus se izvede po vrstnem redu številk faz iz točke 2.7.1.
V vsaki fazi deluje motor predpisani čas, s tem da se celotna sprememba vrtilne frekvence motorja in obremenitve izvede v prvih 20 sekundah. Predpisana vrtilna frekvenca se vzdržuje v območju ± 50 vrt./min, predpisani navor pa v območju ± 2 % največjega navora pri preskusni vrtilni frekvenci.
Na zahtevo proizvajalca se lahko zaporedje preskusov ponovi tolikokrat, kot je potrebno, da se nabere večja masa delcev na filtru. Proizvajalec mora predložiti podroben opis postopkov ovrednotenja podatkov in izračunavanja. Plinaste emisije se ugotavljajo samo v prvem ciklu.
2.7.3 Odziv analizatorja
Izstopni podatki iz analizatorjev se zapisujejo na tračnem zapisovalniku ali pa merijo z enakovrednim sistemom za zbiranje podatkov, pri čemer izpušni plini med preskusnim ciklom stalno tečejo skozi analizatorje.
2.7.4 Vzorčenje delcev
Za celotni postopek preskušanja se uporabi en par filtrov (primarni in dodatni filter, glej Dodatek 4 k Prilogi III). Pri jemanju vzorca, sorazmernega masnemu pretoku izpušnih plinov v posamezni fazi cikla, se upoštevajo utežni (vplivni) faktorji za posamezno fazo, ki so opredeljeni v postopku preskusnega cikla. To se lahko doseže z ustreznim prilagajanjem pretoka vzorca, časa vzorčenja in/ali razmerja redčenja, tako da je izpolnjeno merilo za učinkovite utežne faktorje iz točke 5.6.
Čas vzorčenja v posamezni fazi mora biti najmanj 4 sekunde na utežni faktor 0,01. Vzorčenje se mora izvajati čim bolj na koncu vsake faze. Vzorčenje delcev se ne sme končati prej kot 5 sekund pred koncem posamezne faze.
2.7.5 Stanja motorja
Za vsako fazo se zapiše vrtilna frekvenca in obremenitev motorja, temperatura in podtlak polnilnega zraka, temperatura in protitlak izpušnih plinov, pretok goriva in pretok zraka oziroma izpušnih plinov, temperatura polnilnega zraka, temperatura goriva in vlažnost, s tem da morajo biti med vzorčenjem delcev, vsekakor pa zadnjo minuto v vsaki fazi, izpolnjene zahteve glede vrtilne frekvence in obremenitve (glej točko 2.7.2).
Zapišejo se tudi vsi morebitni dodatni podatki, potrebni za izračun (glej točki 4 in 5).
2.7.6 Preverjanje NOx v upravljanem območju
Preverjanje NOx v upravljanem območju se izvede neposredno po koncu faze 13.
Pred začetkom meritev se motor za tri minute kondicionira v 13. fazi. Meritve se v upravljanem območju opravijo na različnih mestih, ki jih izbere tehnična služba (1). Posamezna meritev traja 2 minuti.
Postopek merjenja je enak merjenju NOx v 13-faznem ciklu, izvaja pa se v skladu s točkami 2.7.3, 2.7.5 in 4.1 te priloge ter točko 3 Dodatka 4 k Prilogi III.
Izračun se izvede v skladu s točko 4.
2.7.7 Ponovno preverjanje analizatorjev
Po preskusu emisij se za ponovno preverjanje uporabi ničelni plin in enak kalibrirni plin. Velja, da je preskus sprejemljiv, če je razlika med rezultati predhodnega in naknadnega preskusa manj kot 2 % vrednosti kalibrirnega plina.
3. POTEK PRESKUSA ELR
3.1 Namestitev merilne opreme
Merilnik motnosti in sonde za vzorčenje, če je ustrezno, se namestijo za izpušnim glušnikom oziroma za napravo za naknadno obdelavo izpušnih plinov, če je nameščena, skladno s splošnimi postopki za montažo, ki jih navede proizvajalec instrumenta. Poleg tega se po potrebi upoštevajo zahteve iz točke 10 standarda ISO DIS 11614.
Pred kakršno koli kontrolo ničle in obsega skale se merilnik motnosti ogreje in stabilizira skladno s priporočili proizvajalca instrumenta. Če je merilnik motnosti opremljen s sistemom za splakovanje z zrakom za preprečevanje nanašanja saj na optiko merila, mora biti tudi ta sistem vklopljen in nastavljen skladno s priporočili proizvajalca.
3.2 Preverjanje merilnika motnosti
Opravijo se pregledi ničle in obsega skale v načinu prikazovanja motnosti, saj ima skala motnosti dve jasno opredeljivi kalibracijski točki, in sicer motnost 0 % in motnost 100 %. Ko se merilnik vrne v stanje za preskušanje v načinu prikazovanja absorpcijskega koeficienta, se koeficient absorpcije svetlobe nato pravilno izračuna na podlagi izmerjene motnosti in LA, kot jo navede proizvajalec merilnika motnosti.
Brez blokade svetlobnega žarka merilnika motnosti se prikaz naravna na motnost 0,0 % ± 1,0 %. S preprečitvijo svetlobi, da doseže sprejemnik, pa se prikaz naravna na motnost 100,0 % ± 1,0 %.
3.3 Preskusni cikel
3.3.1 Kondicioniranje motorja
Motor in sistem se ogrevata pri največji moči, da se parametri motorja stabilizirajo skladno s priporočilom proizvajalca. Faza predkondicioniranja mora tudi preprečiti, da bi obloge v izpušnem sistemu, ki so ostale tam od prejšnjega preskusa, vplivale na dejansko meritev.
Ko je motor stabiliziran, se v času 20 ± 2 s po fazi kondicioniranja zažene cikel. Na zahtevo proizvajalca se za dodatno kondicioniranje lahko izvede navidezni preskus pred ciklom merjenja.
3.3.2 Zaporedje preskusov
Preskus sestavlja zaporedje treh faz obremenitve pri vsaki od treh skupin vrtilnih frekvenc, A (cikel 1), B (cikel 2) in C (cikel 3), ki se opredelijo skladno s točko 1.1 Priloge III, temu pa sledi cikel 4 pri vrtilni frekvenci v upravljanem območju in obremenitvi med 10 % in 100 %, ki jih izbere tehnična služba (2). Pri delovanju dinamometra na preskušanem motorju je treba upoštevati zaporedje na sliki 3.
|
(a) |
Motor naj 20 ± 2 s deluje pri vrtilni frekvenci A in 10-odstotni obremenitvi. Predpisana vrtilna frekvenca se vzdržuje v območju ± 20 vrt./min, predpisani navor pa v območju ± 2 % največjega navora pri preskusni vrtilni frekvenci. |
|
(b) |
Na koncu prejšnjega segmenta se ročica za upravljanje vrtilčne frekvence hitro prestavi v široko odprt položaj in se v njem obdrži 10 ± 1 s. Za ohranjanje vrtilne frekvence motorja v območju ± 150 vrt./min prve 3 s in v območju ± 20 vrt./min v preostalem času segmenta se motor ustrezno obremeni z dinamometrom. |
|
(c) |
Zaporedje, opisano pod (a) in (b), se dvakrat ponovi. |
|
(d) |
Na koncu tretje faze obremenitve se motor za 20 ± 2 s naravna na vrtilno frekvenco B in 10-odstotno obremenitev. |
|
(e) |
Med delovanjem motorja pri vrtljajih B se izvede zaporedje (a) do (c). |
|
(f) |
Na koncu tretje faze obremenitve se motor za 20 ± 2 s naravna na vrtilno frekvenco C in 10-odstotno obremenitev. |
|
(g) |
Med delovanjem motorja pri vrtljajih C se izvede zaporedje (a) do (c). |
|
(h) |
Na koncu tretje faze obremenitve se motor za 20 ± 2 s naravna na izbrano vrtilno frekvenco in katero koli obremenitev, večjo od 10 odstotkov. |
|
(i) |
Med delovanjem motorja pri izbrani vrtilni frekvenci se izvede zaporedje (a) do (c). |
3.4 Validacija cikla
Relativna standardna odstopanja srednjih stopenj dimljenja pri vsaki preskusni vrtilni frekvenci (SVA, SVB, SVC, izračunano skladno s točko 6.3.3 tega dodatka iz treh zaporednih faz obremenitve pri vsaki preskusni vrtilni frekvenci) morajo biti manjša od 15 % od srednje vrednosti, oziroma 10 % od mejne vrednosti iz tabele 1 v Prilogi I, in sicer od vrednosti, ki je večja. Če je razlika večja, se zaporedje ponavlja, dokler meril validacije ne izpolnjujejo 3 zaporedne faze obremenitve.
3.5 Ponovno preverjanje merilnika motnosti
Premik ničlišča merilnika motnosti po preskusu ne sme presegati ± 5,0 % mejne vrednosti iz tabele 1 v Prilogi I.
4. IZRAČUN PLINASTIH EMISIJ
4.1 Ovrednotenje podatkov
Plinaste emisije se ovrednotijo tako, da se izračuna povprečje zapisov na traku zadnjih 30 sekund vsake faze, iz povprečnih zapisov na traku in ustreznih podatkov kalibracije pa se ugotovijo povprečne koncentracije (conc) HC, CO in NOx med posamezno fazo. Uporabi se lahko tudi drugačna vrsta zapisa, če zagotavlja enakovredno pridobivanje podatkov.
Pri preverjanju NOx v upravljanem območju veljajo zgornje zahteve samo za NOx.
Pretok izpušnih plinov GEXHV ali pretok razredčenih plinov GTOTW, če se izbere za uporabo, se ugotovi skladno s točko 2.3 Dodatka 4 k Prilogi III.
4.2 Korekcija iz suhega v vlažno stanje
Če koncentracija ni že izmerjena na vlažni osnovi, se pretvori na vlažno osnovo po naslednjih formulah.
Za nerazredčene izpušne pline:
in,
Za razredčene izpušne pline:
ali,
|
Za zrak za redčenje |
Za polnilni zrak (če se razlikuje od zraka za redčenje) |
|
|
|
|
|
|
|
|
|
kjer je:
|
Ha, Hd |
= |
g vode na kg suhega zraka |
|
Rd, Ra |
= |
relativna vlaga zraka za redčenje oz. polnilnega zraka, v % |
|
pd, pa |
= |
tlak nasičene pare zraka za redčenje oz. polnilnega zraka, v kPa |
|
pB |
= |
skupni zračni tlak, v kPa |
4.3 Korekcija NOx na vlažnost in temperaturo
Ker je emisija NOx odvisna od pogojev okoliškega zraka, se koncentracija NOx korigira na temperaturo in vlažnost okoliškega zraka s faktorji, podanimi v naslednjih formulah:
kjer je:
|
A |
= |
0,309 GFUEL/GAIRD - 0,0266 |
|
B |
= |
- 0,209 GFUEL/GAIRD + 0,00954 |
|
Ta |
= |
temperatura zraka v K |
|
Ha |
= |
vlaga polnilnega zraka, v g vode na kg suhega zraka |
|
Ha |
= |
|
kjer je:
|
Ra |
= |
relativna vlaga polnilnega zraka, v % |
|
pa |
= |
tlak nasičene pare polnilnega zraka, v kPa |
|
pB |
= |
skupni zračni tlak, v kPa |
4.4 Izračun masnih pretokov emisij
Masni pretoki emisij (g/h) za posamezno fazo se ob predpostavki, da je gostota izpušnih plinov 1,293 kg/m3 pri 273 K (0 °C) in 101,3 kPa, izračunajo takole:
|
|
|
|
|
|
|
|
|
kjer so NOx conc, COconc, HCconc (3) povprečne koncentracije (ppm) v nerazredčenih izpušnih plinih, kakor je opredeljeno v oddelku 4.1.
Če se, po izbiri, plinaste emisije ugotavljajo s sistemom redčenja s celotnim tokom, se uporabijo naslednje formule:
|
|
|
|
|
|
|
|
|
kjer so NOx conc, COconc, HCconc (3) povprečne koncentracije, korigirane glede na ozadje (ppm) v razredčenih izpušnih plinih posamezne faze, kakor je opredeljeno v točki 4.3.1.1 Dodatka 2 k Prilogi III.
4.5 Izračun specifičnih emisij
Emisije (g/kWh) se za vse posamične sestavine izračunajo takole:
Vplivni (utežni) faktorji (WF), uporabljeni v zgornjem izračunu, so iz točke 2.7.1.
4.6 Izračun vrednosti upravljanega območja
Za vse tri kontrolne točke, izbrane v skladu s točko 2.7.6, se emisija NOx izmeri in izračuna skladno s točko 4.6.1 ter tudi ugotovi z interpolacijo iz tistih faz preskusnega cikla, ki so najbliže ustrezni kontrolni točki iz točke 4.6.2. Izmerjene vrednosti se nato primerjajo z interpoliranimi vrednostmi iz točke 4.6.3.
4.6.1 Izračun specifične emisije
Emisija NOx za vsako posamezno kontrolno točko (Z) se izračuna takole:
4.6.2 Ugotavljanje vrednosti emisije iz preskusnega cikla
Emisija NOx se za vsako kontrolno točko interpolira iz vseh štirih najbližjih faz preskusnega cikla, ki obdajajo izbrano kontrolno točko Z, kot je prikazano na sliki 4. Za te faze (R, S, T, U) se uporabijo naslednje opredelitve:
|
Vrtilna frekvenca (R) |
= |
Vrtilna frekvenca (T) = nRT |
|
Vrtilna frekvenca (S) |
= |
Vrtilna frekvenca (U) = nSU |
|
Odstotek obremenitve (R): |
= |
Odstotek obremenitve (S) |
|
Odstotek obremenitve (T): |
= |
Odstotek obremenitve (U) |
Emisija NOx izbrane kontrolne točke (Z) se izračuna takole:
in:
kjer je:
|
ER, ES, ET, EU |
= |
specifična emisija NOx v fazah, ki obdajajo določeno kontrolno točko, izračunana skladno s točko 4.6.1. |
|
MR, MS, MT, MU |
= |
navor motorja v fazah, ki obdajajo določeno kontrolno točko |
4.6.3 Primerjava emisijskih vrednosti NOx
Izmerjena specifična emisija NOx kontrolne točke Z (NOx,Z) se primerja z interpolirano vrednostjo (EZ) takole:
5. IZRAČUN EMISIJE DELCEV
5.1 Ovrednotenje podatkov
Za ovrednotenje delcev se za vsako fazo zapiše skupna masa pretečenega vzorca (MSAM,i) skozi filtre.
Filtri se vrnejo v tehtalno komoro in kondicionirajo najmanj eno uro, vendar ne več kot 80 ur, in se nato stehtajo. Zapiše se bruto teža filtrov, tara teža (glej točko 1 tega dodatka) pa se odšteje. Masa delcev Mf je vsota mas delcev, zbranih na primarnih in sekundarnih filtrih.
Če je treba uporabiti korekcijo glede na ozadje, se zabeleži masa zraka za redčenje (MDIL) skozi filtre in masa delcev (Md). Če se izvede več meritev, se za vsako meritev izračuna količnik Md/MDIL in povprečje vrednosti.
5.2 Sistem redčenja z delnim tokom
Končni rezultati emisij delcev za poročilo o preskusu se ugotovijo na naslednji način. Glede na to, da je mogoče uporabiti različne vrste krmiljenja stopnje redčenja, se uporabljajo različne metode za izračun GEDFW. Vsi izračuni naj temeljijo na povprečnih vrednostih posameznih faz med vzorčenjem.
5.2.1 Izokinetični sistemi:
kjer r ustreza razmerju med presekoma izokinetične sonde in izpušne cevi:
5.2.2 Sistemi z merjenjem koncentracije CO2 ali NOx
kjer je:
|
concE |
= |
vlažna koncentracija sledilnega plina v nerazredčenih izpušnih plinih |
|
concD |
= |
vlažna koncentracija sledilnega plina v razredčenih izpušnih plinih |
|
concA |
= |
vlažna koncentracija sledilnega plina v zraku za redčenje |
Koncentracije, izmerjene na suhi osnovi, se pretvorijo na vlažno osnovo skladno s točko 4.2 tega dodatka.
5.2.3 Sistemi z merjenjem CO2 in metoda ravnotežja ogljika (4)
kjer je:
|
CO2D |
= |
koncentracija CO2 v razredčenih izpušnih plinih |
|
CO2A |
= |
koncentracija CO2 v zraku za redčenje |
(koncentracija v prostorninskih % na vlažni osnovi)
Ta enačba temelji na domnevnem ravnotežju ogljika (atomi ogljika, ki se dovajajo v motor, izhajajo kot CO2) in se določi v naslednjih dveh korakih:
in
5.2.4 Sistemi z merjenjem pretoka
5.3 Sistem redčenja s celotnim tokom
Končni rezultati emisij delcev za poročilo o preskusu se ugotovijo na naslednji način. Vsi izračuni naj temeljijo na povprečnih vrednostih posameznih faz med vzorčenjem.
5.4 Izračun stopnje masnega pretoka delcev
Stopnja masnega pretoka delcev se izračuna takole:
kjer se vrednosti
MSAM=
i=
v preskusnem ciklu določijo s seštevanjem povprečnih vrednosti v posameznih fazah med vzorčenjem.
Stopnja masnega pretoka delcev se glede na ozadje lahko korigira takole:
Če se izvede več meritev, se
nadomesti z
.
za posamezne faze.
ali,
za posamezne faze.
5.5 Izračun specifične emisije
Emisija delcev se izračuna takole:
5.6 Efektivni vplivni (utežni) faktor
Efektivni vplivni (utežni) faktor WFE,i se za vsako fazo izračuna takole:
Vrednost efektivnega vplivnega (utežnega) faktorja mora biti v območju ± 0,003 (± 0,005 za prosti tek) vplivnih (utežnih) faktorjev iz točke 2.7.1.
6. IZRAČUN VREDNOSTI DIMLJENJA
6.1 Besselov algoritem
Za izračun 1 s (eno sekundnih) povprečnih vrednosti trenutnih odčitkov dimljenja, ki se pretvorijo skladno s točko 6.3.1, se uporabi Besselov algoritem. Algoritem posnema nizkopretočni filter drugega razreda in zahteva uporabo iterativnih izračunov za določanje koeficientov. Ti koeficienti so odvisni od odzivnega časa sistema merjenja motnosti in frekvence vzorčenja. Zato je treba točko 6.1.1 ponoviti vsakokrat, ko se spremeni odzivni čas sistema in/ali frekvenca vzorčenja.
6.1.1 Izračun odzivnega časa filtra in Besselovih konstant
Potrebni odzivni čas filtra za Besselovo funkcijo (tF) je funkcija fizičnega in električnega odzivnega časa sistema za merjenje motnosti, kot je opredeljeno v točki 5.2.4 Dodatka 4 k Prilogi III, in se izračuna z naslednjo enačbo:
kjer je:
|
tp |
= |
fizični odzivni čas, v s |
|
te |
= |
električni odzivni čas, v s |
Izračuni za oceno mejne frekvence filtra (fc) temeljijo na stopničastem vhodnem signalu od 0 do 1 v času ≤ 0,01 s (glej Prilogo VII). Odzivni čas je opredeljen kot čas, ki preteče od takrat, ko Besselov izhod doseže 10 % (t10), do takrat, ko doseže 90 % (t90) te stopničaste funkcije. To je treba doseči s ponavljanjem fc, dokler ni t90 - t10 ≈ tF. Prva ponovitev za fc je podana z naslednjo formulo:
Besselovi konstanti E in K se izračunata z naslednjima enačbama:
kjer je:
|
D |
= |
0,618034 |
|
Δt |
= |
|
|
Ω |
= |
|
6.1.2 Izračun Besselovega algoritma
Z uporabo vrednosti E in K se izračuna 1 s povprečni Besselov odziv na trenutno stopnjo dimljenja Si takole:
kjer je:
|
Si-2 |
= |
Si-1 = 0 |
|
Si |
= |
1 |
|
Yi-2 |
= |
Yi-1 = 0 |
Časa t10 in t90 se interpolirata. Časovna razlika med t90 in t10 opredeli odzivni čas tF za to vrednost fc. Če ta odzivni čas ni dovolj blizu predpisanemu odzivnemu času, se ponovitve nadaljujejo, dokler dejanski odzivni čas ni v območju 1 % predpisanega odzivnega časa, takole:
6.2 Ovrednotenje podatkov
Vzorčenje za merjenje stopnje dimljenja se izvaja s frekvenco najmanj 20 Hz.
6.3 Določanje dimljenja
6.3.1 Pretvorba podatkov
Ker je osnovna merska enota vseh merilnikov motnosti presevnost, se vrednosti stopnje dimljenja pretvorijo iz presevnosti (τ) v koeficient absorpcije svetlobe (k) takole:
in
kjer je:
|
k |
= |
koeficient absorpcije svetlobe, v m-1 |
|
LA |
= |
dejanska dolžina optične poti, ki jo navede proizvajalec instrumenta, v m |
|
N |
= |
motnost, v % |
|
τ |
= |
presevnost, v % |
Pretvorba se opravi pred kakršno koli nadaljnjo obdelavo podatkov.
6.3.2 Izračun povprečne vrednosti dimljenja po Besselu
Prava mejna frekvenca filtra fc je tista, ki povzroči predpisani odzivni čas filtra rF. Ko se ta frekvenca določi z iterativnim procesom iz točke 6.1.1, se izračunata ustrezni konstanti Besselovega algoritma E in K. Besselov algoritem se nato uporabi za določanje krivulje trenutnega dimljenja (vrednost k), kot je opisano v točki 6.1.2:
Besselov algoritem je po svoji naravi povraten (rekurziven). Tako za začetek potrebuje nekaj vhodnih vrednosti Si-1 in Si-2 ter začetnih izstopnih vrednosti Yi-1 in Yi-2. Za te vrednosti se lahko predpostavi, da so 0.
Za vsako obremenitev pri vseh treh vrtilnih frekvencah A, B in C se za vsako krivuljo dimljenja iz posameznih vrednosti Yi izbere največja 1 s vrednost Ymax.
6.3.3 Končni rezultat
Srednje vrednosti dimljenja (SV) iz vsakega cikla (preskusne vrtilne frekvence) se izračunajo takole:
|
Za preskusno vrtilno frekvenco A: |
SVA = (Ymax1,A + Ymax2,A + Ymax3,A) / 3 |
|
Za preskusno vrtilno frekvenco B: |
SVB = (Ymax1,B + Ymax2,B + Ymax3,B) / 3 |
|
Za preskusno vrtilno frekvenco C: |
SVC = (Ymax1,C + Ymax2,C + Ymax3,C) / 3 |
kjer je:
|
Ymax1, Ymax2, Ymax3 |
= |
najvišja povprečna 1 s vrednost dimljenja po Besselu za vsako od treh stopenj obremenitev |
Končna vrednost se izračuna takole:
SV = (0,43 × SVA) + (0,56 × SVB) + (0,01 × SVC)
(1) Preskusne točke se izberejo z uporabo odobrenih statističnih metod za naključno izbiranje.
(2) Preskusne točke se izberejo z uporabo odobrenih statističnih metod za naključnost.
(3) Na podlagi ekvivalentne vrednosti C1.
(4) Vrednost velja samo za referenčno gorivo iz Priloge IV.
Dodatek 2
PRESKUSNI CIKEL ETC
1. POSTOPEK DOLOČANJA KARAKTERISTIČNEGA DIAGRAMA MOTORJA
1.1 Določanje karakterističnega diagrama območja vrtilne frekvence
Za generiranje ETC na preskusni napravi je treba motorju pred preskusnim ciklom določiti karakteristično krivuljo vrtilne frekvence: navor. Najnižja in najvišja vrtilna frekvenca za določanje karakterističnega diagrama je opredeljena takole:
|
Najnižja vrtilna frekvenca za določitev karakterističnega diagrama |
= |
vrtilna frekvenca v prostem teku |
|
Najvišja vrtilna frekvenca za določitev karakterističnega diagrama |
= |
nhi × 1,02 ali, če je nižje, vrtilna frekvenca, pri kateri navor pri polni obremenitvi pade na nič |
1.2 Določanje karakterističnega diagrama moči motorja
Motor se ogreva pri največji moči, da se parametri motorja stabilizirajo skladno s priporočilom proizvajalca in dobro inženirsko prakso. Ko je motor stabiliziran, se karakteristični diagram določi takole:
|
(a) |
motor se razbremeni in obratuje v prostem teku; |
|
(b) |
motor obratuje pri nastavitvi tlačilke za vbrizgavanje goriva na polno obremenitev in pri najnižji vrtilni frekvenci za določanje karakterističnega diagrama; |
|
(c) |
vrtilna frekvenca motorja se s povprečno hitrostjo 8 ± 1 min-1/s povečuje od najnižje do najvišje vrtilne frekvence za določitev karakterističnega diagrama. Točke vrtilne frekvence motorja in navora se beležijo s frekvenco vzorčenja najmanj ene točke na sekundo. |
1.3 Določanje krivulje karakterističnega diagrama
Vse zabeležene podatkovne točke iz točke 1.2 se povežejo z uporabo linearne interpolacije med točkami. Nastala krivulja navora je krivulja karakterističnega diagrama in se uporabi za pretvorbo normiranih vrednosti navora motornega cikla v dejanske vrednosti navora preskusnega cikla, kakor je opisano v točki 2.
1.4 Alternativno določanje karakterističnega diagrama
Če proizvajalec meni, da gornje tehnike določanja karakterističnega diagrama niso varne ali da za določen motor niso reprezentativne, se lahko uporabijo alternativne tehnike določanja karakterističnega diagrama. Te alternativne tehnike morajo ustrezati namenu navedenih postopkov določanja karakterističnega diagrama za ugotavljanje največjega razpoložljivega navora pri vsaki vrtilni frekvenci motorja, doseženih med preskusnimi cikli. Odstopanja od tehnik določanja karakterističnega diagrama iz varnostnih razlogov oziroma zaradi reprezentativnosti, navedenih v tej točki, mora odobriti tehnična služba skupaj z utemeljitvijo njihove uporabe. V nobenem primeru pa se zvezno padajoče spreminjanje vrtilne frekvence motorja ne sme uporabiti za motorje z regulatorjem ali tlačno polnjene motorje s turbopuhalom na izpušne pline.
1.5 Ponovljeni preskusi
Motorju ni treba določati karakterističnega diagrama pred vsakim preskusnim ciklom. Motorju se ponovno določi karakteristični diagram pred preskusnim ciklom:
|
— |
če je, po oceni inženirjev, od zadnjega določanja karakterističnega diagrama preteklo nerazumno veliko časa ali |
|
— |
če so bile na motorju izvedene fizične spremembe ali ponovne kalibracije, ki bi lahko vplivale na zmogljivost motorja. |
2. DOLOČANJE REFERENČNEGA PRESKUSNEGA CIKLA
Preskusni cikel prehodnega stanja je opisan v Dodatku 3 k tej prilogi. Normirane vrednosti za navor in vrtilno frekvenco se na naslednji način spremenijo v dejanske vrednosti, rezultat pa je referenčni cikel.
2.1 Dejanska vrtilna frekvenca
Vrtilna frekvenca se destandardizira z naslednjo enačbo:
Referenčna vrtilna frekvenca (nref) ustreza 100 % vrednostim vrtilne frekvence v časovnem poteku delovanja dinamometra za motor iz Dodatka 3. Opredeli se takole (glej sliko 1 v Prilogi I):
kjer sta nhi in nlo bodisi določeni skladno s točko 2 Priloge I bodisi opredeljeni skladno s točko 1.1 Dodatka 1 k Prilogi III.
2.2 Dejanski navor
Navor je standardiziran na največji navor pri ustrezni vrtilni frekvenci. Vrednosti navora referenčnega cikla se destandardizirajo z uporabo krivulje karakterističnega diagrama, določene skladno s točko 1.3, takole:
Dejanski navor = (% navora × največji navor/100)
za ustrezno dejansko vrtilno frekvenco iz točke 2.1
Negativne vrednosti navora točk delovanja motorja („m“ prevzamejo, pri določanju referenčnega cikla, destandardizirane vrednosti, ki se določijo na enega od naslednjih načinov:
|
— |
negativnih 40 % razpoložljivega pozitivnega navora na ustrezni točki vrtilne frekvence, |
|
— |
določanje karakterističnega diagrama negativnega navora, potrebnega za večanje vrtilne frekvence za določanje karakterističnega diagrama motorja od najnižjega do najvišjega, |
|
— |
določanje negativnega navora, potrebnega za poganjanje motorja v prostem teku in pri referenčni vrtilni frekvenci, ter linearna interpolacija med tema dvema točkama. |
2.3 Primer postopka destandardizacije
Kot primer se destandardizirajo naslednje preskusne točke:
|
% vrtilne frekvence |
= |
43 |
|
% navora |
= |
82 |
Pri naslednjih vrednostih:
|
referenčna vrtilna frekvenca |
= |
2 200 min- 1 |
|
vrt. frek. v prostem teku |
= |
600 min- 1 |
je rezultat
dejanska vrtilna frekvenca = (43 × (2 200 – 600)/100) + 600 = 1 288 min-1
dejanski navor = (82 × 700/100) = 574 Nm
pri čemer je največji navor, razviden iz krivulje karakterističnega diagrama pri 1 288 min- 1, 700 Nm.
3. POTEK PRESKUSA ZA DOLOČANJE EMISIJ
Na zahtevo proizvajalca se lahko pred ciklom merjenja izvede navidezni preskus za kondicioniranje motorja in izpušnega sistema.
Motorji na zemeljski plin in utekočinjeni naftni plin se utečejo z uporabo preskusa ETC. Motor naj teče najmanj dva cikla ETC in dokler izmerjena emisija CO v enem ciklu ETC ne preseže emisije CO, izmerjene v predhodnem ciklusu ETC, za največ 10 %.
3.1 Priprava filtrov za vzorčenje (samo dizelski motorji)
Najmanj eno uro pred preskusom se vsak filter (par filtrov) položi v zaprto, vendar nezatesnjeno petrijevko in postavi v tehtalno komoro, da se stabilizira. Po končanem času stabilizacije se vsak filter (par filtrov) stehta in zabeleži se tara teža. Filter (par filtrov) se nato shrani v zaprto petrijevko ali v zatesnjeno posodo za filtre, dokler ni potreben za preskušanje. Če se filter (par filtrov) ne uporabi v osmih urah po odstranitvi iz tehtalne komore, ga je treba pred uporabo znova kondicionirati in stehtati.
3.2 Namestitev merilne opreme
Merila in sonde za odvzem vzorcev se namestijo v skladu z zahtevami. Na sistem redčenja s celim tokom se priključi zadnji (izstopni) del izpušne cevi.
3.3 Zagon sistema redčenja in motorja
Sistem redčenja in motor se zaženeta in ogrevata, dokler niso vse temperature in tlaki stabilizirani pri največji moči skladno s priporočilom proizvajalca in dobro inženirsko prakso.
3.4 Zagon sistema za vzorčenje delcev (samo dizelski motorji)
Sistem za vzorčenje delcev se zažene in poteka na obvodu. Količina delcev v zraku za redčenje se lahko opredeli s pošiljanjem zraka za redčenje skozi filtre za delce. Če se uporablja filtriran zrak za redčenje, se lahko opravi ena meritev pred preskusom ali po njem. Če zrak za redčenje ni filtriran, se lahko opravita meritvi na začetku in na koncu cikla ter izračuna povprečje vrednosti.
3.5 Nastavitev sistema redčenja s celotnim tokom
Celotni tok razredčenih izpušnih plinov se nastavi za preprečevanje kondenziranja vode v sistemu in doseganje največje temperature 325 K (52 °C) ali manj na dotoku v filter (glej točko 2.3.1 DT Priloge V).
3.6 Preverjanje analizatorjev
Analizatorji emisij se nastavijo na ničlo in kalibrirajo. Če se uporabljajo vreče za vzorce, jih je treba izprazniti.
3.7 Postopek zagona motorja
Stabilizirani motor se zažene v skladu s proizvajalčevim priporočilom za postopek zagona v navodilih lastniku, in sicer z uporabo bodisi serijskega zaganjalnika bodisi dinamometra. Po izbiri se preskus lahko začne neposredno iz faze prekondicioniranja brez zaustavitve motorja, ko je motor dosegel vrtilno frekvenco prostega teka.
3.8 Preskusni cikel
3.8.1 Zaporedje preskusov
Zaporedje preskusov se začne, če je motor dosegel vrtilno frekvenco prostega teka. Preskus se izvede skladno z referenčnim ciklom iz točke 2 tega dodatka. Predvidene vodilne vrednosti za vrtilno frekvenco motorja in navor se določijo pri frekvenci 5 Hz (priporočljivo 10 Hz) ali več. Izmerjeni podatki o vrtilni frekvenci motorja in navoru se med preskusnim ciklom beležijo najmanj enkrat vsako sekundo, signali pa se lahko elektronsko filtrirajo.
3.8.2 Odziv analizatorja
Ob zagonu motorja oziroma zaporedja preskusov, če se cikel začne neposredno iz predkondicioniranja, se hkrati zažene merilna oprema:
|
— |
začetek zbiranja oziroma analiziranja zraka za redčenje |
|
— |
začetek zbiranja oziroma analiziranja razredčenih izpušnih plinov |
|
— |
začetek merjenja količine razredčenih izpušnih plinov (sistem CVS) in predpisanih temperatur ter tlakov |
|
— |
začetek zapisovanja izmerjenih podatkov o vrtilni frekvenci in navoru dinamometra. |
V tunelu za redčenje se neprekinjeno merita HC in NOx s frekvenco 2 Hz. Povprečne koncentracije se določijo z integracijo signalov analizatorja preko celotnega preskusnega cikla. Odzivni čas sistema ne sme biti daljši od 20 s in se po potrebi uskladi z nihanjem pretoka v sistemu CVS in z odstopanjem časa vzorčenja oziroma preskusnega cikla. CO, CO2, NMHC in CH4 se določijo z integracijo ali analizo koncentracij, ki so se med ciklom nabrale v vreči za vzorce. Koncentracije plinastih onesnaževal v zraku za redčenje se določijo z integracijo ali zbiranjem v vrečo za ozadje. Vse druge vrednosti se zabeležijo na podlagi najmanj ene meritve na sekundo (1 Hz).
3.8.3 Vzorčenje delcev (samo dizelski motorji)
Če se cikel začne neposredno iz predkondicioniranja, se ob zagonu motorja oziroma zaporedja preskusov sistem za vzorčenje delcev preklopi z obvoda na zbiranje delcev.
Če se ne uporablja kompenzacija pretoka, se črpalka(-e) za vzorčenje naravna(-jo) tako, da je pretok skozi sondo za vzorčenje delcev ali cev za prenos vzorca stalno v območju ± 5 % nastavljene stopnje pretoka. Če se uporablja kompenzacija pretoka (tj. sorazmerno krmiljenje pretoka vzorcev), je treba dokazati, da se razmerje med pretokom v glavnem tunelu in pretokom vzorca delcev ne spreminja za več kot ± 5 % nastavljene vrednosti (razen v prvih 10 sekundah vzorčenja).
Opomba: Pri delovanju z dvojnim redčenjem je pretok vzorcev dejanska razlika med stopnjo pretoka skozi filtre za vzorčenje in stopnjo pretoka sekundarnega zraka za redčenje.
Na vstopu v plinomer(-e) oziroma v instrumente za merjenje pretoka se beležita povprečna temperatura in tlak . Če nastavljene stopnje pretoka zaradi prevelike obremenitve filtra z delci ni mogoče ohranjati skozi celoten cikel (v območju ± 5 %), se preskus razveljavi. Preskus se ponovi z manjšo stopnjo pretoka in/ali večjim premerom filtra.
3.8.4 Nenamerna zaustavitev (zadušitev) motorja
Če se motor sam zaustavi kadar koli med preskusnim ciklom, ga je treba predkondicionirati in ponovno zagnati, preskus pa ponoviti. Če pride na kateri koli predpisani preskusni opremi med preskusnim ciklom do okvare, se preskus razveljavi.
3.8.5 Postopki po preskusu
Na koncu preskusa se ustavi merjenje prostornine razredčenih izpušnih plinov, dotok plinov v zbiralne vreče in črpalka za vzorčenje delcev. Pri sistemu integracijskega analizatorja se vzorčenje nadaljuje, dokler ne potečejo odzivni časi sistema.
Če se uporabljajo zbiralne vreče, je treba njihove koncentracije čimprej analizirati, najkasneje pa v 20 minutah po koncu preskusnega cikla.
Po preskusu emisij se za ponovno preverjanje analizatorjev uporabita ničelni plin in isti kalibrirni plin. Velja, da je preskus sprejemljiv, če je razlika med rezultati predhodnega in naknadnega preskusa manj kot 2 % vrednosti kalibrirnega plina.
Samo pri dizelskih motorjih se filtri za delce vrnejo v tehtalno komoro najkasneje eno uro po koncu preskusa in se kondicionirajo v zaprti, a nezatesnjeni petrijevki najmanj eno uro, vendar ne več kot 80 ur pred tehtanjem.
3.9 Overjanje poteka preskusa
3.9.1 Zamik podatkov
Za čim večje zmanjšanje učinka popačenja zaradi zakasnitve med izmerjenimi in referenčnimi vrednostmi cikla se lahko celotno zaporedje izmerjenih signalov o vrtilni frekvenci in navoru motorja časovno premakne naprej ali nazaj glede na referenčno zaporedje vrtilne frekvence in navora. Če so izmerjeni signali zamaknjeni, je treba za enak obseg v isto smer zamakniti tudi vrtilno frekvenco in navor.
3.9.2 Izračun dela v ciklu
Dejansko delo cikla Wact (v kWh) se izračuna z uporabo posameznih parov zapisanih povratnih informacij motorja o vrtilni frekvenci in navoru. To se naredi ob vsakokratnem zamiku izmerjenih podatkov, če je izbrana ta možnost. Dejansko delo cikla Wact se uporabi za primerjavo z referenčnim delom cikla Wref in za izračun emisij, specifičnih za zavoro (glej točki 4.4 in 5.2). Ista metodologija se uporabi za integracijo referenčne in dejanske moči motorja. Za določanje vrednosti med sosednjimi referenčnimi oziroma sosednjimi izmerjenimi vrednostmi se uporabi linearna interpolacija.
Pri integraciji referenčnega in dejanskega dela cikla se vse negativne vrednosti navora nastavijo na nič in vključijo. Če se integracija izvaja pri frekvenci, ki je nižja od 5 Hz, in če se, v danem časovnem segmentu, vrednost navora spremeni iz pozitivne v negativno ali iz negativne v pozitivno, se izračuna negativni delež in nastavi na nič. Pozitivni delež se vključi v integrirano vrednost.
Wact naj bo med –15 % in +5 % Wref.
3.9.3 Validacijska statistika preskusnega cikla
Za vrtilno frekvenco, navor in moč se opravi linearna regresija izmerjenih vrednosti glede na referenčne vrednosti. To se naredi ob vsakokratnem zamiku izmerjenih podatkov, če je izbrana ta možnost. Uporabi se metoda najmanjših kvadratov, pri čemer ima najustreznejša enačba naslednjo obliko:
kjer je:
|
y |
= |
izmerjena (dejanska) vrednost vrtilne frekvence (v min-1), navora (v Nm) oziroma moči (v kW) |
|
m |
= |
naklon regresijske krivulje |
|
x |
= |
referenčna vrednost vrtilne frekvence (v min-1), navora (v Nm) oziroma moči (v kW) |
|
b |
= |
odsek regresijske krivulje na osi y |
Za vsako regresijsko krivuljo se izračunata standardni pogrešek (Standard Error – SE) ocene y na x in koeficient določanja (r2).
Priporočljivo je, da se ta analiza opravi pri 1 Hz. Vse negativne referenčne vrednosti navora in pripadajoče izmerjene vrednosti se iz izračuna vrednosti navora in statistike validacije moči izbrišejo. Za veljavnost preskusa morajo biti izpolnjena merila iz tabele 6.
Tabela 6
Dovoljena odstopanja regresijske krivulje
|
|
Vrtilna frekvenca |
Navor |
Moč |
|
Standardni pogrešek ocene (SE) Y na X |
največ 100 min–1 |
največ 13 % (15 %) (1) največjega navora motorja iz karakterističnega diagrama moči |
največ 8 % (15 %) (1) največje moči motorja iz karakterističnega diagrama moči |
|
Naklon regresijske krivulje, m |
0,95 do 1,03 |
0,83–1,03 |
0,89–1,03 (0,83–1,03) (1) |
|
Koeficient določanja, r2 |
najmanj 0,9700 (najmanj 0,9500) (1) |
najmanj 0,8800 (najmanj 0,7500) (1) |
najmanj 0,9100 (najmanj 0,7500) (1) |
|
Odsek regresijske krivulje na osi y, b |
± 50 min-1 |
± 20 Nm ali ± 2 % (± 20 Nm ali ± 3 %) (1) največjega navora, kar je več |
± 4kW ali ± 2 % (± 4kW ali ± 3 %) (1) največje moči, kar je več |
Brisanje točk iz regresijskih analiz je dovoljeno, če je tako označeno v tabeli 7.
Tabela 7
Dopustno brisanje točk iz regresijskih analiz
|
Pogoji |
Točke, ki se brišejo |
|
Polna obremenitev in izmerjeni podatki o navoru < referenčni navor |
navor in/ali moč |
|
Brez obremenitve, brez točke prostega teka in izmerjeni podatki o navoru > referenčni navor |
navor in/ali moč |
|
Brez obremenitve/zaprta dušilna loputa, točka in vrtil. frekv. prostega teka > referenčna vrtil. frekv. prostega teka |
vrtilna frekvenca in/ali moč |
4. IZRAČUN PLINASTIH EMISIJ
4.1 Določanje pretoka razredčenih izpušnih plinov
Skupni pretok razredčenih izpušnih plinov v ciklu (v kg/preskus) se izračuna iz merilnih vrednosti skozi ves cikel in ustreznih kalibracijskih podatkov naprave za merjenje pretoka (V0 za PDP oz. KV za CFV, kakor je določeno v točki 2 Dodatka 5 k Prilogi III). Naslednje formule se uporabijo, če se temperatura razredčenih izpušnih plinov z izmenjevalnikom toplote ohranja konstantna skozi ves cikel (± 6 K za PDP-CVS, ± 11 K za CFV-CVS, glej točko 2.3 Priloge V).
Za sistem PDP-CVS:
MTOTW = 1,293 × V0 × Np × (pB – p1) × 273 / (101,3 × T)
kjer je:
|
MTOTW |
= |
masa razredčenih izpušnih plinov na vlažni osnovi preko celotnega cikla, v kg |
|
V0 |
= |
prostornina plina, načrpanega na en obrat v preskusnih pogojih, v m3/rev. |
|
NP |
= |
skupno število obratov črpalke na preskus |
|
pB |
= |
atmosferski tlak v preskusni napravi, v kPa |
|
p1 |
= |
podtlak pri vstopu v črpalko, v kPa |
|
T |
= |
povprečna temperatura razredčenih izpušnih plinov pri vstopu v črpalko prek celotnega cikla, v K |
Za sistem CFV-CVS:
MTOTW = 1,293 × t × Kv × pA / T0,5
kjer je:
|
MTOTW |
= |
masa razredčenih izpušnih plinov na vlažni osnovi prek celotnega cikla, v kg |
|
t |
= |
čas cikla, v s |
|
Kv |
= |
kalibracijski koeficient venturijeve cevi s kritičnim pretokom v standardnih pogojih |
|
pA |
= |
absolutni tlak pri vstopu v venturijevo cev, v kPa |
|
T |
= |
absolutna temperatura pri vstopu v venturijevo cev, v K |
Če se uporabi sistem s kompenzacijo pretoka (tj. brez izmenjevalnika toplote), se trenutne emisije mase računajo in integrirajo prek celotnega cikla. V tem primeru se trenutna masa razredčenih izpušnih plinov izračuna takole:
Za sistem PDP-CVS:
MTOTW,i = 1,293 × V0 × Np,i × (pB – p1) × 273 / (101,3 × T)
kjer je:
|
MTOTW,i |
= |
trenutna masa razredčenih izpušnih plinov na vlažni osnovi, v kg |
|
Np,i |
= |
skupno število obratov črpalke na časovni interval |
Za sistem CFV-CVS:
MTOTW,i = 1,293 × Δti × Kv × pA / T0,5
kjer je:
|
MTOTW,i |
= |
trenutna masa razredčenih izpušnih plinov na vlažni osnovi, v kg |
|
Δti |
= |
časovni interval, v s |
Če skupna masa vzorca delcev (MSAM) in plinastih onesnaževal presega 0,5 % skupnega pretoka CVS (MTOTW), se pretok CVS korigira za MSAM ali pa se tok vzorca delcev vrne na CVS pred napravo za merjenje pretoka (PDP ali CFV).
4.2 Korekcija NOx zaradi vlažnosti
Ker je emisija NOx odvisna od pogojev okoliškega zraka, se koncentracija NOx korigira glede na temperaturo in vlažnost okoliškega zraka s faktorji, podanimi v naslednjih formulah:
|
(a) |
za dizelske motorje: |
|
(b) |
za plinske motorje: |
kjer je:
|
Ha |
= |
vlaga polnilnega zraka, količina vode na kg suhega zraka |
pri čemer je:
|
Ra |
= |
relativna vlaga polnilnega zraka, v % |
|
pa |
= |
tlak nasičene pare polnilnega zraka, v kPa |
|
pB |
= |
skupni zračni tlak, v kPa |
4.3 Izračun masnega pretoka emisije
4.3.1 Sistemi s konstantnim masnim pretokom
Pri sistemih z izmenjevalnikom toplote se masa onesnaževal (v g/preskus) določi z naslednjimi enačbami:
|
|
|
|
|
|
|
|
|
|
|
|
|
|
|
|
|
|
|
|
|
kjer je:
|
NOx conc, COconc, HCconc (2), NMHCconc |
= |
povprečne, glede na ozadje korigirane koncentracije prek celotnega cikla od merjenja z integracijo (obvezno za NOx in HC) ali vrečo, v ppm |
|
MTOTW |
= |
skupna masa razredčenih izpušnih plinov prek celotnega cikla, kakor je opredeljeno v točki 4.1, v kg |
|
KH,D |
= |
korekcijski faktor zaradi vlažnosti za dizelske motorje, kakor je opredeljeno v točki 4.2 |
|
KH,G |
= |
korekcijski faktor zaradi vlažnosti za plinske motorje, kakor je opredeljeno v točki 4.2 |
Koncentracije, izmerjene na suhi osnovi, se pretvorijo na vlažno osnovo skladno s točko 4.2 Dodatka 1 k Prilogi III.
Določanje NMHCconc je odvisno od uporabljene metode (glej točko 3.3.4 Dodatka 4 k Prilogi III). V obeh primerih se določi koncentracija CH4 in odšteje od koncentracije HC takole:
|
(a) |
metoda GC
|
|
(b) |
metoda NMC
|
kjer je:
|
HC(wCutter) |
= |
koncentracija HC, če vzorčni plin teče skozi NMC |
|
HC(w/oCutter) |
= |
koncentracija HC, če vzorčni plin teče mimo NMC |
|
CEM |
= |
učinkovitost na metan, določena skladno s točko 1.8.4.1 Dodatka 5 k Prilogi III |
|
CEE |
= |
učinkovitost na etan, določena skladno s točko 1.8.4.2 Dodatka 5 k Prilogi III |
4.3.1.1 Določanje koncentracije, korigirane glede na ozadje (okolico)
Neto koncentracije plinastih onesnaževal dobimo tako, da od izmerjenih koncentracij odštejemo povprečno koncentracijo onesnaževal v zraku za redčenje. Povprečne vrednosti koncentracij ozadja lahko določimo z metodo vreč za vzorce ali z neprekinjenim merjenjem z integracijo. Uporabi se naslednja formula:
kjer je:
|
conc |
= |
koncentracija ustreznega onesnaževala v razredčenih izpušnih plinih, korigirana z množino ustreznega onesnaževala, ki jo vsebuje zrak za redčenje, v ppm |
|
conce |
= |
koncentracija ustreznega onesnaževala, izmerjena v razredčenih izpušnih plinih, v ppm |
|
concd |
= |
koncentracija ustreznega onesnaževala, izmerjena v zraku za redčenje, v ppm |
|
DF |
= |
faktor redčenja |
Faktor redčenja se izračuna takole:
|
(a) |
za dizelske motorje in plinske motorje na utekočinjeni naftni plin
|
|
(b) |
za plinske motorje na zemeljski plin
|
kjer je:
|
CO2, conce |
= |
koncentracija CO2 v razredčenih izpušnih plinih, v % vol |
|
HCconce |
= |
koncentracija HC v razredčenih izpušnih plinih, v ppm C1 |
|
NMHCconce |
= |
koncentracija NMHC v nerazredčenih izpušnih plinih, v ppm C1 |
|
COconce |
= |
koncentracija CO v razredčenih izpušnih plinih, v ppm |
|
FS |
= |
stehiometrični faktor |
Koncentracije, izmerjene na suhi osnovi, se pretvorijo na vlažno osnovo skladno s točko 4.2 Dodatka 1 k Prilogi III.
Stehiometrični faktor se izračuna takole:
kjer je:
|
x, y |
= |
sestava goriva CxHy |
Če sestava goriva ni znana, se lahko alternativno uporabijo naslednji stehiometrični faktorji:
|
FS (dizel) |
= |
13,4 |
|
FS (LPG) |
= |
11,6 |
|
FS (NG) |
= |
9,5 |
4.3.2 Sistemi s kompenzacijo pretoka
Pri sistemih, ki nimajo izmenjevalnika toplote, se masa onesnaževal (v g/preskus) določi z izračunom trenutnih masnih emisij in integracijo trenutnih vrednosti prek celotnega cikla. Prav tako se korekcija glede na ozadje uporabi neposredno za vrednost trenutne koncentracije. Uporabijo se naslednje formule:
|
|
|
|
|
|
|
|
|
|
|
|
|
|
|
|
|
|
|
|
|
kjer je:
|
conce |
= |
koncentracija ustreznega onesnaževala, izmerjena v razredčenih izpušnih plinih, v ppm |
|
concd |
= |
koncentracija ustreznega onesnaževala, izmerjena v zraku za redčenje, v ppm |
|
MTOTW,i |
= |
trenutna masa razredčenih izpušnih plinov (glej točko 4.1), v kg |
|
MTOTW |
= |
skupna masa razredčenih izpušnih plinov prek celotnega cikla (glej točko 4.1), v kg |
|
KH,D |
= |
korekcijski faktor zaradi vlažnosti za dizelske motorje, skladno s točko 4.2 |
|
KH,G |
= |
korekcijski faktor zaradi vlažnosti za plinske motorje, skladno s točko 4.2 |
|
DF |
= |
faktor redčenja, skladno s točko 4.3.1.1 |
4.4 Izračun specifičnih emisij
Emisije (v g/kWh) se za vse posamične sestavine izračunajo takole:
(za dizelske in plinske motorje)
(za dizelske in plinske motorje)
(za dizelske in plinske motorje na utekočinjeni naftni plin)
(za motorje na zemeljski plin)
(za motorje na zemeljski plin)
kjer je:
|
Wact |
= |
dejansko delo cikla, kakor je opredeljeno v točki 3.9.2, v kWh |
5. IZRAČUN EMISIJE DELCEV (SAMO DIZELSKI MOTORJI)
5.1 Izračun masnega pretoka
Masni pretok delcev (v g/preskus) se izračuna takole:
kjer je:
|
Mf |
= |
masa delcev, vzorčenih prek celotnega cikla, v mg |
|
MTOTW |
= |
skupna masa razredčenih izpušnih plinov prek celotnega cikla, kakor je opredeljeno v točki 4.1, v kg |
|
MSAM |
= |
masa razredčenih izpušnih plinov, odvzetih iz tunela za redčenje za zbiranje delcev, v kg |
in:
|
Mf |
= |
Mf,p + Mf,b, če sta stehtani ločeno, v mg |
|
Mf,p |
= |
masa delcev, zbranih na primarnem filtru, v mg |
|
Mf,b |
= |
masa delcev, zbranih na sekundarnem filtru, v mg |
Če se uporablja sistem dvojnega redčenja, se masa sekundarnega zraka za redčenje odšteje od skupne mase dvojno redčenih izpušnih plinov, vzorčenih skozi filtre za delce.
kjer je:
|
MTOT |
= |
masa dvojno redčenih izpušnih plinov skozi filter za delce, v kg |
|
MSEC |
= |
masa sekundarnega zraka za redčenje, v kg |
Če je raven delcev v zraku za redčenje določena skladno s točko 3.4, se lahko masa delcev korigira glede na ozadje. V tem primeru se masni pretok delcev (v g/preskus) izračuna takole:
kjer je:
|
Mf, MSAM, MTOTW |
= |
glej zgoraj |
|
MDIL |
= |
masa primarnega zraka za redčenje, vzorčenega z napravo za vzorčenje delcev v ozadju, v kg |
|
Md |
= |
masa zbranih delcev iz ozadja primarnega zraka za redčenje, v mg |
|
DF |
= |
faktor redčenja, kakor je določeno v točki 4.3.1.1 |
5.2 Izračun specifične emisije
Emisije delcev (v g/kWh) se izračunajo takole:
kjer je:
|
Wact |
= |
dejansko delo cikla, skladno s točko 3.9.2, v kWh. |
(1) Do 1. oktobra 2005 se v oklepajih navedene vrednosti lahko uporabijo za homologacijsko preskušanje plinskih motorjev. (Komisija poroča o razvoju tehnologije plinskih motorjev za potrditev ali spremembo odstopanj od regresijske krivulje, ki se uporabljajo za plinske motorje v tej tabeli.)
(2) Na podlagi ekvivalentne vrednosti C1.
Dodatek 3
ČASOVNI POTEK ETC PRESKUSA MOTORJA NA DINAMOMETRU
|
Čas s |
Normirana vrtilna frekvenca % |
Normiran navor % |
|
1 |
0 |
0 |
|
2 |
0 |
0 |
|
3 |
0 |
0 |
|
4 |
0 |
0 |
|
5 |
0 |
0 |
|
6 |
0 |
0 |
|
7 |
0 |
0 |
|
8 |
0 |
0 |
|
9 |
0 |
0 |
|
10 |
0 |
0 |
|
11 |
0 |
0 |
|
12 |
0 |
0 |
|
13 |
0 |
0 |
|
14 |
0 |
0 |
|
15 |
0 |
0 |
|
16 |
0,1 |
1,5 |
|
17 |
23,1 |
21,5 |
|
18 |
12,6 |
28,5 |
|
19 |
21,8 |
71 |
|
20 |
19,7 |
76,8 |
|
21 |
54,6 |
80,9 |
|
22 |
71,3 |
4,9 |
|
23 |
55,9 |
18,1 |
|
24 |
72 |
85,4 |
|
25 |
86,7 |
61,8 |
|
26 |
51,7 |
0 |
|
27 |
53,4 |
48,9 |
|
28 |
34,2 |
87,6 |
|
29 |
45,5 |
92,7 |
|
30 |
54,6 |
99,5 |
|
31 |
64,5 |
96,8 |
|
32 |
71,7 |
85,4 |
|
33 |
79,4 |
54,8 |
|
34 |
89,7 |
99,4 |
|
35 |
57,4 |
0 |
|
36 |
59,7 |
30,6 |
|
37 |
90,1 |
„m“ |
|
38 |
82,9 |
„m“ |
|
39 |
51,3 |
„m“ |
|
40 |
28,5 |
„m“ |
|
41 |
29,3 |
„m“ |
|
42 |
26,7 |
„m“ |
|
43 |
20,4 |
„m“ |
|
44 |
14,1 |
0 |
|
45 |
6,5 |
0 |
|
46 |
0 |
0 |
|
47 |
0 |
0 |
|
48 |
0 |
0 |
|
49 |
0 |
0 |
|
50 |
0 |
0 |
|
51 |
0 |
0 |
|
52 |
0 |
0 |
|
53 |
0 |
0 |
|
54 |
0 |
0 |
|
55 |
0 |
0 |
|
56 |
0 |
0 |
|
57 |
0 |
0 |
|
58 |
0 |
0 |
|
59 |
0 |
0 |
|
60 |
0 |
0 |
|
61 |
0 |
0 |
|
62 |
25,5 |
11,1 |
|
63 |
28,5 |
20,9 |
|
64 |
32 |
73,9 |
|
65 |
4 |
82,3 |
|
66 |
34,5 |
80,4 |
|
67 |
64,1 |
86 |
|
68 |
58 |
0 |
|
69 |
50,3 |
83,4 |
|
70 |
66,4 |
99,1 |
|
71 |
81,4 |
99,6 |
|
72 |
88,7 |
73,4 |
|
73 |
52,5 |
0 |
|
74 |
46,4 |
58,5 |
|
75 |
48,6 |
90,9 |
|
76 |
55,2 |
99,4 |
|
77 |
62,3 |
99 |
|
78 |
68,4 |
91,5 |
|
79 |
74,5 |
73,7 |
|
80 |
38 |
0 |
|
81 |
41,8 |
89,6 |
|
82 |
47,1 |
99,2 |
|
83 |
52,5 |
99,8 |
|
84 |
56,9 |
80,8 |
|
85 |
58,3 |
11,8 |
|
86 |
56,2 |
„m“ |
|
87 |
52 |
„m“ |
|
88 |
43,3 |
„m“ |
|
89 |
36,1 |
„m“ |
|
90 |
27,6 |
„m“ |
|
91 |
21,1 |
„m“ |
|
92 |
8 |
0 |
|
93 |
0 |
0 |
|
94 |
0 |
0 |
|
95 |
0 |
0 |
|
96 |
0 |
0 |
|
97 |
0 |
0 |
|
98 |
0 |
0 |
|
99 |
0 |
0 |
|
100 |
0 |
0 |
|
101 |
0 |
0 |
|
102 |
0 |
0 |
|
103 |
0 |
0 |
|
104 |
0 |
0 |
|
105 |
0 |
0 |
|
106 |
0 |
0 |
|
107 |
0 |
0 |
|
108 |
11,6 |
14,8 |
|
109 |
0 |
0 |
|
110 |
27,2 |
74,8 |
|
111 |
17 |
76,9 |
|
112 |
36 |
78 |
|
113 |
59,7 |
86 |
|
114 |
80,8 |
17,9 |
|
115 |
49,7 |
0 |
|
116 |
65,6 |
86 |
|
117 |
78,6 |
72,2 |
|
118 |
64,9 |
„m“ |
|
119 |
44,3 |
„m“ |
|
120 |
51,4 |
83,4 |
|
121 |
58,1 |
97 |
|
122 |
69,3 |
99,3 |
|
123 |
72 |
20,8 |
|
124 |
72,1 |
„m“ |
|
125 |
65,3 |
„m“ |
|
126 |
64 |
„m“ |
|
127 |
59,7 |
„m“ |
|
128 |
52,8 |
„m“ |
|
129 |
45,9 |
„m“ |
|
130 |
38,7 |
„m“ |
|
131 |
32,4 |
„m“ |
|
132 |
27 |
„m“ |
|
133 |
21,7 |
„m“ |
|
134 |
19,1 |
0,4 |
|
135 |
34,7 |
14 |
|
136 |
16,4 |
48,6 |
|
137 |
0 |
11,2 |
|
138 |
1,2 |
2,1 |
|
139 |
30,1 |
19,3 |
|
140 |
30 |
73,9 |
|
141 |
54,4 |
74,4 |
|
142 |
77,2 |
55,6 |
|
143 |
58,1 |
0 |
|
144 |
45 |
82,1 |
|
145 |
68,7 |
98,1 |
|
146 |
85,7 |
67,2 |
|
147 |
60,2 |
0 |
|
148 |
59,4 |
98 |
|
149 |
72,7 |
99,6 |
|
150 |
79,9 |
45 |
|
151 |
44,3 |
0 |
|
152 |
41,5 |
84,4 |
|
153 |
56,2 |
98,2 |
|
154 |
65,7 |
99,1 |
|
155 |
74,4 |
84,7 |
|
156 |
54,4 |
0 |
|
157 |
47,9 |
89,7 |
|
158 |
54,5 |
99,5 |
|
159 |
62,7 |
96,8 |
|
160 |
62,3 |
0 |
|
161 |
46,2 |
54,2 |
|
162 |
44,3 |
83,2 |
|
163 |
48,2 |
13,3 |
|
164 |
51 |
„m“ |
|
165 |
50 |
„m“ |
|
166 |
49,2 |
„m“ |
|
167 |
49,3 |
„m“ |
|
168 |
49,9 |
„m“ |
|
169 |
51,6 |
„m“ |
|
170 |
49,7 |
„m“ |
|
171 |
48,5 |
„m“ |
|
172 |
50,3 |
72,5 |
|
173 |
51,1 |
84,5 |
|
174 |
54,6 |
64,8 |
|
175 |
56,6 |
76,5 |
|
176 |
58 |
„m“ |
|
177 |
53,6 |
„m“ |
|
178 |
40,8 |
„m“ |
|
179 |
32,9 |
„m“ |
|
180 |
26,3 |
„m“ |
|
181 |
20,9 |
„m“ |
|
182 |
10 |
0 |
|
183 |
0 |
0 |
|
184 |
0 |
0 |
|
185 |
0 |
0 |
|
186 |
0 |
0 |
|
187 |
0 |
0 |
|
188 |
0 |
0 |
|
189 |
0 |
0 |
|
190 |
0 |
0 |
|
191 |
0 |
0 |
|
192 |
0 |
0 |
|
193 |
0 |
0 |
|
194 |
0 |
0 |
|
195 |
0 |
0 |
|
196 |
0 |
0 |
|
197 |
0 |
0 |
|
198 |
0 |
0 |
|
199 |
0 |
0 |
|
200 |
0 |
0 |
|
201 |
0 |
0 |
|
202 |
0 |
0 |
|
203 |
0 |
0 |
|
204 |
0 |
0 |
|
205 |
0 |
0 |
|
206 |
0 |
0 |
|
207 |
0 |
0 |
|
208 |
0 |
0 |
|
209 |
0 |
0 |
|
210 |
0 |
0 |
|
211 |
0 |
0 |
|
212 |
0 |
0 |
|
213 |
0 |
0 |
|
214 |
0 |
0 |
|
215 |
0 |
0 |
|
216 |
0 |
0 |
|
217 |
0 |
0 |
|
218 |
0 |
0 |
|
219 |
0 |
0 |
|
220 |
0 |
0 |
|
221 |
0 |
0 |
|
222 |
0 |
0 |
|
223 |
0 |
0 |
|
224 |
0 |
0 |
|
225 |
21,2 |
62,7 |
|
226 |
30,8 |
75,1 |
|
227 |
5,9 |
82,7 |
|
228 |
34,6 |
80,3 |
|
229 |
59,9 |
87 |
|
230 |
84,3 |
86,2 |
|
231 |
68,7 |
„m“ |
|
232 |
43,6 |
„m“ |
|
233 |
41,5 |
85,4 |
|
234 |
49,9 |
94,3 |
|
235 |
60,8 |
99 |
|
236 |
70,2 |
99,4 |
|
237 |
81,1 |
92,4 |
|
238 |
49,2 |
0 |
|
239 |
56 |
86,2 |
|
240 |
56,2 |
99,3 |
|
241 |
61,7 |
99 |
|
242 |
69,2 |
99,3 |
|
243 |
74,1 |
99,8 |
|
244 |
72,4 |
8,4 |
|
245 |
71,3 |
0 |
|
246 |
71,2 |
9,1 |
|
247 |
67,1 |
„m“ |
|
248 |
65,5 |
„m“ |
|
249 |
64,4 |
„m“ |
|
250 |
62,9 |
25,6 |
|
251 |
62,2 |
35,6 |
|
252 |
62,9 |
24,4 |
|
253 |
58,8 |
„m“ |
|
254 |
56,9 |
„m“ |
|
255 |
54,5 |
„m“ |
|
256 |
51,7 |
17 |
|
257 |
56,2 |
78,7 |
|
258 |
59,5 |
94,7 |
|
259 |
65,5 |
99,1 |
|
260 |
71,2 |
99,5 |
|
261 |
76,6 |
99,9 |
|
262 |
79 |
0 |
|
263 |
52,9 |
97,5 |
|
264 |
53,1 |
99,7 |
|
265 |
59 |
99,1 |
|
266 |
62,2 |
99 |
|
267 |
65 |
99,1 |
|
268 |
69 |
83,1 |
|
269 |
69,9 |
28,4 |
|
270 |
70,6 |
12,5 |
|
271 |
68,9 |
8,4 |
|
272 |
69,8 |
9,1 |
|
273 |
69,6 |
7 |
|
274 |
65,7 |
„m“ |
|
275 |
67,1 |
„m“ |
|
276 |
66,7 |
„m“ |
|
277 |
65,6 |
„m“ |
|
278 |
64,5 |
„m“ |
|
279 |
62,9 |
„m“ |
|
280 |
59,3 |
„m“ |
|
281 |
54,1 |
„m“ |
|
282 |
51,3 |
„m“ |
|
283 |
47,9 |
„m“ |
|
284 |
43,6 |
„m“ |
|
285 |
39,4 |
„m“ |
|
286 |
34,7 |
„m“ |
|
287 |
29,8 |
„m“ |
|
288 |
20,9 |
73,4 |
|
289 |
36,9 |
„m“ |
|
290 |
35,5 |
„m“ |
|
291 |
20,9 |
„m“ |
|
292 |
49,7 |
11,9 |
|
293 |
42,5 |
„m“ |
|
294 |
32 |
„m“ |
|
295 |
23,6 |
„m“ |
|
296 |
19,1 |
0 |
|
297 |
15,7 |
73,5 |
|
298 |
25,1 |
76,8 |
|
299 |
34,5 |
81,4 |
|
300 |
44,1 |
87,4 |
|
301 |
52,8 |
98,6 |
|
302 |
63,6 |
99 |
|
303 |
73,6 |
99,7 |
|
304 |
62,2 |
„m“ |
|
305 |
29,2 |
„m“ |
|
306 |
46,4 |
22 |
|
307 |
47,3 |
13,8 |
|
308 |
47,2 |
12,5 |
|
309 |
47,9 |
11,5 |
|
310 |
47,8 |
35,5 |
|
311 |
49,2 |
83,3 |
|
312 |
52,7 |
96,4 |
|
313 |
57,4 |
99,2 |
|
314 |
61,8 |
99 |
|
315 |
66,4 |
60,9 |
|
316 |
65,8 |
„m“ |
|
317 |
59 |
„m“ |
|
318 |
50,7 |
„m“ |
|
319 |
41,8 |
„m“ |
|
320 |
34,7 |
„m“ |
|
321 |
28,7 |
„m“ |
|
322 |
25,2 |
„m“ |
|
323 |
43 |
24,8 |
|
324 |
38,7 |
0 |
|
325 |
48,1 |
31,9 |
|
326 |
40,3 |
61 |
|
327 |
42,4 |
52,1 |
|
328 |
46,4 |
47,7 |
|
329 |
46,9 |
30,7 |
|
330 |
46,1 |
23,1 |
|
331 |
45,7 |
23,2 |
|
332 |
45,5 |
31,9 |
|
333 |
46,4 |
73,6 |
|
334 |
51,3 |
60,7 |
|
335 |
51,3 |
51,1 |
|
336 |
53,2 |
46,8 |
|
337 |
53,9 |
50 |
|
338 |
53,4 |
52,1 |
|
339 |
53,8 |
45,7 |
|
340 |
50,6 |
22,1 |
|
341 |
47,8 |
26 |
|
342 |
41,6 |
17,8 |
|
343 |
38,7 |
29,8 |
|
344 |
35,9 |
71,6 |
|
345 |
34,6 |
47,3 |
|
346 |
34,8 |
80,3 |
|
347 |
35,9 |
87,2 |
|
348 |
38,8 |
90,8 |
|
349 |
41,5 |
94,7 |
|
350 |
47,1 |
99,2 |
|
351 |
53,1 |
99,7 |
|
352 |
46,4 |
0 |
|
353 |
42,5 |
0,7 |
|
354 |
43,6 |
58,6 |
|
355 |
47,1 |
87,5 |
|
356 |
54,1 |
99,5 |
|
357 |
62,9 |
99 |
|
358 |
72,6 |
99,6 |
|
359 |
82,4 |
99,5 |
|
360 |
88 |
99,4 |
|
361 |
46,4 |
0 |
|
362 |
53,4 |
95,2 |
|
363 |
58,4 |
99,2 |
|
364 |
61,5 |
99 |
|
365 |
64,8 |
99 |
|
366 |
68,1 |
99,2 |
|
367 |
73,4 |
99,7 |
|
368 |
73,3 |
29,8 |
|
369 |
73,5 |
14,6 |
|
370 |
68,3 |
0 |
|
371 |
45,4 |
49,9 |
|
372 |
47,2 |
75,7 |
|
373 |
44,5 |
9 |
|
374 |
47,8 |
10,3 |
|
375 |
46,8 |
15,9 |
|
376 |
46,9 |
12,7 |
|
377 |
46,8 |
8,9 |
|
378 |
46,1 |
6,2 |
|
379 |
46,1 |
„m“ |
|
380 |
45,5 |
„m“ |
|
381 |
44,7 |
„m“ |
|
382 |
43,8 |
„m“ |
|
383 |
41 |
„m“ |
|
384 |
41,1 |
6,4 |
|
385 |
38 |
6,3 |
|
386 |
35,9 |
0,3 |
|
387 |
33,5 |
0 |
|
388 |
53,1 |
48,9 |
|
389 |
48,3 |
„m“ |
|
390 |
49,9 |
„m“ |
|
391 |
48 |
„m“ |
|
392 |
45,3 |
„m“ |
|
393 |
41,6 |
3,1 |
|
394 |
44,3 |
79 |
|
395 |
44,3 |
89,5 |
|
396 |
43,4 |
98,8 |
|
397 |
44,3 |
98,9 |
|
398 |
43 |
98,8 |
|
399 |
42,2 |
98,8 |
|
400 |
42,7 |
98,8 |
|
401 |
45 |
99 |
|
402 |
43,6 |
98,9 |
|
403 |
42,2 |
98,8 |
|
404 |
44,8 |
99 |
|
405 |
43,4 |
98,8 |
|
406 |
45 |
99 |
|
407 |
42,2 |
54,3 |
|
408 |
61,2 |
31,9 |
|
409 |
56,3 |
72,3 |
|
410 |
59,7 |
99,1 |
|
411 |
62,3 |
99 |
|
412 |
67,9 |
99,2 |
|
413 |
69,5 |
99,3 |
|
414 |
73,1 |
99,7 |
|
415 |
77,7 |
99,8 |
|
416 |
79,7 |
99,7 |
|
417 |
82,5 |
99,5 |
|
418 |
85,3 |
99,4 |
|
419 |
86,6 |
99,4 |
|
420 |
89,4 |
99,4 |
|
421 |
62,2 |
0 |
|
422 |
52,7 |
96,4 |
|
423 |
50,2 |
99,8 |
|
424 |
49,3 |
99,6 |
|
425 |
52,2 |
99,8 |
|
426 |
51,3 |
100 |
|
427 |
51,3 |
100 |
|
428 |
51,1 |
100 |
|
429 |
51,1 |
100 |
|
430 |
51,8 |
99,9 |
|
431 |
51,3 |
100 |
|
432 |
51,1 |
100 |
|
433 |
51,3 |
100 |
|
434 |
52,3 |
99,8 |
|
435 |
52,9 |
99,7 |
|
436 |
53,8 |
99,6 |
|
437 |
51,7 |
99,9 |
|
438 |
53,5 |
99,6 |
|
439 |
52 |
99,8 |
|
440 |
51,7 |
99,9 |
|
441 |
53,2 |
99,7 |
|
442 |
54,2 |
99,5 |
|
443 |
55,2 |
99,4 |
|
444 |
53,8 |
99,6 |
|
445 |
53,1 |
99,7 |
|
446 |
55 |
99,4 |
|
447 |
57 |
99,2 |
|
448 |
61,5 |
99 |
|
449 |
59,4 |
5,7 |
|
450 |
59 |
0 |
|
451 |
57,3 |
59,8 |
|
452 |
64,1 |
99 |
|
453 |
70,9 |
90,5 |
|
454 |
58 |
0 |
|
455 |
41,5 |
59,8 |
|
456 |
44,1 |
92,6 |
|
457 |
46,8 |
99,2 |
|
458 |
47,2 |
99,3 |
|
459 |
51 |
100 |
|
460 |
53,2 |
99,7 |
|
461 |
53,1 |
99,7 |
|
462 |
55,9 |
53,1 |
|
463 |
53,9 |
13,9 |
|
464 |
52,5 |
„m“ |
|
465 |
51,7 |
„m“ |
|
466 |
51,5 |
52,2 |
|
467 |
52,8 |
80 |
|
468 |
54,9 |
95 |
|
469 |
57,3 |
99,2 |
|
470 |
60,7 |
99,1 |
|
471 |
62,4 |
„m“ |
|
472 |
60,1 |
„m“ |
|
473 |
53,2 |
„m“ |
|
474 |
44 |
„m“ |
|
475 |
35,2 |
„m“ |
|
476 |
30,5 |
„m“ |
|
477 |
26,5 |
„m“ |
|
478 |
22,5 |
„m“ |
|
479 |
20,4 |
„m“ |
|
480 |
19,1 |
„m“ |
|
481 |
19,1 |
„m“ |
|
482 |
13,4 |
„m“ |
|
483 |
6,7 |
„m“ |
|
484 |
3,2 |
„m“ |
|
485 |
14,3 |
63,8 |
|
486 |
34,1 |
0 |
|
487 |
23,9 |
75,7 |
|
488 |
31,7 |
79,2 |
|
489 |
32,1 |
19,4 |
|
490 |
35,9 |
5,8 |
|
491 |
36,6 |
0,8 |
|
492 |
38,7 |
„m“ |
|
493 |
38,4 |
„m“ |
|
494 |
39,4 |
„m“ |
|
495 |
39,7 |
„m“ |
|
496 |
40,5 |
„m“ |
|
497 |
40,8 |
„m“ |
|
498 |
39,7 |
„m“ |
|
499 |
39,2 |
„m“ |
|
500 |
38,7 |
„m“ |
|
501 |
32,7 |
„m“ |
|
502 |
30,1 |
„m“ |
|
503 |
21,9 |
„m“ |
|
504 |
12,8 |
0 |
|
505 |
0 |
0 |
|
506 |
0 |
0 |
|
507 |
0 |
0 |
|
508 |
0 |
0 |
|
509 |
0 |
0 |
|
510 |
0 |
0 |
|
511 |
0 |
0 |
|
512 |
0 |
0 |
|
513 |
0 |
0 |
|
514 |
30,5 |
25,6 |
|
515 |
19,7 |
56,9 |
|
516 |
16,3 |
45,1 |
|
517 |
27,2 |
4,6 |
|
518 |
21,7 |
1,3 |
|
519 |
29,7 |
28,6 |
|
520 |
36,6 |
73,7 |
|
521 |
61,3 |
59,5 |
|
522 |
40,8 |
0 |
|
523 |
36,6 |
27,8 |
|
524 |
39,4 |
80,4 |
|
525 |
51,3 |
88,9 |
|
526 |
58,5 |
11,1 |
|
527 |
60,7 |
„m“ |
|
528 |
54,5 |
„m“ |
|
529 |
51,3 |
„m“ |
|
530 |
45,5 |
„m“ |
|
531 |
40,8 |
„m“ |
|
532 |
38,9 |
„m“ |
|
533 |
36,6 |
„m“ |
|
534 |
36,1 |
72,7 |
|
535 |
44,8 |
78,9 |
|
536 |
51,6 |
91,1 |
|
537 |
59,1 |
99,1 |
|
538 |
66 |
99,1 |
|
539 |
75,1 |
99,9 |
|
540 |
81 |
8 |
|
541 |
39,1 |
0 |
|
542 |
53,8 |
89,7 |
|
543 |
59,7 |
99,1 |
|
544 |
64,8 |
99 |
|
545 |
70,6 |
96,1 |
|
546 |
72,6 |
19,6 |
|
547 |
72 |
6,3 |
|
548 |
68,9 |
0,1 |
|
549 |
67,7 |
„m“ |
|
550 |
66,8 |
„m“ |
|
551 |
64,3 |
16,9 |
|
552 |
64,9 |
7 |
|
553 |
63,6 |
12,5 |
|
554 |
63 |
7,7 |
|
555 |
64,4 |
38,2 |
|
556 |
63 |
11,8 |
|
557 |
63,6 |
0 |
|
558 |
63,3 |
5 |
|
559 |
60,1 |
9,1 |
|
560 |
61 |
8,4 |
|
561 |
59,7 |
0,9 |
|
562 |
58,7 |
„m“ |
|
563 |
56 |
„m“ |
|
564 |
53,9 |
„m“ |
|
565 |
52,1 |
„m“ |
|
566 |
49,9 |
„m“ |
|
567 |
46,4 |
„m“ |
|
568 |
43,6 |
„m“ |
|
569 |
40,8 |
„m“ |
|
570 |
37,5 |
„m“ |
|
571 |
27,8 |
„m“ |
|
572 |
17,1 |
0,6 |
|
573 |
12,2 |
0,9 |
|
574 |
11,5 |
1,1 |
|
575 |
8,7 |
0,5 |
|
576 |
8 |
0,9 |
|
577 |
5,3 |
0,2 |
|
578 |
4 |
0 |
|
579 |
3,9 |
0 |
|
580 |
0 |
0 |
|
581 |
0 |
0 |
|
582 |
0 |
0 |
|
583 |
0 |
0 |
|
584 |
0 |
0 |
|
585 |
0 |
0 |
|
586 |
0 |
0 |
|
587 |
8,7 |
22,8 |
|
588 |
16,2 |
49,4 |
|
589 |
23,6 |
56 |
|
590 |
21,1 |
56,1 |
|
591 |
23,6 |
56 |
|
592 |
46,2 |
68,8 |
|
593 |
68,4 |
61,2 |
|
594 |
58,7 |
„m“ |
|
595 |
31,6 |
„m“ |
|
596 |
19,9 |
8,8 |
|
597 |
32,9 |
70,2 |
|
598 |
43 |
79 |
|
599 |
57,4 |
98,9 |
|
600 |
72,1 |
73,8 |
|
601 |
53 |
0 |
|
602 |
48,1 |
86 |
|
603 |
56,2 |
99 |
|
604 |
65,4 |
98,9 |
|
605 |
72,9 |
99,7 |
|
606 |
67,5 |
„m“ |
|
607 |
39 |
„m“ |
|
608 |
41,9 |
38,1 |
|
609 |
44,1 |
80,4 |
|
610 |
46,8 |
99,4 |
|
611 |
48,7 |
99,9 |
|
612 |
50,5 |
99,7 |
|
613 |
52,5 |
90,3 |
|
614 |
51 |
1,8 |
|
615 |
50 |
„m“ |
|
616 |
49,1 |
„m“ |
|
617 |
47 |
„m“ |
|
618 |
43,1 |
„m“ |
|
619 |
39,2 |
„m“ |
|
620 |
40,6 |
0,5 |
|
621 |
41,8 |
53,4 |
|
622 |
44,4 |
65,1 |
|
623 |
48,1 |
67,8 |
|
624 |
53,8 |
99,2 |
|
625 |
58,6 |
98,9 |
|
626 |
63,6 |
98,8 |
|
627 |
68,5 |
99,2 |
|
628 |
72,2 |
89,4 |
|
629 |
77,1 |
0 |
|
630 |
57,8 |
79,1 |
|
631 |
60,3 |
98,8 |
|
632 |
61,9 |
98,8 |
|
633 |
63,8 |
98,8 |
|
634 |
64,7 |
98,9 |
|
635 |
65,4 |
46,5 |
|
636 |
65,7 |
44,5 |
|
637 |
65,6 |
3,5 |
|
638 |
49,1 |
0 |
|
639 |
50,4 |
73,1 |
|
640 |
50,5 |
„m“ |
|
641 |
51 |
„m“ |
|
642 |
49,4 |
„m“ |
|
643 |
49,2 |
„m“ |
|
644 |
48,6 |
„m“ |
|
645 |
47,5 |
„m“ |
|
646 |
46,5 |
„m“ |
|
647 |
46 |
11,3 |
|
648 |
45,6 |
42,8 |
|
649 |
47,1 |
83 |
|
650 |
46,2 |
99,3 |
|
651 |
47,9 |
99,7 |
|
652 |
49,5 |
99,9 |
|
653 |
50,6 |
99,7 |
|
654 |
51 |
99,6 |
|
655 |
53 |
99,3 |
|
656 |
54,9 |
99,1 |
|
657 |
55,7 |
99 |
|
658 |
56 |
99 |
|
659 |
56,1 |
9,3 |
|
660 |
55,6 |
„m“ |
|
661 |
55,4 |
„m“ |
|
662 |
54,9 |
51,3 |
|
663 |
54,9 |
59,8 |
|
664 |
54 |
39,3 |
|
665 |
53,8 |
„m“ |
|
666 |
52 |
„m“ |
|
667 |
50,4 |
„m“ |
|
668 |
50,6 |
0 |
|
669 |
49,3 |
41,7 |
|
670 |
50 |
73,2 |
|
671 |
50,4 |
99,7 |
|
672 |
51,9 |
99,5 |
|
673 |
53,6 |
99,3 |
|
674 |
54,6 |
99,1 |
|
675 |
56 |
99 |
|
676 |
55,8 |
99 |
|
677 |
58,4 |
98,9 |
|
678 |
59,9 |
98,8 |
|
679 |
60,9 |
98,8 |
|
680 |
63 |
98,8 |
|
681 |
64,3 |
98,9 |
|
682 |
64,8 |
64 |
|
683 |
65,9 |
46,5 |
|
684 |
66,2 |
28,7 |
|
685 |
65,2 |
1,8 |
|
686 |
65 |
6,8 |
|
687 |
63,6 |
53,6 |
|
688 |
62,4 |
82,5 |
|
689 |
61,8 |
98,8 |
|
690 |
59,8 |
98,8 |
|
691 |
59,2 |
98,8 |
|
692 |
59,7 |
98,8 |
|
693 |
61,2 |
98,8 |
|
694 |
62,2 |
49,4 |
|
695 |
62,8 |
37,2 |
|
696 |
63,5 |
46,3 |
|
697 |
64,7 |
72,3 |
|
698 |
64,7 |
72,3 |
|
699 |
65,4 |
77,4 |
|
700 |
66,1 |
69,3 |
|
701 |
64,3 |
„m“ |
|
702 |
64,3 |
„m“ |
|
703 |
63 |
„m“ |
|
704 |
62,2 |
„m“ |
|
705 |
61,6 |
„m“ |
|
706 |
62,4 |
„m“ |
|
707 |
62,2 |
„m“ |
|
708 |
61 |
„m“ |
|
709 |
58,7 |
„m“ |
|
710 |
55,5 |
„m“ |
|
711 |
51,7 |
„m“ |
|
712 |
49,2 |
„m“ |
|
713 |
48,8 |
40,4 |
|
714 |
47,9 |
„m“ |
|
715 |
46,2 |
„m“ |
|
716 |
45,6 |
9,8 |
|
717 |
45,6 |
34,5 |
|
718 |
45,5 |
37,1 |
|
719 |
43,8 |
„m“ |
|
720 |
41,9 |
„m“ |
|
721 |
41,3 |
„m“ |
|
722 |
41,4 |
„m“ |
|
723 |
41,2 |
„m“ |
|
724 |
41,8 |
„m“ |
|
725 |
41,8 |
„m“ |
|
726 |
43,2 |
17,4 |
|
727 |
45 |
29 |
|
728 |
44,2 |
„m“ |
|
729 |
43,9 |
„m“ |
|
730 |
38 |
10,7 |
|
731 |
56,8 |
„m“ |
|
732 |
57,1 |
„m“ |
|
733 |
52 |
„m“ |
|
734 |
44,4 |
„m“ |
|
735 |
40,2 |
„m“ |
|
736 |
39,2 |
16,5 |
|
737 |
38,9 |
73,2 |
|
738 |
39,9 |
89,8 |
|
739 |
42,3 |
98,6 |
|
740 |
43,7 |
98,8 |
|
741 |
45,5 |
99,1 |
|
742 |
45,6 |
99,2 |
|
743 |
48,1 |
99,7 |
|
744 |
49 |
100 |
|
745 |
49,8 |
99,9 |
|
746 |
49,8 |
99,9 |
|
747 |
51,9 |
99,5 |
|
748 |
52,3 |
99,4 |
|
749 |
53,3 |
99,3 |
|
750 |
52,9 |
99,3 |
|
751 |
54,3 |
99,2 |
|
752 |
55,5 |
99,1 |
|
753 |
56,7 |
99 |
|
754 |
61,7 |
98,8 |
|
755 |
64,3 |
47,4 |
|
756 |
64,7 |
1,8 |
|
757 |
66,2 |
„m“ |
|
758 |
49,1 |
„m“ |
|
759 |
52,1 |
46 |
|
760 |
52,6 |
61 |
|
761 |
52,9 |
0 |
|
762 |
52,3 |
20,4 |
|
763 |
54,2 |
56,7 |
|
764 |
55,4 |
59,8 |
|
765 |
56,1 |
49,2 |
|
766 |
56,8 |
33,7 |
|
767 |
57,2 |
96 |
|
768 |
58,6 |
98,9 |
|
769 |
59,5 |
98,8 |
|
770 |
61,2 |
98,8 |
|
771 |
62,1 |
98,8 |
|
772 |
62,7 |
98,8 |
|
773 |
62,8 |
98,8 |
|
774 |
64 |
98,9 |
|
775 |
63,2 |
46,3 |
|
776 |
62,4 |
„m“ |
|
777 |
60,3 |
„m“ |
|
778 |
58,7 |
„m“ |
|
779 |
57,2 |
„m“ |
|
780 |
56,1 |
„m“ |
|
781 |
56 |
9,3 |
|
782 |
55,2 |
26,3 |
|
783 |
54,8 |
42,8 |
|
784 |
55,7 |
47,1 |
|
785 |
56,6 |
52,4 |
|
786 |
58 |
50,3 |
|
787 |
58,6 |
20,6 |
|
788 |
58,7 |
„m“ |
|
789 |
59,3 |
„m“ |
|
790 |
58,6 |
„m“ |
|
791 |
60,5 |
9,7 |
|
792 |
59,2 |
9,6 |
|
793 |
59,9 |
9,6 |
|
794 |
59,6 |
9,6 |
|
795 |
59,9 |
6,2 |
|
796 |
59,9 |
9,6 |
|
797 |
60,5 |
13,1 |
|
798 |
60,3 |
20,7 |
|
799 |
59,9 |
31 |
|
800 |
60,5 |
42 |
|
801 |
61,5 |
52,5 |
|
802 |
60,9 |
51,4 |
|
803 |
61,2 |
57,7 |
|
804 |
62,8 |
98,8 |
|
805 |
63,4 |
96,1 |
|
806 |
64,6 |
45,4 |
|
807 |
64,1 |
5 |
|
808 |
63 |
3,2 |
|
809 |
62,7 |
14,9 |
|
810 |
63,5 |
35,8 |
|
811 |
64,1 |
73,3 |
|
812 |
64,3 |
37,4 |
|
813 |
64,1 |
21 |
|
814 |
63,7 |
21 |
|
815 |
62,9 |
18 |
|
816 |
62,4 |
32,7 |
|
817 |
61,7 |
46,2 |
|
818 |
59,8 |
45,1 |
|
819 |
57,4 |
43,9 |
|
820 |
54,8 |
42,8 |
|
821 |
54,3 |
65,2 |
|
822 |
52,9 |
62,1 |
|
823 |
52,4 |
30,6 |
|
824 |
50,4 |
„m“ |
|
825 |
48,6 |
„m“ |
|
826 |
47,9 |
„m“ |
|
827 |
46,8 |
„m“ |
|
828 |
46,9 |
9,4 |
|
829 |
49,5 |
41,7 |
|
830 |
50,5 |
37,8 |
|
831 |
52,3 |
20,4 |
|
832 |
54,1 |
30,7 |
|
833 |
56,3 |
41,8 |
|
834 |
58,7 |
26,5 |
|
835 |
57,3 |
„m“ |
|
836 |
59 |
„m“ |
|
837 |
59,8 |
„m“ |
|
838 |
60,3 |
„m“ |
|
839 |
61,2 |
„m“ |
|
840 |
61,8 |
„m“ |
|
841 |
62,5 |
„m“ |
|
842 |
62,4 |
„m“ |
|
843 |
61,5 |
„m“ |
|
844 |
63,7 |
„m“ |
|
845 |
61,9 |
„m“ |
|
846 |
61,6 |
29,7 |
|
847 |
60,3 |
„m“ |
|
848 |
59,2 |
„m“ |
|
849 |
57,3 |
„m“ |
|
850 |
52,3 |
„m“ |
|
851 |
49,3 |
„m“ |
|
852 |
47,3 |
„m“ |
|
853 |
46,3 |
38,8 |
|
854 |
46,8 |
35,1 |
|
855 |
46,6 |
„m“ |
|
856 |
44,3 |
„m“ |
|
857 |
43,1 |
„m“ |
|
858 |
42,4 |
2,1 |
|
859 |
41,8 |
2,4 |
|
860 |
43,8 |
68,8 |
|
861 |
44,6 |
89,2 |
|
862 |
46 |
99,2 |
|
863 |
46,9 |
99,4 |
|
864 |
47,9 |
99,7 |
|
865 |
50,2 |
99,8 |
|
866 |
51,2 |
99,6 |
|
867 |
52,3 |
99,4 |
|
868 |
53 |
99,3 |
|
869 |
54,2 |
99,2 |
|
870 |
55,5 |
99,1 |
|
871 |
56,7 |
99 |
|
872 |
57,3 |
98,9 |
|
873 |
58 |
98,9 |
|
874 |
60,5 |
31,1 |
|
875 |
60,2 |
„m“ |
|
876 |
60,3 |
„m“ |
|
877 |
60,5 |
6,3 |
|
878 |
61,4 |
19,3 |
|
879 |
60,3 |
1,2 |
|
880 |
60,5 |
2,9 |
|
881 |
61,2 |
34,1 |
|
882 |
61,6 |
13,2 |
|
883 |
61,5 |
16,4 |
|
884 |
61,2 |
16,4 |
|
885 |
61,3 |
„m“ |
|
886 |
63,1 |
„m“ |
|
887 |
63,2 |
4,8 |
|
888 |
62,3 |
22,3 |
|
889 |
62 |
38,5 |
|
890 |
61,6 |
29,6 |
|
891 |
61,6 |
26,6 |
|
892 |
61,8 |
28,1 |
|
893 |
62 |
29,6 |
|
894 |
62 |
16,3 |
|
895 |
61,1 |
„m“ |
|
896 |
61,2 |
„m“ |
|
897 |
60,7 |
19,2 |
|
898 |
60,7 |
32,5 |
|
899 |
60,9 |
17,8 |
|
900 |
60,1 |
19,2 |
|
901 |
59,3 |
38,2 |
|
902 |
59,9 |
45 |
|
903 |
59,4 |
32,4 |
|
904 |
59,2 |
23,5 |
|
905 |
59,5 |
40,8 |
|
906 |
58,3 |
„m“ |
|
907 |
58,2 |
„m“ |
|
908 |
57,6 |
„m“ |
|
909 |
57,1 |
„m“ |
|
910 |
57 |
0,6 |
|
911 |
57 |
26,3 |
|
912 |
56,5 |
29,2 |
|
913 |
56,3 |
20,5 |
|
914 |
56,1 |
„m“ |
|
915 |
55,2 |
„m“ |
|
916 |
54,7 |
17,5 |
|
917 |
55,2 |
29,2 |
|
918 |
55,2 |
29,2 |
|
919 |
55,9 |
16 |
|
920 |
55,9 |
26,3 |
|
921 |
56,1 |
36,5 |
|
922 |
55,8 |
19 |
|
923 |
55,9 |
9,2 |
|
924 |
55,8 |
21,9 |
|
925 |
56,4 |
42,8 |
|
926 |
56,4 |
38 |
|
927 |
56,4 |
11 |
|
928 |
56,4 |
35,1 |
|
929 |
54 |
7,3 |
|
930 |
53,4 |
5,4 |
|
931 |
52,3 |
27,6 |
|
932 |
52,1 |
32 |
|
933 |
52,3 |
33,4 |
|
934 |
52,2 |
34,9 |
|
935 |
52,8 |
60,1 |
|
936 |
53,7 |
69,7 |
|
937 |
54 |
70,7 |
|
938 |
55,1 |
71,7 |
|
939 |
55,2 |
46 |
|
940 |
54,7 |
12,6 |
|
941 |
52,5 |
0 |
|
942 |
51,8 |
24,7 |
|
943 |
51,4 |
43,9 |
|
944 |
50,9 |
71,1 |
|
945 |
51,2 |
76,8 |
|
946 |
50,3 |
87,5 |
|
947 |
50,2 |
99,8 |
|
948 |
50,9 |
100 |
|
949 |
49,9 |
99,7 |
|
950 |
50,9 |
100 |
|
951 |
49,8 |
99,7 |
|
952 |
50,4 |
99,8 |
|
953 |
50,4 |
99,8 |
|
954 |
49,7 |
99,7 |
|
955 |
51 |
100 |
|
956 |
50,3 |
99,8 |
|
957 |
50,2 |
99,8 |
|
958 |
49,9 |
99,7 |
|
959 |
50,9 |
100 |
|
960 |
50 |
99,7 |
|
961 |
50,2 |
99,8 |
|
962 |
50,2 |
99,8 |
|
963 |
49,9 |
99,7 |
|
964 |
50,4 |
99,8 |
|
965 |
50,2 |
99,8 |
|
966 |
50,3 |
99,8 |
|
967 |
49,9 |
99,7 |
|
968 |
51,1 |
100 |
|
969 |
50,6 |
99,9 |
|
970 |
49,9 |
99,7 |
|
971 |
49,6 |
99,6 |
|
972 |
49,4 |
99,6 |
|
973 |
49 |
99,5 |
|
974 |
49,8 |
99,7 |
|
975 |
50,9 |
100 |
|
976 |
50,4 |
99,8 |
|
977 |
49,8 |
99,7 |
|
978 |
49,1 |
99,5 |
|
979 |
50,4 |
99,8 |
|
980 |
49,8 |
99,7 |
|
981 |
49,3 |
99,5 |
|
982 |
49,1 |
99,5 |
|
983 |
49,9 |
99,7 |
|
984 |
49,1 |
99,5 |
|
985 |
50,4 |
99,8 |
|
986 |
50,9 |
100 |
|
987 |
51,4 |
99,9 |
|
988 |
51,5 |
99,9 |
|
989 |
52,2 |
99,7 |
|
990 |
52,8 |
74,1 |
|
991 |
53,3 |
46 |
|
992 |
53,6 |
36,4 |
|
993 |
53,4 |
33,5 |
|
994 |
53,9 |
58,9 |
|
995 |
55,2 |
73,8 |
|
996 |
55,8 |
52,4 |
|
997 |
55,7 |
9,2 |
|
998 |
55,8 |
2,2 |
|
999 |
56,4 |
33,6 |
|
1000 |
55,4 |
„m“ |
|
1001 |
55,2 |
„m“ |
|
1002 |
55,8 |
26,3 |
|
1003 |
55,8 |
23,3 |
|
1004 |
56,4 |
50,2 |
|
1005 |
57,6 |
68,3 |
|
1006 |
58,8 |
90,2 |
|
1007 |
59,9 |
98,9 |
|
1008 |
62,3 |
98,8 |
|
1009 |
63,1 |
74,4 |
|
1010 |
63,7 |
49,4 |
|
1011 |
63,3 |
9,8 |
|
1012 |
48 |
0 |
|
1013 |
47,9 |
73,5 |
|
1014 |
49,9 |
99,7 |
|
1015 |
49,9 |
48,8 |
|
1016 |
49,6 |
2,3 |
|
1017 |
49,9 |
„m“ |
|
1018 |
49,3 |
„m“ |
|
1019 |
49,7 |
47,5 |
|
1020 |
49,1 |
„m“ |
|
1021 |
49,4 |
„m“ |
|
1022 |
48,3 |
„m“ |
|
1023 |
49,4 |
„m“ |
|
1024 |
48,5 |
„m“ |
|
1025 |
48,7 |
„m“ |
|
1026 |
48,7 |
„m“ |
|
1027 |
49,1 |
„m“ |
|
1028 |
49 |
„m“ |
|
1029 |
49,8 |
„m“ |
|
1030 |
48,7 |
„m“ |
|
1031 |
48,5 |
„m“ |
|
1032 |
49,3 |
31,3 |
|
1033 |
49,7 |
45,3 |
|
1034 |
48,3 |
44,5 |
|
1035 |
49,8 |
61 |
|
1036 |
49,4 |
64,3 |
|
1037 |
49,8 |
64,4 |
|
1038 |
50,5 |
65,6 |
|
1039 |
50,3 |
64,5 |
|
1040 |
51,2 |
82,9 |
|
1041 |
50,5 |
86 |
|
1042 |
50,6 |
89 |
|
1043 |
50,4 |
81,4 |
|
1044 |
49,9 |
49,9 |
|
1045 |
49,1 |
20,1 |
|
1046 |
47,9 |
24 |
|
1047 |
48,1 |
36,2 |
|
1048 |
47,5 |
34,5 |
|
1049 |
46,9 |
30,3 |
|
1050 |
47,7 |
53,5 |
|
1051 |
46,9 |
61,6 |
|
1052 |
46,5 |
73,6 |
|
1053 |
48 |
84,6 |
|
1054 |
47,2 |
87,7 |
|
1055 |
48,7 |
80 |
|
1056 |
48,7 |
50,4 |
|
1057 |
47,8 |
38,6 |
|
1058 |
48,8 |
63,1 |
|
1059 |
47,4 |
5 |
|
1060 |
47,3 |
47,4 |
|
1061 |
47,3 |
49,8 |
|
1062 |
46,9 |
23,9 |
|
1063 |
46,7 |
44,6 |
|
1064 |
46,8 |
65,2 |
|
1065 |
46,9 |
60,4 |
|
1066 |
46,7 |
61,5 |
|
1067 |
45,5 |
„m“ |
|
1068 |
45,5 |
„m“ |
|
1069 |
44,2 |
„m“ |
|
1070 |
43 |
„m“ |
|
1071 |
42,5 |
„m“ |
|
1072 |
41 |
„m“ |
|
1073 |
39,9 |
„m“ |
|
1074 |
39,9 |
38,2 |
|
1075 |
40,1 |
48,1 |
|
1076 |
39,9 |
48 |
|
1077 |
39,4 |
59,3 |
|
1078 |
43,8 |
19,8 |
|
1079 |
52,9 |
0 |
|
1080 |
52,8 |
88,9 |
|
1081 |
53,4 |
99,5 |
|
1082 |
54,7 |
99,3 |
|
1083 |
56,3 |
99,1 |
|
1084 |
57,5 |
99 |
|
1085 |
59 |
98,9 |
|
1086 |
59,8 |
98,9 |
|
1087 |
60,1 |
98,9 |
|
1088 |
61,8 |
48,3 |
|
1089 |
61,8 |
55,6 |
|
1090 |
61,7 |
59,8 |
|
1091 |
62 |
55,6 |
|
1092 |
62,3 |
29,6 |
|
1093 |
62 |
19,3 |
|
1094 |
61,3 |
7,9 |
|
1095 |
61,1 |
19,2 |
|
1096 |
61,2 |
43 |
|
1097 |
61,1 |
59,7 |
|
1098 |
61,1 |
98,8 |
|
1099 |
61,3 |
98,8 |
|
1100 |
61,3 |
26,6 |
|
1101 |
60,4 |
„m“ |
|
1102 |
58,8 |
„m“ |
|
1103 |
57,7 |
„m“ |
|
1104 |
56 |
„m“ |
|
1105 |
54,7 |
„m“ |
|
1106 |
53,3 |
„m“ |
|
1107 |
52,6 |
23,2 |
|
1108 |
53,4 |
84,2 |
|
1109 |
53,9 |
99,4 |
|
1110 |
54,9 |
99,3 |
|
1111 |
55,8 |
99,2 |
|
1112 |
57,1 |
99 |
|
1113 |
56,5 |
99,1 |
|
1114 |
58,9 |
98,9 |
|
1115 |
58,7 |
98,9 |
|
1116 |
59,8 |
98,9 |
|
1117 |
61 |
98,8 |
|
1118 |
60,7 |
19,2 |
|
1119 |
59,4 |
„m“ |
|
1120 |
57,9 |
„m“ |
|
1121 |
57,6 |
„m“ |
|
1122 |
56,3 |
„m“ |
|
1123 |
55 |
„m“ |
|
1124 |
53,7 |
„m“ |
|
1125 |
52,1 |
„m“ |
|
1126 |
51,1 |
„m“ |
|
1127 |
49,7 |
25,8 |
|
1128 |
49,1 |
46,1 |
|
1129 |
48,7 |
46,9 |
|
1130 |
48,2 |
46,7 |
|
1131 |
48 |
70 |
|
1132 |
48 |
70 |
|
1133 |
47,2 |
67,6 |
|
1134 |
47,3 |
67,6 |
|
1135 |
46,6 |
74,7 |
|
1136 |
47,4 |
13 |
|
1137 |
46,3 |
„m“ |
|
1138 |
45,4 |
„m“ |
|
1139 |
45,5 |
24,8 |
|
1140 |
44,8 |
73,8 |
|
1141 |
46,6 |
99 |
|
1142 |
46,3 |
98,9 |
|
1143 |
48,5 |
99,4 |
|
1144 |
49,9 |
99,7 |
|
1145 |
49,1 |
99,5 |
|
1146 |
49,1 |
99,5 |
|
1147 |
51 |
100 |
|
1148 |
51,5 |
99,9 |
|
1149 |
50,9 |
100 |
|
1150 |
51,6 |
99,9 |
|
1151 |
52,1 |
99,7 |
|
1152 |
50,9 |
100 |
|
1153 |
52,2 |
99,7 |
|
1154 |
51,5 |
98,3 |
|
1155 |
51,5 |
47,2 |
|
1156 |
50,8 |
78,4 |
|
1157 |
50,3 |
83 |
|
1158 |
50,3 |
31,7 |
|
1159 |
49,3 |
31,3 |
|
1160 |
48,8 |
21,5 |
|
1161 |
47,8 |
59,4 |
|
1162 |
48,1 |
77,1 |
|
1163 |
48,4 |
87,6 |
|
1164 |
49,6 |
87,5 |
|
1165 |
51 |
81,4 |
|
1166 |
51,6 |
66,7 |
|
1167 |
53,3 |
63,2 |
|
1168 |
55,2 |
62 |
|
1169 |
55,7 |
43,9 |
|
1170 |
56,4 |
30,7 |
|
1171 |
56,8 |
23,4 |
|
1172 |
57 |
„m“ |
|
1173 |
57,6 |
„m“ |
|
1174 |
56,9 |
„m“ |
|
1175 |
56,4 |
4 |
|
1176 |
57 |
23,4 |
|
1177 |
56,4 |
41,7 |
|
1178 |
57 |
49,2 |
|
1179 |
57,7 |
56,6 |
|
1180 |
58,6 |
56,6 |
|
1181 |
58,9 |
64 |
|
1182 |
59,4 |
68,2 |
|
1183 |
58,8 |
71,4 |
|
1184 |
60,1 |
71,3 |
|
1185 |
60,6 |
79,1 |
|
1186 |
60,7 |
83,3 |
|
1187 |
60,7 |
77,1 |
|
1188 |
60 |
73,5 |
|
1189 |
60,2 |
55,5 |
|
1190 |
59,7 |
54,4 |
|
1191 |
59,8 |
73,3 |
|
1192 |
59,8 |
77,9 |
|
1193 |
59,8 |
73,9 |
|
1194 |
60 |
76,5 |
|
1195 |
59,5 |
82,3 |
|
1196 |
59,9 |
82,8 |
|
1197 |
59,8 |
65,8 |
|
1198 |
59 |
48,6 |
|
1199 |
58,9 |
62,2 |
|
1200 |
59,1 |
70,4 |
|
1201 |
58,9 |
62,1 |
|
1202 |
58,4 |
67,4 |
|
1203 |
58,7 |
58,9 |
|
1204 |
58,3 |
57,7 |
|
1205 |
57,5 |
57,8 |
|
1206 |
57,2 |
57,6 |
|
1207 |
57,1 |
42,6 |
|
1208 |
57 |
70,1 |
|
1209 |
56,4 |
59,6 |
|
1210 |
56,7 |
39 |
|
1211 |
55,9 |
68,1 |
|
1212 |
56,3 |
79,1 |
|
1213 |
56,7 |
89,7 |
|
1214 |
56 |
89,4 |
|
1215 |
56 |
93,1 |
|
1216 |
56,4 |
93,1 |
|
1217 |
56,7 |
94,4 |
|
1218 |
56,9 |
94,8 |
|
1219 |
57 |
94,1 |
|
1220 |
57,7 |
94,3 |
|
1221 |
57,5 |
93,7 |
|
1222 |
58,4 |
93,2 |
|
1223 |
58,7 |
93,2 |
|
1224 |
58,2 |
93,7 |
|
1225 |
58,5 |
93,1 |
|
1226 |
58,8 |
86,2 |
|
1227 |
59 |
72,9 |
|
1228 |
58,2 |
59,9 |
|
1229 |
57,6 |
8,5 |
|
1230 |
57,1 |
47,6 |
|
1231 |
57,2 |
74,4 |
|
1232 |
57 |
79,1 |
|
1233 |
56,7 |
67,2 |
|
1234 |
56,8 |
69,1 |
|
1235 |
56,9 |
71,3 |
|
1236 |
57 |
77,3 |
|
1237 |
57,4 |
78,2 |
|
1238 |
57,3 |
70,6 |
|
1239 |
57,7 |
64 |
|
1240 |
57,5 |
55,6 |
|
1241 |
58,6 |
49,6 |
|
1242 |
58,2 |
41,1 |
|
1243 |
58,8 |
40,6 |
|
1244 |
58,3 |
21,1 |
|
1245 |
58,7 |
24,9 |
|
1246 |
59,1 |
24,8 |
|
1247 |
58,6 |
„m“ |
|
1248 |
58,8 |
„m“ |
|
1249 |
58,8 |
„m“ |
|
1250 |
58,7 |
„m“ |
|
1251 |
59,1 |
„m“ |
|
1252 |
59,1 |
„m“ |
|
1253 |
59,4 |
„m“ |
|
1254 |
60,6 |
2,6 |
|
1255 |
59,6 |
„m“ |
|
1256 |
60,1 |
„m“ |
|
1257 |
60,6 |
„m“ |
|
1258 |
59,6 |
4,1 |
|
1259 |
60,7 |
7,1 |
|
1260 |
60,5 |
„m“ |
|
1261 |
59,7 |
„m“ |
|
1262 |
59,6 |
„m“ |
|
1263 |
59,8 |
„m“ |
|
1264 |
59,6 |
4,9 |
|
1265 |
60,1 |
5,9 |
|
1266 |
59,9 |
6,1 |
|
1267 |
59,7 |
„m“ |
|
1268 |
59,6 |
„m“ |
|
1269 |
59,7 |
22 |
|
1270 |
59,8 |
10,3 |
|
1271 |
59,9 |
10 |
|
1272 |
60,6 |
6,2 |
|
1273 |
60,5 |
7,3 |
|
1274 |
60,2 |
14,8 |
|
1275 |
60,6 |
8,2 |
|
1276 |
60,6 |
5,5 |
|
1277 |
61 |
14,3 |
|
1278 |
61 |
12 |
|
1279 |
61,3 |
34,2 |
|
1280 |
61,2 |
17,1 |
|
1281 |
61,5 |
15,7 |
|
1282 |
61 |
9,5 |
|
1283 |
61,1 |
9,2 |
|
1284 |
60,5 |
4,3 |
|
1285 |
60,2 |
7,8 |
|
1286 |
60,2 |
5,9 |
|
1287 |
60,2 |
5,3 |
|
1288 |
59,9 |
4,6 |
|
1289 |
59,4 |
21,5 |
|
1290 |
59,6 |
15,8 |
|
1291 |
59,3 |
10,1 |
|
1292 |
58,9 |
9,4 |
|
1293 |
58,8 |
9 |
|
1294 |
58,9 |
35,4 |
|
1295 |
58,9 |
30,7 |
|
1296 |
58,9 |
25,9 |
|
1297 |
58,7 |
22,9 |
|
1298 |
58,7 |
24,4 |
|
1299 |
59,3 |
61 |
|
1300 |
60,1 |
56 |
|
1301 |
60,5 |
50,6 |
|
1302 |
59,5 |
16,2 |
|
1303 |
59,7 |
50 |
|
1304 |
59,7 |
31,4 |
|
1305 |
60,1 |
43,1 |
|
1306 |
60,8 |
38,4 |
|
1307 |
60,9 |
40,2 |
|
1308 |
61,3 |
49,7 |
|
1309 |
61,8 |
45,9 |
|
1310 |
62 |
45,9 |
|
1311 |
62,2 |
45,8 |
|
1312 |
62,6 |
46,8 |
|
1313 |
62,7 |
44,3 |
|
1314 |
62,9 |
44,4 |
|
1315 |
63,1 |
43,7 |
|
1316 |
63,5 |
46,1 |
|
1317 |
63,6 |
40,7 |
|
1318 |
64,3 |
49,5 |
|
1319 |
63,7 |
27 |
|
1320 |
63,8 |
15 |
|
1321 |
63,6 |
18,7 |
|
1322 |
63,4 |
8,4 |
|
1323 |
63,2 |
8,7 |
|
1324 |
63,3 |
21,6 |
|
1325 |
62,9 |
19,7 |
|
1326 |
63 |
22,1 |
|
1327 |
63,1 |
20,3 |
|
1328 |
61,8 |
19,1 |
|
1329 |
61,6 |
17,1 |
|
1330 |
61 |
0 |
|
1331 |
61,2 |
22 |
|
1332 |
60,8 |
40,3 |
|
1333 |
61,1 |
34,3 |
|
1334 |
60,7 |
16,1 |
|
1335 |
60,6 |
16,6 |
|
1336 |
60,5 |
18,5 |
|
1337 |
60,6 |
29,8 |
|
1338 |
60,9 |
19,5 |
|
1339 |
60,9 |
22,3 |
|
1340 |
61,4 |
35,8 |
|
1341 |
61,3 |
42,9 |
|
1342 |
61,5 |
31 |
|
1343 |
61,3 |
19,2 |
|
1344 |
61 |
9,3 |
|
1345 |
60,8 |
44,2 |
|
1346 |
60,9 |
55,3 |
|
1347 |
61,2 |
56 |
|
1348 |
60,9 |
60,1 |
|
1349 |
60,7 |
59,1 |
|
1350 |
60,9 |
56,8 |
|
1351 |
60,7 |
58,1 |
|
1352 |
59,6 |
78,4 |
|
1353 |
59,6 |
84,6 |
|
1354 |
59,4 |
66,6 |
|
1355 |
59,3 |
75,5 |
|
1356 |
58,9 |
49,6 |
|
1357 |
59,1 |
75,8 |
|
1358 |
59 |
77,6 |
|
1359 |
59 |
67,8 |
|
1360 |
59 |
56,7 |
|
1361 |
58,8 |
54,2 |
|
1362 |
58,9 |
59,6 |
|
1363 |
58,9 |
60,8 |
|
1364 |
59,3 |
56,1 |
|
1365 |
58,9 |
48,5 |
|
1366 |
59,3 |
42,9 |
|
1367 |
59,4 |
41,4 |
|
1368 |
59,6 |
38,9 |
|
1369 |
59,4 |
32,9 |
|
1370 |
59,3 |
30,6 |
|
1371 |
59,4 |
30 |
|
1372 |
59,4 |
25,3 |
|
1373 |
58,8 |
18,6 |
|
1374 |
59,1 |
18 |
|
1375 |
58,5 |
10,6 |
|
1376 |
58,8 |
10,5 |
|
1377 |
58,5 |
8,2 |
|
1378 |
58,7 |
13,7 |
|
1379 |
59,1 |
7,8 |
|
1380 |
59,1 |
6 |
|
1381 |
59,1 |
6 |
|
1382 |
59,4 |
13,1 |
|
1383 |
59,7 |
22,3 |
|
1384 |
60,7 |
10,5 |
|
1385 |
59,8 |
9,8 |
|
1386 |
60,2 |
8,8 |
|
1387 |
59,9 |
8,7 |
|
1388 |
61 |
9,1 |
|
1389 |
60,6 |
28,2 |
|
1390 |
60,6 |
22 |
|
1391 |
59,6 |
23,2 |
|
1392 |
59,6 |
19 |
|
1393 |
60,6 |
38,4 |
|
1394 |
59,8 |
41,6 |
|
1395 |
60 |
47,3 |
|
1396 |
60,5 |
55,4 |
|
1397 |
60,9 |
58,7 |
|
1398 |
61,3 |
37,9 |
|
1399 |
61,2 |
38,3 |
|
1400 |
61,4 |
58,7 |
|
1401 |
61,3 |
51,3 |
|
1402 |
61,4 |
71,1 |
|
1403 |
61,1 |
51 |
|
1404 |
61,5 |
56,6 |
|
1405 |
61 |
60,6 |
|
1406 |
61,1 |
75,4 |
|
1407 |
61,4 |
69,4 |
|
1408 |
61,6 |
69,9 |
|
1409 |
61,7 |
59,6 |
|
1410 |
61,8 |
54,8 |
|
1411 |
61,6 |
53,6 |
|
1412 |
61,3 |
53,5 |
|
1413 |
61,3 |
52,9 |
|
1414 |
61,2 |
54,1 |
|
1415 |
61,3 |
53,2 |
|
1416 |
61,2 |
52,2 |
|
1417 |
61,2 |
52,3 |
|
1418 |
61 |
48 |
|
1419 |
60,9 |
41,5 |
|
1420 |
61 |
32,2 |
|
1421 |
60,7 |
22 |
|
1422 |
60,7 |
23,3 |
|
1423 |
60,8 |
38,8 |
|
1424 |
61 |
40,7 |
|
1425 |
61 |
30,6 |
|
1426 |
61,3 |
62,6 |
|
1427 |
61,7 |
55,9 |
|
1428 |
62,3 |
43,4 |
|
1429 |
62,3 |
37,4 |
|
1430 |
62,3 |
35,7 |
|
1431 |
62,8 |
34,4 |
|
1432 |
62,8 |
31,5 |
|
1433 |
62,9 |
31,7 |
|
1434 |
62,9 |
29,9 |
|
1435 |
62,8 |
29,4 |
|
1436 |
62,7 |
28,7 |
|
1437 |
61,5 |
14,7 |
|
1438 |
61,9 |
17,2 |
|
1439 |
61,5 |
6,1 |
|
1440 |
61 |
9,9 |
|
1441 |
60,9 |
4,8 |
|
1442 |
60,6 |
11,1 |
|
1443 |
60,3 |
6,9 |
|
1444 |
60,8 |
7 |
|
1445 |
60,2 |
9,2 |
|
1446 |
60,5 |
21,7 |
|
1447 |
60,2 |
22,4 |
|
1448 |
60,7 |
31,6 |
|
1449 |
60,9 |
28,9 |
|
1450 |
59,6 |
21,7 |
|
1451 |
60,2 |
18 |
|
1452 |
59,5 |
16,7 |
|
1453 |
59,8 |
15,7 |
|
1454 |
59,6 |
15,7 |
|
1455 |
59,3 |
15,7 |
|
1456 |
59 |
7,5 |
|
1457 |
58,8 |
7,1 |
|
1458 |
58,7 |
16,5 |
|
1459 |
59,2 |
50,7 |
|
1460 |
59,7 |
60,2 |
|
1461 |
60,4 |
44 |
|
1462 |
60,2 |
35,3 |
|
1463 |
60,4 |
17,1 |
|
1464 |
59,9 |
13,5 |
|
1465 |
59,9 |
12,8 |
|
1466 |
59,6 |
14,8 |
|
1467 |
59,4 |
15,9 |
|
1468 |
59,4 |
22 |
|
1469 |
60,4 |
38,4 |
|
1470 |
59,5 |
38,8 |
|
1471 |
59,3 |
31,9 |
|
1472 |
60,9 |
40,8 |
|
1473 |
60,7 |
39 |
|
1474 |
60,9 |
30,1 |
|
1475 |
61 |
29,3 |
|
1476 |
60,6 |
28,4 |
|
1477 |
60,9 |
36,3 |
|
1478 |
60,8 |
30,5 |
|
1479 |
60,7 |
26,7 |
|
1480 |
60,1 |
4,7 |
|
1481 |
59,9 |
0 |
|
1482 |
60,4 |
36,2 |
|
1483 |
60,7 |
32,5 |
|
1484 |
59,9 |
3,1 |
|
1485 |
59,7 |
„m“ |
|
1486 |
59,5 |
„m“ |
|
1487 |
59,2 |
„m“ |
|
1488 |
58,8 |
0,6 |
|
1489 |
58,7 |
„m“ |
|
1490 |
58,7 |
„m“ |
|
1491 |
57,9 |
„m“ |
|
1492 |
58,2 |
„m“ |
|
1493 |
57,6 |
„m“ |
|
1494 |
58,3 |
9,5 |
|
1495 |
57,2 |
6 |
|
1496 |
57,4 |
27,3 |
|
1497 |
58,3 |
59,9 |
|
1498 |
58,3 |
7,3 |
|
1499 |
58,8 |
21,7 |
|
1500 |
58,8 |
38,9 |
|
1501 |
59,4 |
26,2 |
|
1502 |
59,1 |
25,5 |
|
1503 |
59,1 |
26 |
|
1504 |
59 |
39,1 |
|
1505 |
59,5 |
52,3 |
|
1506 |
59,4 |
31 |
|
1507 |
59,4 |
27 |
|
1508 |
59,4 |
29,8 |
|
1509 |
59,4 |
23,1 |
|
1510 |
58,9 |
16 |
|
1511 |
59 |
31,5 |
|
1512 |
58,8 |
25,9 |
|
1513 |
58,9 |
40,2 |
|
1514 |
58,8 |
28,4 |
|
1515 |
58,9 |
38,9 |
|
1516 |
59,1 |
35,3 |
|
1517 |
58,8 |
30,3 |
|
1518 |
59 |
19 |
|
1519 |
58,7 |
3 |
|
1520 |
57,9 |
0 |
|
1521 |
58 |
2,4 |
|
1522 |
57,1 |
„m“ |
|
1523 |
56,7 |
„m“ |
|
1524 |
56,7 |
5,3 |
|
1525 |
56,6 |
2,1 |
|
1526 |
56,8 |
„m“ |
|
1527 |
56,3 |
„m“ |
|
1528 |
56,3 |
„m“ |
|
1529 |
56 |
„m“ |
|
1530 |
56,7 |
„m“ |
|
1531 |
56,6 |
3,8 |
|
1532 |
56,9 |
„m“ |
|
1533 |
56,9 |
„m“ |
|
1534 |
57,4 |
„m“ |
|
1535 |
57,4 |
„m“ |
|
1536 |
58,3 |
13,9 |
|
1537 |
58,5 |
„m“ |
|
1538 |
59,1 |
„m“ |
|
1539 |
59,4 |
„m“ |
|
1540 |
59,6 |
„m“ |
|
1541 |
59,5 |
„m“ |
|
1542 |
59,6 |
0,5 |
|
1543 |
59,3 |
9,2 |
|
1544 |
59,4 |
11,2 |
|
1545 |
59,1 |
26,8 |
|
1546 |
59 |
11,7 |
|
1547 |
58,8 |
6,4 |
|
1548 |
58,7 |
5 |
|
1549 |
57,5 |
„m“ |
|
1550 |
57,4 |
„m“ |
|
1551 |
57,1 |
1,1 |
|
1552 |
57,1 |
0 |
|
1553 |
57 |
4,5 |
|
1554 |
57,1 |
3,7 |
|
1555 |
57,3 |
3,3 |
|
1556 |
57,3 |
16,8 |
|
1557 |
58,2 |
29,3 |
|
1558 |
58,7 |
12,5 |
|
1559 |
58,3 |
12,2 |
|
1560 |
58,6 |
12,7 |
|
1561 |
59 |
13,6 |
|
1562 |
59,8 |
21,9 |
|
1563 |
59,3 |
20,9 |
|
1564 |
59,7 |
19,2 |
|
1565 |
60,1 |
15,9 |
|
1566 |
60,7 |
16,7 |
|
1567 |
60,7 |
18,1 |
|
1568 |
60,7 |
40,6 |
|
1569 |
60,7 |
59,7 |
|
1570 |
61,1 |
66,8 |
|
1571 |
61,1 |
58,8 |
|
1572 |
60,8 |
64,7 |
|
1573 |
60,1 |
63,6 |
|
1574 |
60,7 |
83,2 |
|
1575 |
60,4 |
82,2 |
|
1576 |
60 |
80,5 |
|
1577 |
59,9 |
78,7 |
|
1578 |
60,8 |
67,9 |
|
1579 |
60,4 |
57,7 |
|
1580 |
60,2 |
60,6 |
|
1581 |
59,6 |
72,7 |
|
1582 |
59,9 |
73,6 |
|
1583 |
59,8 |
74,1 |
|
1584 |
59,6 |
84,6 |
|
1585 |
59,4 |
76,1 |
|
1586 |
60,1 |
76,9 |
|
1587 |
59,5 |
84,6 |
|
1588 |
59,8 |
77,5 |
|
1589 |
60,6 |
67,9 |
|
1590 |
59,3 |
47,3 |
|
1591 |
59,3 |
43,1 |
|
1592 |
59,4 |
38,3 |
|
1593 |
58,7 |
38,2 |
|
1594 |
58,8 |
39,2 |
|
1595 |
59,1 |
67,9 |
|
1596 |
59,7 |
60,5 |
|
1597 |
59,5 |
32,9 |
|
1598 |
59,6 |
20 |
|
1599 |
59,6 |
34,4 |
|
1600 |
59,4 |
23,9 |
|
1601 |
59,6 |
15,7 |
|
1602 |
59,9 |
41 |
|
1603 |
60,5 |
26,3 |
|
1604 |
59,6 |
14 |
|
1605 |
59,7 |
21,2 |
|
1606 |
60,9 |
19,6 |
|
1607 |
60,1 |
34,3 |
|
1608 |
59,9 |
27 |
|
1609 |
60,8 |
25,6 |
|
1610 |
60,6 |
26,3 |
|
1611 |
60,9 |
26,1 |
|
1612 |
61,1 |
38 |
|
1613 |
61,2 |
31,6 |
|
1614 |
61,4 |
30,6 |
|
1615 |
61,7 |
29,6 |
|
1616 |
61,5 |
28,8 |
|
1617 |
61,7 |
27,8 |
|
1618 |
62,2 |
20,3 |
|
1619 |
61,4 |
19,6 |
|
1620 |
61,8 |
19,7 |
|
1621 |
61,8 |
18,7 |
|
1622 |
61,6 |
17,7 |
|
1623 |
61,7 |
8,7 |
|
1624 |
61,7 |
1,4 |
|
1625 |
61,7 |
5,9 |
|
1626 |
61,2 |
8,1 |
|
1627 |
61,9 |
45,8 |
|
1628 |
61,4 |
31,5 |
|
1629 |
61,7 |
22,3 |
|
1630 |
62,4 |
21,7 |
|
1631 |
62,8 |
21,9 |
|
1632 |
62,2 |
22,2 |
|
1633 |
62,5 |
31 |
|
1634 |
62,3 |
31,3 |
|
1635 |
62,6 |
31,7 |
|
1636 |
62,3 |
22,8 |
|
1637 |
62,7 |
12,6 |
|
1638 |
62,2 |
15,2 |
|
1639 |
61,9 |
32,6 |
|
1640 |
62,5 |
23,1 |
|
1641 |
61,7 |
19,4 |
|
1642 |
61,7 |
10,8 |
|
1643 |
61,6 |
10,2 |
|
1644 |
61,4 |
„m“ |
|
1645 |
60,8 |
„m“ |
|
1646 |
60,7 |
„m“ |
|
1647 |
61 |
12,4 |
|
1648 |
60,4 |
5,3 |
|
1649 |
61 |
13,1 |
|
1650 |
60,7 |
29,6 |
|
1651 |
60,5 |
28,9 |
|
1652 |
60,8 |
27,1 |
|
1653 |
61,2 |
27,3 |
|
1654 |
60,9 |
20,6 |
|
1655 |
61,1 |
13,9 |
|
1656 |
60,7 |
13,4 |
|
1657 |
61,3 |
26,1 |
|
1658 |
60,9 |
23,7 |
|
1659 |
61,4 |
32,1 |
|
1660 |
61,7 |
33,5 |
|
1661 |
61,8 |
34,1 |
|
1662 |
61,7 |
17 |
|
1663 |
61,7 |
2,5 |
|
1664 |
61,5 |
5,9 |
|
1665 |
61,3 |
14,9 |
|
1666 |
61,5 |
17,2 |
|
1667 |
61,1 |
„m“ |
|
1668 |
61,4 |
„m“ |
|
1669 |
61,4 |
8,8 |
|
1670 |
61,3 |
8,8 |
|
1671 |
61 |
18 |
|
1672 |
61,5 |
13 |
|
1673 |
61 |
3,7 |
|
1674 |
60,9 |
3,1 |
|
1675 |
60,9 |
4,7 |
|
1676 |
60,6 |
4,1 |
|
1677 |
60,6 |
6,7 |
|
1678 |
60,6 |
12,8 |
|
1679 |
60,7 |
11,9 |
|
1680 |
60,6 |
12,4 |
|
1681 |
60,1 |
12,4 |
|
1682 |
60,5 |
12 |
|
1683 |
60,4 |
11,8 |
|
1684 |
59,9 |
12,4 |
|
1685 |
59,6 |
12,4 |
|
1686 |
59,6 |
9,1 |
|
1687 |
59,9 |
0 |
|
1688 |
59,9 |
20,4 |
|
1689 |
59,8 |
4,4 |
|
1690 |
59,4 |
3,1 |
|
1691 |
59,5 |
26,3 |
|
1692 |
59,6 |
20,1 |
|
1693 |
59,4 |
35 |
|
1694 |
60,9 |
22,1 |
|
1695 |
60,5 |
12,2 |
|
1696 |
60,1 |
11 |
|
1697 |
60,1 |
8,2 |
|
1698 |
60,5 |
6,7 |
|
1699 |
60 |
5,1 |
|
1700 |
60 |
5,1 |
|
1701 |
60 |
9 |
|
1702 |
60,1 |
5,7 |
|
1703 |
59,9 |
8,5 |
|
1704 |
59,4 |
6 |
|
1705 |
59,5 |
5,5 |
|
1706 |
59,5 |
14,2 |
|
1707 |
59,5 |
6,2 |
|
1708 |
59,4 |
10,3 |
|
1709 |
59,6 |
13,8 |
|
1710 |
59,5 |
13,9 |
|
1711 |
60,1 |
18,9 |
|
1712 |
59,4 |
13,1 |
|
1713 |
59,8 |
5,4 |
|
1714 |
59,9 |
2,9 |
|
1715 |
60,1 |
7,1 |
|
1716 |
59,6 |
12 |
|
1717 |
59,6 |
4,9 |
|
1718 |
59,4 |
22,7 |
|
1719 |
59,6 |
22 |
|
1720 |
60,1 |
17,4 |
|
1721 |
60,2 |
16,6 |
|
1722 |
59,4 |
28,6 |
|
1723 |
60,3 |
22,4 |
|
1724 |
59,9 |
20 |
|
1725 |
60,2 |
18,6 |
|
1726 |
60,3 |
11,9 |
|
1727 |
60,4 |
11,6 |
|
1728 |
60,6 |
10,6 |
|
1729 |
60,8 |
16 |
|
1730 |
60,9 |
17 |
|
1731 |
60,9 |
16,1 |
|
1732 |
60,7 |
11,4 |
|
1733 |
60,9 |
11,3 |
|
1734 |
61,1 |
11,2 |
|
1735 |
61,1 |
25,6 |
|
1736 |
61 |
14,6 |
|
1737 |
61 |
10,4 |
|
1738 |
60,6 |
„m“ |
|
1739 |
60,9 |
„m“ |
|
1740 |
60,8 |
4,8 |
|
1741 |
59,9 |
„m“ |
|
1742 |
59,8 |
„m“ |
|
1743 |
59,1 |
„m“ |
|
1744 |
58,8 |
„m“ |
|
1745 |
58,8 |
„m“ |
|
1746 |
58,2 |
„m“ |
|
1747 |
58,5 |
14,3 |
|
1748 |
57,5 |
4,4 |
|
1749 |
57,9 |
0 |
|
1750 |
57,8 |
20,9 |
|
1751 |
58,3 |
9,2 |
|
1752 |
57,8 |
8,2 |
|
1753 |
57,5 |
15,3 |
|
1754 |
58,4 |
38 |
|
1755 |
58,1 |
15,4 |
|
1756 |
58,8 |
11,8 |
|
1757 |
58,3 |
8,1 |
|
1758 |
58,3 |
5,5 |
|
1759 |
59 |
4,1 |
|
1760 |
58,2 |
4,9 |
|
1761 |
57,9 |
10,1 |
|
1762 |
58,5 |
7,5 |
|
1763 |
57,4 |
7 |
|
1764 |
58,2 |
6,7 |
|
1765 |
58,2 |
6,6 |
|
1766 |
57,3 |
17,3 |
|
1767 |
58 |
11,4 |
|
1768 |
57,5 |
47,4 |
|
1769 |
57,4 |
28,8 |
|
1770 |
58,8 |
24,3 |
|
1771 |
57,7 |
25,5 |
|
1772 |
58,4 |
35,5 |
|
1773 |
58,4 |
29,3 |
|
1774 |
59 |
33,8 |
|
1775 |
59 |
18,7 |
|
1776 |
58,8 |
9,8 |
|
1777 |
58,8 |
23,9 |
|
1778 |
59,1 |
48,2 |
|
1779 |
59,4 |
37,2 |
|
1780 |
59,6 |
29,1 |
|
1781 |
50 |
25 |
|
1782 |
40 |
20 |
|
1783 |
30 |
15 |
|
1784 |
20 |
10 |
|
1785 |
10 |
5 |
|
1786 |
0 |
0 |
|
1787 |
0 |
0 |
|
1788 |
0 |
0 |
|
1789 |
0 |
0 |
|
1790 |
0 |
0 |
|
1791 |
0 |
0 |
|
1792 |
0 |
0 |
|
1793 |
0 |
0 |
|
1794 |
0 |
0 |
|
1795 |
0 |
0 |
|
1796 |
0 |
0 |
|
1797 |
0 |
0 |
|
1798 |
0 |
0 |
|
1799 |
0 |
0 |
|
1800 |
0 |
0 |
Grafični prikaz časovnega poteka dinamometra ETC je podan na sliki 5.
Dodatek
POSTOPKI MERJENJA IN VZORČENJA
1. UVOD
Plinaste sestavine, delci in dim, ki jih oddaja motor, predložen v preskušanje, se merijo z metodami, opisanimi v Prilogi V. V ustreznih oddelkih Priloge V so opisani priporočeni analizni sistemi za plinaste emisije (točka 1), priporočeni sistemi za redčenje in vzorčenje delcev (točka 2) ter priporočeni merilniki motnosti za merjenje dimljenja (točka 3).
Za ESC se plinaste sestavine določajo v nerazredčenih izpušnih plinih. Po izbiri se lahko določajo v razredčenih izpušnih plinih, če se za določanje delcev uporablja sistem redčenja s celotnim tokom. Delci se določajo s sistemom redčenja z delnim ali s celotnim tokom.
Za ETC se za določanje emisij plinov in delcev uporablja samo sistem redčenja s celotnim tokom, ki šteje kot referenčni sistem. Vendar tehnična služba lahko dovoli tudi uporabo sistema redčenja z delnim tokom, če se dokaže njegova enakovrednost skladno s točko 6.2 Priloge I in če se tehnični službi predloži podroben opis postopkov ovrednotenja podatkov in izračunavanja.
2. DINAMOMETER IN PRESKUSNA OPREMA
Za preskušanje emisij motorjev na dinamometrih motorja se uporablja naslednja oprema.
2.1 Dinamometer motorja
Za izvajanje preskusnih ciklov iz Dodatkov 1 in 2 k tej prilogi se uporabi dinamometer motorja z ustreznimi značilnostmi. Sistem za merjenje vrtilne frekvence naj ima točnost ± 2 % zapisa. Sistem za merjenje navora naj ima točnost ± 3 % zapisa v območju >20 % obsega skale in točnost ± 0,6 % obsega skale v območju ≤ 20 % obsega skale.
2.2 Drugi merilni instrumenti
Po potrebi se uporabijo instrumenti za merjenje porabe goriva, porabe zraka, temperature hladilnega sredstva in maziva, tlaka izpušnih plinov in podtlaka v polnilnem zbiralniku, temperature izpušnih plinov, temperature vstopnega zraka, atmosferskega tlaka, vlažnosti in temperature goriva. Ti instrumenti naj izpolnjujejo zahteve iz tabele 8:
Tabela 8
Točnost merilnih instrumentov
|
Merilni instrument |
Točnost |
|
Poraba goriva |
± 2 % največje vrednosti za motor |
|
Poraba zraka |
± 2 % največje vrednosti za motor |
|
Temperature ≤ 600 K (327 °C) |
± 2 K absolutne temperature |
|
Temperature >600 K (327 °C) |
± 1 % zapisa |
|
Atmosferski tlak |
± 0,1 kPa absolutnega tlaka |
|
Tlak izpušnih plinov |
± 0,2 kPa absolutnega tlaka |
|
Podtlak v polnilnem zbiralniku |
± 0,05 kPa absolutnega podtlaka |
|
Drugi tlaki |
± 0,1 kPa absolutnega tlaka |
|
Relativna vlaga |
± 3 % absolutne vlage |
|
Absolutna vlaga |
± 5 % zapisa |
2.3 Pretok izpušnih plinov
Za izračun emisij nerazredčenih izpušnih plinov je treba poznati pretok izpušnih plinov (glej točko 4.4 Dodatka 1). Za določanje pretoka izpušnih plinov se lahko uporabi eden od naslednjih dveh postopkov:
|
(a) |
Neposredno merjenje pretoka izpušnih plinov s šobo na izpušni cevi ali z enakovrednim merilnim sistemom; |
|
(b) |
Merjenje pretoka zraka in pretoka goriva z ustreznimi merilnimi sistemi ter izračun pretoka izpušnih plinov z naslednjo enačbo: GEXHW = GAIRW + GFUEL (za vlažno maso izpušnih plinov) |
Točnost določanja pretoka izpušnih plinov mora biti ± 2,5 % zapisa ali večja.
2.4 Pretok razredčenih izpušnih plinov
Za izračun emisij razredčenih izpušnih plinov z uporabo sistema redčenja s celotnim tokom (obvezen za ETC) je treba poznati pretok razredčenih izpušnih plinov (glej točko 4.3 Dodatka 2).
3. DOLOČANJE PLINASTIH SESTAVIN
3.1 Splošne tehnične zahteve za analizator
Analizator naj ima ustrezno merilno območje za točnost, potrebno za merjenje koncentracij sestavin izpušnih plinov (točka 3.1.1). Priporoča se tako upravljanje analizatorjev, da znaša merjena koncentracija med 15 % in 100 % obsega skale.
Če lahko sistemi za odčitavanje (računalniki, zapisovalniki podatkov) omogočajo zadostno točnost in ločljivost pod 15 % obsega skale, so sprejemljive tudi meritve pod 15 % obsega skale. V tem primeru je treba opraviti dodatne kalibracije najmanj štirih enakomerno razporejenih točk, ki niso ničelne, za zagotovitev točnosti kalibracijskih krivulj skladno s točko 1.5.5.2 Dodatka 5 k Prilogi III.
Elektromagnetna združljivost (EMC) opreme mora biti na taki ravni, da je možnost dodatnih pogreškov čim manjša.
3.1.1 Merilni pogrešek
Skupni merilni pogrešek, vključno z motečo občutljivostjo za druge pline (glej točko 1.9 Dodatka 5 k Prilogi III), ne sme presegati ± 5 % zapisa oziroma ± 3,5 % obsega skale, pri čemer se upošteva manjša od obeh vrednosti. Pri koncentracijah, manjših od 100 ppm, merilni pogrešek ne sme presegati ± 4 ppm.
3.1.2 Ponovljivost
Ponovljivost, ki je opredeljena kot 2,5-kratno standardno odstopanje 10 ponavljajočih se odzivov za dani kalibrirni plin, ne sme biti večja od ± 1 % koncentracije obsega skale za posamezno uporabljeno območje nad 155 ppm (ali ppmC) oziroma ± 2 % posameznega uporabljenega območja pod 155 ppm (ali ppm C).
3.1.3 Šum
Medtemenski odziv analizatorja na ničelni in kalibrirni plin v katerem koli 10-sekundnem obdobju ne sme na nobenem uporabljenem območju presegati ± 2 % obsega skale.
3.1.4 Premik ničlišča
Premik ničlišča v enournem obdobju pri najnižjem uporabljenem območju mora biti manjši od 2 % obsega skale. Ničelni odziv je opredeljen kot srednji odziv, vključno s šumom, na ničelni plin v časovnem intervalu 30 sekund.
3.1.5 Premik razpona
Premik razpona v enournem obdobju pri najnižjem uporabljenem območju mora biti manjši od 2 % obsega skale. Razpon je opredeljen kot razlika med kalibrirnim odzivom in ničelnim odzivom. Kalibrirni odziv je opredeljen kot srednji odziv, vključno s šumom, na kalibrirni plin v časovnem intervalu 30 sekund.
3.2 Sušenje plinov
Naprava za sušenje plinov, ki se uporabi po izbiri, mora imeti najmanjši možni vpliv na koncentracijo merjenih plinov. Kemična sredstva za sušenje niso sprejemljiva za odstranjevanje vode iz vzorca.
3.3 Analizatorji
V točkah 3.3.1 do 3.3.4 so opisani merilni principi, ki se uporabijo. Podroben opis merilnih sistemov je podan v Prilogi V. Plini, ki se merijo, se analizirajo z naslednjimi napravami. Pri nelinearnih analizatorjih je dovoljena uporaba vezij za linearizacijo.
3.3.1 Analiza ogljikovega monoksida (CO)
Analizator ogljikovega monoksida mora biti nedisperzni infrardeči absorpcijski analizator (NDIR).
3.3.2 Analiza ogljikovega dioksida (CO2)
Analizator ogljikovega monoksida mora biti nedisperzni infrardeči absorpcijski analizator (NDIR).
3.3.3 Analiza ogljikovodikov (HC)
Analizator ogljikovodikov za dizelske motorje in motorje na utekočinjeni naftni plin mora biti ogrevan plamensko-ionizacijski detektor (HFID) z detektorjem, ventili in cevmi itd., s takim ogrevanjem, da lahko vzdržuje temperaturo plinov 463 K ± 10 K (190 ± 10 °C). Analizator ogljikovodikov za motorje na zemeljski plin je lahko neogrevan plamensko-ionizacijski detektor (FID), odvisno od uporabljene metode (glej točko 1.3 Priloge V).
3.3.4 Analiza ne-metanskih ogljikovodikov (NMHC) (samo motorji na zemeljski plin)
Ne-metanski ogljikovodiki se določajo z eno od naslednjih metod:
3.3.4.1 Metoda s plinskim kromatografom (GC)
Ne-metanski ogljikovodiki se določajo tako, da se od ogljikovodikov, izmerjenih skladno s točko 3.3.3, odšteje metan, analiziran s plinskim kromatografom (GC), kondicioniranim na 423 K (150 °C).
3.3.4.2 Metoda z izločevalnikom ne-metanov (NMC)
Določanje ne-metanskega dela se izvaja z ogrevanim izločevalnikom ne-metanov (NMC), ki deluje podobno kot FID iz točke 3.3.3 z odštevanjem metana od ogljikovodikov.
3.3.5 Analiza dušikovih oksidov (NOx)
Analizator dušikovih oksidov naj bo kemiluminescenčni detektor (ChemiLuminescent Detector – CLD) ali ogrevani kemiluminescenčni detektor (Heated ChemiLuminescent Detector – HCLD) s pretvornikom NO2/NO, če se meritev izvaja na suhi osnovi. Če se meritev izvaja na mokri osnovi, se uporabi HCLD s pretvornikom, ki vzdržuje temperaturo nad 328 K (55 °C), pod pogojem, da je bil zadovoljivo opravljen preskus moteče občutljivosti za vodno paro (glej točko 1.9.2.2 Dodatka 5 k Prilogi III).
3.4 Vzorčenje plinastih emisij
3.4.1. Nerazredčeni izpušni plini (samo pri ESC)
Sonde za vzorčenje plinastih emisij se namestijo najmanj 0,5 m ali za trikratni premer izpušne cevi – upošteva se večja vrednost – v smeri proti toku od izstopa iz izpušnega sistema, kolikor je to mogoče, in dovolj blizu motorja, da se na sondi zagotovi temperatura izpušnih plinov najmanj 343 K (70 °C).
Če gre za večvaljni motor z razvejanim izpušnim kolektorjem, naj se vstop v sondo nahaja dovolj daleč v smeri toka za zagotovitev reprezentativnega vzorca za povprečno emisijo izpuhov iz vseh valjev. Pri večvaljnih motorjih, ki imajo ločene skupine kolektorjev, kot npr. pri konstrukciji V-motorja, je dopustno vzeti vzorec iz vsake skupine posebej in izračunati povprečno emisijo izpušnih plinov. Uporabijo se lahko tudi druge metode, za katere se dokaže soodnosnost z gornjimi metodami. Za izračun emisije izpušnih plinov je treba uporabiti skupni masni pretok izpušnih plinov.
Če je motor opremljen s sistemom za naknadno obdelavo izpušnih plinov, se vzorec izpušnih plinov vzame v smeri toka od sistema za naknadno obdelavo izpušnih plinov.
3.4.2 Razredčeni izpušni plini (obvezno pri ETC, po izbiri pri ESC)
Izpušna cev med motorjem in sistemom redčenja s celotnim tokom je v skladu z zahtevami točke 2.3.1 EP Priloge V.
Sonda(-e) za vzorčenje plinastih emisij se namesti(-jo) v tunel za redčenje v točki, kjer je zrak za redčenje dobro premešan z izpušnimi plini, ter v neposredni bližini sonde za vzorčenje delcev.
Pri ETC se vzorčenje v splošnem lahko izvaja na dva načina:
|
— |
onesnaževala se vzorčijo v vreče za vzorce prek celotnega cikla in merijo po koncu preskusa, |
|
— |
onesnaževala se neprekinjeno vzorčijo in integrirajo prek celotnega cikla; ta metoda je obvezna za vzorčenje HC in NOx. |
4. DOLOČANJE DELCEV
Za določanje delcev je potreben sistem redčenja. Redčenje se lahko izvaja s sistemom redčenja z delnim tokom (samo ESC) ali s sistemom redčenja s celotnim tokom (obvezen za ETC). Pretočna zmogljivost sistema redčenja naj bo dovolj velika, da se v celoti izloči kondenzacija vode v sistemu redčenja in sistemu vzorčenja ter da se temperatura razredčenih izpušnih plinov vzdržuje na ali pod 325 K (52 °C) tik pred vstopom v filtre. Dovoljeno je razvlaževanje zraka za redčenje, preden vstopi v sistem redčenja, kar je zlasti uporabno pri visoki vlažnosti zraka za redčenje. Temperatura zraka za redčenje naj bo 298 K ± 5 K (25 °C ± 5 °C). Če je temperatura okolice pod 293 K (20 °C), se priporoča predogrevanje zraka za redčenje nad zgornjo temperaturno mejo 303 K (30 °C). Vendar pa temperatura zraka za redčenje pred vstopom izpušnih plinov v tunel za redčenje ne sme prekoračiti 325 K (52 °C).
Sistem redčenja z delnim tokom mora biti zasnovan tako, da razcepi tok izpušnih plinov v dva dela, od katerih se manjši redči z zrakom in nato uporabi za merjenje delcev. Zato je bistveno, da se zelo natančno določi razmerje redčenja. Uporabijo se lahko različne metode razcepitve, pri čemer uporabljena vrsta razcepitve v veliki meri določa uporabljeno opremo in postopek vzorčenja (točka 2.2 Priloge V). Sonda za vzorčenje delcev se namesti v neposredni bližini sonde za vzorčenje plinastih emisij, namestitev pa naj bo skladna z določbami točke 3.4.1.
Za določanje mase delcev so potrebni sistem za vzorčenje delcev, filtri za vzorčenje delcev, mikrogramska tehtnica ter tehtalna komora z nadzorom temperature in vlage.
Za vzorčenje delcev se uporabi metoda z enojnim filtrom, pri kateri se uporablja en par filtrov (glej točko 4.1.3) za celotni preskusni cikel. Pri ESC je treba zlasti paziti na čase vzorčenja in pretoke med fazo vzorčenja pri preskusu.
4.1 Filtri za vzorčenje delcev
4.1.1 Tehnične zahteve za filtre
Zahtevajo se filtri iz steklenih vlaken, prevlečeni s fluorogljikom, ali membranski filtri na podlagi fluorogljika. Vsi tipi filtrov naj imajo 0,3 μm DOP (dioktilftalat) z zbiralno učinkovitostjo 95 % pri hitrosti dotoka plinov med 35 in 80 cm/s.
4.1.2 Velikost filtrov
Filtri za delce morajo imeti premer najmanj 47 mm (premer delovne površine 37 mm). Sprejemljivi so tudi filtri z večjim premerom (glej točko 4.1.5).
4.1.3 Primarni in sekundarni filter
Razredčeni izpušni plini se vzorčijo s parom filtrov, ki sta med preskusnim ciklom nameščena drug za drugim (en primarni in en sekundarni filter). Sekundarni filter naj bo od primarnega oddaljen največ 100 mm v smeri toka in se ga ne sme dotikati. Filtra se lahko tehtata ločeno ali kot par, tako da sta delovni površini obrnjeni druga proti drugi.
4.1.4 Hitrost dotoka v filter
Dosežena hitrost dotoka plinov skozi filter naj bo 35 do 80 cm/s. Povečanje padca tlaka med začetkom in koncem preskusa ne sme biti večje od 25 kPa.
4.1.5 Obremenitev filtra
Priporočena najmanjša obremenitev filtra je 0,5 mg/1 075 mm2 delovne površine. Vrednosti za najobičajnejše velikosti filtrov so podane v tabeli 9.
Tabela 9
Priporočene obremenitve filtrov
|
Premer filtra |
Priporočena delovna površina |
Priporočena najmanjša obremenitev |
|
(mm) |
(mm) |
(v mg) |
|
47 |
37 |
0,5 |
|
70 |
60 |
1,3 |
|
90 |
80 |
2,3 |
|
110 |
100 |
3,6 |
4.2 Tehnične zahteve za tehtalno komoro in analizno tehtnico
4.2.1 Pogoji v tehtalni komori
Temperatura v komori (ali prostoru) za kondicioniranje in tehtanje filtrov za delce naj bo med celotnim kondicioniranjem in tehtanjem filtrov v območju 295 K ± 3 K (22 °C± 3 °C). Vlažnost se vzdržuje v rosišču 282,5 K ± 3 K (9,5 °C ± 3 °C), relativna vlažnost pa v območju 45 % ± 8 %.
4.2.2 Tehtanje referenčnega filtra
V komori (ali prostoru) ne sme biti nobenih onesnaževalcev iz okolice (kot je prah), ki bi se med stabilizacijo lahko usedali na filtre za delce. Motnje v tehničnih zahtevah tehtalnega prostora iz točke 4.2.1 so dopustne, če ne trajajo dlje kot 30 minut. Tehtalni prostor mora ustrezati predpisanim tehničnim zahtevam pred vstopom oseb v tehtalni prostor. V naslednjih štirih urah po tehtanju filtrov (oz. para filtrov) z vzorcem, po možnosti pa hkrati, se stehtata še najmanj dva neuporabljena referenčna filtra oziroma para referenčnih filtrov. Biti morata enake velikosti in iz enakega materiala kot filtra z vzorci.
Če se povprečna teža referenčnih filtrov (parov referenčnih filtrov) med tehtanjem filtrov z vzorcem spremeni za več kot ± 5 % (oziroma ± 7,5 % pri paru filtrov) glede na priporočeno najmanjšo obremenitev filtra (točka 4.1.5), se vsi filtri z vzorcem zavržejo, preskus emisij pa se ponovi.
Če niso izpolnjena merila glede stabilnosti tehtalnega prostora iz točke 4.2.1, tehtanje referenčnega filtra (para filtrov) pa izpolnjuje gornja merila, ima proizvajalec motorja na izbiro, da teže filtrov z vzorcem sprejme ali pa preskuse razveljavi, popravi sistem krmiljenja tehtalnega prostora in preskus ponovi.
4.2.3 Analizna tehtnica
Analizna tehtnica, ki se uporablja za ugotavljanje teže vseh filtrov, mora biti natančna (standardno odstopanje) na 20 μg in imeti ločljivost 10 μg (1 števka = 10 μg). Pri filtrih s premerom, manjšim od 70 mm, mora biti natančnost 2 μg, ločljivost pa 1 μg.
4.3 Dodatne zahteve za merjenje delcev
Vsi deli sistema redčenja in sistema za vzorčenje od izpušne cevi do posode za filtre, ki so v stiku z nerazredčenimi in razredčenimi izpušnimi plini, morajo biti konstruirani tako, da je odlaganje in spreminjanje značilnosti delcev čim manjše. Vsi deli morajo biti iz električno prevodnega materiala, ki ne reagira s sestavinami izpušnih plinov, in električno ozemljeni, da ne pride do elektrostatičnega učinka.
5. DOLOČANJE DIMLJENJA
V tej točki so podane tehnične zahteve za predpisano ali neobvezno opremo, ki se uporablja pri preskusu ELR. Dimljenje se meri z merilnikom motnosti, ki omogoča merjenje po načinu prikazovanja motnosti in koeficienta absorpcije svetlobe. Način prikazovanja motnosti se uporablja samo za kalibracijo in preverjanje merilnika motnosti. Stopnje dimljenja v preskusnem ciklu se merijo v načinu prikazovanja koeficienta absorpcije svetlobe.
5.1 Splošne zahteve
ELR zahteva uporabo sistema za merjenja dimljenja in obdelavo podatkov, ki vključuje tri funkcionalne enote. Te enote so lahko združene v eno samo komponento ali pa izvedene kot sistem med seboj povezanih komponent. Te tri funkcionalne enote so:
|
— |
merilnik motnosti, ki izpolnjuje tehnične zahteve točke 3 Priloge V, |
|
— |
enota za obdelavo podatkov s sposobnostjo opravljanja funkcij iz točke 6 Dodatka 1 k Prilogi III, |
|
— |
tiskalnik in/ali elektronski pomnilniški medij za zapisovanje in izpisovanje zahtevanih stopenj dimljenja iz točke 6.3 Dodatka 1 k Prilogi III. |
5.2 Posebne zahteve
5.2.1 Linearnost
Linearnost naj bo v območju ± 2 % motnosti.
5.2.2 Premik ničlišča
Premik ničlišča v enournem obdobju ne sme preseči ± 1 % motnosti.
5.2.3 Prikazovanje in območje merilnika motnosti
Prikazovanje motnosti mora biti v območju 0 do 100 % motnosti, ločljivost instrumenta pa 0,1 % motnosti. Prikazovanje koeficienta absorpcije svetlobe mora biti v območju 0 do 30 m-1 koeficienta absorpcije svetlobe, ločljivost pa 0,01 m-1 koeficienta absorpcije svetlobe.
5.2.4 Odzivni čas instrumenta
Fizični odzivni čas merilnika motnosti ne sme preseči 0,2 s. Fizični odzivni čas je razlika med časom doseganja 10 % in 90 % celotnega odklona kazalca sprejemnika s hitro odzivnostjo, kadar se motnost merjenih plinov spremeni v manj kot 0,1 s.
Električni odzivni čas merilnika motnosti ne sme preseči 0,05 s. Električni odzivni čas je razlika med časoma, ko merilnik motnosti doseže odklon 10 % in 90 % celotnega obsega skale, kadar je svetlobni vir prekinjen ali popolnoma ugasne v manj kot 0,01 s.
5.2.5 Nevtralni filtri
Vsak nevtralni filter, ki se uporablja v povezavi s kalibracijo merilnika motnosti, z merjenjem linearnosti ali z nastavitvijo razpona, mora imeti znano vrednost v območju 1,0 % motnosti. Točnost nazivne vrednosti filtra se najmanj enkrat na leto preveri z referenčnima etalonom v povezavi z nacionalnim ali mednarodnim etalonom.
Nevtralni filtri so natančne naprave in se med uporabo lahko hitro poškodujejo. Treba jih je čim manj prijemati, ko pa je to potrebno, je treba z njimi ravnati previdno, da se ne popraskajo ali umažejo.
Dodatek 5
POSTOPEK KALIBRACIJE
1. KALIBRACIJA INSTRUMENTOV ZA ANALIZO
1.1 Uvod
Vsak analizator se kalibrira tako pogosto, kot je potrebno za izpolnjevanje zahtev te direktive glede točnosti. Kalibracijska metoda, ki se uporabi, je v tej točki opisana za analizatorje iz točke 3 Dodatka 4 k Prilogi III in iz točke 1 Priloge V.
1.2 Kalibracijski plini
Upošteva se rok trajanja vseh kalibracijskih plinov.
Zabeleži se datum izteka roka trajanja kalibracijskih plinov, ki ga navede proizvajalec.
1.2.1 Čisti plini
Predpisana čistost plinov je opredeljena s spodaj navedenimi mejami onesnaženosti. Za delovanje morajo biti na voljo naslednji plini:
|
|
Prečiščeni dušik (onesnaženost z ≤ 1 ppm C1, ≤ 1 ppm CO, ≤ 400 ppm CO2, ≤ 0,1 ppm NO) |
|
|
Prečiščeni kisik (čistost > 99,5 % vol O2) |
|
|
Mešanica vodika in helija (40 ± 2 % vodika, preostanek helij) (onesnaženost z ≤ 1 ppm C1, ≤ 400 ppm CO2) |
|
|
Prečiščeni sintetični zrak (onesnaženost z ≤ 1 ppm C1, ≤ 1 ppm CO, ≤ 400 ppm CO2, ≤ 0,1 ppm NO) (vsebnost kisika 18–21 % vol.) |
|
|
Prečiščeni propan ali CO za preverjanje CVS |
1.2.2 Kalibracijski plini
Na voljo naj bodo mešanice plinov z naslednjimi kemijskimi sestavami:
C3H8 in prečiščeni sintetični zrak (glej točko 1.2.1);
CO in prečiščeni dušik;
NOx in prečiščeni dušik (množina NO2, vsebovanega v tem kalibracijskem plinu, ne sme presegati 5 % vsebnosti NO):
CO2 in prečiščeni dušik
CH4 in prečiščeni sintetični zrak
C2H6 in prečiščeni sintetični zrak
Opomba: Dovoljene so tudi druge kombinacije plinov, pod pogojem, da ti plini med seboj ne reagirajo.
Prava koncentracija kalibracijskega plina mora biti v območju ± 2 % nazivne vrednosti. Vse koncentracije kalibrirnih plinov naj bodo na prostorninski podlagi (prostorninski odstotek ali prostorninski ppm).
Pline, ki se uporabljajo za kalibracijo, je mogoče dobiti tudi z delilnikom plinov, z redčenjem s prečiščenim N2 ali s prečiščenim sintetičnim zrakom. Točnost mešalne naprave mora biti taka, da se koncentracija razredčenih kalibracijskih plinov lahko določi v območju ± 2 %.
1.3 Postopek dela z analizatorji in s sistemom vzorčenja
Pri delu z analizatorji se upoštevajo navodila proizvajalca instrumenta za zagon in delo. Upoštevajo se tudi najnižje zahteve iz točk 1.4 in 1.9.
1.4 Preskus puščanja
Izvede se preskus puščanja sistema. Sonda se odklopi od izpušnega sistema, konec cevi pa zamaši. Vklopi se črpalka analizatorja. Po začetnem obdobju stabilizacije morajo vsi merilniki pretoka kazati vrednost nič. V nasprotnem primeru se preverijo cevi za vzorčenje, napaka pa se odpravi.
Največja dovoljena stopnja puščanja na vakuumski strani za del sistema, ki se preverja, je 0,5 % stopnje pretoka med uporabo. Za oceno stopnje pretoka med uporabo se lahko uporabita pretok skozi analizator in pretok po obvodu.
Druga metoda je uvedba spremembe v stopnji koncentracije na začetku cevi za vzorčenje s preklopom z ničelnega na kalibrirni plin. Če merilo po ustreznem časovnem obdobju kaže nižjo koncentracijo od uvedene, to kaže na težavo kalibracije ali puščanje.
1.5 Postopek kalibracije
1.5.1 Sestav merilnih instrumentov
Sestav merilnih instrumentov se kalibrira, kalibracijske krivulje pa se preverijo glede na etalonske pline. Uporabijo se iste stopnje pretoka plinov kot pri vzorčenju izpušnih plinov.
1.5.2 Čas ogrevanja
Čas ogrevanja naj bo skladen s priporočili proizvajalca. Če ni naveden, se za ogrevanje analizatorjev priporočata najmanj dve uri.
1.5.3 Analizatorja NDIR in HFID
Analizator NDIR se po potrebi ustrezno umeri, plamen detektorja HFID pa optimizira (točka 1.8.1).
1.5.4 Kalibracija
Vsako normalno uporabljano območje delovanja se kalibrira.
Analizatorji CO, CO2, NOx in HC se z uporabo prečiščenega sintetičnega zraka (ali dušika) nastavijo na nič.
V analizatorje se vnesejo ustrezni kalibracijski plini, zapišejo se vrednosti in določi se kalibracijska krivulja skladno s točko 1.5.5.
Ponovno se preveri nastavitev ničle, kalibracijski postopek pa se po potrebi ponovi.
1.5.5 Določitev kalibracijske krivulje
1.5.5.1 Splošne smernice
Kalibracijska krivulja analizatorja se določi z najmanj petimi kalibracijskimi točkami (razen ničle), ki so razporejene čim bolj enakomerno. Najvišja nazivna koncentracija mora biti enaka ali višja od 90 % obsega skale.
Kalibracijska krivulja se izračuna po metodi najmanjših kvadratov. Če je dobljena stopnja polinoma večja od 3, mora biti število kalibracijskih točk (vključno z ničlo) najmanj enako tej stopnji polinoma plus 2.
Kalibracijska krivulja ne sme za več kot ± 2 % odstopati od nazivne vrednosti posamezne kalibracijske točke in za več kot ± 1 % od obsega skale pri vrednosti nič.
Iz poteka kalibracijske krivulje in kalibracijskih točk je mogoče preveriti, ali je bila kalibracija pravilno izvedena. Navesti je treba različne značilne parametre analizatorja, zlasti:
|
— |
merilno območje, |
|
— |
občutljivost, |
|
— |
datum izvedbe kalibracije. |
1.5.5.2 Kalibracija pod 15 % obsega skale
Kalibracijska krivulja analizatorja se določi z najmanj štirimi dodatnimi kalibracijskimi točkami (razen ničle), ki so nazivno enakomerno razporejene pod 15 % obsega skale.
Kalibracijska krivulja se izračuna po metodi najmanjših kvadratov.
Kalibracijska krivulja ne sme za več kot ± 4 % odstopati od nazivne vrednosti posamezne kalibracijske točke in za več kot ± 1 % od obsega skale pri vrednosti nič.
1.5.5.3 Alternativne metode
Če je mogoče dokazati, da alternativna tehnologija (npr. računalnik, elektronsko krmiljenje preklopa merilnega območja itd.) zagotavlja enako točnost, je dovoljena uporaba ustreznih alternativ.
1.6 Preverjanje kalibracije
Pred posamezno analizo se vsako običajno uporabljeno območje delovanja preveri skladno z naslednjim postopkom.
Kalibracija se preveri z ničelnim in kalibrirnim plinom, katerega nazivna vrednost je več kot 80 % obsega skale merilnega območja.
Če ugotovljena vrednost pri nobeni od obeh obravnavanih točk ne odstopa od deklarirane referenčne vrednosti za več kot ± 4 % obsega skale, se lahko parametri nastavitve spremenijo. Če ni tako, se določi nova kalibracijska krivulja skladno s točko 1.5.5.
1.7 Preskus učinkovitosti pretvornika NOx
Učinkovitost pretvornika, ki se uporablja za pretvorbo NO2 v NO, se preskusi skladno s točkami 1.7.1 do 1.7.8 (slika 6).
1.7.1 Nastavitev za preskus
S preskusno nastavitvijo po sliki 6 (glej tudi točko 3.3.5 Dodatka 4 k Prilogi III) in spodnjem postopku se učinkovitost pretvornikov lahko preskusi z uporabo ozonatorja.
1.7.2 Kalibracija
Z ničelnim in kalibrirnim plinom (v katerem mora vsebnost NO znašati 80 % delovnega območja, koncentracija NO2 v mešanici plinov pa manj kot 5 % koncentracije NO) se kemiluminescenčni detektor (CLD) in ogrevani kemiluminescenčni detektor (HCLD) po navodilih proizvajalca kalibrirata v najobičajnejšem delovnem območju. Analizator NOx mora biti v načinu NO, tako da kalibrirni plin ne gre skozi pretvornik. Prikazana koncentracija se zabeleži.
1.7.3 Izračun
Učinkovitost pretvornika NOx se izračuna takole:
kjer je:
|
a |
= |
koncentracija NOx skladno s točko 1.7.6 |
|
b |
= |
koncentracija NOx skladno s točko 1.7.7 |
|
c |
= |
koncentracija NO skladno s točko 1.7.4 |
|
d |
= |
koncentracija NO skladno s točko 1.7.5 |
1.7.4 Dodajanje kisika
Prek T-kosa se v tok plinov stalno dodaja kisik ali ničelni plin, dokler pokazana koncentracija ni približno 20 % manjša od pokazane kalibracijske koncentracije iz točke 1.7.2 (analizator je v načinu NO). Prikazana koncentracija c se zabeleži. Med celotnim postopkom ozonator ni aktiviran.
1.7.5 Aktiviranje ozonatorja
Ozonator se zdaj aktivira za proizvodnjo zadostne količine ozona za znižanje koncentracije NO na približno 20 % (najmanj 10 %) kalibracijske koncentracije iz točke 1.7.2. Prikazana koncentracija d se zabeleži (analizator je v načinu NO).
1.7.6 Način NOx
Nato se analizator NO preklopi na način NOx, tako da sedaj mešanica plinov (ki jo sestavljajo NO, NO2, O2 in N2) teče skozi pretvornik. Prikazana koncentracija a se zabeleži. (Analizator je v načinu NOx).
1.7.7 Deaktiviranje ozonatorja
Ozonator se nato deaktivira. Mešanica plinov iz točke 1.7.6 teče skozi pretvornik v detektor. Prikazana koncentracija b se zabeleži. (Analizator je v načinu NOx).
1.7.8 Način NO
Ko je analizator preklopljen v način NO in ozonator deaktiviran, se prekine tudi pretok kisika ali sintetičnega zraka. Zapis NOx na analizatorju ne sme za več kot ± 5 % odstopati od vrednosti, izmerjene skladno s točko 1.7.2. (Analizator je v načinu NO).
1.7.9 Preskusni interval
Učinkovitost pretvornika NOx je treba preskusiti pred vsako kalibracijo analizatorja NOx.
1.7.10 Zahteva glede učinkovitosti
Učinkovitost pretvornika ne sme biti manjša od 90 %, zelo priporočljiva pa je višja učinkovitost 95 %.
Opomba: Če takrat, ko je analizator v najobičajnejšem območju, ozonator ne more omogočiti znižanja koncentracije od 80 % do 20 % skladno s točko 1.7.5, se uporabi najvišje območje, pri katerem še pride do znižanja.
1.8 Nastavitev plamensko-ionizacijskega detektorja (FID)
1.8.1 Optimiranje odziva detektorja
FID mora biti nastavljen skladno z navodili proizvajalca instrumenta. Za optimiranje odziva v najobičajnejšem delovnem območju je treba za kalibrirni plin uporabiti propan v zraku.
Ko je stopnja pretoka goriva in zraka nastavljena skladno s priporočili proizvajalca, se v analizator spusti 350 ± 75 ppm kalibrirnega plina C. Odziv pri danem pretoku goriva se določi iz razlike med odzivom kalibrirnega plina in odzivom ničelnega plina. Pretok goriva se naraščajoče naravna nad in pod specifikacijo proizvajalca. Kalibrirni in ničelni odziv pri teh pretokih goriva se zabeležita. Razlika med kalibrirnim in ničelnim odzivom se izriše, pretok goriva pa naravna na bogatejšo stran krivulje.
1.8.2 Faktorji odzivnosti za ogljikovodike
Analizator se kalibrira z uporabo propana v zraku in prečiščenega sintetičnega zraka, skladno s točko 1.5.
Faktorji odzivnosti se določijo ob prvi uporabi analizatorja in po prekinitvah obratovanja zaradi večjih servisnih posegov. Faktor odzivnosti (Rf) za konkretno vrsto ogljikovodika je razmerje med prikazom FID C1 in koncentracijo plinov v valju, izraženo v ppm C1.
Koncentracija preskusnega plina mora biti na ravni, ki povzroči odziv približno 80 % obsega skale. Koncentracija mora biti znana z natančnostjo ± 2 % glede na gravimetrično standardno vrednost, izraženo v obliki prostornine. Poleg tega je treba jeklenko s plinom 24 ur predkondicionirati pri temperaturi 298 K ± 5 K (25 °C ± 5 °C).
Preskusni plini, ki se uporabljajo, in priporočena območja relativnih faktorjev odzivnosti so naslednji:
metan in prečiščeni sintetični zrak 1,00 ≤ Rf ≤ 1,15
propilen in prečiščeni sintetični zrak 0,90 ≤ Rf ≤ 1,10
toluen in prečiščeni sintetični zrak 0,90 ≤ Rf ≤ 1,10
Te vrednosti se nanašajo na faktor odzivnosti (Rf) 1,00 za propan in prečiščeni sintetični zrak.
1.8.3 Preskus moteče občutljivosti za kisik
Preskus moteče občutljivosti za kisik se opravi ob prvi uporabi analizatorja in po prekinitvah obratovanja zaradi večjih servisnih posegov.
Faktor odzivnosti se opredeli in določi skladno s točko 1.8.2. Preskusni plin, ki se uporablja, in priporočeno območje relativnih faktorjev odzivnosti sta naslednja:
Ta vrednost se nanaša na faktor odzivnosti (Rf) 1,00 za propan in prečiščeni sintetični zrak.
Koncentracija kisika v zraku gorilnika FID mora biti v območju ± 1 mol % koncentracije kisika zraka v gorilniku, uporabljenega pri zadnjem preverjanju stranske občutljivosti za kisik. Če je razlika večja, je treba preveriti motečo občutljivost za kisik in po potrebi naravnati analizator.
1.8.4 Učinkovitost izločevalnika ne-metanov (NMC, samo motorji na zemeljski plin)
Izločevalnik ne-metanov NMC se uporablja za odstranjevanje ne-metanskih ogljikovodikov iz vzorca plinov z oksidacijo vseh ogljikovodikov razen metana. V idealnih razmerah je pretvorba za metan 0 %, za druge ogljikovodike, ki jih zastopa etan, pa 100 %. Za točno merjenje NHMC se določita obe učinkovitosti in se uporabita za izračun stopnje masnega pretoka emisij NMHC (glej točko 4.3 Dodatka 2 k Prilogi III).
1.8.4.1 Učinkovitost na metan
Kalibracijski plin metan se spusti skozi FID z obvodom NMC in brez njega, obe koncentraciji pa se zabeležita. Učinkovitost se določi takole:
kjer je:
|
concw |
= |
koncentracija HC, če teče CH4 skozi NMC |
|
concw/o |
= |
koncentracija HC, če teče CH4 mimo NMC |
1.8.4.2 Učinkovitost na etan
Kalibracijski plin etan se spusti skozi FID z obvodom NMC in brez njega, obe koncentraciji pa se zabeležita. Učinkovitost se določi takole:
kjer je:
|
concw |
= |
koncentracija HC, če teče C2H6 skozi NMC |
|
concw/o |
= |
koncentracija HC, če teče C2H6 mimo NMC |
1.9 Učinki moteče občutljivosti pri analizatorjih CO, CO2 in NOx
Plini v izpuhu, ki se ne analizirajo, lahko pri zapisu povzročajo motnje na različne načine. Pozitivne motnje nastanejo pri analizatorjih NDIR, kjer daje moteči plin isti učinek kot merjeni plin, vendar v manjši meri. Negativne motnje pri analizatorjih NDIR povzroča moteči plin, ki širi absorpcijski pas merjenega plina, pri detektorjih CLD pa moteči plin, ki duši sevanje. Pred prvo uporabo analizatorja in po prekinitvah obratovanja zaradi večjih servisnih posegov se opravi pregled motečih občutljivosti iz točk 1.9.1 in 1.9.2.
1.9.1 Pregled motečih občutljivosti pri analizatorju CO
Voda in CO2 lahko motita delovanje analizatorja CO. Zato se skozi vodo pri sobni temperaturi pošljejo mehurčki kalibrirnega plina CO2 s koncentracijo 80 do 100 % obsega skale največjega območja delovanja, ki se uporablja med preskušanjem, odziv analizatorja pa se zabeleži. Odziv analizatorja ne sme biti večji od 1 % obsega skale za območja, ki so enaka ali nad 300 ppm, oziroma večji od 3 ppm za območja pod 300 ppm.
1.9.2 Pregledi moteče občutljivosti analizatorja NOx za vodno paro
Plina, ki zadevata analizator CLD (in HCLD), sta CO2 in vodna para. Odzivi na dušenje s tema dvema plinoma so sorazmerni z njuno koncentracijo, zato so potrebne preskusne tehnike za določanje dušenja pri najvišjih predvidenih koncentracijah med preskušanjem.
1.9.2.1 Pregled moteče občutljivosti CO2 za vodno paro
Kalibrirni plin CO2 s koncentracijo 80 do 100 % obsega skale največjega območja delovanja se spusti skozi analizator NDIR, vrednost CO2 pa se zabeleži kot A. Nato se približno 50-odstotno razredči s kalibrirnim plinom NO ter pošlje skozi NDIR in (H)CLD, vrednost CO2 oziroma NO pa se zabeleži kot B oziroma C. Nato se dotok CO2 zapre, skozi (H)CLD pa se pošlje samo kalibrirni plin NO, katerega vrednost se zabeleži kot D.
Dušenje, ki ne sme biti večje od 3 % obsega skale, se izračuna takole:
kjer je:
|
A |
= |
je koncentracija nerazredčenega CO2, izmerjena z NDIR, v % |
|
B |
= |
je koncentracija razredčenega CO2, izmerjena z NDIR, v % |
|
C |
= |
je koncentracija razredčenega NO, izmerjena s (H)CLD, v ppm |
|
D |
= |
je koncentracija nerazredčenega NO, izmerjena s (H)CLD, v ppm |
Uporabijo se lahko tudi alternativne metode redčenja in kvantifikacije vrednosti kalibrirnih plinov CO2 in NO, kot je npr. dinamično mešanje.
1.9.2.2 Pregled moteče občutljivosti za vodno paro
Ta pregled velja samo za merjenje koncentracije mokrih plinov. Pri izračunu dušenja z vodo je treba upoštevati redčenje kalibrirnega plina NO z vodno paro in primerjavo koncentracije vodne pare v mešanici s predvideno koncentracijo med preskušanjem.
Skozi (H)CLD se pošlje kalibrirni plin NO s koncentracijo 80 do 100 % obsega skale običajnega območja delovanja, vrednost NO pa se zabeleži kot D. Določita se absolutni delovni tlak analizatorja in temperatura vode in se zabeležita kot E oziroma F. Določi se tlak nasičene pare mešanice, ki ustreza temperaturi vode z mehurčki F, in se zabeleži kot G. Koncentracija vodne pare (H, v %) v mešanici se izračuna takole:
Predvidena koncentracija (De) razredčenega kalibrirnega plina NO (v vodni pari) se izračuna takole:
Pri izpušnih plinih iz dizelskih motorjev se največja predvidena koncentracija vodne pare v izpuhu (Hm, v %) med preskušanjem, pri domnevnem razmerju H/C atoma goriva 1,8:1, iz koncentracije nerazredčenega kalibrirnega plina CO2 (A, kot je izmerjena v točki 1.9.2.1) oceni takole:
Dušenje zaradi vodne pare, ki ne sme biti večje od 3 %, se izračuna takole:
kjer je:
|
De |
= |
predvidena koncentracija razredčenega NO, v ppm |
|
C |
= |
koncentracija razredčenega NO, v ppm |
|
Hm |
= |
največja koncentracija vodne pare, v % |
|
H |
= |
dejanska koncentracija vodne pare, v % |
Opomba: Za ta pregled je pomembno, da kalibrirni plin NO vsebuje najmanjšo možno koncentracijo NO2, saj se absorpcija NO2 v vodi v izračunih dušenja ne upošteva.
1.10 Presledki med kalibracijami
Analizatorji se skladno s točko 1.5 kalibrirajo najmanj vsake 3 mesece oziroma vsakokrat, ko je bil izvedeno popravilo ali sprememba sistema, ki bi utegnila vplivati na kalibracijo.
2. KALIBRACIJA SISTEMA CVS
2.1 Splošno
Sistem CVS se kalibrira z uporabo točnega merilnika pretoka, ki je sledljiv na nacionalne ali mednarodne etalone, ter regulatorja pretoka. Pretok skozi sistem se meri pri različnih nastavitvah regulatorja in krmilni parametri sistema se merijo in povežejo s pretokom.
Uporabijo se lahko razne vrste merilnikov pretoka, npr. kalibrirana venturijeva cev, kalibriran laminarni merilnik pretoka, kalibriran turbinski merilnik pretoka.
2.2 Kalibracija črpalke s prisilnim pretokom za natančno odvzemanje vzorcev (PDP)
Vsi parametri, povezani s črpalko, se izmerijo hkrati s parametri, povezanimi z merilnikom pretoka, ki je na črpalko priključen zaporedno. Izračunana stopnja pretoka (v m3/min na vstopu v črpalko, pri absolutnem tlaku in temperaturi) se zabeleži glede na korelacijsko funkcijo, ki je vrednost specifične kombinacije parametrov črpalke. Nato se določi linearna enačba, ki povezuje pretok črpalke in korelacijsko funkcijo. Če ima CVS pogon z več različnimi vrtilnimi frekvencami, se kalibracija izvede za vsako uporabljeno območje. Med kalibracijo se ohranja stabilnost temperature.
2.2.1 Analiza podatkov
Stopnja pretoka zraka (Qs) na vsakem dušilnem mestu (najmanj 6 dušilnih mest) se izračuna v standardnih m3/min iz podatkov merilnika pretoka po metodi, ki jo predpiše proizvajalec. Stopnja pretoka zraka se nato pretvori v pretok črpalke (V0) v m3/vrt pri absolutni temperaturi in tlaku na vstopu v črpalko, in sicer takole:
kjer je:
|
Qs |
= |
stopnja pretoka zraka pri standardnih pogojih (101,3 kPa, 273 K), v m3/s |
|
T |
= |
temperatura na vstopu v črpalko, v K |
|
pA |
= |
absolutni tlak na vstopu v črpalko (pB-p1), v kPa |
|
n |
= |
vrtilna frekvenca črpalke, v vrt/s |
Zaradi upoštevanja medsebojnega delovanja raznih tlakov pri črpalki ter stopnjo izgube črpalke se izračuna korelacijska funkcija (X0) med vrtilno frekvenco črpalke, razliko tlakov od vstopa do izstopa črpalke ter absolutnim tlakom na izhodu črpalke, in sicer takole:
kjer je:
|
Δpp |
= |
razlika tlaka od vstopa do izstopa črpalke, v kPa |
|
pA |
= |
absolutni izhodni tlak na izhodu črpalke, v kPa |
Za generiranje kalibracijske enačbe se opravi linearna prilagoditev po metodi najmanjših kvadratov, in sicer takole:
D0 in m sta konstanti odseka in naklona, ki opisujeta regresijske premice.
Pri sistemu CVS z več vrtilnimi frekvencami morajo kalibracijske krivulje, generirane pri različnih stopnjah pretoka črpalke, potekati približno vzporedno, vrednosti odseka (D0) pa morajo z manjšanjem stopnje pretoka črpalke naraščati.
Vrednosti, izračunane na podlagi enačbe, morajo biti v območju ± 0,5 % izmerjene vrednosti V0. Vrednosti m so od črpalke do črpalke različne. Dotok delcev s časom povzroči zmanjšanje izgube črpalke, kar je razvidno iz nižjih vrednosti za m. Zato se kalibracija izvede ob zagonu črpalke po večjem vzdrževalnem posegu in če preverjanje celotnega sistema (točka 2.4) pokaže spremembo stopnje izgube.
2.3 Kalibracija venturijeve cevi s kritičnim pretokom (CFV)
Kalibracija CFV temelji na enačbi za kritični pretok venturijeve cevi. Pretok plinov je odvisen od tlaka in temperature na vstopu, kot je prikazano spodaj:
kjer je:
|
Kv |
= |
kalibracijski koeficient |
|
pA |
= |
absolutni tlak na vstopu v venturijevo cev, v kPa |
|
T |
= |
temperatura na vstopu v venturijevo cev, v K |
2.3.1 Analiza podatkov
Stopnja pretoka zraka (Qs) na vsakem dušilnem mestu (najmanj 8 dušilnih mest) se izračuna v standardni enoti m3/min iz podatkov merilnika pretoka po metodi, ki jo predpiše proizvajalec. Kalibracijski koeficient se izračuna iz kalibracijskih podatkov za posamezno nastavitev, in sicer takole:
kjer je:
|
Qs |
= |
stopnja pretoka zraka pri standardnih pogojih (101,3 kPa, 273 K), v m3/s |
|
T |
= |
temperatura na vstopu v venturijevo cev, v K |
|
pA |
= |
absolutni tlak na vstopu v venturijevo cev, v kPa |
Za določanje območja kritičnega pretoka se Kv zapiše kot funkcija tlaka na vstopu v venturijevo cev. Kv ima pri kritičnem (dušenem) pretoku relativno konstantno vrednost. Z upadanjem tlaka (naraščanjem vakuuma) se venturijeva cev odduši in Kv zmanjša, kar kaže, da CFV obratuje zunaj dopustnega območja.
Za najmanj osem točk v območju kritičnega pretoka se izračunata povprečni Kv in standardno odstopanje. Standardno odstopanje ne sme preseči ± 0,3 % povprečnega KV.
2.4 Preverjanje celotnega sistema
Skupna točnost sistema vzorčenja CVS in analiznega sistema se določi z uvajanjem znane mase plinastega onesnaževala v sistem, medtem ko ta deluje na običajen način. Onesnaževalo se analizira, njegova masa pa se izračuna skladno s točko 4.3 Dodatka 2 k Prilogi III, razen pri propanu, kjer se za HC uporabi faktor 0,000472 namesto 0,000479. Uporabi se ena od naslednjih dveh tehnik.
2.4.1 Merjenje z zaslonko s kritičnim pretokom
V sistem CVS se skozi kalibrirano zaslonko s kritičnim pretokom vnese znana količina čistega plina (ogljikovega monoksida ali propana). Če je tlak na vstopu dovolj visok, je stopnja pretoka, ki se nastavi z zaslonko s kritičnim pretokom, neodvisna od tlaka na izstopu iz zaslonke (= kritični pretok). Sistem CVS naj približno 5 do 10 minut deluje kot pri običajnem preskusu emisije izpušnih plinov. Z običajno opremo (vreča za vzorce ali integracijska metoda) se analizira vzorec plina in izračuna masa plina. Tako ugotovljena masa mora biti v območju ± 3 % znane mase vbrizganega plina.
2.4.2 Merjenje z gravimetrično tehniko
Teža majhne jeklenke, napolnjene z ogljikovim monoksidom ali propanom, se določi z natančnostjo ± 0,01 grama. Sistem CVS naj približno 5 do 10 minut deluje kot pri običajnem preskusu emisije izpušnih plinov, medtem ko se ogljikov monoksid ali propan vbrizgava v sistem. Količina sproščenega čistega plina se določi z merjenjem razlike mas. Z običajno opremo (vreča za vzorce ali integracijska metoda) se analizira vzorec plina in izračuna masa plina. Tako ugotovljena masa mora biti v območju ± 3 % znane mase vbrizganega plina.
3. KALIBRACIJA SISTEMA ZA MERJENJE DELCEV
3.1 Uvod
Vsak sestavni del se kalibrira tako pogosto, kot je potrebno za izpolnjevanje zahtev te direktive glede točnosti. Kalibrirna metoda, ki se uporabi, je v tej točki opisana za sestavne dele iz točke 4 Dodatka 4 k Prilogi III in iz točke 2 Priloge V.
3.2 Merjenje pretoka
Kalibracija merilnikov pretoka plinov oziroma meril za merjenje pretoka mora biti sledljiva do mednarodnih in/ali nacionalnih etalonov. Največji pogrešek izmerjene vrednosti mora biti v območju ± 2 % zapisa.
Če se pretok plinov ugotavlja z merjenjem razlike tlakov, mora biti največji pogrešek razlike takšen, da je točnost GEDF v območju ± 4 % (glej tudi točko 2.2.1 Priloge V, EGA). Izračuna se lahko s srednjo vrednostjo kvadratov pogreškov za vsak instrument.
3.3 Pregled pogojev delnega pretoka
Območje hitrosti izpušnih plinov in nihanja tlaka se pregledajo in naravnajo skladno z zahtevami točke 2.2.1 Priloge V, EP, če je ustrezno.
3.4 Presledki med kalibracijami
Instrumenti za merjenje pretoka se kalibrirajo najmanj vsake 3 mesece oziroma vsakokrat, ko je bilo izvedeno popravilo ali sprememba sistema, ki bi utegnila vplivati na kalibracijo.
4. KALIBRACIJA OPREME ZA MERJENJE DIMLJENJA
4.1 Uvod
Vsak merilnik motnosti se kalibrira tako pogosto, kot je potrebno za izpolnjevanje zahtev te direktive glede točnosti. Kalibracijska metoda, ki se uporabi, je v tej točki opisana za sestavne dele iz točke 5 Dodatka 4 k Prilogi III in iz točke 3 Priloge V.
4.2 Postopek kalibracije
4.2.1 Čas ogrevanja
Merilnik motnosti se ogreva in stabilizira skladno s priporočili proizvajalca. Če je merilnik motnosti opremljen s sistemom za splakovanje z zrakom za preprečevanje nanašanja saj na optiko merila, mora biti tudi ta sistem vklopljen in nastavljen skladno s priporočili proizvajalca.
4.2.2 Ugotavljanje linearnosti odziva
Linearnost merilnika motnosti se preveri v načinu odčitavanja motnosti po priporočilih proizvajalca. V merilnik motnosti se vstavijo trije nevtralni filtri z znano prepustnostjo, ki izpolnjujejo zahteve točke 5.2.5 Dodatka 4 k Prilogi III, vrednost pa se zabeleži. Nazivne motnosti nevtralnih filtrov naj bodo približno 10 %, 20 % in 40 %.
Linearnost ne sme odstopati od nazivne vrednosti nevtralnega filtra za več kot ± 2 % motnosti. Vsako nelinearnost, ki presega zgornjo vrednost, je treba pred preskusom odpraviti.
4.3 Presledki med kalibracijami
Merilnik motnosti se skladno s točko 4.2.2 kalibrira najmanj vsake 3 mesece oziroma vsakokrat, ko je bilo izvedeno popravilo ali sprememba sistema, ki bi utegnila vplivati na kalibracijo.
PRILOGA IV
TEHNIČNE ZNAČILNOSTI REFERENČNEGA GORIVA, PREDPISANEGA ZA HOMOLOGACIJSKE PRESKUSE IN ZA PREVERJANJE SKLADNOSTI PROIZVODNJE
Dizelsko gorivo (1)
|
Parameter |
Enota |
Mejne vrednosti (2) |
Preskusna metoda |
Objava |
|
|
najnižja |
najvišja |
||||
|
cetansko število (3) |
|
52,0 |
54,0 |
EN-ISO 5165 |
1998 (4) |
|
gostota pri 15 °C |
kg/m3 |
833 |
837 |
EN-ISO 3675 |
1995 |
|
destilacija: |
|
|
|
|
|
|
— 50 % |
°C |
245 |
— |
EN-ISO 3405 |
1998 |
|
— 95 % |
°C |
345 |
350 |
EN-ISO 3405 |
1998 |
|
— vrelišče |
°C |
— |
370 |
EN-ISO 3405 |
1998 |
|
plamenišče |
°C |
55 |
— |
EN 27719 |
1993 |
|
sposobnost filtra CFPP (Cold Filter Plugging Point) |
°C |
— |
- 5 |
EN 116 |
1981 |
|
viskoznost pri 40 °C |
mm2/s |
2,5 |
3,5 |
EN-ISO 3104 |
1996 |
|
policiklični aromatični ogljikovodiki |
% m/m |
3,0 |
6,0 |
IP 391 (7) |
1995 |
|
vsebnost žvepla (5) |
mg/kg |
— |
300 |
pr. EN-ISO/DIS 14596 |
1998 (4) |
|
korozija bakra |
|
— |
1 |
EN-ISO 2160 |
1995 |
|
ostanki ogljika po Conradsonu (10 % DR) |
% m/m |
— |
0,2 |
EN-ISO 10370 |
|
|
vsebnost pepela |
% m/m |
— |
0,01 |
EN-ISO 6245 |
1995 |
|
vsebnost vode |
% m/m |
— |
0,05 |
EN-ISO 12937 |
1995 |
|
nevtralizacijsko število (močna kislina) |
mg KOH/g |
— |
0,02 |
ASTM D 974-95 |
1998 (4) |
|
stabilnost oksidacije (6) |
mg/ml |
— |
0,025 |
EN-ISO 12205 |
1996 |
|
% m/m |
— |
— |
EN 12916 |
[2000] (4) |
|
Etanol za dizelske motorje (8)
|
Parameter |
Enota |
Mejne vrednosti (9) |
Preskusna metoda (10) |
|
|
najnižja |
najvišja |
|||
|
alkohol, masa |
% m/m |
92,4 |
— |
ASTM D 5501 |
|
drugi alkoholi v skupnem alkoholu poleg etanola, masa |
% m/m |
— |
2 |
ADTM D 5501 |
|
gostota pri 15 °C |
kg/m3 |
795 |
815 |
ASTM D 4052 |
|
vsebnost pepela |
% m/m |
|
0,001 |
ISO 6245 |
|
plamenišče |
°C |
10 |
|
ISO 2719 |
|
kislost, izračunana kot ocetna kislina |
% m/m |
— |
0,0025 |
ISO 1388-2 |
|
nevtralizacijsko število (močna kislina) |
KOH mg/l |
— |
1 |
|
|
barva |
skladno z barvno lestvico |
— |
10 |
ASTM D 1209 |
|
ostanek po sušenju pri 100 °C |
mg/kg |
|
15 |
ISO 759 |
|
vsebnost vode |
% m/m |
|
6,5 |
ISO 760 |
|
aldehidi, izračunani kot ocetna kislina |
% m/m |
|
0,0025 |
ISO 1388-4 |
|
vsebnost žvepla |
mg/kg |
— |
10 |
ASTM D 5453 |
|
estri, izračunani kot etilacetat |
% m/m |
— |
0,1 |
ASSTM D 1617 |
2. ZEMELJSKI PLIN (NG)
Na evropskem trgu sta na voljo dve vrsti goriv:
|
— |
goriva H, med katera sodita skrajni referenčni gorivi GR in G23; |
|
— |
goriva L, med katera sodita skrajni referenčni gorivi G23 in G25. |
Značilnosti referenčnih goriv GR, G23 in G25 so povzete v spodnji tabeli:
Referenčno gorivo GR
|
Značilnosti |
Enote |
Osnova |
Mejne vrednosti |
Preskusna metoda |
|
|
najnižja |
najvišja |
||||
|
Sestava: |
|
|
|
|
|
|
metan |
|
87 |
84 |
89 |
|
|
etan |
|
13 |
11 |
15 |
|
|
razlika (11) |
%-mol |
— |
— |
1 |
ISO 6974 |
|
vsebnost žvepla |
mg/m3 (12) |
— |
— |
10 |
ISO 6326-5 |
Referenčno gorivo G23
|
Značilnosti |
Enote |
Osnova |
Mejne vrednosti |
Preskusna metoda |
|
|
najnižja |
najvišja |
||||
|
Sestava: |
|
|
|
|
|
|
metan |
|
92,5 |
91,5 |
93,5 |
|
|
razlika (13) |
%-mol |
— |
— |
1 |
ISO 6974 |
|
N2 |
|
7,5 |
6,5 |
8,5 |
|
|
vsebnost žvepla |
mg/m3 (14) |
— |
— |
10 |
ISO 6326-5 |
Referenčno gorivo G25
|
Značilnosti |
Enote |
Osnova |
Mejne vrednosti |
Preskusna metoda |
|
|
najnižja |
najvišja |
||||
|
Sestava: |
|
|
|
|
|
|
metan |
|
86 |
84 |
88 |
|
|
razlika (15) |
%-mol |
— |
— |
1 |
ISO 6974 |
|
N2 |
|
14 |
12 |
16 |
|
|
vsebnost žvepla |
mg/m3 (16) |
— |
— |
10 |
ISO 6326-5 |
3. UTEKOČINJENI NAFTNI PLIN (LPG)
|
Parameter |
Enota |
Mejne vrednosti goriva A |
Mejne vrednosti goriva B |
Preskusna metoda |
||
|
najnižja |
najvišja |
najnižja |
najvišja |
|||
|
oktansko število po motorni metodi |
|
92,5 (17) |
|
92,5 |
|
EN 589 Priloga B |
|
Sestava: |
|
|
|
|
|
|
|
vsebnost C3 |
% vol |
48 |
52 |
83 |
87 |
|
|
vsebnost C4 |
% vol |
48 |
52 |
13 |
17 |
ISO 7941 |
|
nenasičeni ogljikovodiki |
% vol |
|
12 |
|
14 |
|
|
ostanki uparjanja |
mg/kg |
|
50 |
|
50 |
NFM 41015 |
|
skupna vsebnost žvepla |
ppm teže (17) |
|
50 |
|
50 |
EN 24260 |
|
vodikov sulfid |
— |
nič |
nič |
ISO 8819 |
||
|
korozija bakrenega traku |
merilni doseg |
razred 1 |
razred 1 |
ISO 6251 (18) |
||
|
voda pri 0 °C |
|
prosto |
prosto |
vizualna kontrola |
||
(1) Če je treba izračunati toplotno učinkovitost motorja ali vozila, se lahko kalorična vrednost izračuna iz naslednjih podatkov:
Specifična energija (kalorična vrednost) (neto) v MJ/kg =(46,423 - 8,792d2 + 3,170d) (1 - (x + y + s)) + 9,420s - 2,499x
kjer je:
d = gostota pri 15 °C
x = masni delež vode (% deljeno s 100)
y = masni delež pepela (% deljeno s 100)
s = masni delež žvepla (% deljeno s 100).
(2) Vrednosti, navedene v specifikaciji, so „prave vrednosti“. Pri ugotavljanju njihovih mejnih vrednosti so bile uporabljene določbe standarda ISO 4259, Naftni izdelki – Določanje in uporaba natančnih podatkov v zvezi s preskusnimi metodami, pri določanju najnižje vrednosti pa je bila upoštevana najmanjša razlika 2R nad nič; pri določanju najvišje in najnižje vrednosti je najmanjša razlika 4R (R = obnovljivost). Ne glede na ta ukrep, ki je potreben iz statističnih razlogov, bi moral imeti proizvajalec goriva za cilj ničelno vrednost, če je najvišja vrednost 2R, in povprečno vrednost pri najvišji in najnižji mejni vrednosti. Če je treba razjasniti vprašanje, ali gorivo izpolnjuje zahteve po specifikaciji, se uporabijo določbe standarda ISO 4259.
(3) Območje cetanskih števil ni v skladu z zahtevo, da je najmanjše območje 4R. Vendar pa se pri morebitnem sporu med dobaviteljem in uporabnikom goriva pri reševanju spora lahko uporabijo določbe standarda ISO 4259, pod pogojem, da se namesto ene same meritve raje izvede dovolj ponovnih meritev, da se doseže predpisana natančnost.
(4) Mesec objave bo dodan pravočasno.
(5) Sporoči se dejanska vsebnost žvepla v gorivu, uporabljenem za preskus. Poleg tega mora imeti referenčno gorivo, ki se uporabi za homologacijo vozila oziroma motorja glede na mejne vrednosti iz vrstice B tabele v točki 6.2.1 Priloge I k tej direktivi, največjo vsebnost žvepla 50 ppm. Komisija bo, takoj ko bo mogoče, pripravila spremembo te priloge, ki bo izražala tržno povprečje za vsebnost žvepla v gorivu za gorivo, opredeljeno v Prilogi IV k Direktivi 98/70/ES.
(6) Čeprav je stabilnost oksidacije nadzorovana, je verjetno, da bo čas skladiščenja omejen. V zvezi s pogoji skladiščenja in življenjsko dobo se je treba posvetovati z dobaviteljem.
(7) V razvoju je nova in boljša metoda za policiklične aromatične ogljikovodike
(8) Etanolskemu gorivu se lahko dodajo dodatki za višji cetan po specifikaciji proizvajalca motorja. Največja dopustna količina je 10 % m/m.
(9) Vrednosti, navedene v specifikaciji, so „prave vrednosti“. Pri ugotavljanju njihovih mejnih vrednosti so bile uporabljene določbe standarda ISO 4259, „Naftni izdelki – Določanje in uporaba natančnih podatkov v zvezi s preskusnimi metodami“, pri določanju najnižje vrednosti pa je bila upoštevana najmanjša razlika 2R nad nič; pri določanju najvišje in najnižje vrednosti je najmanjša razlika 4R (R = obnovljivost). Ne glede na ta ukrep, ki je potreben iz statističnih razlogov, bi moral imeti proizvajalec goriva za cilj ničelno vrednost, če je najvišja vrednost 2R, in povprečno vrednost pri najvišji in najnižji mejni vrednosti. Če je treba razjasniti vprašanje, ali gorivo izpolnjuje zahteve po specifikaciji, se uporabijo določbe standarda ISO 4259.
(10) Enakovredne metode ISO bodo sprejete, ko bodo izdane za vse zgoraj navedene značilnosti.
(11) Inertni plini +C2+.
(12) Vrednost se določi pri standardnih pogojih (293,2 K (20 °C) in 101,3 kPa).
(13) Inertni plini (ki se razlikujejo od N2) +C2+ +C2+.
(14) Vrednost se določi pri standardnih pogojih (293,2 K (20 °C) in 101,3 kPa).
(15) Inertni plini (ki se razlikujejo od N2) +C2+ +C2+.
(16) Vrednost se določi pri standardnih pogojih (293,2 K (20 °C) in 101,3 kPa).
(17) Vrednost se določi pri standardnih pogojih 293,2 K (20 °C) in 101,3 kPa.
(18) S to metodo ni mogoče natančno določiti prisotnosti korozivnih materialov, če vzorec vsebuje antikorozijska sredstva ali druge kemikalije, ki zmanjšujejo korozivnost vzorca na bakreni trak. Zato je dodajanje takih spojin z edinim namenom vplivanja na preskusno metodo prepovedano.
PRILOGA V
SISTEMI ZA ANALIZO IN VZORČENJE
1. DOLOČANJE PLINASTIH EMISIJ
1.1 Uvod
V točki 1.2 ter na slikah 7 in 8 so podani podrobni opisi priporočenih sistemov za vzorčenje in analizo. Ker je mogoče doseči enake rezultate z različnimi konfiguracijami, se ne zahteva dosledna skladnost s slikama 7 in 8. Za pridobivanje dodatnih informacij in usklajevanje funkcij sestavnih sistemov se lahko uporabijo dodatni sestavni deli, kot so merilni instrumenti, ventili, elektromagneti, črpalke in stikala. Sestavni deli, ki niso potrebni za vzdrževanje točnosti nekaterih sistemov, se lahko izločijo, če njihova izločitev temelji na dobri inženirski presoji.
1.2 Opis analiznega sistema
Analizni sistem za ugotavljanje emisij v nerazredčenih (slika 7, samo ESC) oziroma razredčenih (slika 8, ETC in ESC) izpušnih plinih je opisan na podlagi uporabe:
|
— |
analizatorja HFID za merjenje ogljikovodikov, |
|
— |
analizatorjev NDIR za merjenje ogljikovega monoksida in ogljikovega dioksida, |
|
— |
HCLD ali enakovrednega analizatorja za merjenje dušikovih oksidov. |
Za vse sestavine se lahko vzame vzorec z eno sondo za vzorčenje ali z dvema sondama za vzorčenje, ki sta nameščeni blizu skupaj in notranje razcepljeni na različne analizatorje. Paziti je treba, da na nobeni točki analiznega sistema ne pride do kondenzacije sestavin izpuha (vključno z vodo in žveplovo kislino).
1.2.1 Opisi k slikam 7 in 8
EP – izpušna cev
SP1 – sonda za vzorčenje izpušnih plinov (samo slika 7)
Priporoča se statična sonda iz nerjavečega jekla z več luknjami, ki je na koncu zaprta. Notranji premer ne sme biti večji od notranjega premera cevi za prenos vzorcev. Debelina sten sonde ne sme biti večja od 1 mm. V sondi morajo biti najmanj 3 luknje v 3 različnih radialnih ravninah, ki so take velikosti, da vzorčijo približno enak pretok. Sonda naj sega najmanj 80 % prečno v izpušno cev. Uporabi se lahko ena ali dve sondi.
SP2 – sonda za vzorčenje razredčenih izpušnih plinov HC (samo slika 8)
Sonda mora:
|
— |
tvoriti prvih 254 mm do 762 mm ogrevane cevi za prenos vzorcev HSL1, |
|
— |
imeti notranji premer najmanj 5 mm, |
|
— |
biti nameščena v tunelu za redčenje DT (glej točko 2.3, slika 20) na točki, kjer je zrak za redčenje dobro premešan z izpušnimi plini (tj. približno 10 premerov tunela v smeri toka od točke, kjer izpušni plini vstopajo v tunel za redčenje), |
|
— |
biti dovolj (radialno) oddaljena od drugih sond in od stene tunela, da nanjo ne morejo vplivati nikakršni valovi ali vrtinci, |
|
— |
biti ogrevana, tako da se temperatura plinskega toka na izstopu iz sonde poveča na 463 K ± 10 K (190 °C ± 10 °C). |
SP3 – sonda za vzorčenje razredčenih izpušnih plinov CO, CO2, NOx (samo slika 8)
Sonda mora:
|
— |
biti v isti ravnini kot SP 2, |
|
— |
biti dovolj (radialno) oddaljena od drugih sond in stene tunela, da nanjo ne morejo vplivati nikakršni valovi ali vrtinci, |
|
— |
biti po vsej dolžini izolirana in ogrevana najmanj na temperaturo 328 K (55 °C), da ne pride do kondenzacije vode. |
HSL1 – ogrevana cev za prenos vzorcev
Cev za prenos vzorcev se uporablja za prenos vzorca plina od ene same sonde do razcepa(-ov) in HC analizatorja.
Cev za prenos vzorcev mora:
|
— |
imeti notranji premer najmanj 5 mm in največ 13,5 mm, |
|
— |
biti iz nerjavečega jekla ali iz PTFE (politetrafluoretilena), |
|
— |
vzdrževati temperaturo sten 463 K ±10 K (190 °C ±10 °C), izmerjeno na vsakem, ločeno krmiljenem ogrevanem odseku, če je temperatura izpušnih plinov na sondi za vzorčenje enaka ali manjša od 463 K (190 °C), |
|
— |
vzdrževati temperaturo sten večjo od 453 K (180 °C), če je temperatura izpušnih plinov na sondi za vzorčenje nad 463 K (190 °C), |
|
— |
vzdrževati temperaturo plinov 463 K ± 10 K (190 °C ± 10 °C) tik pred ogrevanim filtrom F2 in HFID. |
HSL2 – ogrevana cev za prenos vzorcev NOx
Cev za prenos vzorcev mora:
|
— |
vzdrževati temperaturo sten od 328 K do 473 K (od 55 °C do 200 °C) do pretvornika C, če se uporabi hladilna kopel B, ter do analizatorja, če se hladilna kopel B ne uporablja, |
|
— |
biti iz nerjavečega jekla ali iz PTFE (politetrafluoretilena). |
SL – cev za prenos vzorcev CO in CO2
Cev mora biti iz PTFE (politetrafluoretilena) ali iz nerjavečega jekla. Lahko je ogrevana ali neogrevana.
BK – vreča za vzorce ozadja (po izbiri; samo slika 8)
Za vzorčenje koncentracij ozadja.
BG – vreča za vzorce (po izbiri; slika 8, samo CO in CO2)
Za vzorčenje koncentracij vzorcev
F1 – ogrevani predfilter (po izbiri)
Temperatura naj bo enaka kot pri HSL1.
F2 – ogrevani filter
Filter izloča vse trdne delce iz vzorca plinov pred analizatorjem. Temperatura naj bo enaka kot pri HSL1. Filter se zamenja po potrebi.
P – ogrevana črpalka za vzorčenje
Črpalka se ogreje na temperaturo HSL1.
HC
Ogrevan plamensko-ionizacijski detektor (HFID) za merjenje ogljikovodikov. Temperatura se vzdržuje v območju od 453 K do 473 K (180 °C do 200 °C).
CO, CO2
Analizatorji za merjenje ogljikovega monoksida in ogljikovega dioksida po nedisperzni infrardeči spektroskopski metodi (NDIR) (po izbiri za določanje razmerja redčenja pri merjenju PT).
NO
Analizator CLD ali HCLD za merjenje dušikovih oksidov. Če se uporabi HCLD, se ohranja v temperaturnem območju od 328 K do 473 K (od 55 °C do 200 °C).
C – pretvornik
Pred analizo v CLD ali HCLD se za katalitično redukcijo NO2 v NO uporabi pretvornik.
B – hladilna kopel (po izbiri)
Za hlajenje in kondenziranje vode iz vzorca izpušnih plinov. Temperatura kopeli se z ledom ali s hlajenjem vzdržuje med 273 K in 277 K (0 °C do 4 °C). Kopel ni obvezna, če analizator nima motenj zaradi vodne pare, kakor je opredeljeno v točkah 1.9.1 in 1.9.2 Dodatka 5 k Prilogi III. Če se voda odstranjuje s kondenzacijo, se spremlja temperatura ali rosišče vzorčnega plina bodisi v lovilcu vode bodisi v smeri toka. Temperatura oziroma rosišče vzorčnega plina ne sme preseči 280 K (7 °C). Uporaba kemičnih sušilnih sredstev za odstranjevanje vode iz vzorca ni dovoljena.
T1, T2, T3 – temperaturni senzor
Za spremljanje temperature plinskega toka.
T4 – temperaturni senzor
Za spremljanje temperature pretvornika NO2-NO.
T5 – temperaturni senzor
Za spremljanje temperature hladilne kopeli.
G1, G2, G3 – manometer
Za merjenje tlaka v ceveh za prenos vzorcev.
R1, R2 – regulator tlaka
Za krmiljenje tlaka zraka oziroma goriva v HFID.
R3, R4, R5 – regulator tlaka
Za krmiljenje tlaka v ceveh za prenos vzorcev ter pretoka do analizatorjev.
FL1, FL2, FL3 – merilnik pretoka
Za spremljanje pretoka vzorca skozi obvodno cev.
FL4 do FL6 – merilnik pretoka (po izbiri)
Za spremljanje stopnje pretoka skozi analizatorje.
V1 do V5 – preklopni ventil
Ustrezni ventili za preklapljanje med pretoki vzorca, kalibrirnega plina ali ničelnega plina v analizatorje.
V6, V7 – elektromagnetni ventil
Za obvod pretvornika NO2-NO.
V8 – igelni ventil
Za uravnovešanje toka skozi pretvornik NO2-NO C in obvod.
V9, V10 – igelni ventil
Za reguliranje tokov v analizatorje.
V11, V12 – izpustna pipa (po izbiri)
Za odvajanje kondenzata iz kopeli B.
1.3 Analiza ne-metanskih ogljikovodikov (NMHC) (samo motorji na zemeljski plin)
1.3.1 Metoda s plinskim kromatografom (GC, slika 9)
Pri uporabi metode GC se vzorec z majhno izmerjeno prostornino vbrizga v analizno kolono, skozi katero ga nosi inerten nosilni plin. Na koloni se različne sestavine medsebojno ločijo glede na vrelišče, tako da iz nje uhajajo ob različnih časih. Nato gredo skozi detektor, ki odda električni signal, odvisen od njihove koncentracije. Ker taka analizna tehnika ni zvezna, se lahko uporablja samo v povezavi z metodo vzorčenja v vreče iz točke 3.4.2 Dodatka 4 k Prilogi III.
Za NMHC se uporabi avtomatiziran plinski kromatograf (GC) s plamensko-ionizacijskim detektorjem (FID). Izpušni plini se vzorčijo v vrečo za vzorce, iz katere se odvzame del in vbrizga v GC. V Porapakovi koloni se vzorec loči na dva dela (CH4/zrak/CO in NMHC/CO2/H2O). Kolona z molekulnim sitom loči CH4 od zraka in CO, preden gre v FID, kjer se izmeri njegova koncentracija. Celotni cikel, od vbrizga enega vzorca do vbrizga naslednjega, se lahko izvede v 30 s. NMHC se določi tako, da se koncentracija CH4 odšteje od skupne koncentracije CH (glej točko 4.3.1 Dodatka 2 k Prilogi III).
Slika 9 prikazuje tipičen plinski kromatograf (GC), sestavljen za rutinsko določanje CH4. Na podlagi dobre inženirske presoje se lahko uporabljajo tudi druge metode GC.
Opisi k sliki 9
PC – Porapakova kolona
Uporabi se Porapak N, 180/300 μm (zanka 50/80), dolžina 610 mm × notranji premer 2,16 mm, ki se pred prvo uporabo najmanj 12 ur kondicionira z nosilnim plinom pri 423 K (150 °C).
MSC – kolona z molekulnim sitom
Uporabi se tip 13X, 250/350 μm (zanka 45/60), dolžina 1220 mm × notranji premer 2,16 mm, ki se pred prvo uporabo najmanj 12 ur kondicionira z nosilnim plinom pri 423 K (150 °C).
OV – peč
Za vzdrževanje kolon in ventilov pri enakomerni temperaturi, potrebni za delovanje analizatorja, in za kondicioniranje kolon pri 423 K (150 °C).
SLP – zanka vzorca
Cev iz nerjavečega stekla z zadostno dolžino za približno 1 cm3 prostornine.
P – črpalka
Za dovajanje vzorca v plinski kromatograf.
D – sušilnik
Uporabi se sušilnik z molekulnim sitom za odstranjevanje vode in drugih onesnaževal, ki bi lahko bila prisotna v nosilnem plinu.
HC
Plamensko-ionizacijski detektor (FID) za merjenje koncentracije metana.
V1 – ventil za vbrizgavanje vzorca
Za vbrizgavanje vzorca, odvzetega iz vreče za vzorce prek cevi za prenos vzorca (SL) na sliki 8. Imeti mora majhno mrtvo prostornino, biti neprepusten za plin in tak, da ga je mogoče ogreti na 423 K (150 °C).
V3 – preklopni ventil
Za izbiro kalibrirnega plina, vzorca ali zapiranje.
V2, V4, V5, V6, V7, V8 – igelni ventil
Za nastavitev pretokov v sistemu.
R1, R2, R3 – regulator tlaka
Za krmiljenje pretoka goriva (= nosilnega plina), vzorca oziroma zraka.
FC – pretočna kapilara
Za krmiljenje stopnje zračnega pretoka v FID.
G1, G2, G3 – manometer
za krmiljenje pretoka goriva (= nosilnega plina), vzorca oziroma zraka.
F1, F2, F3, F4, F5 – filter
Filtri iz sintrirane kovine za preprečevanje vstopa peska v črpalko ali merilni instrument.
FL1
Za merjenje stopnje pretoka obvoda vzorca.
1.3.2 Metoda z izločevalnikom ne-metanov (NMC, slika 10)
Izločevalnik oksidira vse ogljikovodike razen CH4 v CO2 in H2O, tako da FID ob prehodu vzorca skozi NMC zazna samo CH4. Če se uporabi vzorčenje v vreče, se na cev za prenos vzorca (SL) namesti sistem za preusmeritev toka (glej točko 1.2, slika 8), s katerim lahko teče tok ali skozi ali okrog izločevalnika, skladno z zgornjim delom slike 10. Pri merjenju NMHC se na FID opazujeta in zabeležita obe vrednosti (HC in CH4). Če se uporabi integracijska metoda, se v HSL1 namesti NMC kot dodatni FID vzporedno z rednim detektorjem FID (glej točko 1.2, slika 8), skladno s spodnjim delom slike 10. Pri merjenju NMHC se na obeh plamensko-ionizacijskih detektorjih (FID) opazujeta in zabeležita obe vrednosti (HC in CH4).
Izločevalnik se pred preskusom pri 600 K (327 °C) ali več okarakterizira glede na njegov katalitični učinek na CH4 in C2H6 pri vrednostih H2O, ki so reprezentančne za razmere izpušnega toka. Znana morata biti rosišče in raven O2 vzorčenega izpušnega toka. Treba je zabeležiti relativni odziv FID na CH4 (glej točko 1.8.2 Dodatka 5 k Prilogi III).
Opisi k sliki 10
NMC – izločevalnik ne-metanov
Za oksidacijo vseh ogljikovodikov razen metana.
HC
Ogrevan plamensko-ionizacijski detektor (HFID) za merjenje koncentracijeogljikovodikov in CH4. Temperatura se vzdržuje v območju od 453 K do 473 K (180 °C do 200 °C).
V1 – preklopni ventil
Za izbiranje vzorca, ničelnega plina ali kalibrirnega plina. V1 je identičen z V2 na sliki 8.
V2, V3 – elektromagnetni ventil
Za obvod NMC.
V4 – igelni ventil
Za uravnovešanje toka skozi NMC in obvod.
R1 – regulator tlaka
Za krmiljenje tlaka v cevi za vzorčenje ter pretoka do HFID. R1 je identičen z R3 na sliki 8.
FL1 – merilnik pretoka
Za merjenje stopnje pretoka obvoda vzorca. FL1 je identičen s FL1 na sliki 8.
2. REDČENJE IZPUŠNIH PLINOV IN DOLOČANJE DELCEV
2.1 Uvod
V točkah 2.2, 2.3 in 2.4 ter na slikah 11 do 22 so podani podrobni opisi priporočenih sistemov za redčenje in vzorčenje. Ker je mogoče doseči enakovredne rezultate z različnimi konfiguracijami, se ne zahteva dosledna skladnost s temi slikami. Za pridobivanje dodatnih informacij in usklajevanje funkcij sestavnih sistemov se lahko uporabijo dodatni sestavni deli, kot so merilni instrumenti, ventili, elektromagneti, črpalke in stikala. Sestavni deli, ki niso potrebni za vzdrževanje točnosti nekaterih sistemov, se lahko izločijo, če njihova izločitev temelji na dobri inženirski presoji.
2.2 Sistem redčenja z delnim tokom
Na slikah 11 do 19 je opisan sistem redčenja, ki temelji na redčenju dela izpušnega toka. Razcepitev izpušnega toka in proces redčenja, ki sledi, se lahko izvedeta z različnimi tipi sistemov redčenja. Za zbiranje delcev, ki sledi, se skozi sistem za vzorčenje delcev pošljejo celotni razredčeni izpušni plini ali pa samo del razredčenih izpušnih plinov (točka 2.4, slika 21). Prvo metodo imenujemo celotno vzorčenje, drugo pa delno vzorčenje.
Izračun razmerja redčenja je odvisen od tipa uporabljenega sistema. Priporočajo se naslednji tipi:
Izokinetični sistemi (sliki 11, 12)
Pri teh sistemih se tok v cev za prenos vzorca glede hitrosti in/ali tlaka plinov ujema s tokom celotnega izpuha, kar zahteva nemoten in enoten tok izpušnih plinov pri sondi za vzorčenje. To se običajno doseže z uporabo resonatorja in ravnega dela cevi v smeri proti toku od točke odvzema vzorca. Nato se na podlagi lahko izmerljivih vrednosti, kot je npr. premer cevi, izračuna razcepitveno razmerje. Omeniti je treba, da se izokineza uporablja samo za ujemanje pogojev pretoka in ne za ujemanje velikosti razdelitve. Slednje navadno ni potrebno, saj so delci dovolj majhni, da lahko sledijo tokovnicam izpušnih plinov.
Sistemi s krmiljenim pretokom z merjenjem koncentracije (slike 13–17)
Pri teh sistemih se vzorec od toka celotnega izpuha odvzame z nastavitvijo pretoka zraka za redčenje in skupnega pretoka izpušnih plinov. Razmerje redčenja se določi iz koncentracije sledilnih plinov kot npr. CO2 ali NOx, ki se naravno pojavljajo v izpuhu motorja. Izmeri se koncentracija v razredčenih izpušnih plinih in v zraku za redčenje, medtem ko se lahko koncentracija nerazredčenih izpušnih plinov izmeri bodisi neposredno bodisi določi na podlagi pretoka goriva in enačbe za ravnotežje ogljika, če je sestava goriva znana. Sistemi se lahko krmilijo z izračunanim razmerjem redčenja (sliki 13, 14) ali s tokom v cev za prenos vzorca (slike 12, 13, 14).
Sistemi s krmiljenim pretokom z merjenjem pretoka (sliki 18, 19)
Pri teh sistemih se vzorec od toka celotnega izpuha odvzame z nastavitvijo pretoka zraka za redčenje in skupnega pretoka izpušnih plinov. Razmerje redčenja se določi iz razlike med obema stopnjama pretoka. Predpisana je točna kalibracija merilnikov pretoka v odvisnosti drug od drugega, saj lahko relativna velikost obeh stopenj pretoka pripelje do večjih pogreškov pri višjih razmerjih redčenja (15 in več). Pretok se krmili zelo enostavno z ohranjanjem konstantne stopnje pretoka razredčenih izpušnih plinov in po potrebi s spreminjanjem stopnje pretoka zraka za redčenje.
Pri uporabi sistemov redčenja z delnim tokom moramo paziti, da se izognemo možnim problemom izgube delcev v cevi za prenos vzorca z zagotovitvijo, da se iz izpuha motorja odvzame reprezentančni vzorec in da je določeno razmerje delitve. Opisani sistemi ta kritična področja upoštevajo.
Izokinetična sonda za vzorčenje ISP pošilja nerazredčene izpušne pline iz izpušne cevi EP po cevi za prenos vzorca TT v tunel za redčenje DT. Tipalo diferenčnega tlaka DPT meri razliko tlakov izpušnih plinov med izpušno cevjo in vstopom v sondo. Ta signal se prenaša v krmilnik pretoka FC1, ki krmili sesalno puhalo SB, da na konici sonde vzdržuje diferenčni tlak nič. V teh razmerah sta hitrosti izpušnih plinov v EP in ISP identični in pretok skozi ISP in TT je konstanten (razcepljen) del pretoka izpušnih plinov. Razmerje delitve se določi iz prerezov EP in ISP. Stopnja pretoka zraka za redčenje se meri z napravo za merjenje pretoka FM1. Razmerje redčenja se določi iz stopnje pretoka zraka za redčenje in razmerja delitve.
Izokinetična sonda za vzorčenje ISP pošilja nerazredčene izpušne pline iz izpušne cevi EP po cevi za prenos vzorca TT v tunel za redčenje DT. Tipalo diferenčnega tlaka DPT meri razliko tlakov izpušnih plinov med izpušno cevjo in vstopom v sondo. Ta signal se prenaša v krmilnik pretoka FC1, ki krmili talčno puhalo PB, da na konici sonde vzdržuje diferenčni tlak nič. To se izvede z odvzemom majhnega dela zraka za redčenje, katerega stopnja pretoka je že bila izmerjena z napravo za merjenje pretoka FM1, in s polnjenjem tega dela s pnevmatsko zaslonko v TT. V teh razmerah sta hitrosti izpušnih plinov v EP in ISP identični in pretok skozi ISP in TT je konstanten (razcepljen) del pretoka izpušnih plinov. Razmerje delitve se določi iz prerezov EP in ISP. Sesalno puhalo SB sesa zrak za redčenje skozi DT, FM1 pa meri stopnjo pretoka zraka za redčenje na vstopu v DT. Razmerje redčenja se določi iz stopnje pretoka zraka za redčenje in razmerja delitve.
Nerazredčeni izpušni plini se iz izpušne cevi EP skozi sondo za vzorčenje SP in cev za prenos vzorca TT prenašajo v tunel za redčenje DT. Z analizatorjem(-ji) EGA se izmeri koncentracija sledilnega plina (CO2 ali NOx) v nerazredčenih in razredčenih izpušnih plinih ter v zraku za redčenje. Ti signali se prenašajo v krmilnik pretoka FC2, ki krmili tlačno puhalo PB ali sesalno puhalo SB, da vzdržuje želeno razmerje delitve in razmerje redčenja v DT. Razmerje redčenja se izračuna iz koncentracije sledilnega plina v nerazredčenih izpušnih plinih, v razredčenih izpušnih plinih in v zraku za redčenje.
Nerazredčeni izpušni plini se iz izpušne cevi EP skozi sondo za vzorčenje SP in cev za prenos vzorca TT prenašajo v tunel za redčenje DT. Z analizatorjem(-ji) EGA se izmeri koncentracija CO2 v razredčenih izpušnih plinih in v zraku za redčenje. Signali CO2 in pretoka goriva GFUEL se prenašajo bodisi v krmilnik pretoka FC2 bodisi v krmilnik pretoka FC3 sistema za vzorčenje delcev (glej sliko 21). FC2 krmili tlačno puhalo PB, FC3 pa črpalko za vzorčenje P (glej sliko 21), s čimer naravnavata tokove v sistem in iz njega tako, da se v DT ohranja želeno razmerje delitve in razmerje redčenja izpušnih plinov. Razmerje redčenja se izračuna iz koncentracije CO2 in GFUEL z domnevnim ravnotežjem ogljika.
Nerazredčeni izpušni plini se iz izpušne cevi EP skozi sondo za vzorčenje SP in cev za prenos vzorca TT zaradi negativnega tlaka, ki ga v DT ustvarja venturijeva cev, prenašajo v tunel za redčenje DT. Stopnja pretoka plinov skozi TT je odvisna od izmenjave impulzov na območju venturijeve cevi, zato nanjo vpliva absolutna temperatura plinov na izstopu iz TT. Posledica tega je, da razcepitev izpušnih plinov za dano stopnjo pretoka v tunelu ni konstantna in je razmerje redčenja pri manjši obremenitvi nekoliko nižje kot pri večji obremenitvi. Z analizatorjem(-ji) izpušnih plinov EGA se izmeri koncentracija sledilnih plinov (CO2 ali NOx) v nerazredčenih izpušnih plinih, v razredčenih izpušnih plinih ter v zraku za redčenje, iz izmerjenih vrednosti pa se izračuna razmerje redčenja.
Nerazredčeni izpušni plini se iz izpušne cevi EP skozi sondo za vzorčenje SP in cev za prenos vzorca TT z delilnikom toka, ki vsebuje vrsto zaslonk in venturijevih cevi, prenašajo v tunel za redčenje DT. Prva (FD1) se nahaja v EP, druga (FD2) pa v TT. Poleg tega sta potrebna dva ventila za krmiljenje tlaka (PCV1 in PCV2), ki s krmiljenjem protitlaka v EP in tlaka v DT vzdržujeta konstantno cepljenje izpušnih plinov. PCV1 se nahaja v smeri toka od SP v EP, PCV2 pa med tlačnim puhalom PB in DT. Z analizatorjem(-ji) izpušnih plinov EGA se izmeri koncentracija sledilnih plinov (CO2 ali NOx) v nerazredčenih izpušnih plinih, v razredčenih izpušnih plinih ter v zraku za redčenje. Potrebna je za preverjanje razcepitve izpušnih plinov in se lahko uporabi za naravnavanje PCV1 in PCV2 za natančno krmiljenje razcepitve. Razmerje redčenja se izračuna iz koncentracije sledilnih plinov.
Nerazredčeni izpušni plini se iz izpušne cevi EP prenašajo v tunel za redčenje DT skozi cev za prenos vzorca TT z delilnikom toka FD3, ki ga sestavlja več cevi enake velikosti (enak premer, dolžina in krivinski polmer), nameščenih v EP. Izpušni plini se skozi eno od teh cevi privedejo v DT, skozi druge cevi pa se izpušni plini prenašajo skozi dušilno komoro DC. Tako je razcepitev izpušnih plinov določena s skupnim številom cevi. Stalno krmiljenje cepitve zahteva diferenčni tlak nič med DC in izstopom iz TT, ki se izmeri s tipalom diferenčnega tlaka DPT. Diferenčni tlak nič se doseže tako, da se v DT pri izstopu iz TT vbrizga svež zrak. Z analizatorjem(-ji) izpušnih plinov EGA se izmeri koncentracija sledilnih plinov (CO2 ali NOx) v nerazredčenih izpušnih plinih, v razredčenih izpušnih plinih ter v zraku za redčenje. Potrebna je za preverjanje razcepitve izpušnih plinov in se lahko uporabi za krmiljenje stopnje pretoka vbrizganega zraka za natančno krmiljenje razcepitve. Razmerje redčenja se izračuna iz koncentracije sledilnih plinov.
Nerazredčeni izpušni plini se iz izpušne cevi EP skozi sondo za vzorčenje SP in cev za prenos vzorca TT prenašajo v tunel za redčenje DT. Skupni pretok skozi tunel se naravna s krmilnikom pretoka FC3 in s črpalko za vzorčenje P sistema za vzorčenje delcev (glej sliko 18). Pretok zraka za redčenje se krmili s krmilnikom pretoka FC2, ki lahko kot ukazne signale za želeno razcepitev izpušnih plinov uporablja GEXHW, GAIRW ali GFUEL (Gizpuh, Gzrak ali Ggorivo). Pretok vzorca v DT je razlika med skupnim pretokom in pretokom zraka za redčenje. Stopnja pretoka zraka za redčenje se meri z napravo za merjenje pretoka FM1, stopnja skupnega pretoka pa z napravo za merjenje pretoka FM3 sistema za vzorčenje delcev (glej sliko 21). Razmerje redčenja se izračuna iz teh dveh stopenj pretoka.
Nerazredčeni izpušni plini se iz izpušne cevi EP skozi sondo za vzorčenje SP in cev za prenos vzorca TT prenašajo v tunel za redčenje DT. Razcepitev izpušnih plinov in pretok v DT se krmilita s krmilnikom pretoka FC2, ki ustrezno uravnava pretok (oz. vrtilno frekvenco) tlačnega puhala PB ter sesalnega puhala SB, kot je ustrezno. To je mogoče, ker se vzorec, odvzet s sistemom vzorčenja delcev, vrne v DT. Kot ukazni signali za FC2 se lahko uporabijo GEXHW, GAIRW ali GFUEL (Gizpuh, Gzrak ali Ggorivo). Stopnja pretoka zraka za redčenje se meri z napravo za merjenje pretoka FM1, skupni pretok pa z napravo za merjenje pretoka FM2. Razmerje redčenja se izračuna iz teh dveh stopenj pretoka.
2.2.1 Opisi k slikam 11 do 19
EP – izpušna cev
Izpušna cev je lahko izolirana. Za zmanjšanje toplotne vztrajnosti izpušne cevi se priporoča razmerje debelina/premer 0,015 ali manj. Uporaba prožnih odsekov je omejena na razmerje dolžina/premer 12 ali manj. Zavojev naj bo čim manj, da se prepreči odlaganje zaradi vztrajnosti. Če sistem vključuje glušnik preskusne naprave, je lahko izoliran tudi glušnik.
Pri izokinetičnem sistemu izpušna cev ne sme imeti kolen, zavojev in nenadnih sprememb premera vsaj 6 premerov cevi v smeri proti toku in 3 premere cevi v smeri toka od konice sonde. Hitrost izpušnih plinov v območju vzorčenja mora biti večja od 10 m/s, razen v prostem teku. Nihanja tlaka izpušnih plinov v povprečju ne smejo presegati ± 500 Pa. Morebitni ukrepi za zmanjšanje nihanj tlaka, razen uporabe izpušnega sistema na šasiji vozila (skupaj z glušnikom in napravami za naknadno obdelavo), ne smejo spreminjati zmogljivosti motorja niti povzročati odlaganja delcev.
Pri sistemih brez izokinetične sonde se priporoča ravna cev 6 premerov cevi v smeri proti toku in 3 premere cevi v smeri toka od konice sonde.
SP – sonda za vzorčenje (slike 10, 14, 15, 16, 18, 19)
Najmanjši notranji premer naj bo 4 mm. Najmanjše razmerje med premerom izpušne cevi in sonde naj bo 4. Sonda naj bo odprta cev na središčni črti izpušne cevi, ki gleda v smeri proti toku, ali sonda z več luknjami, skladno z opisom pod SP1 v točki 1.2.1, slika 5.
ISP – izokinetična sonda za vzorčenje (sliki 11, 12)
Izokinetično sondo za vzorčenje je treba namestiti na središčno črto izpušne cevi tako, da gleda v smeri proti toku, kjer so na odseku EP izpolnjeni pogoji pretoka, zasnovana pa mora biti tako, da zagotavlja sorazmeren vzorec nerazredčenih izpušnih plinov. Najmanjši notranji premer naj bo 12 mm.
Za izokinetično cepitev izpušnih plinov je potreben regulirni sistem, ki med EP in ISP vzdržuje diferenčni tlak nič. Pod temi pogoji je hitrost izpušnih plinov v EP in ISP enaka, masni pretok skozi ISP pa je konstanten del pretoka izpušnih plinov. ISP mora biti povezana s tipalom diferenčnega tlaka DPT. Krmiljenje, ki med EP in ISP zagotavlja diferenčni tlak nič, se zagotovi s krmilnikom pretoka FC1.
FD1, FD2 – delilnik toka (slika 16)
V izpušni cevi EP in v cevi za prenos vzorca TT je nameščen komplet venturijevih cevi oziroma zaslonk, ki zagotavlja sorazmeren vzorec nerazredčenih izpušnih plinov. Za sorazmerno cepitev je potreben regulirni sistem, ki sestoji iz dveh ventilov za krmiljenje tlaka PCV1 in PCV2 in regulira tlak v EP in DT.
FD3 – delilnik toka (slika 17)
V izpušni cevi EP je nameščen komplet cevi (enota z več cevmi), ki zagotavlja sorazmeren vzorec nerazredčenih izpušnih plinov. Ena od cevi izpušne pline dovaja v tunel za redčenje DT, druge cevi pa izpušne pline odvajajo v dušilno komoro DC. Cevi morajo biti enake velikosti (enak premer, dolžina, krivinski polmer), tako da je razcepitev izpušnih plinov odvisna od skupnega števila cevi. Za sorazmerno cepitev je potreben regulirni sistem, ki med izstopom iz enote z več cevmi v DC in izstopom iz TT vzdržuje diferenčni tlak nič. Pod temi pogoji sta hitrosti izpušnih plinov v EP in FD3 sorazmerni, pretok skozi TT pa je konstanten del pretoka izpušnih plinov. Obe točki morata biti povezani s tipalom diferenčnega tlaka DPT. S krmilnikom pretoka FC1 je omogočeno krmiljenje, ki zagotavlja diferenčni tlak nič.
EGA – analizator izpušnih plinov (slike 13, 14, 15, 16, 17)
Lahko se uporabljajo analizatorji CO2 ali NOx (pri metodi ugotavljanja ravnotežja ogljika samo CO2). Analizatorji se kalibrirajo enako kot analizatorji za merjenje plinastih emisij. Za določanje razlik koncentracije se lahko uporabi en ali več analizatorjev. Točnost merilnih sistemov mora biti taka, da je točnost GEDFW,i v območju ± 4 %.
TT – cev za prenos vzorca (slike 11 do 19)
Cev za prenos vzorca mora:
|
— |
biti čim krajša, vendar ne daljša od 5 m, |
|
— |
imeti enak ali večji premer, kot je premer sonde, vendar ne večjega od 25 mm, |
|
— |
izstopati na središčni črti tunela za redčenje in gledati v smeri toka. |
Če je cev dolga 1 meter ali manj, mora biti izolirana z materialom, ki ima največjo toplotno prevodnost 0,05 W/m*K, radialna debelina izolacije pa mora ustrezati premeru sonde. Če je cev daljša kot 1 meter, mora biti izolirana in ogrevana na temperaturo sten najmanj 523 K (250 °C).
DPT – tipalo diferenčnega tlaka (slike 11, 12, 17)
Tipalo diferenčnega tlaka mora zajemati območje ± 500 Pa ali manj.
FC1 – krmilnik pretoka (slike 11, 12, 17)
Pri izokinetičnih sistemih (sliki 11, 12) je potreben krmilnik pretoka za vzdrževanje diferenčnega tlaka nič med EP in ISP. Krmiljenje se lahko izvaja:
|
(a) |
s krmiljenjem vrtilne frekvence oziroma pretoka sesalnega puhala SB in z ohranjanjem konstantne vrtilne frekvence oziroma pretoka tlačnega puhala PB v posameznem načinu (slika 11) ali |
|
(b) |
z naravnavanjem sesalnega puhala SB na konstanten masni pretok razredčenih izpušnih plinov in s krmiljenjem pretoka tlačnega puhala PB in s tem pretoka vzorca izpušnih plinov v območju na koncu cevi za prenos vzorca TT (slika 12). |
Pri sistemu s krmiljenjem tlaka preostali pogrešek v krmilni zanki ne sme presegati ± 3 Pa. Nihanja tlaka v tunelu za redčenje v povprečju ne smejo presegati ± 250 Pa.
Pri sistemu z več cevmi (slika 17) je potreben krmilnik pretoka za sorazmerno razcepitev izpušnih plinov za vzdrževanje diferenčnega tlaka nič med izstopom iz enote z več cevmi in izstopom iz TT. Prilagoditev se izvede s krmiljenjem stopnje pretoka zraka, vbrizganega v DT na izstopu iz TT.
PCV1, PCV2 – ventil za krmiljenje tlaka (slika 16)
Pri sistemu z dvojno venturijevo cevjo oziroma z dvojno zaslonko sta za sorazmerno razcepitev pretoka potrebna dva ventila za krmiljenje tlaka, ki krmilita protitlak v EP in tlak v DT. Ventila se namestita v smeri toka od SP v EP ter med PB in DT.
DC – dušilna komora (slika 17)
Na izstopu iz enote z več cevmi se namesti dušilna komora, ki zmanjšuje nihanje tlaka v izpušni cevi EP na najmanjšo možno mero.
VN – venturijeva cev (slika 15)
Venturijeva cev je v tunelu za redčenje DT nameščena zato, da ustvarja negativen tlak v območju izstopa iz cevi za prenos vzorca TT. Stopnja pretoka plinov skozi TT se določa z izmenjavo impulzov v območju venturijeve cevi in je v osnovi sorazmerna stopnji pretoka tlačnega puhala PB, kar vodi v konstantno razmerje redčenja. Ker na izmenjavo impulzov vpliva temperatura na izstopu iz TT ter razlika v tlaku med EP in DT, je dejansko razmerje redčenja nekoliko nižje pri manjši kot pri večji obremenitvi.
FC2 – krmilnik pretoka (slike 13, 14, 18, 19, po izbiri)
Krmilnik pretoka se lahko uporablja za krmiljenje pretoka tlačnega puhala PB in/ali sesalnega puhala SB. Lahko je priključen na izpuh, na polnilni zrak ali na signale pretoka goriva in/ali na diferenčne signale CO2 ali NOx. Kadar se uporablja dovod stisnjenega zraka (slika 18), FC2 neposredno krmili pretok zraka.
FM1 – merilnik pretoka (slike 11, 12, 18, 19)
Plinomer ali drugi merilni instrumenti pretoka za merjenje zraka za redčenje. FM1 ni obvezen, če je tlačno puhalo PB kalibrirano za merjenje pretoka.
FM2 – merilnik pretoka (slika 19)
Plinomer ali drugi merilni instrumenti pretoka za merjenje razdredčenih izpušnih plinov. FM2 ni obvezen, če je sesalno puhalo SB kalibrirano za merjenje pretoka.
PB – tlačno puhalo (slike 11, 12, 13, 14, 15, 16, 19)
Za krmiljenje stopnje pretoka zraka za redčenje se na krmilnik pretoka FC1 ali FC2 lahko priključi tlačno puhalo PB. PB ni potrebno, če se uporablja dušilna loputa. Če je PB kalibrirano, se lahko uporablja za merjenje pretoka zraka za redčenje.
SB – sesalno puhalo (slike 11, 12, 13, 16, 17, 19)
Samo pri sistemih za delno vzorčenje. Če je SB kalibrirano, se lahko uporablja za merjenje pretoka razredčenih izpušnih plinov.
DAF – filter zraka za redčenje (slike 11 do 19)
Priporoča se filtriranje zraka za redčenje in čiščenje skozi aktivno oglje, da se iz ozadja odstranijo ogljikovodiki. Na zahtevo proizvajalca motorja se zrak za redčenje vzorči skladno z dobro inženirsko prakso, da se določijo ravni delcev v ozadju, ti pa se nato lahko odštejejo od izmerjenih vrednosti v razredčenih izpušnih plinih.
DT – tunel za redčenje (slike 11 do 19)
Za tunel za redčenje velja, da:
|
— |
mora biti dovolj dolg, da se izpušni plini in zrak za redčenje v vrtinčastem toku popolnoma premešajo, |
|
— |
mora biti izdelan iz nerjavečega jekla in imeti:
|
|
— |
mora imeti za delno vzorčenje premer najmanj 75 mm, |
|
— |
je priporočljivo, da ima za celotno vzorčenje premer najmanj 25 mm, |
|
— |
se lahko z neposrednim ogrevanjem ali s predogrevanjem zraka za redčenje ogreje na temperaturo sten največ 325 K (52 °C), pod pogojem, da temperatura zraka pred uvajanjem izpušnih plinov v tunel za redčenje ne preseže 325 K (52 °C), |
|
— |
je lahko izoliran. |
Izpušni plini iz motorja morajo biti temeljito premešani z zrakom za redčenje. Pri sistemih za delno vzorčenje je treba ob začetku uporabe kakovost mešanja preveriti s profilom CO2 v tunelu pri delujočem motorju (najmanj štiri enakomerno razmaknjene merilne točke). Po potrebi se lahko uporabi mešalna zaslonka.
Opomba: Če je temperatura okolice v bližini tunela za redčenje (DT) pod 293 K (20 °C), je treba preprečiti izgubo delcev na hladnih stenah tunela za redčenje. Zato se priporoča ogrevanje in/ali izoliranje tunela v okviru zgoraj navedenih mejnih vrednosti.
Pri velikih obremenitvah motorja se lahko tunel hladi z neagresivnimi sredstvi, npr. z ventilatorjem, dokler temperatura hladilnega sredstva ni pod 293 K (20 °C).
HE – izmenjevalnik toplote (sliki 16, 17)
Izmenjevalnik toplote mora biti dovolj zmogljiv, da na vstopu v sesalno puhalo SB ohranja temperaturo v območju ± 11 K povprečne delovne temperature, izmerjene med preskusom.
2.3 Sistem redčenja s celotnim tokom
Na sliki 20 je opisan sistem redčenja, ki temelji na redčenju celotnega izpuha z uporabo koncepta CVS (Constant Volume Sampling – vzorčenje s konstantno prostornino). Izmeriti je treba skupno prostornino mešanice izpušnih plinov in zraka za redčenje. Uporabi se lahko sistem PDP ali CFV.
Za zbiranje delcev, ki sledi, se skozi sistem za vzorčenje delcev pošlje vzorec razredčenih izpušnih plinov (točka 2.4, sliki 21 in 22). Če se to izvaja neposredno, se imenuje enojnoredčenje. Če se vzorec ponovno razredči v sekundarnem tunelu za redčenje, se to imenuje dvojno redčenje. To pride v poštev, če z enojnim redčenjem ni mogoče izpolniti zahteve o temperaturi na dotoku v filter. Čeprav je dvojni sistem redčenja pravzaprav delno sistem redčenja, je opisan kot modifikacija sistema za vzorčenje delcev v oddelku 2.4, slika 22, saj ima večino delov skupnih s tipičnim sistemom za vzorčenje delcev.
Celotni nerazredčeni izpušni plini se v tunelu za redčenje DT premešajo z zrakom za redčenje. Stopnja pretoka razredčenih izpušnih plinov se izmeri bodisi s črpalko s prisilnim pretokom za natančno odvzemanje vzorcev PDP ali z venturijevo cevjo s kritičnim pretokom CFV. Za sorazmerno vzorčenje delcev in za določanje pretoka se lahko uporabi izmenjevalnik toplote HE ali elektronska kompenzacija pretoka EFC. Ker določanje mase delcev temelji na skupnem pretoku razredčenih izpušnih plinov, razmerja redčenja ni treba izračunavati.
2.3.1 Opisi k sliki 20
EP – izpušna cev
Dolžina izpušne cevi od izhoda izpušnega kolektorja motorja, izstopa iz turbopuhala ali od naprave za naknadno obdelavo izpušnih plinov do tunela za redčenje ne sme biti večja od 10 m. Če je izpušna cev v smeri toka od izpušnega kolektorja motorja, izstopa iz turbopuhala ali od naprave za naknadno obdelavo izpušnih plinov daljša od 4 m, se izolirajo vse cevi, daljše od 4 m, razen merilnika dimljenja izpušnih plinov, če je vgrajen v izpušni sistem. Radialna debelina izolacije mora biti najmanj 25 mm. Toplotna prevodnost izolacijskega materiala, izmerjena pri 673 K (400 °C), ne sme biti večja od 0,1 W/mK. Za zmanjšanje toplotne vztrajnosti izpušne cevi se priporoča razmerje debelina/premer 0,015 ali manj. Uporaba prožnih odsekov je omejena na razmerje dolžina/premer 12 ali manj.
PDP – črpalka s prisilnim pretokom za natančno odvzemanje vzorcev
PDP meri skupni pretok razredčenih izpušnih plinov iz števila obratov črpalke ter njene delovne prostornine. PDP ali sistem za polnjenje zraka za redčenje ne sme umetno zniževati protitlaka v izpušnem sistemu. Statični protitlak izpušnih plinov, izmerjen, ko sistem PDP deluje, mora ostati v območju ± 1,5 kPa statičnega tlaka, izmerjenega pri enaki vrtilni frekvenci in obremenitvi motorja, kadar PDP ni priključena. Temperatura mešanice plinov tik pred PDP mora biti v območju ± 6 K povprečne delovne temperature, izmerjene med preskusom, če se ne uporablja kompenzacija pretoka. Kompenzacija pretoka se lahko uporabi samo, če temperatura na vstopu v PDP ne presega 323 K (50 °C).
CFV – venturijeva cev s kritičnim pretokom
CFV meri skupni pretok razredčenih izpušnih plinov pri pretoku pod pogoji nasičenja (pri kritičnem pretoku). Statični protitlak izpušnih plinov, izmerjen, ko sistem CFV deluje, mora ostati v območju ± 1,5 kPa statičnega tlaka, izmerjenega pri enaki vrtilni frekvenci in obremenitvi motorja, kadar CFV ni priključena. Temperatura mešanice plinov tik pred CFV mora biti v območju ± 11 K povprečne delovne temperature, izmerjene med preskusom, če se ne uporablja kompenzacija pretoka.
HE – izmenjevalnik toplote (po izbiri, če se uporablja EFC)
Izmenjevalnik toplote mora biti dovolj zmogljiv, da ohranja temperaturo v zgoraj predpisanih mejah.
EFC – elektronska kompenzacija pretoka (po izbiri, če se uporablja HE)
Če se temperatura na vstopu v PDP oziroma v CFV ne ohranja v zgoraj navedenih mejah, je za zvezno merjenje stopnje pretoka in krmiljenje sorazmernega vzorčenja v sistemu za vzorčenje delcev potreben sistem za kompenzacijo pretoka. V ta namen se za korekcijo stopnje pretoka vzorca skozi filtre za vzorce v sistemu za vzorčenje delcev (glej točko 2.4, sliki 21, 22) ustrezno uporabljajo signali zvezno izmerjene stopnje pretoka.
DT – tunel za redčenje
Tunel za redčenje:
|
— |
mora imeti dovolj majhen premer, da nastane vrtinčast tok (Reynoldsovo število je večje od 4 000), in biti dovolj dolg, da se izpušni plini in zrak za redčenje popolnoma premešajo; uporabi se lahko mešalna zaslonka, |
|
— |
mora pri enojnem sistemu za redčenje imeti premer najmanj 460 mm, |
|
— |
mora pri dvojnem sistemu za redčenje imeti premer najmanj 210 mm, |
|
— |
je lahko izoliran. |
Izpušni plini iz motorja morajo biti na točki vstopa v tunel za redčenje usmerjeni v smeri toka in temeljito premešani.
Če se uporablja enojno redčenje, se vzorec iz tunela za redčenje prenese v sistem za vzorčenje delcev (točka 2.4, slika 21). PDP oziroma CFV mora imeti zadostno pretočno zmogljivost, da se razredčeni izpušni plini tik pred primarnim filtrom za delce ohranjajo pri temperaturi, manjši ali enaki 325 K (52 °C).
Če se uporablja dvojno redčenje, se vzorec iz tunela za redčenje prenese v sekundarni tunel za redčenje, kjer se redči naprej, nato pa pošlje skozi filtre za vzorčenje (točka 2.4, slika 22). PDP oziroma CFV mora imeti zadostno pretočno zmogljivost, da se tok razredčenih izpušnih plinov v DT na območju vzorčenja ohranja pri temperaturi, manjši ali enaki 464 K (191 °C). Sekundarni sistem za redčenje mora zagotavljati dovolj zraka za sekundarno redčenje, da se tok dvojno razredčenih izpušnih plinov tik pred primarnim filtrom za delce ohranja pri temperaturi, manjši ali enaki 325 K (52 °C).
DAF – filter zraka za redčenje
Priporoča se filtriranje zraka za redčenje in čiščenje skozi aktivno oglje, da se iz ozadja odstranijo ogljikovodiki. Na zahtevo proizvajalca motorja se zrak za redčenje vzorči skladno z dobro inženirsko prakso, da se določijo ravni delcev v ozadju, ti pa se nato lahko odštejejo od izmerjenih vrednosti v razredčenih izpušnih plinih.
PSP – sonda za vzorčenje delcev
Sonda je vodilni del cevi za prenos delcev PTT in:
|
— |
mora biti usmerjena proti toku in nameščena na točki, kjer so zrak za redčenje in izpušni plini dobro premešani, tj. na središčni črti tunela za redčenje (DT), približno 10 premerov tunela v smeri toka od točke, kjer izpušni plini vstopajo v tunel za redčenje, |
|
— |
mora imeti notranji premer najmanj 12 mm, |
|
— |
se lahko z neposrednim ogrevanjem ali s predogrevanjem zraka za redčenje ogreje na temperaturo sten največ 325 K (52 °C), pod pogojem, da temperatura zraka pred uvajanjem izpušnih plinov v tunel za redčenje ne preseže 325 K (52 °C), |
|
— |
je lahko izolirana. |
2.4 Sistem za vzorčenje delcev
Sistem za vzorčenje delcev je potreben za zbiranje delcev na filtru. Pri redčenju z delnim tokom s skupnim vzorčenjem, ki sestoji iz pošiljanja celotnega vzorca razredčenih plinov skozi filtre, tvori sistem redčenja (točka 2.2, sliki 14, 18) in vzorčenja ponavadi integrirano enoto. Pri redčenju z delnim tokom z delnim vzorčenjem ali redčenju s celotnim tokom, ki sestoji iz pošiljanja samo dela razredčenih izpušnih plinov skozi filtre, sistema redčenja (točka 2.2, slike 11, 12, 13, 15, 16, 17, 19; točka 2.3, slika 20) in vzorčenja ponavadi tvorita dve različni enoti.
Po tej direktivi je dvojni sistem redčenja (slika 22), v sistemu redčenja s celotnim tokom, posebna modifikacija tipičnega sistema za vzorčenje delcev, kot je prikazan na sliki 21. Dvojni sistem redčenja vključuje vse pomembne dele sistema za vzorčenje delcev, kot so posode za filtre in črpalka za vzorčenje, ter dodatno nekaj značilnosti redčenja, kot je npr. dovajanje zraka za redčenje in sekundarni tunel za redčenje.
Zaradi izogiba morebitnemu vplivu na krmilne zanke se priporoča, da črpalka za vzorce teče skozi celoten postopek preskušanja. Pri metodi z enojnim filtrom se uporabi sistem obvoda, ki pošilja vzorec skozi filtre za vzorčenje ob želenih časih. Vpliv postopka preklapljanja na krmilne zanke mora biti zmanjšan na najmanjšo možno mero.
Iz tunela za redčenje DT sistema za redčenje z delnim ali s celotnim tokom se skozi sondo za vzorčenje delcev PSP in cev za prenos delcev PTT s črpalko za vzorčenje P odvzame vzorec razredčenih izpušnih plinov. Vzorec se pošlje skozi posodo(-e) za filter FH, ki vsebuje(-jo) filtre za vzorčenje delcev. Stopnja pretoka vzorca se krmili s krmilnikom pretoka FC3. Če se uporablja elektronska kompenzacija pretoka EFC (glej sliko 20), se kot ukazni signal za FC3 uporabi pretok razredčenih izpušnih plinov.
Iz tunela za redčenje DT sistema redčenja s celotnim tokom se skozi sondo za vzorčenje delcev PSP in cev za prenos delcev PTT vzorec razredčenih izpušnih plinov prenese v sekundarni tunel za redčenje SDT, kjer se ponovno razredči. Nato se vzorec pošlje skozi posodo(-e) za filter FH, ki vsebuje(-jo) filtre za vzorčenje delcev. Stopnja pretoka zraka za redčenje je običajno konstantna, medtem ko se stopnja pretoka vzorca krmili s krmilnikom pretoka FC3. Če se uporablja elektronska kompenzacija pretoka EFC (glej sliko 20), se kot ukazni signal za FC3 uporabi celoten pretok razredčenih izpušnih plinov.
2.4.1 Opisi k slikam 21 in 22
PTT – cev za prenos delcev (sliki 21, 22)
Cev za prenos delcev ne sme biti daljša od 1 020 mm in mora, če je le mogoče, imeti najmanjšo mogočo dolžino. Kadar je ustrezno (npr. pri sistemih za delno vzorčenje pri redčenju z delnim tokom in pri sistemih redčenja s celotnim tokom), se vključi dolžina sond za vzorčenje (SP, ISP oziroma PSP, glej točki 2.2 in 2.3).
Mere veljajo za:
|
— |
sistem za delno vzorčenje pri redčenju z delnim tokom in za enojni sistem redčenja s celotnim tokom, od konice sonde (SP, ISP oziroma PSP) do posode za filter, |
|
— |
sistem za celotno vzorčenje pri redčenju z delnim tokom, od konca tunela za redčenje do posode za filter, |
|
— |
dvojni sistem redčenja s celotnim tokom, od konice sonde (PSP) do sekundarnega tunela za redčenje. |
Cev za prenos vzorca:
|
— |
se sme z neposrednim ogrevanjem ali s predogrevanjem zraka za redčenje ogreti na temperaturo sten največ 325 K (52 °C), pod pogojem, da temperatura zraka pred uvajanjem izpušnih plinov v tunel za redčenje ne presega 325 K (52 °C); |
|
— |
je lahko izolirana. |
SDT – sekundarni tunel za redčenje (slika 22)
Sekundarni tunel za redčenje mora imeti premer najmanj 75 mm in biti dovolj dolg, da dvojno razredčeni vzorec ostane v njem najmanj 0,25 sekunde. Posoda za primarni filter FH se namesti v območju 300 mm od izstopa iz SDT.
Sekundarni tunel za redčenje:
|
— |
se sme z neposrednim ogrevanjem ali s predogrevanjem zraka za redčenje ogreti na temperaturo sten največ 325 K (52 °C), pod pogojem, da temperatura zraka pred uvajanjem izpušnih plinov v tunel za redčenje ne presega 325 K (52 °C), |
|
— |
je lahko izoliran. |
FH – posoda(-i) za filtre (sliki 21, 22)
Za primarni in sekundarni filter se lahko uporablja eno ohišje ali dve ločeni ohišji. Izpolnjene morajo biti zahteve iz točke 4.1.3 Dodatka 4 k Prilogi III.
Posoda(-e) za filtre:
|
— |
se sme z neposrednim ogrevanjem ali s predogrevanjem zraka za redčenje ogreti na temperaturo sten največ 325 K (52 °C), pod pogojem, da temperatura zraka pred uvajanjem izpušnih plinov v tunel za redčenje ne presega 325 K (52 °C), |
|
— |
je lahko izolirana. |
P – črpalka za vzorčenje (sliki 21, 22)
Črpalka za vzorčenje delcev se namesti dovolj daleč od tunela, da ostaja temperatura vhodnih plinov konstantna (± 3 K), če se ne uporablja korekcija pretoka s FC3.
DP – črpalka zraka za redčenje (slika 22)
Črpalka zraka za redčenje se namesti tako, da se sekundarni zrak za redčenje, če ni predogrevan, dovaja pri temperaturi 298 K ± 5 K (25 °C ± 5 °C).
FC3 – krmilnik pretoka (sliki 21, 22)
Za kompenziranje stopnje pretoka delcev glede na nihanja temperature in protitlaka na poti vzorca se uporabi krmilnik pretoka, če ni na voljo noben drug način. Krmilnik pretoka se zahteva, če je uporabljena elektronska kompenzacija pretoka EFC (glej sliko 20).
FM3 – merilnik pretoka (sliki 21, 22)
Plinomer ali merilni instrumenti pretoka delcev se namestijo dovolj daleč od črpalke za vzorčenje P, da ostane temperatura vhodnega plina, če ni uporabljena korekcija pretoka s FC3, konstantna (± 3 K).
FM4 – merilnik pretoka (slika 22)
Plinomer ali merilni instrumenti pretoka zraka za redčenje se namestijo tako, da ostane temperatura vhodnega plina pri 298 K ± 5 K (25 °C ± 5 °C)
BV – kroglasti ventil (po izbiri)
Notranji premer kroglastega ventila ne sme biti manjši od notranjega premera cevi za prenos delcev PTT, čas preklopa pa ne krajši od 0,5 sekunde.
Opomba: Če je temperatura okolice v bližini PSP, PTT, SDT in FH pod 293 K (20 °C), je treba preprečiti izgube delcev na hladnih stenah teh delov. Zato se priporoča ogrevanje in/ali izoliranje teh delov v mejah, podanih v ustreznih opisih. Prav tako se priporoča, da med vzorčenjem temperatura na dotoku v filter ni nižja od 293 K (20 °C).
Pri velikih obremenitvah motorja se lahko zgoraj navedeni deli hladijo z neagresivnimi sredstvi, kot je npr. ventilator, dokler temperatura hladilnega sredstva ni pod 293 K (20 °C).
3. DOLOČANJE DIMLJENJA
3.1 Uvod
V točkah 3.2 in 3.3 ter na slikah 23 in 24 so podani podrobni opisi priporočenih sistemov za merjenje motnosti. Ker je mogoče doseči enakovredne rezultate z različnimi konfiguracijami, se ne zahteva dosledna skladnost s slikama 23 in 24. Za pridobivanje dodatnih informacij in usklajevanje funkcij sestavnih sistemov se lahko uporabijo dodatni sestavni deli, kot so merilni instrumenti, ventili, elektromagneti, črpalke in stikala. Sestavni deli, ki niso potrebni za vzdrževanje točnosti nekaterih sistemov, se lahko izločijo, če njihova izločitev temelji na dobri inženirski presoji.
Načelo merjenja je, da se svetloba prenaša skozi konkretno dolžino merjenega dima, delež vpadne svetlobe, ki doseže sprejemnik, pa se uporabi za oceno zamračitvenih lastnosti medija. Merjenje dimljenja je odvisno od konstrukcije aparata in se lahko izvaja v izpušni cevi (vrstni merilnik motnosti v celotnem toku), na koncu izpušne cevi (končni merilnik motnosti v celotnem toku) ali z odvzemanjem vzorca iz izpušne cevi (merilnik motnosti v delnem toku). Za določanje koeficienta absorpcije svetlobe iz signala motnosti mora proizvajalec merilnika motnosti navesti dolžino optične poti merila.
3.2 Merilnik motnosti v celotnem toku
Uporabita se lahko dva splošna tipa merilnika motnosti v celotnem toku (slika 23). Pri vrstnem merilniku motnosti se meri motnost celotnega dima v izpušni cevi. Pri tem tipu merilnika motnosti je dejanska dolžina optične poti funkcija konstrukcije merilnika motnosti.
Pri končnem merilniku motnosti se meri motnost celotnega izpušnega dima, ko ta izstopa iz izpušne cevi. Pri tem tipu merilnika motnosti je dejanska dolžina optične poti funkcija konstrukcije izpušne cevi in razdalje med koncem izpušne cevi ter merilnikom motnosti.
3.2.1 Opisi k sliki 23
EP – izpušna cev
Pri vrstnem merilniku motnosti se premer izpušne cevi ne sme spreminjati v območju 3 premerov izpušne cevi pred ali za merilnim območjem. Če je premer merilnega območja večji od premera izpušne cevi, se priporoča cev, ki pred merilnim območjem postopoma konvergira.
Pri končnem merilniku motnosti mora imeti zadnjih 0,6 m izpušne cevi krožni presek in ne sme imeti kolen ali zavojev. Konec izpušne cevi mora biti ravno odrezan. Merilnik motnosti se namesti središčno na tok izpušnih plinov v območju 25 ± 5 mm od konca izpušne cevi.
OPL – dolžina optične poti
Dolžina z dimom zamračene optične poti med svetlobnim virom merilnika motnosti in sprejemnikom, po potrebi korigirana za neenakomernost zaradi stopnje spreminjanja gostote in učinka obrobnih plasti. Dolžino optične poti navede proizvajalec merilnika motnosti ob upoštevanju morebitnih ukrepov proti osajenosti (npr. splakovanje z zrakom). Če dolžina optične poti ni na voljo, se določi skladno z ISO DIS 11614, točka 11.6.5. Za pravilno določitev dolžine optične poti se zahteva najmanjša hitrost izpušnih plinov 20 m/s.
LS – svetlobni vir
Vir svetlobe mora biti žarnica z žarilno nitko z barvo temperature v območju od 2 800 do 3 250 K ali zelena svetleča dioda (LED) s temensko spektralno vrednostjo med 550 in 570 nm. Svetlobni vir mora biti zaščiten proti osajenju s sredstvi, ki na dolžino optične poti ne vplivajo prek meja, ki jih je postavil proizvajalec.
LD – detektor svetlobe
Detektor svetlobe naj bo fotocelica ali fotodioda (po potrebi s filtrom). Če je svetlobni vir žarnica z žarilno nitko, mora imeti sprejemnik v območju od 550 do 570 nm največjo spektralno občutljivost podobno kot pri krivulji občutljivosti za svetlobo človeškega očesa (največja občutljivost), pod 430 nm in nad 680 nm pa mora biti v območju manj kot 4 % te največje občutljivosti. Detektor svetlobe mora biti zaščiten proti osajenju s sredstvi, ki na dolžino optične poti ne vplivajo prek meja, ki jih je postavil proizvajalec.
CL – kolimator
Izstopna svetloba se kolimira v pramen z največjim premerom 30 nm. Žarki svetlobnega pramena morajo biti vzporedni, z dovoljenim odstopanjem od optične osi za 3°.
T1 – temperaturni senzor (po izbiri)
Med preskusom se lahko spremlja temperatura izpušnih plinov.
3.3 Merilnik motnosti v delnem toku
Pri merilniku motnosti v delnem toku (slika 24) se iz izpušne cevi odvzame reprezentančen vzorec izpušnih plinov in pošlje po cevi za prenos vzorca v merilno komoro. Pri tem tipu merilnika motnosti je dejanska dolžina optične poti funkcija konstrukcije merilnika motnosti. Odzivni časi, navedeni v nadaljevanju, se nanašajo na najmanjšo stopnjo pretoka merilnika motnosti, kot jo določi proizvajalec merila.
3.3.1 Opisi k sliki 24
EP – izpušna cev
Izpušna cev mora biti od konice sonde ravna najmanj 6 premerov cevi v smeri proti toku in 3 premere cevi v smeri s tokom.
SP – sonda za vzorčenje
Sonda za vzorčenje naj bo odprta cev, ki gleda v smeri proti toku, na ali ob središčni črti izpušne cevi. Oddaljenost od stene izpušne cevi naj bo najmanj 5 mm. Premer sonde mora zagotavljati reprezentančno vzorčenje in zadosten pretok skozi merilnik motnosti.
TT – cev za prenos vzorca
Cev za prenos vzorca:
|
— |
mora biti čim krajša in mora ob vstopu v merilno komoro zagotavljati temperaturo izpušnih plinov 373 ± 30 K (100 °C ± 30 °C), |
|
— |
mora imeti temperaturo sten zadosti višjo od rosišča izpušnih plinov, da se prepreči kondenzacija, |
|
— |
mora po vsej dolžini imeti enak premer kot sonda za vzorčenje, |
|
— |
mora imeti pri najmanjšem pretoku skozi merilni instrument odzivni čas krajši od 0,05 s, določeno skladno s točko 5.2.4 Dodatka 4 k Prilogi III, |
|
— |
ne sme bistveno vplivati na največjo koncentracijo dima. |
FM – merilnik pretoka
Merilni instrument pretoka za zaznavanje pravilnega pretoka v merilno komoro. Največjo in najmanjšo stopnjo pretoka določi proizvajalec merilnega instrumenta in mora biti takšna, da sta izpolnjeni zahtevi o odzivnem času TT in dolžini optične poti. Naprava za merjenje pretoka se lahko namesti v bližini črpalke za vzorčenje P, če se le-ta uporablja.
MC – merilna komora
Merilna komora mora imeti neodbojno notranjo površino ali enakovredno optično okolje. Škodljivi vpliv razpršene svetlobe na detektor zaradi notranjih odbojev ali učinkov razprševanja je treba zmanjšati na najmanjšo možno mero.
Tlak plinov v merilni komori se od atmosferskega tlaka ne sme razlikovati za več kot 0,75 kPa. Če konstrukcija tega ne omogoča, se odčitki merilnika motnosti pretvorijo na atmosferski tlak.
Temperatura sten merilne komore se nastavi na območje od 343 K (70 °C) do 373 K (100 °C) ± 5 K, vsekakor pa zadosti nad rosiščem izpušnih plinov, da se prepreči kondenzacija. Merilna komora se opremi z ustreznimi napravami za merjenje temperature.
OPL – dolžina optične poti
Dolžina z dimom zamračene optične poti med svetlobnim virom merilnika motnosti in sprejemnikom, po potrebi korigirana za neenakomernost zaradi stopnje spreminjanja gostote in učinka obrobnih plasti. Dolžino optične poti navede proizvajalec merilnika motnosti ob upoštevanju morebitnih ukrepov proti osajenosti (npr. splakovanje z zrakom). Če dolžina optične poti ni na voljo, se določi skladno z ISO DIS 11614, točka 11.6.5.
LS – svetlobni vir
Svetlobni vir mora biti žarnica z žarilno nitko z barvo temperature v območju od 2 800 do 3 250 K ali zelena svetleča dioda (LED) s temensko spektralno vrednostjo med 550 in 570 nm. Svetlobni vir mora biti zaščiten proti osajenju s sredstvi, ki na dolžino optične poti ne vplivajo prek meja, ki jih je postavil proizvajalec.
LD – detektor svetlobe
Detektor svetlobe naj bo fotocelica ali fotodioda (po potrebi s filtrom). Če je svetlobni vir žarnica, mora imeti sprejemnik v območju od 550 do 570 nm največjo spektralno občutljivost podobno kot pri krivulji občutljivosti za svetlobo človeškega očesa (največja občutljivost), pod 430 nm in nad 680 nm pa mora biti v območju manj kot 4 % te največje občutljivosti. Detektor svetlobe mora biti zaščiten proti osajenju s sredstvi, ki na dolžino optične poti ne vplivajo prek meja, ki jih je postavil proizvajalec.
CL – kolimator
Izstopna svetloba se kolimira v pramen z največjim premerom 30 nm. Žarki svetlobnega pramena morajo biti vzporedni, z dovoljenim odstopanjem od optične osi za 3°.
T1 – temperaturni senzor
Za spremljanje temperature izpušnih plinov na vstopu v merilno komoro.
P – črpalka za vzorčenje (po izbiri)
Za prenos vzorčnih plinov skozi merilno komoro se lahko v smeri toka od merilne komore uporabi črpalka za vzorčenje.
PRILOGA VII
PRIMER POSTOPKA IZRAČUNAVANJA
1. PRESKUS ESC
1.1 Plinaste emisije
V nadaljevanju so podani merilni podatki za izračunavanje rezultatov v posameznih načinih. V tem primeru se CO in NOx merita na suhi osnovi, HC pa na vlažni osnovi. Koncentracija HC je podana z ekvivalentom propana (C3) in jo je treba pomnožiti s 3, da dobimo ekvivalent C1. Za druge načine je postopek izračunavanja enak.
|
P (kW) |
Ta (K) |
Ha (g/kg) |
GEXH (kg) |
GAIRW (kg) |
GFUEL (kg) |
HC (ppm) |
CO (ppm) |
NOx (ppm) |
|
82,9 |
294,8 |
7,81 |
563,38 |
545,29 |
18,09 |
6,3 |
41,2 |
495 |
Izračun korekcijskega faktorja iz suhega v vlažno KW,r (točka 4.2 Dodatka 1 k Prilogi III):
in
Izračun vlažnih koncentracij:
Izračun korekcijskega faktorja vlažnosti NOx KH,D (točka 4.3 Dodatka 1 k Prilogi III):
Izračun stopenj masnih pretokov emisij (točka 4.4 Dodatka 1 k Prilogi III):
Izračun specifičnih emisij (točka 4.5 Dodatka 1 k Prilogi III):
Naslednji primer izračuna je podan za CO; postopek izračunavanja je enak tudi za druge sestavine.
Stopnje masnih pretokov emisij za posamezne načine se pomnožijo z ustreznimi vplivnimi (utežnimi) faktorji, kot je nakazano v točki 2.7.1 Dodatka 1 k Prilogi III, in seštejejo, rezultat pa je srednja vrednost masnih pretokov emisij skozi ves cikel:
|
CO |
= |
|
|
|
= |
30,91 g/h |
Moč motorja v posameznih načinih se pomnoži z ustreznimi vplivnimi (utežnimi) faktorji, kot je nakazano v točki 2.7.1 Dodatka 1 k Prilogi III, in sešteje, rezultat pa je srednja moč v ciklu:
|
|
= |
|
|
|
= |
60,006 kW |
Izračun specifične emisije NOx v naključni točki (točka 4.6.1 Dodatka 1 k Prilogi III):
Predpostavlja se, da so bile v naključni točki ugotovljene naslednje vrednosti:
|
nZ |
= |
1 600 min-1 |
|
MZ |
= |
495 Nm |
|
NOx mass.Z |
= |
487,9 g/h (izračunano po prejšnjih formulah) |
|
P(n)Z |
= |
83 kW |
|
NOx,Z |
= |
487,9/83 = 5,878 g/kWh |
Določanje vrednosti emisije iz preskusnega cikla (točka 4.6.2 Dodatka 1 k Prilogi III):
Predpostavlja se, da so vrednosti v vseh štirih načinih pri ESC naslednje:
|
nRT |
nSU |
ER |
ES |
ET |
EU |
MR |
MS |
MT |
MU |
|
1 368 |
1 785 |
5,943 |
5,565 |
5,889 |
4,973 |
515 |
460 |
681 |
610 |
Primerjava emisijskih vrednosti NOx (točka 4.6.3 Dodatka 1 k Prilogi III):
1.2 Emisije delcev
Merjenje delcev temelji na načelu vzorčenja delcev skozi celoten cikel, medtem ko se vzorec in stopnje pretoka (MSAM in GEDF) določajo med posameznimi načini. Izračun GEDF je odvisen od uporabljenega sistema. V nadaljevanju sta kot primera uporabljena sistem z merjenjem CO2 in metodo ravnotežja ogljika ter sistem z merjenjem pretoka. Kadar se uporabi sistem redčenja s celotnim tokom, se GEDF meri neposredno z opremo CVS.
Izračun GEDF (točki 5.2.3 in 5.2.4 Dodatka 1 k Prilogi III):
Predpostavljajo se naslednji merilni podatki v načinu 4. Tudi za druge načine je postopek izračunavanja enak.
|
GEXH (kg/h) |
GFUEL (kg/h) |
GDILW (kg/h) |
GTOTW (kg/h) |
CO2D (%) |
CO2A (%) |
|
334,02 |
10,76 |
5,4435 |
6,0 |
0,657 |
0,040 |
|
(a) |
metoda ravnotežja ogljika
|
|
(b) |
metoda merjenja pretoka
|
Izračun stopnje masnega pretoka (točka 5.4 Dodatka 1 k Prilogi III):
Stopnje pretoka GEDFW pri posameznih načinih se pomnožijo z ustreznimi vplivnimi (utežnimi) faktorji, kot je nakazano v točki 2.7.1 Dodatka 1 k Prilogi III, in seštejejo, rezultat pa je srednja vrednost GEDF skozi ves cikel. Skupna stopnja vzorcev MSAM se sešteje iz stopenj vzorcev v posameznih načinih.
|
|
= |
|
|
|
= |
3 604,6 kg/h |
|
|
= |
0,226 + 0,122 + 0,151 + 0,152 + 0,076 + 0,076 + 0,076 + 0,136 + 0,151 + 0,121 + 0,076 + 0,076 + 0,075 |
|
|
= |
1,515 kg |
Če predpostavimo, da je masa delcev na filtrih 2,5 mg, potem je
Korekcija glede na ozadje (ni obvezna)
Predpostavimo eno meritev ozadja z naslednjimi vrednostmi. Izračun faktorja redčenja DF je enak kot v točki 3.1 tega dodatka in tukaj ni prikazan.
|
Vsota DF |
= |
|
|
|
= |
0,923 |
Izračun specifične emisije (točka 5.5 Dodatka 1 k Prilogi III):
|
|
= |
|
|
|
= |
60,006 kW |
Izračun specifičnega vplivnega (utežnega) faktorja (točka 5.6 Dodatka 1 k Prilogi III):
Če predpostavimo vrednosti, izračunane za način 4 zgoraj, potem velja:
Ta vrednost je v okviru predpisane vrednosti 0,10 ± 0,003.
2. PRESKUS ELR
Ker je filtriranje po Besselu popolnoma nov postopek povprečevanja v evropski zakonodaji o izpušnih plinih, so v nadaljevanju podani obrazložitev Besselovega filtra, primer zasnove Besselovega algoritma in primer izračuna končne vrednosti dimljenja. Konstante Besselovega algoritma so odvisne samo od konstrukcije merilnika motnosti in od frekvence vzorčenja (zajemanja podatkov) v sistemu za pridobivanje podatkov. Priporoča se, da proizvajalec navede končne Besselove konstante za filter pri različnih frekvencah vzorčenja ter da odjemalec te konstante uporabi za zasnovo Besselovega algoritma in za izračunavanje stopnje dimljenja.
2.1 Splošne pripombe glede Besselovega filtra
Zaradi popačenj v visokofrekvenčnem področju neobdelan signal ponavadi kaže močno razpršeno sled. Za odstranitev teh popačenj v visokofrekvenčnem področju se za preskus ELR zahteva Besselov filter. Sam Besselov filter je rekurzivni, nizkopasovni filter drugega reda, ki zagotavlja najhitrejši vzpon signala brez prekoračitve.
Če vzamemo snop izpušnih plinov v izpušni cevi v realnem času, kaže vsak merilnik motnosti zakasnjeno in drugače izmerjeno krivuljo motnosti. Zakasnitev in velikost krivulje izmerjene motnosti je odvisna predvsem od geometrije merilne komore merilnika motnosti, vključno s cevmi z vzorci izpušnih plinov, ter od časa, ki ga elektronika merilnika motnosti potrebuje za obdelavo signala. Vrednosti, ki označujeta ta dva učinka, se imenujeta fizični in električni odzivni čas in označujeta posamezni filter za vsak tip merilnika motnosti.
Namen uporabe Besselovega filtra je zagotoviti enotne filtrirne značilnosti celotnega sistema za merjenje motnosti, ki vključujejo:
|
— |
fizični odzivni čas merilnika motnosti (tp), |
|
— |
električni odzivni čas merilnika motnosti (te) |
|
— |
odzivni čas uporabljenega Besselovega filtra (tF). |
Skupni odzivni čas sistema tAver je podan s formulo:
in mora biti enak za vse vrste merilnikov motnosti, da bo dal isto stopnjo dimljenja. Zato mora biti Besselov filter izdelan tako, da bo odzivni čas filtra (tF) skupaj s fizičnim odzivnim časom (tp) in električnim odzivnim časom (te) posameznega merilnika motnosti povzročil predpisani povprečni odzivni čas (tAver). Ker sta tp in te dani vrednosti za vsak merilnik motnosti posebej, tAver pa je po tej direktivi 1,0 s, se tF lahko izračuna takole:
Po definiciji je odzivni čas filtra tF čas vzpona filtriranega izhodnega signala med 10 % in 90 % na stopničastem vhodnem signalu. Zato se mora mejna frekvenca Besselovega filtra določiti s ponovitvami tako, da se odzivni čas Besselovega filtra ujema s predpisanim časom vzpona.
Slika a kaže krivulji stopničastega vhodnega signala in po Besselu filtriranega izhodnega signala ter odzivni čas Besselovega filtra (tF).
Zasnova končnega algoritma Besselovega filtra je večstopenjski proces, ki zahteva več ponovitvenih ciklov. Spodaj je podana shema postopka ponovitve.
2.2 Izračun Besselovega algoritma
V tem primeru se Besselov algoritem določa v več korakih, skladno z zgornjim ponovitvenim postopkom, ki temelji na točki 6.1 Dodatka 1 k Prilogi III.
Za merilnik motnosti in za sistem pridobivanja podatkov se predpostavijo naslednje značilnosti:
|
— |
fizični odzivni čas tp 0,15 s |
|
— |
električni odzivni čas te 0,05 s |
|
— |
povprečni odzivni čas tAver 1,00 s (po definiciji v tej direktivi) |
|
— |
frekvenca vzorčenja 150 Hz |
Korak 1 Predpisani odzivni čas Besselovega filtra tF:
Korak 2 Ocena mejne frekvence in izračun Besselovih konstant E, K za prvo ponovitev:
|
fc |
= |
|
|
Δt |
= |
1/150 = 0,006667 s |
|
Ω |
= |
|
|
E |
= |
|
|
K |
= |
|
Rezultat je Besselov algoritem:
kjer Si predstavlja vrednosti vhodnega signala za to stopnjo (ali „0“ ali „1“), Yi pa filtrirane vrednosti izhodnega signala.
Korak 3 Uporaba Besselovega filtra na stopničastem vhodu:
Odzivni čas Besselovega filtra tF na stopničastem vhodnem signalu je opredeljen kot čas vzpona filtriranega izhodnega signala med 10 % in 90 %. Za določanje časov 10 % (t10) in 90 % (t90) izhodnega signala se mora Besselov filter uporabiti na stopničastem vhodu z uporabo zgornjih vrednosti fc, E in K.
Indeksi, čas in vrednosti stopničastega vhodnega signala ter vrednosti, ki so rezultat filtriranega izhodnega signala za prvo in drugo ponovitev, so prikazani v tabeli B. Sosednje točke t10 in t90 so označene s številkami v krepkem tisku.
V tabeli B se pri prvi ponovitvi vrednost 10 % pojavi med indeksom 30 in 31, vrednost 90 % pa med indeksom 191 in 192. Za izračun tF,iter se točni vrednosti t10 in t90 določita z linearno interpolacijo med sosednjima merilnima točkama takole:
kjer sta outupper oziroma outlower sosednji točki po Besselu filtriranega izhodnega signala, tlower pa je čas sosednje časovne točke, kot je prikazan v tabeli B.
Korak 4 Odzivni čas filtra v prvem ponovitvenem ciklu:
Korak 5 Odstopanje med predpisanim in dobljenim odzivnim časom filtra v prvem ponovitvenem ciklu:
Korak 6 Preverjanje meril za ponovitev:
zahteva se |Δ| ≤ 0,01. Ker je 0,081641 >0,01, merila za ponovitev niso izpolnjena in je treba začeti nov ponovitveni cikel. Za ta ponovitveni cikel se iz fc in Δ izračuna mejna frekvenca takole: fc,new = 0,318152 × (1 + 0,081641) = 0,344126 Hz
Ta nova mejna frekvenca se uporabi v drugem ponovitvenem ciklu, s ponovnim začetkom s korakom 2. Ponovitev je treba ponavljati, dokler niso izpolnjena merila za ponovitev. Vrednosti, dobljene v prvi in drugi ponovitvi, so povzete v tabeli A.
Tabela A
Vrednosti prve in druge ponovitve
|
Parameter |
1. Ponovitev |
2. Ponovitev |
|
|
fc |
(Hz) |
0,318152 |
0,344126 |
|
E |
(-) |
7,07948 E-5 |
8,272777 E-5 |
|
K |
(-) |
0,970783 |
0,968410 |
|
t10 |
(s) |
0,200945 |
0,185523 |
|
t90 |
(s) |
1,276147 |
1,179562 |
|
tF,iter |
(s) |
1,075202 |
0,994039 |
|
Δ |
(-) |
0,081641 |
0,006657 |
|
fc,new |
(Hz) |
0,344126 |
0,346417 |
Korak 7 Končni Besselov algoritem:
Takoj ko so izpolnjena merila za ponovitev, se skladno s korakom 2 izračunajo končne konstante Besselovega filtra in končni Besselov algoritem. V tem primeru so bila merila za ponovitev izpolnjena po drugi ponovitvi (Δ = 0,006657 ≤ 0,01). Končni algoritem se nato uporabi za določanje povprečnih stopenj dimljenja (glej naslednjo točko 2.3).
Tabela B
Vrednosti stopničastega vhodnega signala in izhodnega signala, filtriranega po Besselu, za prvi in drugi ponovitveni cikel
|
Index i [-] |
Čas [s] |
Stopničast vhodni signal Si [-] |
Filtriran izhodni signal Yi [-] |
|
|
1. ponovitev |
2. ponovitev |
|||
|
- 2 |
- 0,013333 |
0 |
0,000000 |
0,000000 |
|
- 1 |
- 0,006667 |
0 |
0,000000 |
0,000000 |
|
0 |
0,000000 |
1 |
0,000071 |
0,000083 |
|
1 |
0,006667 |
1 |
0,000352 |
0,000411 |
|
2 |
0,013333 |
1 |
0,000908 |
0,001060 |
|
3 |
0,020000 |
1 |
0,001731 |
0,002019 |
|
4 |
0,026667 |
1 |
0,002813 |
0,003278 |
|
5 |
0,033333 |
1 |
0,004145 |
0,004828 |
|
~ |
~ |
~ |
~ |
~ |
|
24 |
0,160000 |
1 |
0,067877 |
0,077876 |
|
25 |
0,166667 |
1 |
0,072816 |
0,083476 |
|
26 |
0,173333 |
1 |
0,077874 |
0,089205 |
|
27 |
0,180000 |
1 |
0,083047 |
0,095056 |
|
28 |
0,186667 |
1 |
0,088331 |
0,101024 |
|
29 |
0,193333 |
1 |
0,093719 |
0,107102 |
|
30 |
0,200000 |
1 |
0,099208 |
0,113286 |
|
31 |
0,206667 |
1 |
0,104794 |
0,119570 |
|
32 |
0,213333 |
1 |
0,110471 |
0,125949 |
|
33 |
0,220000 |
1 |
0,116236 |
0,132418 |
|
34 |
0,226667 |
1 |
0,122085 |
0,138972 |
|
35 |
0,233333 |
1 |
0,128013 |
0,145605 |
|
36 |
0,240000 |
1 |
0,134016 |
0,152314 |
|
37 |
0,246667 |
1 |
0,140091 |
0,159094 |
|
~ |
~ |
~ |
~ |
~ |
|
175 |
1,166667 |
1 |
0,862416 |
0,895701 |
|
176 |
1,173333 |
1 |
0,864968 |
0,897941 |
|
177 |
1,180000 |
1 |
0,867484 |
0,900145 |
|
178 |
1,186667 |
1 |
0,869964 |
0,902312 |
|
179 |
1,193333 |
1 |
0,872410 |
0,904445 |
|
180 |
1,200000 |
1 |
0,874821 |
0,906542 |
|
181 |
1,206667 |
1 |
0,877197 |
0,908605 |
|
182 |
1,213333 |
1 |
0,879540 |
0,910633 |
|
183 |
1,220000 |
1 |
0,881849 |
0,912628 |
|
184 |
1,226667 |
1 |
0,884125 |
0,914589 |
|
185 |
1,233333 |
1 |
0,886367 |
0,916517 |
|
186 |
1,240000 |
1 |
0,888577 |
0,918412 |
|
187 |
1,246667 |
1 |
0,890755 |
0,920276 |
|
188 |
1,253333 |
1 |
0,892900 |
0,922107 |
|
189 |
1,260000 |
1 |
0,895014 |
0,923907 |
|
190 |
1,266667 |
1 |
0,897096 |
0,925676 |
|
191 |
1,273333 |
1 |
0,899147 |
0,927414 |
|
192 |
1,280000 |
1 |
0,901168 |
0,929121 |
|
193 |
1,286667 |
1 |
0,903158 |
0,930799 |
|
194 |
1,293333 |
1 |
0,905117 |
0,932448 |
|
195 |
1,300000 |
1 |
0,907047 |
0,934067 |
|
~ |
~ |
~ |
~ |
~ |
2.3 Izračun stopnje dimljenja
Na spodnji shemi je podan splošni postopek za določanje končne stopnje dimljenja.
Na sliki b so prikazane krivulje izmerjenega neobdelanega signala motnosti ter nefiltriranih in filtriranih koeficientov absorpcije svetlobe (vrednost k) prve stopnje obremenitve pri preskusu ELR in nakazana največja (temenska) vrednost Ymax1,A filtrirane krivulje k. Tabela c vsebuje ustrezne številčne vrednosti indeksa i, časa (frekvenca vzorčenja 150 Hz), neobdelanega signala, nefiltrirane vrednosti k in filtrirane vrednosti k. Filtriranje je bilo izvedeno s konstantami Besselovega algoritma, določenega v točki 2.2 tega dodatka. Zaradi velikega števila podatkov so v tabeli samo odseki krivulje dimljenja, ki so okrog začetka in temena.
Temenska vrednost (i = 272) se izračuna s predpostavljanjem naslednjih podatkov v tabeli C. Vse druge posamične stopnje dimljenja se izračunajo enako. Za začetek algoritma se vrednosti S-1, S-2, Y-1 in Y-2 nastavijo na nič.
|
LA (m) |
0,430 |
|
Index i |
272 |
|
N (%) |
16,783 |
|
S271 (m-1) |
0,427392 |
|
S270 (m-1) |
0,427532 |
|
Y271 (m-1) |
0,542383 |
|
Y270 (m-1) |
0,542337 |
Izračun vrednosti k (točka 6.3.1 Dodatka 1 k Prilogi III):
Ta vrednost ustreza S272 v naslednji enačbi.
Izračun povprečne vrednosti dimljenja po Besselu (točka 6.3.2 Dodatka 1 k Prilogi III):
V naslednji enačbi se uporabijo Besselove konstante iz prejšnje točke 2.2. Dejanska nefiltrirana vrednost k, kot je izračunana zgoraj, ustreza S272 (Si). S271 (Si-1) in S270 (Si-2) sta predhodni nefiltrirani vrednosti k, Y271 (Yi-1) in Y270 (Yi-2) pa sta predhodni filtrirani vrednosti k.
|
|
= |
|
|
|
= |
|
Ta vrednost ustreza Ymax1,A v naslednji enačbi.
Izračun končne stopnje dimljenja (točka 6.3.3 Dodatka 1 k Prilogi III):
Od vsake krivulje dimljenja se za nadaljnji izračun vzame največja filtrirana vrednost k.
Predpostavijo se naslednje vrednosti
|
Vrtilna frekvenca |
Ymax (m-1) |
||
|
Cikel 1 |
Cikel 2 |
Cikel 3 |
|
|
A |
0,5424 |
0,5435 |
0,5587 |
|
B |
0,5596 |
0,5400 |
0,5389 |
|
C |
0,4912 |
0,5207 |
0,5177 |
Validacija cikla (točka 3.4 Dodatka 1 k Prilogi III):
Pred izračunavanjem SV je treba cikel validirati z izračunom relativnih standardnih odstopanj dimljenja vseh treh ciklov za vsako vrtilno frekvenco
|
Vrtilna frekvenca |
Srednja SV (m-1) |
absolutno standardno odstopanje (m-1) |
relativno standardno odstopanje (%) |
|
A |
0,5482 |
0,0091 |
1,7 |
|
B |
0,5462 |
0,0116 |
2,1 |
|
C |
0,5099 |
0,0162 |
3,2 |
V tem primeru je za vsako vrtilno frekvenco izpolnjeno merilo validacije 15 %.
Tabela C
Vrednosti dimljenja N, nefiltrirana in filtrirana vrednost k na začetku obremenitvene stopnje
|
Index i [-] |
Čas [s] |
Motnost N [%] |
nefiltrirana vrednost k [m-1] |
filtrirana vrednost k [m-1] |
|
- 2 |
0,000000 |
0,000000 |
0,000000 |
0,000000 |
|
- 1 |
0,000000 |
0,000000 |
0,000000 |
0,000000 |
|
0 |
0,000000 |
0,000000 |
0,000000 |
0,000000 |
|
1 |
0,006667 |
0,020000 |
0,000465 |
0,000000 |
|
2 |
0,013333 |
0,020000 |
0,000465 |
0,000000 |
|
3 |
0,020000 |
0,020000 |
0,000465 |
0,000000 |
|
4 |
0,026667 |
0,020000 |
0,000465 |
0,000001 |
|
5 |
0,033333 |
0,020000 |
0,000465 |
0,000002 |
|
6 |
0,040000 |
0,020000 |
0,000465 |
0,000002 |
|
7 |
0,046667 |
0,020000 |
0,000465 |
0,000003 |
|
8 |
0,053333 |
0,020000 |
0,000465 |
0,000004 |
|
9 |
0,060000 |
0,020000 |
0,000465 |
0,000005 |
|
10 |
0,066667 |
0,020000 |
0,000465 |
0,000006 |
|
11 |
0,073333 |
0,020000 |
0,000465 |
0,000008 |
|
12 |
0,080000 |
0,020000 |
0,000465 |
0,000009 |
|
13 |
0,086667 |
0,020000 |
0,000465 |
0,000011 |
|
14 |
0,093333 |
0,020000 |
0,000465 |
0,000012 |
|
15 |
0,100000 |
0,192000 |
0,004469 |
0,000014 |
|
16 |
0,106667 |
0,212000 |
0,004935 |
0,000018 |
|
17 |
0,113333 |
0,212000 |
0,004935 |
0,000022 |
|
18 |
0,120000 |
0,212000 |
0,004935 |
0,000028 |
|
19 |
0,126667 |
0,343000 |
0,007990 |
0,000036 |
|
20 |
0,133333 |
0,566000 |
0,013200 |
0,000047 |
|
21 |
0,140000 |
0,889000 |
0,020767 |
0,000061 |
|
22 |
0,146667 |
0,929000 |
0,021706 |
0,000082 |
|
23 |
0,153333 |
0,929000 |
0,021706 |
0,000109 |
|
24 |
0,160000 |
1,263000 |
0,029559 |
0,000143 |
|
25 |
0,166667 |
1,455000 |
0,034086 |
0,000185 |
|
26 |
0,173333 |
1,697000 |
0,039804 |
0,000237 |
|
27 |
0,180000 |
2,030000 |
0,047695 |
0,000301 |
|
28 |
0,186667 |
2,081000 |
0,048906 |
0,000378 |
|
29 |
0,193333 |
2,081000 |
0,048906 |
0,000469 |
|
30 |
0,200000 |
2,424000 |
0,057067 |
0,000573 |
|
31 |
0,206667 |
2,475000 |
0,058282 |
0,000693 |
|
32 |
0,213333 |
2,475000 |
0,058282 |
0,000827 |
|
33 |
0,220000 |
2,808000 |
0,066237 |
0,000977 |
|
34 |
0,226667 |
3,010000 |
0,071075 |
0,001144 |
|
35 |
0,233333 |
3,253000 |
0,076909 |
0,001328 |
|
36 |
0,240000 |
3,606000 |
0,085410 |
0,001533 |
|
37 |
0,246667 |
3,960000 |
0,093966 |
0,001758 |
|
38 |
0,253333 |
4,455000 |
0,105983 |
0,002007 |
|
39 |
0,260000 |
4,818000 |
0,114836 |
0,002283 |
|
40 |
0,266667 |
5,020000 |
0,119776 |
0,002587 |
Vrednosti dimljenja N, nefiltrirana in filtrirana vrednost k okoli Ymax1,A (≡ temenska vrednost, nakazana s številko v krepkem tisku)
|
Index i [-] |
Čas [s] |
Motnost N [%] |
nefiltrirana vrednost k [m-1] |
filtrirana vrednost k [m-1] |
|
259 |
1,726667 |
17,182000 |
0,438429 |
0,538856 |
|
260 |
1,733333 |
16,949000 |
0,431896 |
0,539423 |
|
261 |
1,740000 |
16,788000 |
0,427392 |
0,539936 |
|
262 |
1,746667 |
16,798000 |
0,427671 |
0,540396 |
|
263 |
1,753333 |
16,788000 |
0,427392 |
0,540805 |
|
264 |
1,760000 |
16,798000 |
0,427671 |
0,541163 |
|
265 |
1,766667 |
16,798000 |
0,427671 |
0,541473 |
|
266 |
1,773333 |
16,788000 |
0,427392 |
0,541735 |
|
267 |
1,780000 |
16,788000 |
0,427392 |
0,541951 |
|
268 |
1,786667 |
16,798000 |
0,427671 |
0,542123 |
|
269 |
1,793333 |
16,798000 |
0,427671 |
0,542251 |
|
270 |
1,800000 |
16,793000 |
0,427532 |
0,542337 |
|
271 |
1,806667 |
16,788000 |
0,427392 |
0,542383 |
|
272 |
1,813333 |
16,783000 |
0,427252 |
0,542389 |
|
273 |
1,820000 |
16,780000 |
0,427168 |
0,542357 |
|
274 |
1,826667 |
16,798000 |
0,427671 |
0,542288 |
|
275 |
1,833333 |
16,778000 |
0,427112 |
0,542183 |
|
276 |
1,840000 |
16,808000 |
0,427951 |
0,542043 |
|
277 |
1,846667 |
16,768000 |
0,426833 |
0,541870 |
|
278 |
1,853333 |
16,010000 |
0,405750 |
0,541662 |
|
279 |
1,860000 |
16,010000 |
0,405750 |
0,541418 |
|
280 |
1,866667 |
16,000000 |
0,405473 |
0,541136 |
|
281 |
1,873333 |
16,010000 |
0,405750 |
0,540819 |
|
282 |
1,880000 |
16,000000 |
0,405473 |
0,540466 |
|
283 |
1,886667 |
16,010000 |
0,405750 |
0,540080 |
|
284 |
1,893333 |
16,394000 |
0,416406 |
0,539663 |
|
285 |
1,900000 |
16,394000 |
0,416406 |
0,539216 |
|
286 |
1,906667 |
16,404000 |
0,416685 |
0,538744 |
|
287 |
1,913333 |
16,394000 |
0,416406 |
0,538245 |
|
288 |
1,920000 |
16,394000 |
0,416406 |
0,537722 |
|
289 |
1,926667 |
16,384000 |
0,416128 |
0,537175 |
|
290 |
1,933333 |
16,010000 |
0,405750 |
0,536604 |
|
291 |
1,940000 |
16,010000 |
0,405750 |
0,536009 |
|
292 |
1,946667 |
16,000000 |
0,405473 |
0,535389 |
|
293 |
1,953333 |
16,010000 |
0,405750 |
0,534745 |
|
294 |
1,960000 |
16,212000 |
0,411349 |
0,534079 |
|
295 |
1,966667 |
16,394000 |
0,416406 |
0,533394 |
|
296 |
1,973333 |
16,394000 |
0,416406 |
0,532691 |
|
297 |
1,980000 |
16,192000 |
0,410794 |
0,531971 |
|
298 |
1,986667 |
16,000000 |
0,405473 |
0,531233 |
|
299 |
1,993333 |
16,000000 |
0,405473 |
0,530477 |
|
300 |
2,000000 |
16,000000 |
0,405473 |
0,529704 |
3. PRESKUS ETC
3.1 Plinaste emisije (dizelski motor)
Predpostavimo naslednje rezultate preskusa za sistem PDP-CVS
|
V0 (m3/rev) |
0,1776 |
|
Np (rev) |
23 073 |
|
pB (kPa) |
98,0 |
|
p1 (kPa) |
2,3 |
|
T (K) |
322,5 |
|
Ha (g/kg) |
12,8 |
|
NOx conce (ppm) |
53,7 |
|
NOx concd (ppm) |
0,4 |
|
COconce (ppm) |
38,9 |
|
COconcd (ppm) |
1,0 |
|
HCconce (ppm) |
9,00 |
|
HCconcd (ppm) |
3,02 |
|
CO2,conce (%) |
0,723 |
|
Wact (kWh) |
62,72 |
Izračun pretoka razredčenih izpušnih plinov (točka 4.1 Dodatka 2 k Prilogi III):
Izračun korekcijskega faktorja NOx (točka 4.2 Dodatka 2 k Prilogi III):
Izračun korigiranih koncentracij ozadja (točka 4.3.1.1 Dodatka 2 k Prilogi III):
Ob predpostavki, da ima dizelsko gorivo sestavo C1H1,8
Izračun masnega pretoka emisij (točka 4.3.1 Dodatka 2 k Prilogi III):
Izračun specifičnih emisij (točka 4.4 Dodatka 2 k Prilogi III):
3.2 Emisije delcev (dizelski motor)
Predpostavimo naslednje rezultate preskusa za sistem PDP-CVS z dvojnim redčenjem
|
MTOTW (kg) |
4 237,2 |
|
Mf,p (mg) |
3,030 |
|
Mf,b (mg) |
0,044 |
|
MTOT (kg) |
2,159 |
|
MSEC (kg) |
0,909 |
|
Md (mg) |
0,341 |
|
MDIL (kg) |
1,245 |
|
DF |
18,69 |
|
Wact (kWh) |
62,72 |
Izračun masne emisije (točka 5.1 Dodatka 2 k Prilogi III):
Izračun masne emisije ob upoštevanju korekcije glede na ozadje (točka 5.1 Dodatka 2 k Prilogi III):
Izračun specifične emisije (točka 5.2 Dodatka 2 k Prilogi III):
3.3 Plinaste emisije (motor na CNG)
Predpostavimo naslednje rezultate preskusa za sistem PDP-CVS z dvojnim redčenjem
|
MTOTW (kg) |
4 237,2 |
|
Ha (g/kg) |
12,8 |
|
NOx conce (ppm) |
17,2 |
|
NOx concd (ppm) |
0,4 |
|
COconce (ppm) |
44,3 |
|
COconcd (ppm) |
1,0 |
|
HCconce (ppm) |
27,0 |
|
HCconcd (ppm) |
3,02 |
|
CH4 conce (ppm) |
18,0 |
|
CH4 concd (ppm) |
1,7 |
|
CO2,conce ( %) |
0,723 |
|
Wact (kWh) |
62,72 |
Izračun korekcijskega faktorja NOx (točka 4.2 Dodatka 2 k Prilogi III):
Izračun koncentracije NMHC (točka 4.3.1 Dodatka 2 k Prilogi III):
|
(a) |
metoda GC
|
|
(b) |
metoda NMC Predpostavimo učinkovitost metana 0,04 in učinkovitost etana 0,98 (glej oddelek 1.8.4 Dodatka 5 k Prilogi III)
|
Izračun koncentracij, korigiranih glede na ozadje (okolje) (točka 4.3.1.1 Dodatka 2 k Prilogi III):
Predpostavimo referenčno gorivo G20 (100 % metan) s sestavo C1H4:
Za NMHC je koncentracija ozadja razlika med HCconcd in CH4 concd
Izračun masnega pretoka emisij (točka 4.3.1 Dodatka 2 k Prilogi III):
Izračun specifičnih emisij (točka 4.4 Dodatka 2 k Prilogi III):
4. FAKTOR λ-PREMIKA (Sλ)
4.1 Izračun faktorja λ-premika (Sλ) (1)
kjer je:
|
Sλ |
= |
faktor λ-premika; |
|
inert % |
= |
prostorninski % inertnih plinov (N2, CO2, He itd.) v gorivu; |
|
O2 * |
= |
prostorninski % prvotnega kisika v gorivu; |
|
N in m |
= |
se nanašata na povprečni CnHm, ki predstavlja ogljikovodike v gorivu, tj.:
|
kjer je:
|
CH4 |
= |
prostorninski % metana v gorivu; |
|
C2 |
= |
prostorninski % vseh C2-ogljikovodikov (npr. C2H6, C2H4 itd.) v gorivu; |
|
C3 |
= |
prostorninski % vseh C3-ogljikovodikov (npr. C3H8, C3H6 itd.) v gorivu; |
|
C4 |
= |
prostorninski % vseh C4-ogljikovodikov (npr. C4H10, C4H8 itd.) v gorivu; |
|
C5 |
= |
prostorninski % vseh C5-ogljikovodikov (npr. C5H12, C5H10 itd.) v gorivu; |
|
redčilo |
= |
prostorninski % plinov za redčenje (tj. O2 *, N2, CO2, He itd.) v gorivu. |
4.2 Primeri izračuna faktorja λ-premika Sλ:
|
1. primer: |
G25: CH4 = 86 %, N2 = 14 % (prostorninskih)
|
|
2. primer: |
CH4 = 87 %, C2H6 = 13 % (prostorninskih)
|
|
3. primer: |
ZDA: CH4 = 89 %, C2H6 = 4,5 %, C3H8 = 2,3 %, C6H14 = 0,2 %, O2 = 0,6 %, N2 = 4 %
|
(1) Stehiometrična razmerja zrak/gorivo za avtomobilska goriva – SAE J1829, junij 1987. John B. Heywood, Internal combustion engine fundamentals, McGraw-Hill, 1988, Chapter 3.4 „Combustion stoichiometry“ (strani 68 do 72).
PRILOGA VIII
SPECIFIČNE TEHNIČNE ZAHTEVE ZA DIZELSKE MOTORJE NA ETANOL
Pri dizelskih motorjih na etanol se bodo za preskusne postopke iz Priloge III k tej direktivi uporabljale naslednje specifične modifikacije ustreznih odstavkov, enačb in faktorjev.
V DODATKU 1 K PRILOGI III:
4.2 Korekcija iz suhega v vlažno stanje
4.3 Korekcija NOx na vlažnost in temperaturo
kjer je:
|
A |
= |
0,181 GFUEL/GAIRD - 0,0266. |
|
B |
= |
– 0,123 GFUEL/GAIRD + 0,00954. |
|
Ta |
= |
temperatura zraka, v K |
|
Ha |
= |
vlaga polnilnega zraka, v g vode na kg suhega zraka |
4.4 Izračun stopenj masnih pretokov emisij
Stopnje masnih pretokov emisij (v g/h) v vsakem načinu se izračunajo takole, ob predpostavki, da je gostota izpušnih plinov 1,272 kg/m3 pri 273 K (0 °C) in 101,3 kPa:
kjer je:
NOx conc, COconc, HCconc (1) so povprečne koncentracije (ppm) v nerazredčenih izpušnih plinih, kot so določene v točki 4.1.
Če se, po izbiri, plinaste emisije določajo s sistemom redčenja s celotnim tokom, se uporabijo naslednje formule:
kjer je:
NOx conc, COconc, HCconc (1) so povprečne koncentracije, korigirane glede na ozadje (v ppm) v vsakem načinu v nerazredčenih izpušnih plinih, kot so določene v točki 4.3.1.1 Dodatka 2 k Prilogi III.
V DODATKU 2 K PRILOGI III:
Točke 3.1, 3.4, 3.8.3 in 5 Dodatka 2 se ne uporabljajo samo za dizelske motorje. Uporabljajo se tudi za dizelske motorje na etanol.
|
4.2 |
Preskusni pogoji se uredijo tako, da sta izmerjena temperatura zraka in vlažnost pri vstopu v motor med potekom preskusa nastavljena na standardne pogoje. Standard mora biti 6 ± 0,5 g vode na kg suhega zraka pri temeraturnem razponu 298 ± 3 K. Znotraj teh omejitev nadaljnja korekcija NOx ni dovoljena. Če ti pogoji niso izpolnjeni, je preskus neveljaven. |
4.3 Izračun masnega pretoka emisije
4.3.1 Sistemi s konstantnim masnim pretokom
Pri sistemih z izmenjevalnikom toplote se masa onesnaževal (v g/preskus) določi z naslednjimi enačbami:
kjer je:
NOx conc, COconc, HCconc (2), NMHCconc= povprečne, glede na ozadje korigirane koncentracije prek celotnega cikla od merjenja z integracijo (obvezno za NOx in HC) ali vrečo, v ppm;
MTOTW= skupna masa razredčenih izpušnih plinov prek celotnega cikla, kakor je določeno v točki 4.1, v kg.
4.3.1.1 Določanje koncentracije, korigirane glede na ozadje
Neto koncentracije plinastih onesnaževal ozadja dobimo tako, da od izmerjenih koncentracij odštejemo povprečno koncentracijo onesnaževal v zraku za redčenje. Povprečne vrednosti koncentracij ozadja lahko določimo z metodo vreč za vzorce ali z neprekinjenim merjenjem z integracijo. Uporabi se naslednja formula:
kjer je:
|
conc |
= |
koncentracija ustreznega onesnaževala v razredčenih izpušnih plinih, korigirana z množino ustreznega onesnaževala, ki jo vsebuje zrak za redčenje, v ppm; |
|
conce |
= |
koncentracija ustreznega onesnaževala, izmerjena v razredčenih izpušnih plinih, v ppm; |
|
concd |
= |
koncentracija ustreznega onesnaževala, izmerjena v zraku za redčenje, v ppm; |
|
DF |
= |
faktor redčenja. |
Faktor redčenja se izračuna takole:
kjer je:
|
CO2conce |
= |
koncentracija CO2 v razredčenih izpušnih plinih, v % vol |
|
HCconce |
= |
koncentracija HC v razredčenih izpušnih plinih, v ppm C1 |
|
COconce |
= |
koncentracija CO v razredčenih izpušnih plinih, v ppm |
|
FS |
= |
stehiometrični faktor |
Koncentracije, izmerjene na suhi osnovi, se pretvorijo na mokro osnovo skladno s točko 4.2 Dodatka 1 k Prilogi III.
Za splošno sestavo goriva CHαOβNγ se stehiometrični faktor izračuna takole:
Če sestava goriva ni znana, se lahko alternativno uporabijo naslednji stehiometrični faktorji:
FS (ethanol) = 12,3.
4.3.2 Sistemi s kompenzacijo pretoka
Pri sistemih, ki nimajo izmenjevalnika toplote, se masa onesnaževal (v g/preskus) določi z izračunom trenutnih masnih emisij in integracijo trenutnih vrednosti prek celotnega cikla. Prav tako se korekcija glede na ozadje uporabi neposredno za vrednost trenutne koncentracije. Uporabijo se naslednje formule:
kjer je:
|
conce |
= |
koncentracija ustreznega onesnaževala, izmerjena v razredčenih izpušnih plinih, v ppm; |
|
concd |
= |
koncentracija ustreznega onesnaževala, izmerjena v zraku za redčenje, v ppm; |
|
MTOTW,i |
= |
trenutna masa razredčenih izpušnih plinov (glej točko 4.1), v kg; |
|
MTOTW |
= |
skupna masa razredčenih izpušnih plinov prek celotnega cikla (glej točko 4.1), v kg; |
|
DF |
= |
faktor redčenja, skladno s točko 4.3.1.1 |
4.4 Izračun specifičnih emisij
Emisije (v g/kWh) se za vse posamične sestavine izračunajo na naslednji način:
kjer je:
|
Wact |
= |
dejansko delo cikla, kakor je določeno v točki 3.9.2, v kWh. |
(1) Na podlagi ekvivalentne vrednosti C1.
(2) Na podlagi ekvivalentne vrednosti C1.
PRILOGA IX
ČASOVNE OMEJITVE ZA PRENOS PREKLICANIH DIREKTIV V DRŽAVNE ZAKONE
iz člena 10
Del A
Razveljavljene direktive
|
Direktive |
Uradni list |
|
Direktiva 88/77/EGS |
|
|
Direktiva 91/542/EGS |
|
|
Direktiva 96/1/ES |
|
|
Direktiva 1999/96/ES |
|
|
Direktiva 2001/27/ES |
Del B
Časovne omejitve za prenos v nacionalno pravo
|
Direktiva |
Časovne omejitve za prenos |
Datum uporabe: |
|
Direktiva 88/77/EGS |
1. julij 1988 |
|
|
Direktiva 91/542/EGS |
1. januar 1992 |
|
|
Direktiva 96/1/ES |
1. julij 1996 |
|
|
Direktiva 1999/96/ES |
1. julij 2000 |
|
|
Direktiva 2001/27/ES |
1. oktober 2001 |
1. oktober 2001 |
PRILOGA X
KORELACIJSKA TABELA
(iz drugega odstavka člena 10)
|
Direktiva 88/77/EGS |
Direktiva 91/542/EGS |
Direktiva 1999/96/ES |
Direktiva 2001/27/ES |
Ta direktiva |
|
člen 1 |
— |
|
— |
člen 1 |
|
člen 2(1) |
člen 2(1) |
člen 2(1) |
člen 2(1) |
člen 2(4) |
|
člen 2(2) |
člen 2(2) |
člen 2(2) |
člen 2(2) |
člen 2(1) |
|
— |
člen 2(3) |
— |
— |
— |
|
člen 2(3) |
— |
— |
— |
— |
|
člen 2(4) |
člen 2(4) |
člen 2(3) |
člen 2(3) |
člen 2(2) |
|
— |
— |
— |
člen 2(4) |
člen 2(3) |
|
— |
— |
— |
člen 2(5) |
— |
|
— |
— |
člen 2(4) |
— |
člen 2(5) |
|
— |
— |
člen 2(5) |
— |
člen 2(6) |
|
— |
— |
člen 2(6) |
— |
člen 2(7) |
|
— |
— |
člen 2(7) |
— |
člen 2(8) |
|
— |
— |
člen 2(8) |
— |
člen 2(9) |
|
člen 3 |
— |
— |
— |
— |
|
— |
— |
člena 5 in 6 |
— |
člen 3 |
|
— |
— |
člen 4 |
— |
člen 4 |
|
— |
člen 3(1) |
člen 3(1) |
— |
člen 6(1) |
|
— |
člen 3(1)(a) |
člen 3(1)(a) |
— |
člen 6 (2) |
|
— |
člen 3(1)(b) |
člen 3(1)(b) |
— |
člen 6 (3) |
|
— |
člen 3(2) |
člen 3(2) |
— |
člen 6 (4) |
|
— |
člen 3(3) |
člen 3(3) |
— |
člen 6 (5) |
|
člen 4 |
— |
— |
— |
člen 7 |
|
člen 6 |
člena 5 in 6 |
člen 7 |
— |
člen 8 |
|
člen 5 |
člen 4 |
člen 8 |
člen 3 |
člen 9 |
|
— |
— |
— |
— |
člen 10 |
|
— |
— |
člen 9 |
člen 4 |
člen 11 |
|
člen 7 |
člen 7 |
člen 10 |
člen 5 |
člen 12 |
|
priloge I do VII |
— |
— |
— |
priloge I do VII |
|
— |
— |
— |
Priloga VIII |
Priloga VIII |
|
— |
— |
— |
— |
Priloga IX |
|
— |
— |
— |
— |
Priloga IX |