13/ 10

BG

Официален вестник на Европейския съюз

135


31991L0441


L 242/1

ОФИЦИАЛЕН ВЕСТНИК НА ЕВРОПЕЙСКИЯ СЪЮЗ


ДИРЕКТИВА НА СЪВЕТА

от 26 юни 1991 година

за изменение на Директива 70/220/ЕИО за сближаване на законодателствата на държавите-членки относно мерките, които следва да се предприемат срещу замърсяването на въздуха от емисии от моторните превозни средства

(91/441/ЕИО)

СЪВЕТЪТ НА ЕВРОПЕЙСКИТЕ ОБЩНОСТИ,

като взе предвид Договора за създаване на Европейската икономическа общност, и в частност член 100а от него,

като взе предвид предложението на Комисията (1),

в сътрудничество с Европейския парламент (2),

като взе предвид становището на Икономическия и социален комитет (3),

като има предвид, че е от значение да се приемат мерки, целящи постепенното изграждане на вътрешния пазар за период, който завършва на 31 декември 1992 г.; като има предвид, че вътрешният пазар представлява пространство без вътрешни граници, в което е гарантирано свободното движение на стоки, лица, услуги и капитали;

като има предвид, че първата програма за действие на Европейските общности за защита на околната среда, одобрена от Съвета на 22 ноември 1973 г., призовава да се отчитат най-новите научни постижения в борбата срещу замърсяването на атмосферата, причинявано от изпусканите от моторните превозни средства газове, и съответно да се внесат изменения към вече приетите директиви;

като има предвид, че третата програма за действие предвижда да се положат допълнителни усилия за значително намаляване на сегашното ниво на емисии на замърсители от моторните превозни средства;

като има предвид, че Директива 70/220/ЕИО (4), последно изменена с Директива 89/491/ЕИО (5), определя пределните стойности за емисиите на въглероден окис и неизгорял въглеводород от двигателите на тези превозни средства; като има предвид, че тези пределни стойности са понижени за първи път с Директива 74/290/ЕИО (6) и изменени с Директива 77/102/ЕИО (7), с пределни стойности за допустимите емисии на азотни окиси; като има предвид, че пределните стойности на тези три замърсителя са последователно понижавани с Директиви 78/665/ЕИО (8), 83/351/ЕИО (9) и 88/76/ЕИО (10), че с Директива 88/436/ЕИО (11) са въведени пределни стойности за емисиите на механични замърсители от дизеловите двигатели, а с Директива 89/458/ЕИО (12) са въведени по-строги европейски стандарти за автомобилите до 1 400 cm3;

като има предвид, че работата, извършена от Комисията в тази област, показа, че Общността разполага или понастоящем усъвършенства технологии, които позволяват драстично намаление на въпросните пределни стойности за всички класове двигатели;

като има предвид, че след като с Директива 89/458/ЕИО бяха определени по-строги стандарти за емисиите за автомобили до 1 400 cm3, сега е необходимо, съгласно член 5 от настоящата директива, пределните стойности на емисиите от автомобили с обем на двигателя, равен или по-голям от 1 400 cm3, да се приравнят към тези стандарти на същите дати на прилагане, въз основа на подобрена европейска процедура за изпитване, като се включи извънградски цикъл на управление;

като има предвид, че същевременно е подходящо да се установят изисквания за изпарителните емисии и за устойчивостта на части от превозното средство, свързани с емисиите, и в съответствие с член 4 от Директива 88/436/ЕИО да се въведе вторият етап от стандартите за емисии на механични замърсители за автомобили, оборудвани с дизелови двигатели, като по този начин се консолидират изискванията на Европейската общност по отношение на емисиите на замърсители на въздуха от леки автомобили; като има предвид, че изпитването за устойчивост следва да се основава на изминати 80 000 километра и следва да се проведе, като се прилага процедура, включваща превозни средства, които в действителност се управляват на изпитвателна писта или на динамометричен стенд;

като има предвид, че с оглед максимално благоприятното отражение на тези разпоредби върху европейската околна среда и с оглед същевременно да се осигури единство на пазара, е необходимо е да се прилагат по-строги европейски стандарти, основани на пълна хармонизация;

като има предвид, че новите стандарти и процедурата за изпитвания следва да се установят в зависимост от бъдещото развитие на движението по пътищата в Европейската общност; като има предвид, че изграждането на вътрешния пазар вероятно ще доведе до нарастване на регистрираните превозни средства, в резултат на което ще се увеличат емисиите на замърсители;

като има предвид, с оглед на основната роля на емисиите на замърсители от моторните превозни средства и техния принос към газовете, отговорни за парниковия ефект, емисиите на СО2 от тях, в частност, трябва да бъдат стабилизирани и впоследствие намалени съобразно решението на Управителния съвет на Програмата на ООН за околната среда (UNEP) от 24 май 1989 г. и по-специално точка 11, буква г);

като има предвид, че Комисията следва да представи предложение за директива относно мерките за намаляване на загубите от изпарения на всеки етап от процеса на съхранение и дистрибуция на горива за двигатели;

като има предвид, че е наложително да се подобри значително качеството на горивото в бензиностанциите;

като има предвид, че въвеждането на по-строги стандарти също може да бъде ускорено, ако държавите-членки въведат система, с която купувачите на нови превозни средства да бъдат насърчавани да предават старите си превозни средства за скрап или, доколкото е възможно, да бъдат рециклирани;

като има предвид, че е желателно държавите-членки да предприемат мерки да се осигури, доколкото е възможно, старите превозни средства да бъдат снабдени с пречиствателни устройства за отработените газове;

като има предвид, че въздействието на по-строгите стандарти върху околната среда би могло значително да се увеличи и ускори, ако държавите-членки предоставят след 31 декември 1992 г. данъчни облекчения при покупката и инсталирането върху превозни средства, които вече са в движение, на оборудване, което да осигурява спазването на стандартите, установени в настоящата директива;

като има предвид, че постоянното влошаване на околната среда, причинено от бързото увеличаване на движението по пътищата в Общността, изисква не само да се приемат пределни стойности и по-строги стандарти, но също така да се разработят алтернативни системи за задвижване и концепции за транспорт; като има предвид, че Общността трябва да предприеме стъпки за осигуряване на финансова подкрепа за изследване и развитие на алтернативни концепции за транспорт, системи за задвижване и горива, като се вземат под внимание изискванията за съвместимост с околната среда;

като има предвид, поради това, че с оглед да се постигне максимално въздействие на стандартите, установени в настоящата директива, Съветът по предложение на Комисията взема решение с квалифицирано мнозинство преди 31 декември 1992 г. за мерките, имащи за цел:

да се ограничат емисиите на СО2,

да се адаптират стандартите за емисии (и свързаните с това изпитвания) за превозни средства, които не са обхванати от настоящата директива, включително всички товарни автомобили,

да се провеждат периодични проверки и процедури за подмяна, ремонт или поддръжка на монтираното оборудване, за да се спазват определените стойности,

да се прилага програма за изследване и развитие, за да се насърчава търговията с чисти превозни средства и горива.

ПРИЕ НАСТОЯЩАТА ДИРЕКТИВА:

Член 1

Приложенията към Директива 70/220/ЕИО се заменят с приложенията към настоящата директива.

Член 2

1.   Считано от 1 януари 1992 г., никоя държава-членка не може на основания замърсяване на въздуха от емисиите им:

да отказва да издава типово одобрение на на ЕИО, да издава документа, посочен в член 10, параграф 1, последно тире от Директива 70/156/ЕИО (13), последно изменена с Директива 87/403/ЕИО (14), или да издава национално типово одобрение на тип моторно превозно средство,

или

да забранява първоначалното въвеждане в експлоатация на моторни превозни средства,

ако емисиите от този тип моторно превозно средство или от тези превозни средства отговарят на разпоредбите на Директива 70/220/ЕИО, изменена с настоящата директива.

2.   Считано от 1 юли 1992 г., държавите-членки:

не могат да издават типово одобрение на ЕИО или да издават документа, посочен в член 10, параграф 1, последно тире от Директива 70/156/ЕИО за тип моторно превозно средство;

отказват национално типово одобрение за тип моторно превозно средство,

чиито емисии не отговарят на изискванията от приложенията към Директива 70/220/ЕИО, изменени с настоящата директива.

3.   Считано от 31 декември 1992 г., държавите-членки забраняват първоначалното въвеждане в експлоатация на превозни средства, чиито емисии не отговарят на изискванията на приложенията към Директива 70/220/ЕИО, изменена с настоящата директива.

Член 3

Държавите-членки могат да предвиждат данъчни облекчения за превозните средства, обхванати от настоящата директива. Тези облекчения трябва да отговарят на разпоредбите на Договора, както и на следните условия:

да важат за всички автомобили местно производство и за превозните средства, внесени за продажба в държава-членка и снабдени с оборудване, което предварително отговаря на европейските стандарти, които ще трябва да се спазват през 1992 г.,

техният срок изтича на датите, посочени в член 2, параграф 3, за задължителното прилагане на емисионните стойности за новите превозни средства,

тяхната стойност, за всеки тип превозно средство, е значително по-ниска от действителните разходи за оборудването, монтирано с оглед да съответства на определените стойности, и от разходите за неговото монтиране върху превозното средство.

Комисията се уведомява своевременно за плановете за въвеждане или за промяна на данъчните облекчения, посочени в първа алинея, за да може да представи своите възражения.

Член 4

Съветът, като действа в съответствие с условията, предвидени в Договора, решава преди 31 декември 1993 г., по предложение на Комисията, което тя ще представи преди 31 декември 1992 г., като отчита техническия прогрес, за по-нататъшното намаляване на пределните стойности.

Намалените пределни стойности не се прилагат преди 1 януари 1996 г. за нови типови одобрения; те могат да послужат като база за данъчни облекчения след приемането на новата директива.

Член 5

Съветът по предложение на Комисията, което взема предвид резултатите от извършваната работа по парниковия ефект, взема решение с квалифицирано мнозинство за мерките за ограничаване на емисиите на СО2 от моторните превозни средства.

Член 6

Комисията потвърждава в допълнителен технически доклад в началото на 1991 г. валидността на алтернативното европейско изпитване за устойчивост (15), което следва да е толкова строго, колкото изпитването за устойчивост, посочено в приложение VII, и следва да е по-представително по отношение на условията за кормуване в Европа. Ако е необходимо, изпитването за ускорено стареене (15) може да бъде изменено преди края на 1991 г., по предложение на Комисията, в съответствие с процедурата на Комитета за привеждане в съответствие с техническия прогрес.

Член 7

1.   Държавите-членки въвеждат в сила необходимите законови, подзаконови и административни разпоредби, за да се съобразят с настоящата директива, най-късно до 1 януари 1992 г. Те незабавно уведомяват Комисията за това.

2.   Когато държавите-членки приемат разпоредбите, посочени в параграф 1, в тях се съдържа позоваване на настоящата директива или то се извършва при официалното им публикуване. Условията и редът на позоваване се определят от държавите-членки.

Член 8

Адресати на настоящата директива са държавите-членки.

Съставено в Люксембург на 26 юни 1991 година.

За Съвета

Председател

R. STEICHEN


(1)  ОВ С 81, 30.3.1990 г. стр. 1 и

ОВ С281, 9.11.1990 г., стр. 9.

(2)  ОВ С 260, 15.10.1990 г., стр. 93 и

ОВ С 183, 15.7.1991 г.

(3)  ОВ С 225, 19.9.1990 г., стр. 7.

(4)  ОВ L 76, 6.4.1970 г., стр. 1.

(5)  ОВ L 238, 15.8.1989 г., стр. 43.

(6)  ОВ L 159, 15.6.1974 г., стр. 61.

(7)  ОВ L 32, 3.2.1977 г., стр. 32.

(8)  ОВ L 223, 14.8.1978 г., стр. 48.

(9)  ОВ L 197, 20.7.1983 г., стр. 1.

(10)  ОВ L 36, 9.2.1988 г., стр. 1.

(11)  ОВ L 214, 6.8.1988 г., стр. 1.

(12)  ОВ L 226, 3.8.1989 г., стр. 1.

(13)  ОВ L 42, 23.2.1970 г., стр. 1.

(14)  ОВ L 220, 8.8.1987 г., стр. 44.

(15)  ОВ С 81, 30.3.1990 г.(Приложение VII, стр. 98—101).


ПРИЛОЖЕНИЕ I

ОБХВАТ, ОПРЕДЕЛЕНИЯ, ЗАЯВЛЕНИЕ ЗА ТИПОВО ОДОБРЕНИЕ НА ЕИО, ТИПОВО ОДОБРЕНИЕ НА ЕИО, ИЗИСКВАНИЯ И ИЗПИТВАНИЯ, РАЗШИРЯВАНЕ НА ТИПОВОТО ОДОБРЕНИЕ НА ЕИО, СЪОТВЕТСТВИЕ НА ПРОИЗВОДСТВОТО, ПРЕХОДНИ РАЗПОРЕДБИ

1.   ОБХВАТ

Настоящата директива се прилага за емисиите от ауспуха, изпаряемите емисии, емисиите на картерни газове и устойчивостта на устройствата против замърсяване за всички моторни превозни средства, оборудвани с двигатели с принудително запалване, и емисиите от ауспуха и устойчивостта на устройствата против замърсяване на превозни средства от категория М1, и N1  (1),оборудвани с двигатели със запалване на горивото от сгъстяване, обхванати от член 1 от Директива 70/220/ЕИО във варианта на Директива 83/351/ЕИО (2), с изключение на тези превозни средства от категория N1, за които е било издадено типово одобрение съгласно Директива 88/77/ЕИО (3).

По искане на производителите типовото одобрение съгласно настоящата директива може да бъде разширено от М1 или N1 превозни средства, оборудвани с двигатели със запалване на горивото от сгъстяване, които вече имат типово одобрение, до М2 и N2 превозни средства с еталонна маса, непревишаваща 2 840 kg, и отговарят на условията на точка 6 от настоящото приложение (разширяване на типовото одобрение на ЕИО).

2.   ОПРЕДЕЛЕНИЯ

По смисъла на настоящата директива:

„Тип превозно средство“ по отношение на емисиите от двигателя през ауспуха, е категория силово задвижвани превозни средства, които не се различават съществено по отношение на:

2.1.1.   еквивалентната инерция, определена по отношение на еталонната маса, посочена в точка 5.1 от приложение III; и

2.1.2.   характеристиките на двигателя и на превозното средство, определени в приложение II.

„Еталонна маса“ е масата на превозното средство в работно състояние, намалена с постоянна маса на водача 75 kg и увеличена с постоянна маса 100 kg.

2.2.1.   „Маса на превозното средство в работно състояние“ е масата, определена в точка 2.6 от приложение I към Директива 70/156/ЕИО.

2.3.   „Максимална маса“ е масата, определена в точка 2.7 от приложение I към Директива 70/156/ЕИО.

2.4.   „Газообразни замърсители“ са емисиите на отработени газове от въглероден окис, въглеводороди (приема се съотношението С1Н1,85) и азотни окиси, изразени в азотен двуокис (NO2).

2.5.   „Механични замърсители“ са компоненти на отработените газове, които се отстраняват от разредените отработени газове при максимална температура 325 К (52 °С) посредством филтрите, описани в приложение III.

2.6.   „Емисии от ауспуха“ са:

за двигатели с принудително запалване, емисиите на газообразни замърсители,

за двигатели със запалване на горивото от сгъстяване, емисията на газови и механични замърсители.

„Емисии от изпарения“ са загубите от въглеводородните изпарения от горивната система на моторното превозно средство, различни от емисиите от ауспуха.

2.7.1.   „Загуби от изпускане на газове от резервоара“ са въглеводородните емисии, предизвикани от температурни промени на резервоара за гориво (приема се съотношение С1Н2,33).

2.7.2.   „Загуби от горещо всмукване“ са въглеводородните емисии,, от горивната система на спряло превозно средство, след като е било в движение (приема се съотношение С1Н2,20).

2.8.   „Картер на двигателя“ са пространствата в или извън двигателя, които са свързани с картера посредством вътрешни или външни канали, през които газовете и парите могат да се изпускат.

2.9.   „Устройство за пускане в ход на студен двигател“ е устройство, което временно обогатява въздушно-горивната смес на двигателя, за да улесни задвижването на двигателя.

2.10.   „Спомагателно устройство за привеждане в движение“ е устройство, което улеснява задвижването на двигателя без обогатяване на въздушно-горивната смес на двигателя, например подгряващи свещи или модификации на момента на впръскване.

„Работен обем на двигателя“ е:

2.11.1.   за бутален двигател, номиналният работен обем на двигателя,

2.11.2.   за роторно-бутален двигател (тип Ванкел), двойният номинален обем на двигателя.

2.12.   „Устройство против замърсяване“ са тези компоненти от превозното средство, които контролират и/или ограничават емисиите от ауспуха и емисиите на изпарения.

3.   ЗАЯВЛЕНИЕ ЗА ТИПОВО ОДОБРЕНИЕ НА ЕИО

3.1.   Заявлението за типово одобрение на превозно средство по отношение на емисии от ауспуха, емисии на изпарения и издръжливост на устройствата против замърсяване се подава от производителя на превозното средство или от негов упълномощен представител.

То се придружава от информация, изисквана от приложение II, заедно с:

3.2.1.   описание на системата за контрол на изпаренията, монтирана на превозното средство;

3.2.2.   при превозни средства, оборудвани с двигател с принудително запалване, да се посочи дали се прилага точка 5.1.2.1 (ограничител на отвора за зареждане) или точка 5.1.2.2 (маркировка) и в последния случай описание на маркировката;

3.2.3.   при необходимост, копия от други типови одобрения със съответни данни, които да позволят разширение на одобренията и установяване на коефициенти на влошаване.

3.3.   За изпитванията, описани в точка 5 от настоящето приложение, превозно средство, представително за типа, който ще се одобрява, трябва да се предостави на техническата служба, която отговоря за изпитванията за типово одобрение.

4.   ТИПОВО ОДОБРЕНИЕ НА ЕИО

4.1.   Сертификат съгласно образеца, посочен в приложение IX, трябва да се издаде като сертификат за типово одобрение на ЕИО.

5.   ИЗИСКВАНИЯ И ИЗПИТВАНИЯ

Забележка:

Като алтернатива на изискванията от настоящата точка, производителите на превозни средства, чиито годишно световно производство е по-малко от 10 000 броя, могат да получат типово одобрение на базата на съответните технически изисквания в:

сборника с федерални нормативни актове, дял 40, част 86, подчасти А и Б, приложим към лекотоварни превозни средства, модел 1987 година, преразгледан на 1 юли 1989 г. и публикуван от издателската служба на правителството на САЩ, или

„Основен документ“ в окончателната му редакция от 25 септември 1987 г., изготвен на международната среща в Стокхолм за замърсяване на въздуха от моторни превозни средства, озаглавен „Контрол на замърсяването на въздуха от моторни превозни средства —Общи разпоредби към регламентите за емисии от лекотоварни автомобили“.

Органът за типово одобрение трябва да уведоми Комисията за обстоятелствата, свързани с всяко типово одобрение, издадено съгласно тази разпоредба.

5.1.   Общи положения

5.1.1.   Компонентите, които могат да окажат влияние върху емисиите от ауспуха и емисиите на изпарения, трябва да бъдат по такъв начин проектирани, изработени и монтирани, че да позволяват на превозното средство, при нормални условия на използване, да отговаря на изискванията на настоящата директива, въпреки вибрациите на които могат да бъдат подложени.

Предприетите технически мерки от производителя трябва да бъдат такива, че да осигурят емисиите от ауспуха и емисиите на изпарения да бъдат ефективно ограничени съгласно настоящата директива по време на нормалния живот на пътното превозно средство и при нормални условия на използване. За емисии от ауспуха, тези условия се смятат за изпълнени, ако се спазят съответно разпоредбите на точки 5.3.1.4 и 7.1.1.1.

Ако се използва кислороден датчик в системата на каталитичния преобразувател, трябва да се предприемат стъпки, за да се осигури стехиометричното съотношението въздух-гориво (ламбда) да се поддържа, при преминаване на определена скорост или при ускоряване.

От друга страна, допустими са временни отклонения в това съотношение, ако те също настъпят по време на изпитването, определено в точки 5.3.1 и 7.1.1 съответно, или ако тези отклонения са необходими за безопасното управление на превозното средство и за правилната работа на двигателя и на компонентите, които засягат емисията на замърсители, или, ако тези отклонения са необходими за пускане в ход на студен двигател.

Превозно средство, оборудвано с двигател с принудително запалване, трябва да бъде проектирано така, че да може да се движи с безоловен бензин, както е определено в Директива 85/210/ЕИО (4).

5.1.2.1.   При спазване на условията на точка 5.1.2.2, отворът за зареждане на резервоара за гориво трябва да е проектиран така, че да не може зареждането на резервоара да се извършва от пистолет на бензинова помпа с накрайник с външен диаметър, равен или по-голям от 23,6 mm.

Точка 5.1.2.1 не се прилага за превозно средство, по отношение на което са удовлетворени следните две условия, т.е.:

5.1.2.2.1.   превозното средство е проектирано и конструирано по такъв начин, че нито едно устройство, предназначено да контролира емисията на газообразни замърсители, да не е засегнато неблагоприятно от оловен бензин, и

5.1.2.2.2.   превозното средство ясно, четливо и незаличимо е маркирано със символа за безоловен бензин съгласно ISO 2575-1982, на място, което е непосредствено видимо от лицето, зареждащо резервоара за гориво. Допускат се допълнителни маркировки.

5.2.   Провеждане на изпитвания

Таблица 1.5.2 илюстрира различните възможности за типово одобрение на превозно средство.

5.2.1.   С изключение на превозните средства, посочени в точка 8.1, превозните средства с двигатели с принудително запалване, трябва да се подложат на следните изпитвания:

тип I (симулиране на средни емисии от ауспуха след пускане в ход на студен двигател),

тип III (емисии на картерни газове).

тип IV (емисии на изпарения),

тип V (устойчивост на устройства против замърсяване).

5.2.2.   Превозни средствате с двигател с принудително запалване, посочени в точка 8.1, трябва да бъдат подложени на следните изпитвания:

тип I (симулиране на средни емисии от изпускателната тръба след пускане в ход на студен двигател),

тип II (емисии на въглероден окис при скорост при празен ход),

тип III (емисии на картерни газове).

5.2.3.   С изключение на превозните средства, посочени в точка 8.1, превозните средства с двигател със запалване на горивото от сгъстяване трябва да се подложат на следните изпитвания:

тип I (симулиране на средно ниво на емисии от ауспуха след пускане в ход на студен двигател),

тип V (устойчивост на устройствата против замърсяване).

5.2.4.   Превозните средства с двигател със запалване на горивото от сгъстяване, посочени в точка 8.1, трябва да се подложат на следните изпитвания:

тип I (симулиране на средни емисии от ауспуха след пускане в ход на студен двигател — само за газообразни замърсители).

5.3.   Описание на изпитванията

Изпитване от тип I (симулиране на средни емисии от ауспуха след пускане в ход на студен двигател).

5.3.1.1.   Фигура 1.5.3 илюстрира различните възможности за изпитване от тип I. Това изпитване трябва да се проведе на всички превозни средства, посочени в точка 1, с максимална маса не по-голяма от 3,5 тона.

Превозното средство се поставя върху динамометричен стенд, оборудван със система за симулиране на натоварването и инерцията.

5.3.1.2.1.   С изключение на превозните средства, посочени в точка 8.1, изпитването с обща продължителност от 19 минути и 40 секунди, състоящо се от две части: едно и две, се провежда без прекъсване. Периодът на празен ход между последното забавяне на последния първоначален градски цикъл (част едно) и първото ускоряване на извънградския цикъл (част две) може, след съгласието на производителя, да бъде удължен с 20 секунди най-много, през които не се провежда изпитване, за да се улесни регулирането на оборудването за изпитване.

5.3.1.2.2.   Част едно от изпитването се състои от четири първоначални градски цикъла. Всеки първоначален градски цикъл обхваща петнадесет фази (на празен ход, ускорение, постоянна скорост, забавяне и т.н).

5.3.1.2.3.   Част две от изпитването се състои от един допълнителен градски цикъл. Допълнителният градски цикъл обхваща 13 фази (на празен ход, ускорение, постоянна скорост, забавяне и т.н).

Таблица 1.5.2

Различни възможности за типово одобрение и за разширяване (на одобрението)

Изпитване за типово одобрение

Двигатели с принудително запалване

Двигател със запалване на горивото от сгъстяване

М1 превозни средства

— маса ≤ 2,5 тона

— максимум шест места

Превозни средства, отговарящи на точка 8.1

М1 превозни средства

— маса ≤ 2,5 тона

— максимум шест места

Превозни средства отговарящи на точка 8.1

Тип I

Да

Част едно +

част две

Да

(m маса ≤ 3,5 тона)

Част едно

Да

Част едно +

част две

Да

(m маса ≤ 3,5 тона)

Част едно

Тип II

Да

Тип III

Да

Да

Тип IV

Да

Тип V

Да

Да

Разширяване

Точка 6

Точка 6

Точка 6

М2 и N2

Еталонна маса не повече от 2 840 килограма

Точка 6

5.3.1.2.4.   За превозни средства, посочени в точка 8.1, се провежда изпитване без прекъсване, обхващащо само четири първоначални градски цикъла (част едно), което продължава общо 13 минути.

5.3.1.2.5.   По време на изпитването отработените газове се разреждат и се събира пропорционална проба в една или повече торбички. Отработените газове от изпитваното превозно средство се разтварят, взимат се проби и се анализират, като се следва процедурата, описана по-долу, и се измерва общия обем на разтворените отработени газове. Документират се не само емисиите на въглероден окис, въглеводород и азотен окис, но също емисиите на механичните замърсители от превозни средства, оборудвани с двигател със запалване на гориво от сгъстяване.

5.3.1.3.   Изпитването се провежда, като се използва процедурата, описана в приложение III. Използваните методи за събиране и анализ на газовете и за отстраняване и претегляне на механичните замърсители трябва да бъдат както е предписано.

При спазване на условията по точки 5.3.1.4.2 и 5.3.1.5, изпитването трябва да се проведе три пъти. С изключение на превозните средства, посочени в точка 8.1, за всяко изпитване резултатите се умножават със съответните коефициенти на влошаване, получени от точка 5.3.5. Получените маси на емисии на газове и в случай на превозни средства, оборудвани с двигател със запалване на горивото от сгъстяване, масата на механичните замърсители, получена при всяко изпитване, трябва да бъде по-малка от граничните стойности, показани в таблицата по-долу:

Маса на въглеродния окис

Комбинирана маса на въглеводороди и азотни окиси

Маса на механични замърсители (5)

L1

(g/km)

L2

(g/km)

L3

(g/km)

2,72

0,97

0,14

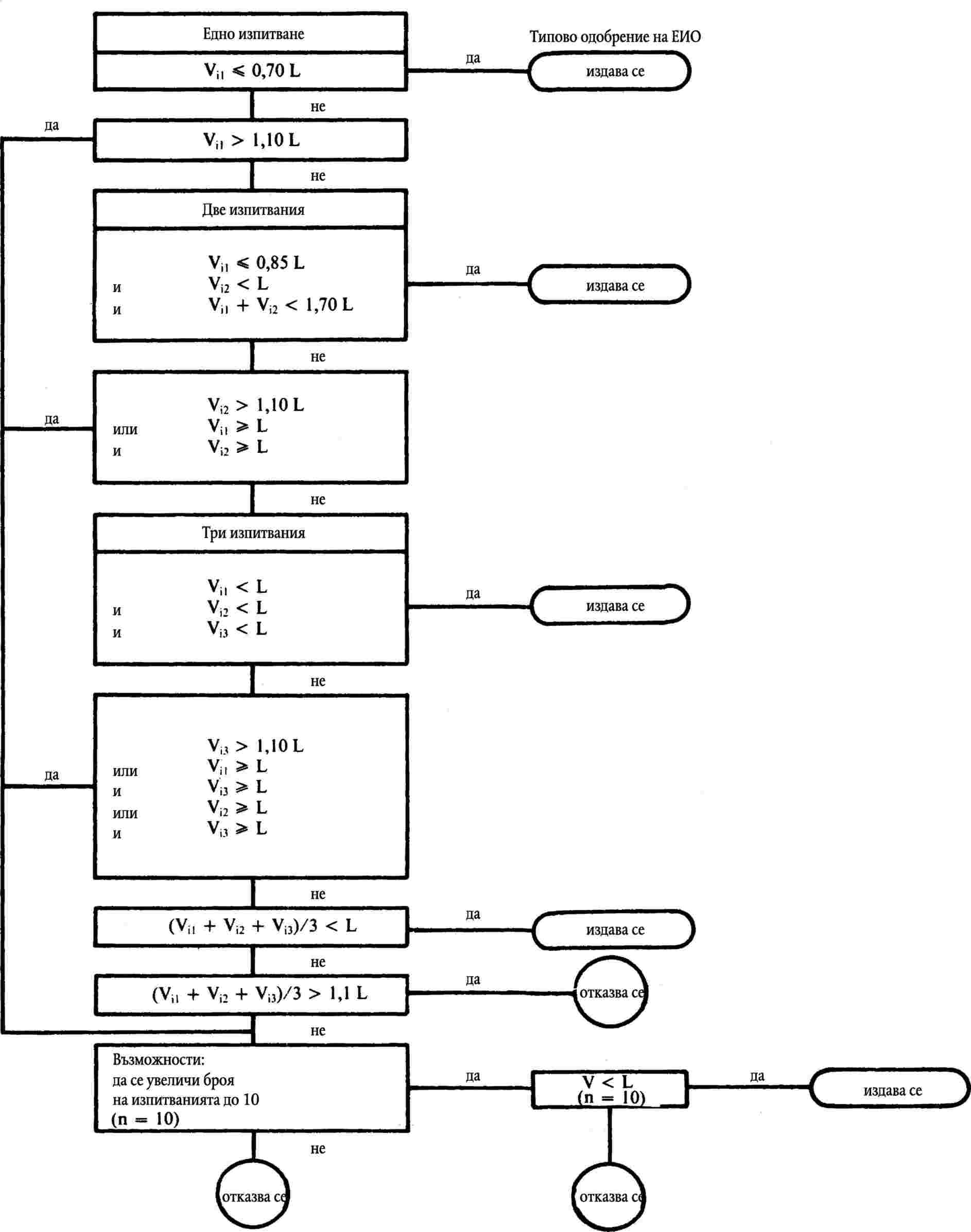
5.3.1.4.1.   Въпреки изискванията на точка 5.3.1.4, за всеки замърсител или комбинация от замърсители, една от трите получени маси може да превишава с не повече от 10 % определените гранични стойности, при условие че средното аритметично на трите резултата е под определените гранични стойности. Когато определените гранични стойности са превишени за повече от един замърсител, не е съществено дали това се получава при същото изпитване или при различни изпитвания (6).

5.3.1.4.2.   Броят на изпитванията, предписани в точка 5.3.1.4, може да бъде увеличен до 10 по искане на производителя, при условие че средното аритметично (Formula) на първите три резултата, получени за всеки замърсител или комбинация от общо два замърсителя, предмет на ограничаване, попадне между 100 и 110 % от граничната стойност. В този случай изискването е само средната аритметична стойност на всички десет резултата, получени за всеки замърсител или комбинация от общо от два замърсителя, предмет на ограничаване, трябва да бъде по-малка от граничната стойност (Formula).

Броят на изпитванията, предписани в точка 5.3.1.4, се намалява при условията, определени по-нататък, където V1 е резултатът от първото изпитване и V2 е резултатът от второто изпитване за всеки замърсител или комбинирана емисия от два замърсителя, предмет на ограничаване.

5.3.1.5.1.   Провежда се само едно изпитване, ако резултатът, получен за всеки замърсител или комбинирана емисия от два замърсителя, предмет на ограничаване, е по-малък или равен на 0,70L (т.е. V1 ≤ 0,70 L).

5.3.1.5.2.   Ако не е изпълнено изискването от точка 5.3.1.5.1, се провеждат само две изпитвания, ако за всеки замърсител или за комбинираната емисия от два замърсителя, предмет на ограничаване, са удовлетворени следните изисквания:

V1 ≤ 0,85 L и V1 + V2 ≤ 1,70 L и V2 ≤ L.

5.3.2.   Изпитване от тип II (изпитване на емисията на въглероден окис при обороти на празен ход)

5.3.2.1.   Това изпитване се провежда на всички превозни средства, посочени в точка 8.1, задвижвани от двигател с принудително запалване.

5.3.2.2.   По време на изпитването при условията, съгласно приложение IV, обемното съдържание на въглероден окис в отработените газове, отделяни при работа на двигателя на празен ход, не трябва да превишава 3,5 % при настройките, използвани за изпитване от тип I, и не трябва да надвишава 4,5 % в обхвата на настройките, определен в настоящото приложение.

5.3.3.   Изпитване от тип III (проверка на емисиите на картерни газове)

5.3.3.1.   Това изпитване трябва да се проведе на всички превозни средства, посочени в точка 1, с изключение на онези с двигател със запалване на горивото от сгъстяване.

Фигура 1.5.3

Схема за изпитване от тип I за типово одобрение

(виж точка 5.3.1)

Image

5.3.3.2.   Когато се изпитва в съответствие с приложение V, вентилационната система на картера на двигателя не трябва да позволява емисия на каквито и да е газове от картера в атмосферата.

5.3.4.   Изпитване от тип IV (определяне на емисиите на изпарения)

5.3.4.1.   Това изпитване трябва да се проведе на всички превозни средства, посочени в раздел 1, с изключение на онези превозни средства, които имат двигатели със запалване на горивото от сгъстяване и превозните средства, посочени в точка 8.1.

5.3.4.2.   Когато се провежда изпитване съгласно приложение VI, емисиите от изпарения трябва да бъдат по-малко от 2 g/изпитване.

5.3.5.   Изпитване от тип V (издръжливост на устройствата против замърсяване)

5.3.5.1.   Това изпитване трябва да се проведе на всички превозни средства, посочени в раздел 1, с изключение на превозните средства посочени в точка 8.1. Изпитването представлява изпитване на стареене при 80 000 километра, изминати в съответствие с програмата, описана в приложение VII, на изпитвателна писта, път или динамометричен стенд.

5.3.5.2.   Въпреки изискванията на точка 5.3.5.1, производителят може да избере да използва коефициенти на влошаване от следната таблица, използвана като алтернатива на изпитването от точка 5.3.5.1.1.

Категория на двигателя

Коефициенти на влошаване

СО

HC + NOx

Механични замърсители (7)

Двигател с принудително запалване

1,2

1,2

Двигател с компресионно запалване

1,1

1,0

1,2

По искане на производителя, техническата служба може да проведе изпитване от тип I преди изпитването от тип V да е било приключило, като се използват коефициенти на влошаване от горната таблица. При приключване на изпитванията от тип V, техническата служба може да измени резултатите от изпитването за типово одобрение, документирани в приложение IX, като замени коефициентите на влошаване в горната таблица с тези, измерени при изпитване от тип V.

5.3.5.3.   Коефициентите на влошаване се определят като се използва процедурата от точка 5.3.5.1. или като се използват стойностите от таблицата в точка 5.3.5.2. Коефициентите се използват, за да се установи съответствие с изискванията на точка 5.3.1.4 и точка 7.1.1.1.

6.   РАЗШИРЯВАНЕ НА ТИПОВОТО ОДОБРЕНИЕ НА ЕИО

6.1.   Разширения за емисии от ауспуха

(изпитвания от тип I и тип II).

6.1.1.   Типове превозни средства с различни контролни маси

Одобрение, издадено за тип превозно средство при следните условия може да бъде разширено за типове превозни средства, които се различават от одобрения тип само по отношение на тяхната еталонна маса:

Превозни средства, други освен посочените в точка 8.1.

6.1.1.1.1.   Одобрението може да бъде разширено само спрямо типовете превозни средства с еталонна маса, изискваща използването на следващата по-висока еквивалентна инерция или всяка по-ниска еквивалентна инерция.

Превозни средства, посочени в точка 8.1.

6.1.1.2.1.   Одобрението може да бъде разширено само спрямо типовете превозни средства с еталонна маса, изискваща използването само на следващата по-висока или следващата по-ниска еквивалентна инерция.

6.1.1.2.2.   Ако еталонната маса на типа превозно средство, за което се иска разширение на одобрението, изисква използването на маховик с еквивалентна инерция, по-висока от тази, използвана за типа превозно средство, което е вече одобрено, се издава разширяване на одобрението.

6.1.1.2.3.   Ако еталонната маса на типа превозно средство, за което се иска разширяване на одобрението, изисква използването на маховик с еквивалентна инерция, по-ниска от тази, използвана за типа превозно средство, което е вече одобрено, се дава разширяване на одобрението, ако масите на замърсителите, получени от превозното средство, което е вече одобрено, са в определените граници за превозното средство, за което се иска разширяване на одобрението.

6.1.2.   Превозни средства с различни общи предавателни отношения

Одобрение, издадено на превозно средство при следните условия, може да бъде разширено за типове превозни средства, които се различават от одобрения тип само по отношение на предавателното им отношение:

6.1.2.1.   За всяко от предавателните числа, използвани в изпитване от тип I, е необходимо да се определи съотношението,

Formula

където, при обороти на двигателя 1 000 rpm, V1 е скоростта на одобрения тип превозно средство и V2 е скоростта на типа превозно средство, за което се иска разширяване на одобрението.

6.1.2.2.   Ако за всяко предавателно отношение, Е ≤ 8 %, се издава разширяване, без да се повтарят изпитванията от тип I.

6.1.2.3.   Ако за поне едно предавателно отношение Е > 8 % и за всяко предавателно отношение Е ≤ 13 %, изпитването от тип I трябва да се повтори, но може да се проведе в лаборатория, избрана от производителя, която се одобрява от органите, издаващи типово одобрение. Протоколът от изпитванията трябва да се изпрати на техническата служба, която отговаря за изпитванията за типово одобрение.

6.1.3.   Типове превозни средства с различна еталонна маса и различни общи предавателни отношения

Одобрение, издадено на тип превозно средство, може да бъде разширено за типове превозни средства, различаващи се от одобрения тип само по отношение на тяхната еталонна маса и техните общи предавателни отношения, при условие, че са изпълнени всички условия, определени в точка 6.1.1 и точка 6.1.2.

6.1.4.   Забележка:

Когато тип превозно средство е било одобрено в съответствие с точка 6.1.1 до точка 6.1.3 такова одобрение не може да бъде разширено за други типове превозни средства.

6.2.   Емисии на изпарения (изпитване от тип IV)

Одобрение, издадено на тип превозно средство, оборудвано със система за контрол на емисиите на изпарения, може да бъде разширено при следните условия:

6.2.1.1.   Основният принцип на дозировка на гориво/въздух (напр. впръскване от едно място, карбуратор) трябва да е същият.

6.2.1.2.   Формата на резервоара за гориво, материалът на резервоара за гориво и маркучите за течно гориво трябва да са еднакви. Напречното сечение и приблизителната дължина на маркучите трябва да е еднаква при най-неблагоприятния случай за изпитвано семейство. Техническата служба, която отговаря за изпитванията за типово одобрение, решава дали са приемливи неидентични сепаратори за пара/течност. Обемът на резервоара за гориво трябва да бъде в границите на ± 10 %. Регулирането на предпазния вентил на резервоара трябва да бъде еднакво.

6.2.1.3.   Методът за съхранение на изпаренията от горивото трябва да бъде еднакъв, напр. форма на уловителя и обем, среда за съхранение, въздушен филтър (ако се използва за контрол на емисиите от изпарения) и др.

6.2.1.4.   Обемът на резервоара за гориво на карбуратора трябва да бъде в обхвата на 10 милилитра.

6.2.1.5.   Методът за очистване на натрупаните изпарения трябва да бъде еднакъв (напр. въздушен поток, начална точка или продухване на обема по време на цикъла на управление на превозното средство).

6.2.1.6.   Методът на херметизиране и вентилиране на системата за измерване разхода на гориво трябва да бъде еднакъв.

6.2.2.   Допълнителни забележки:

i)

разрешават се двигатели с различен работен обем на цилиндъра;

ii)

разрешават се двигатели с различна мощност;

iii)

разрешават се предавателни кутии с автоматично и ръчно управление, трансмисии на две и четири колела;

iv)

разрешават се различни видове каросерии;

v)

разрешават се различни по размери колела и гуми.

6.3.   Устойчивост на устройствата против замърсяване

(изпитване от тип V)

Издаденото одобрение за типа превозно средство, може да бъде разширено за различни типове превозни средства, при условие че комбинацията двигател/система за контрол на замърсяването е идентична с тази на вече одобреното превозно средство. За тази цел, онези типове превозни средства, чиито параметри, описани по-долу, са идентични или остават в определените гранични стойности, се считат, че принадлежат към същата комбинация двигател/система за контрол на замърсяването.

6.3.1.1.   Двигател:

брой на цилиндрите,

обем на двигателя (±15 %),

конфигурация на цилиндровия блок,

брой на клапаните,

горивна система,

вид на охладителната система,

процес на изгаряне.

6.3.1.2.   Система за контрол на замърсяването:

Каталитични преобразуватели:

брой на каталитичните преобразуватели и елементи,

размер и форма на каталитичните преобразуватели (обем ± 10 %),

вид на катализаторната активност (окисляване, трипътна, …),

зареждане с благороден метал (идентично или по-високо),

съотношение на благородния метал (±15 %),

субстрат (структура и материал),

плътност на клетките,

вид на обвивката за каталитичния(те) преобразувател(и),

разположение на каталитичните преобразуватели (местоположение и размер в системата за отработени газове, така че да не създава температурни промени, по-големи от 50 К на входа на каталитичния преобразувател).

Впръскване на въздух:

с или без

тип (въздух на импулси, въздушни помпи, …).

EGR:

с или без.

6.3.1.3.   Инерционна категория: непосредствено по-високата инерционна категория и всяка по-ниска еквивалентна инерционна категория.

6.3.1.4.   Изпитването на издръжливост може да се реализира, като се използва превозно средство, на което видът на каросерията, предавателната кутия (с автоматично или ръчно управление) и размерите на колелата или гумите са различни от типа превозно средство, за което сe иска одобрение.

7.   СЪОТВЕТСТВИЕ НА ПРОИЗВОДСТВОТО

Като общо правило, съответствието на производството по отношение на ограничаване на емисии от ауспуха и на изпарения от превозно средство, се проверява на база на описанието в сертификата за типово одобрение, посочено в приложение IX, и при необходимост, при всички или някои от изпитванията от типове I, II, III и IV, описани в точка 5.2.

Съответствие на превозно средство за изпитване от тип I се проверява както следва:

7.1.1.1.   Превозно средство се взима от серията и се подлага на изпитването, описано в точка 5.3.1. Коефициентите на влошаване се прилагат по същия начин. От друга страна, граничните стойности, посочени в точка 5.3.1.4, се заместват от следните:

Маса на въглеродния окис

Комбинирана маса на въглеводороди и окиси на азота

Маса на механични замърсители (8)

L1

(g/km)

L2

(g/km)

L3

(g/km)

3,16

1,13

0,18

7.1.1.2.   Ако превозното средство, взето от серията, не отговаря на изискванията от точка 7.1.1.1, производителят може да поиска да се проведат измервания на извадка от превозни средства, взети от серията, като се включва първоначално взетото превозно средство. Производителят определя размера „n“ на извадката. Превозните средства, освен първоначално взетите превозни средства, се подлагат на еднократно изпитване от тип I. Резултатът, който следва да се вземе под внимание за първоначално изпитваното превозно средство, е средното аритметично от резултатите, получени от три изпитвания от тип I, проведени на това превозно средство. Средната аритметична стойност (Formula) на получените резултати от произволната извадка и стандартното отклонение S (9) след това се изобразяват графично за емисиите на въглероден окис, комбинираните емисии от въглеводород и азотен окис и емисиите на механични замърсители. Модели от производството се считат, че съответстват, ако отговарят на следното условие:

Formula

където:

 

L е граничната стойност, установена в точка 7.1.1.1,

 

k е статистическият коефициент, зависещ от „n“ и посочен в следната таблица:

n

2

3

4

5

6

7

8

9

10

k

0,973

0,613

0,489

0,421

0,376

0,342

0,317

0,296

0,279

n

11

12

13

14

15

16

17

18

19

k

0,265

0,253

0,242

0,233

0,224

0,216

0,210

0,203

0,198

ако n ≥ 20,Formula

7.1.2.   При изпитванията от тип II или от тип III, проведени върху превозно средство, взето от серията, трябва да са спазени условията, установени в точка 5.3.2.2 и точка 5.3.3.2.7.1.3.

7.1.3.   Въпреки изискванията на точка 3.1.1 от приложение III, техническата служба, отговоряща за проверка на съответствието на производството, може, със съгласието на производителя, да проведе изпитвания от типове I, II, III и IV на превозни средства, които са изминали по-малко от 3 000 километра.

7.1.4.   Когато се провежда изпитване в съответствие с приложение VI, средната стойност на емисиите на изпарения на всички превозни средства в производство от одобрения тип трябва да бъде по-малка от граничните стойности в точка 5.3.4.2.

7.1.5.   За рутинно изпитване при излизане от производствената линия, притежателят на одобрението може да докаже съответствие с извадка, като се подберат превозни средства, които отговарят на изискванията по точка 7 от приложение VI.

8.   ПРЕХОДНИ РАЗПОРЕДБИ

8.1.   За типовото одобрение и проверка на съответствието на:

превозни средства, други освен тези от категория М1;

превозни средства за пътници от категория M1, предназначени да превозват повече от шест пътника, включително водача, или чиито максимална маса надвишава 2 500 килограма;

превозни средства с голяма проходимост, определени в приложение I към Директива 70/156/ЕИО, изменена с Директива 87/403/ЕИО (10),

изпитването се състои от изпитване част едно. Граничните стойности, посочени в таблиците в точка 5.3.1.4 (типово одобрение) и точка 7.1.1.1 (проверка на съответствието), се заместват от следните:

 

За типово одобрение на превозно средство:

Еталонна маса

RW

(kg)

Въглероден окис

L1

(g/изпитване)

Комбинирана емисия на въглеводороди и азотни окиси

L2

(g/изпитване)

RW ≤ 1 020

58

19,0

1 020 < RW ≤ 1 250

67

20,5

1 250 < RW ≤ 1 470

76

22,0

1 470 < RW ≤ 1 700

84

23,5

1 700 < RW ≤ 1 930

93

25,0

1 930 < RW ≤ 2 150

101

26,5

2 150< RW

110

28,0

 

За съответствие на производството се проверява:

Еталонна маса

RW

(kg)

Въглероден окис

L1

(g/изпитване)

Комбинирана емисия на въглеводороди и азотни окиси

L2

(g/изпитване)

RW ≤ 1 020

70

23,8

1 020 < RW ≤ 1 250

80

25,6

1 250 < RW ≤ 1 470

91

27,5

1 470 < RW ≤ 1 700

101

29,4

1 700 < RW ≤ 1 930

112

31,3

1 930 < RW ≤ 2 150

121

33,1

2 150< RW

132

35,0

8.2.   Следните условия остават приложими до 31 декември 1994 г. за превозни средства, неотдавна въведени в експлоатация и с типово одобрение преди 1 юли 1993 г.:

преходните разпоредби, установени в точка 8.3 (с изключение на точка 8.3.1.3) от приложение I към Директива 70/220/ЕИО, изменена с Директива 88/436/ЕИО,

условията, установени за категория М1 превозни средства, други освен тези, посочени в точка 8.1 от това приложение, оборудвани с двигатели с принудително запалване с обем повече от два литра, и в приложение I към Директива 70/220/ЕИО, изменена с Директива 88/76/ЕИО,

условията, установени за превозни средства с обем на двигателя по-малко от 1,4 литра в Директива 70/220/ЕИО, изменена с Директива 89/458/ЕИО.

По искане на производителя изпитванията, проведени в съответствие с тези изисквания, могат да бъдат одобрени за типа, вместо изпитването, посочено в точки 5.3.1, 5.3.5 и 7.1.1 от приложение I към Директива 70/220/ЕИО, изменена с Директива 91/441/ЕИО.

8.3.   До 1 юли 1994 г. за типово одобрение и до 31 декември 1994 г. за първоначално въвеждане в експлоатация, граничните стойности за комбинираната маса от въглеводороди и азотни окиси и за масата на механичните замърсители на превозни средства, оборудвани с двигатели със запалване на горивото от сгъстяване с директно впръскване, с изключение на превозни средства, посочени в точка 8.1, са получените чрез умножение на стойностите L2 и L3 в таблиците в точка 5.3.1.4 (типово одобрение) и точка 7.1.1.1 (проверка на съответствието) с коефициент 1,4.


(1)  Както е определено в точка 0.4 от приложение I към Директива 70/156/ЕИО (ОВ L 42, 23.2.1970 г., стр. 1).

(2)  ОВ L 197, 20.7.1983 г., стр. 1.

(3)  ОВ L 36, 9.2.1988, стр. 33.

(4)  ОВ L 96, 3.4.1985 г., стр. 25.

(5)  За двигатели със запалване на горивото от сгъстяване.

(6)  Когато един от трите резултата, отговарящ на всеки замърсител или комбинация, надвишава определените гранични стойности в точка 5.3.1.4 с повече от 10 %, изпитването за въпросните превозни средства може да продължи, както е определено в точка 5.3.1.4.2.

(7)  За превозни средства с двигател със запалване на горивото от сгъстяване.

(8)  За превозни средства с двигател със запалване на горивото от сгъстяване)

(9)  Стандартно отклонение е

Formula, където х един от n отделни получени резултати.

(10)  ОВ L 220, 8.8.1987 г., стр. 44.


ПРИЛОЖЕНИЕ II

Виж Директива 96/44/ЕО на Комисията (ОВ L 210, 20.08.1996 г., стр. 25).


ПРИЛОЖЕНИЕ III

ИЗПИТВАНЕ ОТ ТИП I

(Проверка на средните емисии от ауспуха след пускане в ход на студен двигател)

1.   ВЪВЕДЕНИЕ

Настоящото приложение описва процедурата за изпитване от тип I, посочено в точка 5.3.1 от приложение I.

2.   РАБОТЕН ЦИКЪЛ НА ДИНАМОМЕТРИЧНИЯ СТЕНД

2.1.   Описание на цикъла

Работен цикъл на динамометричния стенд е описан в допълнение I към настоящето приложение.

2.2.   Общи условия, при които се провежда цикълът

Трябва да се проведат предварителни изпитвателни цикли, ако е необходимо да се определи най-добрият метод за задействане на управлението на горивонагнетателната помпа и спирачката, така че да се постигне цикъл, приближаващ се до теоретичния цикъл в определените граници.

2.3.   Използване на предавателна кутия

2.3.1.   Ако максималната скорост, която може да се постигне на първа предавка, е под 15 km/h, втората, третата и четвърта предавки се използват за първоначалните градски цикли (част едно) и втора, трета, четвърта и пета предавки за извънградски цикъл (част две). Втора трета и четвърта предавки могат също да се използват за градски цикъл (част едно) и втора, трета, четвърта и пета предавки за извънградски цикъл (част две), когато инструкцииите за привеждане в движение препоръчват тръгване на втора предавка на равен терен, или когато първа предавка е определена като предавка за шофиране през пресечена местност, гъсеничен ход или за теглене.

За превозни средства с максимална мощност на двигателя до 30 kw и максимална скорост не по-голяма от 130 km/h, максималната скорост на извънградския цикъл (част две) е ограничена до 90 km/h до 1 юли 1994 г. След тази дата превозни средства, които не достигат ускорението и стойностите за максимална скорост, изисквани в работния цикъл, трябва да се задействат с педала за газта, натиснат до край, докато достигнат отново посочената работна крива. Отклонения от работния цикъл трябва да се документират в протокола от изпитването.

2.3.2.   Превозни средства, оборудвани с предавателни кутии с полуавтоматично управление, се изпитват, като се използват предавки, обикновено използвани за движения по пътищата, и предавката се използва в съответствие с инструкциите на производителя.

2.3.3.   Превозни средства, оборудвани с предавателни кутии с автоматично управление, се изпитват при най-висока предавка. Педалът за газта трябва да се използва по такъв начин, че да се получи възможно най-равномерно ускорение, за да се даде възможност на предавателната кутия да се превключва в нормалния ред. Освен това, местата за превключване на предавки, показани в допълнение I към настоящото приложение, не се прилагат; ускорението трябва да продължи по време на периода, показан с права линия, свързваща края на всеки период на празен ход, със започването на следващия последващ период на равномерна скорост. Прилагат се толерансите, посочени в точка 2.4.

2.3.4.   Превозни средства, оборудвани с ускоряваща предавка, която водачът може да задейства, се изпитват с изключена ускоряваща предавка за градския цикъл (част едно) и с включена ускоряваща предавка за извънградския цикъл (част две).

2.4.   Толеранси

2.4.1.   Допуска се толеранс от ± 2 km/h между посочената скорост и теоретичната скорост по време на ускорението, по време на постоянната скорост и по време на забавянето, когато са използвани спирачките на превозното средство. Ако забавянето на превозното средство е по-бързо без да се използват спирачки, се прилага само изискването на точка 6.5.3. Толеранси на скоростта, по-големи от определените, се приемат по време на промени във фазите, при условие че толерансите никога не се превишават с повече от 0,5 за всеки един случай.

2.4.2.   Толерансите за време са ± 1,0 s. Горните толеранси се прилагат както в началото, така и в края на всеки период (1) с промяна на предавка за градски цикъл (част едно) и за операции № 3, 5 и 7 от извънградски цикъл (част две).

2.4.3.   Толерансите за скорост и време се комбинират, както е показано в допълнение I.

3.   ПРЕВОЗНО СРЕДСТВО И ГОРИВО

3.1.   Изпитване на превозно средство

3.1.1.   Превозното средство трябва да се предостави в добро механично състояние. То трябва да е било разработено и да е изминало най-малко 3 000 километра преди изпитването.

3.1.2.   Устройството за отработени газове не трябва да показва изтичане, което да намали количеството на събирания газ, което количество трябва да бъде това, отделяно от двигателя.

3.1.3.   Херметичността на всмукателната система трябва да бъде проверена, за да се избегне образуването на горивната смес да се повлияе от случайно всмукан въздух.

3.1.4.   Регулирането на двигателя и на управлението на превозното средство трябва да са както е предписано от производителя. Това изискване се прилага също, по-специално, към регулиране при празен ход (скорост на въртене и съдържание на въглероден окис в отработените газове), за устройството за пускане в ход на студен двигател и за системата за контрол на емисии на замърсители в отработените газове.

3.1.5.   Превозното средство, което следва да се изпитва, или еквивалентно превозно средство трябва да бъде оборудвано, ако е необходимо, с устройство, позволяващо измерването на характерни параметри, необходими за регулиране на динамометричния стенд, в съответствие с точка 4.1.1.

3.1.6.   Техническата служба може да удостовери, че работните характеристики на превозното средство съответстват на обявените от производителя, че може да се използва за нормално управление, и по-специално, че е в състояние да потегли при студен и топъл двигател.

3.2.   Гориво

За изпитване трябва да се използва подходящо еталонно гориво, чиито характеристики са посочени в приложение VIII.

4.   ИЗПИТВАТЕЛНО ОБОРУДВАНЕ

4.1.   Динамометричен стенд

4.1.1.   Динамометърът трябва да може да симулира натоварването от пътя в рамките на една от следните класификации:

динамометър с фиксирана крива на натоварване, т.е. динамометър, чиито физически характеристики дават по форма фиксирана крива на натоварване,

динамометър с регулируема крива на натоварване, т.е. динамометър с най-малко два параметъра за натоварване от пътя, които могат да бъдат регулирани към формата на кривата от натоварването от пътя.

4.1.2.   Регулирането на динамометъра трябва да остане стабилно в течение от времето. Той не трябва да създава никакви вибрации, осезаеми върху превозното средство, които могат да увредят нормалното му функциониране.

4.1.3.   Той трябва да бъде оборудван със средства, които да симулират инерция и натоварване. Тези симулатори са свързани към предния барабан в случай на динамометър с два барабана.

4.1.4.   Точност

4.1.4.1.   Трябва да е възможно да се измери и отчете показаното натоварване с точност от ± 5 %.

4.1.4.2.   В случай на динамометър с фиксирана крива на натоварване, точността на регулиране при 80 km/h трябва да бъде ± 5 %. В случай на динамометър с регулируема крива на натоварване, точността на натоварването на съгласуващия динамометър към натоварването от пътя трябва да бъде ± 5 % при 100, 80, 60 и 40, и 10 % при 20 km/h. Под тези скорости абсорбцията на динамометъра трябва да бъде положителна.

4.1.4.3.   Общата инерция на въртящите се части (включително симулираната инерция, където е приложимо) трябва да бъде известна и да бъде в границите на ± 20 килограма от инерционния клас за изпитването.

4.1.4.4.   Скоростта на превозното средство трябва да бъде измерена посредством скоростта на въртене на барабана (предният барабан в случай на динамометър с два барабана). Тя трябва да се измери с точност от ± 1 km/h при скорост над 10 km/h.

4.1.5.   Регулиране на натоварването и на инерцията

4.1.5.1.   Динамометър с фиксирана крива на натоварването: симулаторът на натоварването трябва да бъде настроен да поема силата, упражнявана върху задвижващите колела при равномерна скорост от 80 km/h и трябва да се отчете използваната мощност при 50 km/h. Средствата, чрез които това натоварване е определено и фиксирано, са описани в допълнение 3.

4.1.5.2.   Динамометър с регулируема крива на натоварването: симулаторът на натоварването трябва да бъде настроен да поема силата, упражнявана върху задвижващите колела при равномерни скорости от 100, 80, 60, 40 и 20 km/h. Средствата, чрез които натоварванията са определени и фиксирани, са описани в допълнение 3.

4.1.5.3.   Инерция

За динамометри с електрическо симулиране на инерцията трябва да се докаже, че дават резултати, еквивалентни на механичните системи за инерция. Средствата, чрез които се установява еквивалентността, са описани в допълнение 4.

4.2.   Система за взимане на проби от отработените газове

4.2.1.   Системата за взимане на проби от отработените газове трябва да може да измерва действителните количества замърсители, изпускани в отработените газове, които следва да се измерват. Използваната система е от вида пробовземател с постоянен обем (ППО). Това изисква отработените газове от превозното средство да бъдат непрекъснато разреждани с въздух от околната среда при контролирани условия. При пробовземателя с постоянен обем трябва да са удовлетворени две условия: трябва да бъде измерен общият обем на сместа от отработени газове и въздуха за разтваряне и трябва да се събира непрекъсната пропорционална проба от обема за анализи.

Количествата на изпусканите замърсители се определят съгласно концентрациите в пробите, като се отчита концентрацията на тези газове в околния въздух и общия поток по време на периода на изпитване.

Степента на емисията механични замърсители се определя като се използват подходящи филтри за събиране на механичните замърсители от пропорционална част от потока по време на изпитването и за определяне на тегловно количество от това в съответствие с точка 4.3.2.

4.2.2.   Потокът през системата трябва да бъде достатъчен, за да се елиминира кондензацията на вода при всички състояния, които могат да се получат по време на изпитване, както е определено в допълнение 5.

4.2.3.   Фигура III.4.2.3 представя схема на на общата концепция. Допълнение 5 дава примери за три типа система пробовземател с постоянен обем, които удовлетворяват изискванията, установени в настоящото приложение.

4.2.4.   Сместа от газ и въздух трябва да бъде хомогенна в точка S2 от сондата за взимане на проби.

4.2.5.   Сондата трябва да извлече представителна проба от разтворените отработени газове.

4.2.6.   Системата не трябва да има изтичане на газ. Конструкцията и материалите трябва да бъдат такива, че системата да не се влияе от концентрацията на замърсители в разтворения отработен газ. Ако някой компонент (топлообменник, вентилатор и др.) промени концентрацията на който и да е замърсяващ газ в разтворения газ, взимането на проби за този замърсител трябва да се проведе преди този компонент, ако проблемът не може да се поправи.

Фигура III.4.2.3

Диаграма на системата за вземане на проби от отработени газове

Image

4.2.7.   Ако превозното средство, което се изпитва, е оборудвано със система за отработените газове, състояща се от няколко изхода, свързващите тръби трябва да бъдат свързани, колкото е възможно по-близо до превозното средство.

4.2.8.   Отклоненията на статичното налягане при изпускателната(ните) тръба(и) на превозното средство трябва да остават в границите на ± 1,25 kРа от отклоненията на статичното налягане, измерени по време цикъла на задвижване с динамометър без свръзки към изпускателната(ните) тръба(и). Използват се системи за взимане на проби, които могат да поддържат статично налягане в границите на ± 0,25 kРа, ако писмено искане от производителя до компетентните органи, издаващи одобрението, докаже необходимостта от по-тесен толеранс. Обратното налягане трябва да бъде измерено при тръбата за отработени газове, колкото е възможно по-близо до края ѝ или в едно продължение със същия диаметър.

4.2.9.   Различните клапани, използвани да направляват отработените газове, трябва да могат бързо да се регулират и да са с бързо действие.

4.2.10.   Газовите проби се събират в торбички за проби със съответен капацитет. Тези торбички трябва да бъдат изработени от такива материали, които не променят замърсяващия газ с повече от ± 2 % след съхранение от 20 минути.

4.3.   Аналитично оборудване

4.3.1.   Изисквания

4.3.1.1.   Замърсяващите газове трябва да се анализират със следните апарати:

 

Анализ на въглероден окис (СО) и въглероден двуокис (СО2):

Анализаторите на въглероден окис и въглероден двуокис, трябва да бъдат от тип недисперсна инфрачервена (НДИЧ) абсорбция.

 

Анализ на въглеводороди (НС) — двигатели с искрово запалване:

Анализаторът на въглеводороди трябва да бъде от типа пламъков-йонизационен детектор (ПЙД), калибриран с газ пропан, изразен в еквивалент на атомите на въглерод (С1).

 

Анализ на въглеводороди (НС) — двигатели със запалване на горивото от сгъстяване:

Анализаторът на въглеводороди трябва да бъде от типа пламъков-.йонизационен детектор с клапани, тръбопроводи и др, загрят до 463 К (190 °C) ±10 К (ЗПЙД) Той трябва да бъде калибриран с газ пропан, изразен в еквивалент на атомите на въглерод (С1).

 

Анализ на азотен окис (NOx):

Анализаторът на азотен окис трябва да бъде или от тип химилуминесцентна (ХЛА) или от тип недисперсна ултравиолетова резонансна абсорбция (НРУВР) и двата с преобразувател NOx — NO

Механични замърсители:

Гравиметрично определяне на събраните механични замърсители. Тези механични замърсители са събрани от две серии монтирани филтри в потока от газ на пробата. Количеството на събраните механични замърсители за всяка двойка филтри трябва да бъде, както следва:

Vep:

поток през филтрите

Vmix:

поток през тунела

М:

маса на механичните замърсители (g/km)

Mlimit:

пределна маса на механичните замърсители (пределната маса в сила, g/km)

m:

маса на механичните замърсители, събрани от филтрите (g)

d:

действително разстояние, съответстващо на работния цикъл (km)

 

Formula

или

Formula

 

Скоростта на пробата механични замърсители (Vep/Vmix)ще бъде регулирана така че за М = Mlimit, 1 ≤ m ≤ 5 mg (когато се използват филтри с диаметър 47 mm).

 

Повърхността на филтъра се състои от хидрофобен материал и инертен към компонентите на отработените газове (филтри със стъклени нишки, покрити с флуоровъглерод или еквивалент).

4.3.1.2.   Точност

Анализаторите трябва да имат обхват на измерване, съвместим с изискваната точност за измерване на концентрациите на замърсители в пробата от отработения газ.

Грешката при измерване не трябва да е по-голяма от ± 3 %, като се пренебрегне действителната стойност за калибриращите газове.

За концентрацииq по-малки от 100 ppm измерената грешка не трябва да е по-голяма от ± 3 ppm. Пробата от околния въздух трябва да бъде измерена на същия анализатор и обхват както съответстващата проба от разтворените газове.

Измерването на събраните механични замърсители трябва да бъде с гарантирана точност 1 μg.

Микрограмажната везна, използвана за определяне на теглото от всички филтри, трябва да има точност (стандартно отклонение) и да може да отчита от 1 μg.

4.3.1.3.   Уловител на лед

Не трябва да се използва изсушително устройство преди анализаторите, освен ако е показало, че няма въздействие върху съдържанието на замърсители в газовия поток.

4.3.2.   Специални изисквания към двигателите със запалване на горивото от сгъстяване

Трябва да се инсталира нагрявана тръба за проби за непрекъснат анализ на въглеводороди със загрят пламъков-йонизационен детектор (ЗПЙД), като включително трябва да се използва рекордер (R). Средната концентрация на измерените въглеводороди трябва да се определи чрез интегриране. По време на изпитването температурата на нагряваната тръба за проби трябва да бъде контролирана при 463 К (190 °C) ±10 К. Нагряваната тръба за проби трябва да бъде оборудвана с нагряван филтър (НФ), 99 % ефикасен при механични замърсители ≥ 0,3 μm, за да извлече всякакви твърди механични замърсители от непрекъснатия газов поток, необходим за анализа. Времето за реакция на системата за взимане на проби (от сондата до входа на анализатора) не трябва да бъде повече от 4 секунди.

ЗПЙД трябва да се използва със система с постоянен поток (топлообменник), за да осигури представителна проба, освен ако е направена компенсация за отклонението на потоците на ТВКП или CFO.

Устройството за взимане на проби от механични замърсители се състои от тунел за разтваряне, сонда за взимане на проба, филтър, помпа за част от потока, регулатор за скоростта на потока и измервателно устройство. Частта от потока с пробата с механични замърсители се прекарва през два последователно монтирани филтъра. Сондата за взимане на проба за изпитвания газов поток за механични замърсители трябва да бъде така разположена спрямо системата за разтваряне, че представителна проба от газовия поток да може да се вземе от хомогенна въздух/отработени газове смес и да не се превишава температурата от 325 К (52 °C) за сместа въздух/отработени газове в мястото на взимане на проба. Температурата на газовия поток при разходомера за газ не трябва да варира повече от ± 3 К, нито пък масата на дебита с повече от ± 5 %. Ако обемът на потока се промени неприемливо в резултат на прекалено натоварване на филтър, изпитването трябва да се прекрати. Когато се повтаря изпитването, трябва да се намали скоростта на потока и/или да се използва по-широк филтър. Филтрите трябва да се извадят от камерата не по-рано от един час преди започването на изпитванията.

Необходимите филтри за механични замърсители трябва да се кондиционират (по отношение на температура и влажност) в отворена чаша, която е била защитена от проникването на прах в продължение на най-малко осем и на не повече от 56 часа преди изпитването в климатизирана камера. След това кондициониране незамърсените филтри се претеглят и съхраняват до тяхното използване.

Ако филтрите не се използват до един час от тяхното изваждане от камерата за претегляне, те трябва да бъдат претеглени отново.

Ограничението от един час може да се замени от осем часа, ако едно или двете от следните условия са изпълнени:

стабилизираният филтър се поставя и съхранява в запечатан държач за филтъра със затворени краища, или

стабилизираният филтър се поставя и съхранява в запечатан държач за филтъра, който тогава незабавно се поставя в тръба за проби, в която няма поток.

4.3.3.   Калибриране

Всеки анализатор трябва да бъде калибриран толкова често, колкото е необходимо, при всички случаи месец преди изпитването за типово одобрение и най-малко веднъж на шест месеца за проверка на съответствието на производството. Методът за калибриране, който трябва да се използва, е описан в допълнение 6 за анализаторите, посочени в точка 4.3.1.

4.4.   Измерване на обема

4.4.1.   Методът за измерване на общия обем на разтворени отработени газове в уреда за взимане на проби с постоянен обем трябва да бъде такъв, че измерването да е с точност ± 2 %.

4.4.2.   Калибриране на уреда за взимане на проби с постоянен обем

Устройството за измерване на обема в системата за взимане на проби с постоянен обем трябва да бъде калибрирано чрез метод, гарантиращ постигането на предписаната точност и при честота, достатъчна да подържа такава точност.

Пример за процедура на калибриране, която дава изискваната точност, е посочен в допълнение 6. Методът използва устройство за измерване на потока, което е динамично и подходящо за високата скорост на потока, срещан при изпитване на уреда за взимане на проби при постоянен обем. Устройството трябва да бъде с удостоверена точност в съответствие с одобрен национален или международен стандарт.

4.5.   Газове

4.5.1.   Чисти газове

Следните чисти газове трябва да са на разположение, ако е необходимо, за калибриране и използване на устройството:

пречистен азот

(чистота ≤ 1 ppm C, ≤ 1 ppm CO, ≤ 400 ppm CO2, ≤ 0,1 ppm NO),

пречистен синтетичен въздух

(чистота ≤ 1 ppm C, ≤ 1 ppm CO, ≤ 400 ppm CO2, ≤ 0,1 ppm NO); съдържание на кислород между 18 и 21 % vol,

пречистен кислород (чистота ≤ 99,5 % об. O2),

пречистен водород (и смес, съдържаща водород)

(чистота ≤ 1 ppm C, ≤ 400 ppm CO2).

4.5.2.   Калибриращи газове

Трябва да са на разположение газове със следния химически състав: смеси от:

C3H8 и пречистен синтетичен въздух (4.5.1),

СО и пречистен азот,

CO2 и пречистен азот,

NO и пречистен азот.

(Съдържанието на NO2, съдържащ се в този газ за калибриране, не трябва да е по-голямо от 5 % от съдържанието на NO).

Действителната концентрация на калибриращия газ трябва да бъде в рамките на ± 2 % от обявената стойност.

Концентрациите, посочени в допълнение 6, могат също да бъдат получени чрез газов сепаратор, разтваряне с пречистен N2 или с пречистен синтетичен въздух. Точността на смесителното устройство трябва да бъде такава, че концентрацията на разтворените калибриращи газове да може да бъде определена в рамките на ± 2 %.

4.6.   Допълнително оборудване

4.6.1.   Температури

Температурите, посочени в допълнение 8, се измерват с точност ± 1,5 К.

4.6.2.   Налягане

Атмосферното налягане трябва да се измерва в границите на ± 0,1 kРа.

4.6.3.   Абсолютна влажност

Абсолютната влажност (Н) трябва да може да се измерва в границите на ± 5 %.

4.7.   Системата за вземане на проби от отработени газове трябва да бъде проверена по метода, описан в точка 3 от допълнение 7. Максималното допустимо отклонение между количеството влязъл газ и измереното количество газ е 5 %.

5.   ПОДГОТОВКА НА ИЗПИТВАНЕТО

5.1.   Настройване на симулаторите на инерция към преобразувателя на инерция на превозното средство

Използва се симулатор на инерция, позволяващ да се получи обща инерция от въртящите се маси, пропорционална на еталонната маса в следните граници:

Еталонна маса на превозно средство

КМПС

(kg)

Еквивалентна инерция

I

(kg)

< КМПС ≤ 750

680

750 < КМПС ≤ 850

800

850 < КМПС ≤ 1 020

910

1 020 < КМПС ≤ 1 250

1 130

1 250 < КМПС ≤ 1 470

1 360

1 470 < КМПС ≤ 1 700

1 590

1 700 < КМПС ≤ 1 930

1 810

1 930 < КМПС ≤ 2 150

2 040

2 150 < КМПС ≤ 2 380

2 270

2 380 < КМПС ≤ 2 610

2 270

2 610 < КМПС

2 270

5.2.   Настройка на динамометър

Натоварването се настройва съгласно методите, описани в точка 4.1.4.

Използваният метод и получените стойности (еквивалентна инерция — характерен параметър за настройка) трябва да бъдат документирани в протокола за изпитване.

5.3.   Подготовка на превозното средство

5.3.1.   За превозни средства с двигател със запалване на горивото от сгъстяване за целите на измерване на механични замърсители най-много 36 часа и най-малко 6 часа преди изпитване, трябва да се проведе втората част от цикъла от изпитването, описан в допълнение I. Трябва да се проведат три последователни цикъла. Настройването на динамометъра е съгласно точки 5.1 и 5.2.

След тази подготовка, характерна за двигатели със запалване на горивото от сгъстяване, и преди изпитване, превозни средства с двигател със запалване на горивото от сгъстяване и с двигател с принудително запалване трябва да се държат в помещение, в което температурата остава относително постоянна между 293 и 303 К (20 °C и 30 °C). Това кондициониране трябва да трае най-малко 6 часа и да продължи, докато температурата на маслото на двигателя и на охлаждащия агент, ако има такъв, са в границите на ± 2 К от температурата на помещението.

Ако производителят поиска, изпитването може да се проведе не по-късно от 30 часа след като превозното средство е било в движение при неговата нормална температура.

5.3.2.   Налягането на гумите трябва да бъде същото, както е определено от производителя и използвано за предварително изпитване на път за регулиране на спирачката. Налягането на гумите може да бъде увеличено до 50 % от препоръчаното от производителя регулиране в случай на динамометър с два барабана. Действително използваното налягане трябва да бъде документирано в протокола от изпитването.

6.   ПРОЦЕДУРИ ЗА ИЗПИТВАНЕ НА СТЕНД

6.1.   Специални условия за провеждане на цикъла

6.1.1.   По време на изпитването температурата на клетката за изпитване трябва да бъде между 293 и 303 К (20 °C и 30 °C). Абсолютната влажност (Н) на въздуха в клетката за изпитване или на всмуквания въздух от двигателя трябва да бъде такава, че:

5,5 ≤Н ≤ 12,2 g H2O/kg сух въздух

6.1.2.   Превозното средство трябва да бъде приблизително хоризонтално по време на изпитването, за да се избегне всяко ненормално разпределение на горивото.

6.1.3.   Изпитването трябва да се проведе с вдигнат капак, освен ако това е технически невъзможно. Може да се използва спомагателно вентилаторно устройство, въздействащо върху радиатора (водно охлаждане) или при всмукването на въздух (въздушно охлаждане), ако е необходимо, за да се запази температурата на двигателя нормална.

6.1.4.   По време на изпитването се записва скоростта спрямо времето, така че да може да се оцени коректността на изпълнените цикли.

6.2.   Пускане в ход на двигателя

6.2.1.   Двигателят трябва да бъде пуснат в ход посредством устройства, предвидени за тази цел съгласно инструкциите на производителя, както са включени в ръководството за водача на произведените превозни средства.

6.2.2.   Двигателят трябва да се задържи на празен ход за период от 40 секунди. Първият цикъл трябва да започне в края на посочения по-горе период от 40 секунди на празен ход.

6.3.   Празен ход

6.3.1.   Предавателна кутия с ръчно или полуавтоматично управление

6.3.1.1.   По време на периодите на празен ход съединителят трябва да бъде включен, а предавките - в нулево положение.

6.3.1.2.   За да се позволи ускоренията да бъдат изпълнени съгласно нормалния цикъл, превозното средство трябва да бъде поставено на първа предавка, с изключен съединител, пет секунди преди ускорението след периода на празен ход от първоначалния градски цикъл (част едно).

6.3.1.3.   Първият период на празен ход в началото на градския цикъл (част едно) се състои от период от шест секунди на празен ход в нулево положение с включен съединител и пет секунди на първа предавка с изключен съединител.

Двата периода на празен ход, посочени по-горе, трябва да бъдат последователни.

Периодът на празен ход в началото на извънградския цикъл (част две) се състои от двадесет секунди на празен ход на първа предавка с изключен съединител.

6.3.1.4.   За периодите на празен ход по време на всеки градски цикъл (част едно) съответните времена са 16 секунди в нулево положение и пет секунди на първа предавка при изключен съединител.

6.3.1.5.   Периодът на празен ход между два последователни първоначални градски цикъла (част едно) се състои от 13 секунди в нулево положение с включен съединител.

6.3.1.6.   В края на периода на забавяне (спиране на превозното средство на барабаните) (част две) периодът на празен ход се състои от двадесет секунди в нулево положение с включен съединител.

6.3.2.   Предавателна кутия с автоматично управление

След първоначално включване лостът за превключване не трябва да бъде задействан по време на изпитването с изключение на случая, определен в точка 6.4.3, или лостът за превключване може да задейства ускоряващата предавка, ако има такава.

6.4.   Ускорения

6.4.1.   Ускоренията трябва да бъдат така извършени, че степента на ускорението да е колкото е възможно по-постоянна по време на фазата.

6.4.2.   Ако ускорението не може да бъде извършено в посоченото време, допълнителното необходимо време, ако е възможно, се приспада от времето, разрешено за превключване на предавка, в противен случай — от следващия период на постоянна скорост.

6.4.3.   Предавателна кутия с автоматично управление

Ако ускорението не може да се извърши в предписаното време, лостът за превключване на предавки се задейства в съответствие с изискванията за предавателни кутии с ръчно управление.

6.5.   Забавяне

6.5.1.   Всички забавяния на първоначалния градски цикъл (част едно) се осъществяват чрез пълно отпускане на педала за газта, съединителят остава включен. Съединителят се изключва без да се използва лоста за скорост при скорост от 10 km/h.

Всички забавяния на извънградския цикъл (част две) се осъществяват чрез пълно отпускане на педала за газта, съединителят остава включен. Съединителят се изключва без да се използва лоста за скорост при скорост от 50 km/h за последното забавяне.

6.5.2.   Ако периодът на забавяне е по-дълъг от определения за съответната фаза, се използват спирачките на превозното средство, за да се спази цикълът.

6.5.3.   Ако периодът на забавяне е по-кратък от определения за съответната фаза, съгласуването по време на теоретичния цикъл се възстановява посредством постоянна скорост или период на празен ход, като се свързва със следващата операция.

6.5.4.   В края на периода на забавяне (спиране на превозното средство върху барабаните) на първоначалния градски цикъл (част едно) предавките са поставени в нулево положение, а съединителят е включен.

6.6.   Постоянни скорости

6.6.1.   Трябва да се избягва помпането или затварянето на гърловината, когато се преминава от ускорение към следващата постоянна скорост.

6.6.2.   Периодите на постоянна скорост се постигат чрез запазване във фиксирано положение на педала за газта.

7.   ВЗИМАНЕ НА ПРОБИ И АНАЛИЗ НА ГАЗОВЕ И МЕХАНИЧНИ ЗАМЪРСИТЕЛИ

7.1.   Взимане на проби

Взимането на проби започва в началото на първия първоначален градски цикъл, както е определено в точка 6.2.2 и завършва при приключването на крайния период на празен ход в извънградския цикъл (част две) или в крайния период на празен ход на последния първоначален градски цикъл (част едно), зависейки от типа на провежданото изпитване.

7.2.   Анализ

7.2.1.   Отработените газове, съдържащи се в торбичката, трябва да бъдат анализирани колкото е възможно по-бързо и във всеки случай не по-късно от 20 минути след края на изпитвателния цикъл. Изразходваните филтри за механични замърсители трябва да бъдат поставени в камерата не по-късно от един час след приключване на изпитването на отработените газове и трябва там да бъдат кондиционирани между два и 36 часа и след това претеглени.

7.2.2.   Преди всеки анализ на проба, обхватът на анализатора, който следва да се използва за всеки замърсител, трябва да бъде регулиран на нула с подходящ нулев газ.

7.2.3.   След това анализаторите се регулират към калибрибровъчните криви посредством измерителни газове с номинална концентрация от 70 до 100 % от обхвата.

7.2.4.   След това се проверяват отново нулите на анализаторите. Ако показанията се различават с повече от 2 % от обхвата, установен в точка 7.2.2, процедурата се повтаря.

7.2.5.   След това пробите се анализират.

7.2.6.   След анализа нулевата и крайните точки от обхвата се проверяват отново, като се използват същите газове. Ако тези проверени отново стойности са в рамките на 2 % от онези в точка 7.2.3, анализът се счита за приемлив.

7.2.7.   При всички точки от настоящия раздел скоростите на потока и наляганията на различните газове трябва да бъдат същите както онези, използвани по време на калибрирането на анализаторите.

7.2.8.   Възприетата стойност за концентрацията на всеки замърсител, измерена в газовете, е тази, отчетена след стабилизиране на измервателното устройство. Масата на въглеводорода в емисиите на двигатели със запалване на горивото от сгъстяване се изчислява от интегрираните отчитания на ЗПЙД, коригирани за вариращ поток, ако е необходимо, както е показано в допълнение 5.

8.   ОПРЕДЕЛЯНЕ НА ИЗПУСНАТОТО КОЛИЧЕСТВО ГАЗОВЕ И МЕХАНИЧНИ ЗАМЪРСИТЕЛИ

8.1.   Обемът, който се взема предвид

Обемът, който се взема предвид, трябва да бъде коригиран, за да отговаря на условията от 101,33 kРа и 273,2 К.

8.2.   Обща маса на изпуснатите газове и механични замърсители

Масата „m“ на всеки газов замърсител, изпускан от превозното средство по време на изпитването, е определена посредством получаване на произведение с обемна концентрация и обем от въпросния газ с отчитане на следните плътности при горепосочените еталонни условия:

в случай на въглероден окис (СО): d = 1,25 g/l,

в случай на въглеводороди (СН1,85): d = 0,619 g/l,

в случай на азотни окиси (NO2): d = 2,05 g/l.

Масата „m“ на емисии механични замърсители от превозното средство по време на изпитването е определена чрез измерване масата на събраните механични замърсители от двата филтъра, „m1“ от първия филтър, „m2“ от втория филтър.

ако 0,95 (m1 + m2) ≤ m1, m = m1,

ако 0,95 (m1 + m2) > m1, m = m1 + m2,

ако m2 > m1 изпитването се анулира.

Допълнение 8 показва изчисленията с примери, използвани при определяне масата на емисиите от газове и механични замърсители.


(1)  Трябва да бъде отбелязано, че позволеното време от две секунди, включва времето за смяна на предавката и, ако е необходимо, известно количество свобода да се побере в цикъла.

Допълнение 1

КЛАСИФИКАЦИЯ НА РАБОТНИЯ ЦИКЪЛ, ИЗПОЛЗВАН ЗА ИЗПИТВАНЕ ОТ ТИП 1

1.   РАБОТЕН ЦИКЪЛ

1.1.   Работният цикъл, състоящ се от част едно (градски цикъл) и част две (извънградски цикъл), е илюстриран на фигура III.1.1.

2.   ПЪРВОНАЧАЛЕН ГРАДСКИ ЦИКЪЛ (ЧАСТ ЕДНО)

Виж фигура III.1.2 и таблица III.1.2.

2.1.   Класификация по фази

 

Време

(s)

%

Празен ход

60

30,8

35,4

Празен ход, превозното средство се движи, съединител, включен на една комбинация

9

4,6

Превключване на предавка

8

4,1

 

Ускорения

36

18,5

 

Празен ход

57

29,2

 

Периоди на постоянна скорост

25

12,8

 

Закъснения

195

100

 

2.2.   Класификация според използваните предавки

 

Време

(s)

%

Празен ход

60

30,8

35,4

Празен ход, превозното средство се движи, съединител, включен на една комбинация

9

4,6

Превключване на предавка

8

4,1

 

Първа предавка

24

12,3

 

Втора предавка

53

27,2

 

Трета предавка

41

21

 

 

195

100

 

2.3.   Обща информация

Средна скорост по време на изпитване: 19 km/h.

Ефективно време на движение: 195 секунди.

Теоретично изминато разстояние за цикъл: 1,013 km.

Еквивалентно разстояние за четири цикъла: 4,052 km.

Фигура III.1.1

Работен цикъл за изпитване от тип I

Image

Таблица III.1.2

Работен цикъл на динамометричния стенд (част едно)

№ на операцията

Операция

Фаза

Ускорение

(m/s2)

Скорост

(km/h)

Продължителност на всяка

Фаза

(s)

Предавка, която следва да се използва в случай на предавателна кутия с ръчно у-ние

Натрупано време

(s)

Операция

(s)

1

Празен ход

1

 

 

11

11

11

6 s PM + 5 s K1  (1)

2

Ускорение

2

1,04

0-15

4

4

15

1

3

Постоянна скорост

3

 

15

9

8

23

1

4

Забавяне

4

–0,69

15-10

2

5

25

1

5

Забавяне, съединител изключен

 

 

 

 

 

 

Празен ход

–0,92

10-0

3

28

K1  (1)

6

Ускорение

5

 

 

21

21

49

16 s PM + 5 s K1  (1)

7

Смяна на предавка

6

0,83

0-15

5

12

54

1

8

Ускорение

 

 

2

56

 

9

Постоянна скорост

0,94

15-32

5

61

2

10

Забавяне

7

 

32

24

24

85

2

11

Забавяне, съединител изключен

8

–0,75

32-10

8

11

93

2

12

Празен ход

 

 

 

 

 

 

Ускорение

–0,92

10-0

3

96

K2  (1)

13

Смяна на предавка

9

 

 

21

21

117

16 s PM + 5 s K1  (1)

14

Ускорение

10

0-15

0-15

5

26

122

1

15

Смяна на предавка

 

 

2

124

 

16

Ускорение

0,62

15-35

9

133

2

17

Постоянна скорост

 

 

2

135

 

18

Забавяне

0,52

35-50

8

143

3

19

Постоянна скорост

11

 

50

12

12

155

3

20

Смяна на предавка

12

–0,52

50-35

8

8

163

3

21

Забавяне

13

 

35

13

13

176

3

22

Забавяне, съединител изключен

14

 

 

2

12

178

 

23

Празен ход

–0,86

32-10

7

185

2

24

Празен ход

 

 

 

 

 

 

Ускорение

–0,92

10-0

3

188

K2  (1)

25

Постоянна скорост

15

 

 

7

7

195

7 s PM (1)

Фигура III.1.2

Първоначален градски цикъл за изпитване от тип I

Image

3.   ИЗВЪНГРАДСКИ ЦИКЪЛ (част две)

Виж фигура III.1.3 и таблица III.1.3.

3.1.   Класификация по фази

 

Време

(s)

%

Празен ход

20

5,0

Празен ход, превозното средство се движи, съединител, включен на една комбинация

20

5,0

Периоди на постоянна скорост

6

1,5

Ускорения

103

25,8

Превключване на предавка

209

52,2

Закъснения

42

10,5

 

400

100

3.2.   Класификация според използваните предавки

 

Време

(s)

%

Празен ход

20

5,0

Празен ход, превозното средство се движи, съединител, включен на една комбинация

20

5,0

Превключване на предавка

6

1,5

Първа предавка

5

1,3

Втора предавка

9

2,2

Трета предавка

8

2,0

Четвърта предавка

99

24,8

Пета предавка

233

58,2

 

400

100

3.3.   Обща информация

Средна скорост по време на изпитване: 62,6 km/h.

Ефективно време на движение: 400 секунди.

Теоретично изминато разстояние за цикъл: 6,955 km.

Максимална скорост:120 km/h.

Максимално ускорение: 0,833 m/s2.

Максимално забавяне: –1,389 m/s2.

Таблица III.1.3

Извънградски цикъл (част две) за изпитване от тип I

№ на операциятаn

Операция

Фаза

Ускорение

(m/s2)

Скорост

(km/h)

Продължителност на всяка

Фаза

(s)

Предавка, която следва да се използва в случай на предавателна кутия с ръчно у-ние

Натрупано време

(s)

Предавка, която следва да се използва в случай на предавателна кутия с ръчно у-ние

Операция (s)

1

Празен ход

1

 

 

20

20

20

K1 (2)

2

Ускорение

2

0,83

0-15

5

41

25

1

3

Смяна на предавка

 

 

2

27

4

Ускорение

0,62

15-35

9

36

2

5

Смяна на предавка

 

 

2

38

6

Ускорение

0,52

35-30

8

46

3

7

Смяна на предавка

 

 

2

48

8

Ускорение

0,43

50-70

13

61

4

9

Постоянна скорост

3

 

70

50

50

111

5

10

Забавяне

4

–0,69

70-50

8

8

119

4 s.5 + 4 s.4

11

Постоянна скорост

5

 

50

69

69

188

4

12

Ускорение

6

0,43

50-70

13

13

201

4

13

Постоянна скорост

7

 

70

50

50

251

5

14

Ускорение

8

0,24

70-100

35

35

286

5

15

Постоянна скорост

9

 

100

30

30

316

5 (3)

16

Ускорение

10

0,28

100-120

20

20

336

5 (3)

17

Постоянна скорост

11

 

120

10

20

346

5 (3)

18

Забавяне

12

–0,69

120-80

16

34

362

5 (3)

19

Забавяне

–1,04

80-50

8

370

5 (3)

20

Забавяне, съединител изключен

 

 

 

 

 

 

Празен ход

–1,39

50-0

10

380

K5  (2)

21

Празен ход

13

 

 

20

20

400

PM (2)

Фигура III.1.3

Извънградски цикъл (част две) за изпитване от тип I

Image

4.   ИЗВЪНГРАДСКИ ЦИКЪЛ (ПРЕВОЗНИ СРЕДСТВА С НИСКА МОЩНОСТ)

Виж фигура III.1.4 и таблица III.1.4

4.1.   Разбивка по фази

 

Време

(s)

%

Празен ход

20

5,0

Празен ход, превозното средство се движи, съединител включен на една комбинация

20

5,0

Превключване на предавка

6

1,5

Ускорения

72

18,0

Периоди с постоянна скорост

252

63,0

Закъснения

30

7,5

 

400

100

4.2.   Разбивка според използвани предавки

 

Време

(s)

%

Празен ход

20

5,0

Празен ход, превозното средство се движи, съединител включен на една комбинация

20

5,0

Превключване на предавка

6

1,5

Първа предавка

5

1,3

Втора предавка

9

2,2

Трета предавка

8

2,0

Четвърта предавка

99

24,8

Пета предавка

233

58,2

 

400

100

4.3.   Обща информация

Средна скорост по време на изпитване: 59,3 km/h.

Ефективно време на движение: 400 секунди.

Теоретично изминато разстояние за цикъл: 6,594 km.

Максимална скорост: 90 km/h.

Максимално ускорение: 0,833 m/s2.

Максимално забавяне –1,389 m/s2.

Таблица III.1.4

Извънградски цикъл (превозни средства с ниска мощност) за изпитване тип I

№ на операцията

Операция

Фаза

Ускорение

(m/s2)

Скорост

(km/h)

Продължителност на всяка

Фаза

(s)

Предавка, която следва да се използва в случай на предавателна кутия с ръчно у-ние

Натрупано време

(s)

перация

(s)

1

Празен ход

1

 

 

20

20

20

K1  (4)

2

Ускорение

2

0,83

0-15

5

41

25

1

3

Смяна на предавка

 

 

2

27

4

Ускорение

0,62

15-35

9

36

2

5

Смяна на предавка

 

 

2

38

6

Ускорение

0,52

35-50

8

46

3

7

Смяна на предавка

 

 

2

48

8

Ускорение

0,43

50-70

13

61

4

9

Постоянна скорост

3

 

70

50

50

111

5

10

Забавяне

4

–0,69

70-50

8

8

119

4 s.5 + 4 s.4

11

Постоянна скорост

5

 

50

69

69

188

4

12

Ускорение

6

0,43

50-70

13

13

201

4

13

Постоянна скорост

7

 

70

50

50

251

5

14

Ускорение

8

0,24

70-90

24

24

275

5

15

Постоянна скорост

9

 

90

83

83

358

5

16

Забавяне

10

–0,69

90-80

4

22

362

5

17

Забавяне

–1,04

80-50

8

370

5

18

Забавяне

–1,39

50-00

10

380

K5  (4)

19

Празен ход

11

 

 

20

20

400

PM (4)

Фигура III.1.4

Извънградски цикъл (част две) за изпитване от тип I

(превозни средства с недостатъчна мощност)

Image


(1)  РМ = предавателна кутия в нулево положение.

К1, К2 = първа или втора предавка включена, съединител изключен

(2)  РМ = предавателна кутия в нулево положение, съединител включен.

Първа или пета предавка включена, съединител изключен.

(3)  Могат да се използват допълнителни предавки съгласно препоръките на производителя, ако превозното средство е оборудвано с трансмисия с повече от пет предавки.

(4)  РМ = предавателна кутия в нулево положение, съединител включен.

К1, К2 = първа или пета предавка включена, съединител изключен.

Допълнение 2

ДИНАМОМЕТРИЧЕН СТЕНД

1.   ОПРЕДЕЛЕНИЕ НА ДИНАМОМЕТРИЧЕН СТЕНД С ФИКСИРАНА КРИВА НА НАТОВАРВАНЕ

1.1.   Въведение

В случай че общото съпротивление при движение напред по пътя не се възпроизвежда на динамометричния стенд при скорости между 10 и 100 km/h, се препоръчва да се използва динамометричен стенд с характеристики, определени по-долу.

1.2.   Определение

1.2.1.   Динамометричният стенд може да има един или два барабана.

Предният барабан задвижва, директно или индиректно, инерционните маси и устройството за абсорбиране на мощността.

1.2.2.   След като натоварването е регулирано при 80 km/h по един от методите, описани в точка 3, К може да бъде определен от P = KV3.

Абсорбираната мощност (Ра) от спирачката и от вътрешното триене на стенда от еталонното регулиране на превозното средство на скорост 80 km/h е, както следва:

 

Ако V > 12 km/h:

Pa = KV3 ± 5 % KV3 ± 5 % PV80

(без да бъде отрицателна).

 

Ако V ≤ 12 km/h:

Ра ще бъде между О и Pa = KV3 12 ± 5 % KV3 12 ± 5 % PV80, където К е характеристиката на динамометричния стенд и PV80 е абсорбираната мощност при 80km/h.

2.   МЕТОД ЗА КАЛИБРИРАНЕ НА ДИНАМОМЕТЪРА

2.1.   Въведение

Настоящото допълнение описва метода, който следва да се използва, за да се определи абсорбираната мощност от динамометрична спирачка.

Абсорбираната мощност се състои от мощност, абсорбирана вследствие на триенето, и от мощност, абсорбирана от спирачката. Динамометърът се привежда в движение при по-висока скорост от максималната скорост на изпитването. Тогава използваното устройство за привеждане в движение на динамометъра се изключва: скоростта на въртене на задвижвания барабан намалява.

Кинетичната енергия на барабаните се разсейва от спирачката и от триенето. Този метод не отчита отклоненията във вътрешното триене на барабаните между натовареното и ненатоварено състояние. Не се отчита също така триенето на задния барабан, когато е свободен.

2.2.   Калибриране на индикатора за мощност на 80 km/h като функция от абсорбираната мощност

Използва се следната процедура (виж също фигура III.2.2.2).

2.2.1.   Измерва се скоростта на въртене на барабана, ако това не е извършено вече. Може да се използва пето колело, оборотомер или друг метод.

2.2.2.   Поставя се превозното средство на динамометъра или се разработва някакъв друг метод за привеждане в движение на динамометъра.

2.2.3.   Използва се маховик или някаква друга система за симулиране на инерция за специфичния клас на инерция, който се използва.

Фигура III.2.2.2

Диаграма, илюстрираща мощността на динамометричния стенд

Image

2.2.4.   Привежда се динамометърът в действие до достигане на скорост 80 km/h.

2.2.5.   Отбелязва се показаната мощност (Р1).

2.2.6.   Привежда се динамометърът в действие до достигане на скорост 90 km/h.

2.2.7.   Изключва се устройството за привеждане в движение на динамометъра.

2.2.8.   Записва се времето на забавяне на динамометъра при преминаване от скорост 85 km/h на скорост 75 km/h.

2.2.9.   Регулира се спирачката на различна стойност.

2.2.10.   Повтарят се операциите, посочени в точки 2.2.4 до 2.2.9 достатъчно често, за да покрият обхвата на мощностите, използвани на пътя.

2.2.11.   Изчислява се абсорбираната мощност, като се използва формулата:

Formula

където:

Ра

=

абсорбирана мощност в kw,

Мi

=

еквивалентната инерция в килограми (изключва се инерционното влияние на задния свободен барабан),

V1

=

начална скорост в m/s (84 km/h = 23,61 m/s),

V2

=

крайна скорост в m/s (75 km/h = 20,83 m/s,

t

=

време, необходимо на барабана, за да премине от 85 на 75 km/h.

2.2.12.   Фигура III.2.2.2.12 показва отчетената мощност при 80 km/h по отношение на абсорбираната мощност при 80 km/h.

Фигура III.2.2.2.12

Отчетена мощност при 80 km/h спрямо абсорбираната мощност при 80 km/h

Image

2.2.13.   Операциите, описани в точка 2.2.3 до точка 2.2.12 трябва да бъдат повторени за всички инерционни класове, които следва да се вземат под внимание.

2.3.   Калибриране на индикатора за мощност като функция от абсорбираната мощност за други скорости

Процедурите, описани в точка 2.2, трябва да бъдат повтаряни толкова често, колкото е необходимо за избраните скорости.

2.4.   Проверка на кривата за абсорбиране на мощност на динамометър от точка на регулиране на скорост 80 km/h

2.4.1.   Поставя се превозното средство върху динамометъра или се разработва друг метод за пускане в действие на динамометъра.

2.4.2.   Настройва се динамометърът на абсорбирана мощност (Ра) на 80km/h.

2.4.3.   Записва се абсорбираната мощност при 80, 60, 40 и 20 km/h.

2.4.4.   Начертава се кривата Ра (V) и се проверява, че отговаря на изискванията на точка 1.2.2.

2.4.5.   Повтаря се процедурата, установена в точка 2.4.1 до точка 2.4.4 за други стойности на мощността Ра при 80 km/h и за други стойности на инерция.

2.5.   Същата процедура се използва при калибриране на сила или въртящ момент.

3.   РЕГУЛИРАНЕ НА ДИНАМОМЕТЪРА

3.1.   Метод чрез вакуум

3.1.1.   Въведение

Този метод не е предпочитан метод и трябва да се прилага само при динамометри с фиксирана по форма крива за определяне регулирането на погълнатата мощност при 80 km/h и не може да бъде използван за превозни средства с двигател със запалване на горивото от сгъстяване.

3.1.2.   Апаратура за изпитване

Вакуумът (или абсолютното налягане) в превозни средства с всмукателен колектор се измерва с точност ± 0,25 kPa. Трябва да е възможно да се регистрират показанията непрекъснато или на интервали от не повече от една секунда. Скоростта трябва да се регистрира непрекъснато с точност от ± 0,4 km/h.

3.1.3.   Изпитване на писта

3.1.3.1.   Проверява се изпълнението на изискванията на точка 4 от допълнение 3.

3.1.3.2.   Превозното средство е в движение при постоянна скорост от 80 km/h, като се отчитат скоростта и вакуума (или абсолютно налягане) в съответствие с изискванията на точка 3.1.2.

3.1.3.3.   Провежда се процедурата, установена в точка 3.1.3.2, три пъти във всяка посока. Всичките шест цикъла трябва да се приключат в рамките на четири часа.

3.1.4.   Намаляване на данните и критерии за приемане

3.1.4.1.   Преглеждат се получените резултати в съответствие с точка 3.1.3.2 и точка 3.1.3.3 (скоростта не трябва да бъде по-ниска от 79,5 km/h или по- голяма от 80,5 km/h за повече от една секунда). За всеки цикъл се отчита нивото на вакуума на интервал от една секунда, изчислява се средният вакуум (Formula) и стандартното отклонение(я). Това изчисление трябва да съдържа не по-малко от 10 отчитания на вакуум.

3.1.4.2.   Стандартното отклонение не трябва да бъде по-голямо от 10 % от средното (Formula) за всеки цикъл.

3.1.4.3.   Изчислява се средната аритметична стойност (Formulaза шестте цикъла (три цикъла във всяка посока).

3.1.5.   Регулиране на динамометър

3.1.5.1.   Подготовка

Изпълняват се операциите, определени в точка 5.1.2.2.1 до точка 5.1.2.2.4 от допълнение 3.

3.1.5.2.   Регулиране

След загряване, се привежда в движение превозното средство при постоянна скорост от 80 km/h и се настройва натоварването на динамометъра да възпроизвежда показанията за вакуум (V), получени в съответствие с точка 3.1.4.3. Отклонението от това отчитане не трябва да бъде по-голямо от 0,25 kPa. За тази задача се използват същите уреди, както използваните при изпитването на пътя.

3.2.   Други методи за регулиране

Регулирането на динамометъра може да се проведе при постоянна скорост от 80 km/h в съответствие с изискванията на допълнение 3.

3.3.   Алтернативен метод

Със съгласието на производителя може да се използва следния метод:

3.3.1.   Спирачката се настройва така, че да абсорбира мощността, упражнявана върху задвижващите колела при постоянна скорост от 80 km/h в съответствие със следната таблица:

Еталонна маса на превозно средство

RW

(kg)

Мощност, абсорбирана от динамометъра Ра

(kw)

RW ≤ 750

4,7

750 < RW ≤ 850

5,1

850 < RW ≤ 1 020

5,6

1 020 < RW ≤ 1 250

6,3

1 250 < RW ≤ 1 470

7,0

1 470 < RW ≤ 1 700

7,5

1 700 < RW ≤ 1 930

8,1

1 930 < RW ≤ 2 150

8,6

2 150 < RW ≤ 2 380

9,0

2 380 < RW ≤ 2 610

9,4

2 610 < RW

9,8

3.3.2.   В случай на превозни средства, освен леки автомобили, с еталонна маса повече от 1 700 kg или превозни средства с постоянно задвижвани всички колела, стойностите за мощността, посочени в таблицата към 3.3.1, се умножават с коефициента 1,3.

Допълнение 3

СЪПРОТИВЛЕНИЕ ПРИ ДВИЖЕНИЕ НАПРЕД НА ПРЕВОЗНО СРЕДСТВО — МЕТОД ЗА ИЗМЕРВАНЕ НА ПИСТА — СИМУЛИРАНЕ ВЪРХУ ДИНАМОМЕТРИЧЕН СТЕНД

1.   ЦЕЛ НА МЕТОДИТЕ

Целта на методите, определени по-долу, е да се измери съпротивлението при движение напред на превозно средство при стабилизирана скорост върху пътя и да се симулира това съпротивление на динамометър в съответствие с точка 4.1.5 от приложение III.

2.   ОПРЕДЕЛЕНИЕ НА ПИСТАТА

Пистата трябва да бъде хоризонтална и достатъчно дълга, за да позволи да се извършат измерванията, посочени по-долу. Наклонът трябва да бъде постоянен в рамките на ± 0,1 % и не трябва да е по-голям от 1,5 %.

3.   АТМОСФЕРНИ УСЛОВИЯ

3.1.   Вятър

По време на изпитването средната скорост на вятъра не трябва да превишава 3 m/s, с пикови стойности по-малки от 5 m/s. Освен това, векторната компонента, перпендикулярна на пистата, трябва да бъде по-малка от 2 m/s. Скоростта на вятъра трябва да се измерва на 0,7 m над настилката на пистата.

3.2.   Влажност

Пътят трябва да бъде сух.

3.3.   Налягане — Температура

Плътността на въздуха по време на изпитването не трябва да се отклонява с повече от ± 7,5 % от еталонните условия р = 100 kPa и Т = 293,2 К.

4.   ПОДГОТОВКА НА ПРЕВОЗНОТО СРЕДСТВО

4.1.   Разработване

Превозното средство трябва да бъде в нормално работно състояние и настроено, след като е изминало най-малко 3 000 km. Гумите трябва да бъдат разработени по същото време както превозното средство или да имат дълбочина на протектора в рамките на 90 и 50 % от първоначалната дълбочина на протектора.

4.2.   Проверки

Трябва да се направят следните проверки в съответствие със спецификациите на производителя за предвиденото изпитване:

колела, тасове на колелата, гуми (марка, тип, налягане),

геометрия на предната ос,

регулиране на спирачка (премахване на вредното съпротивление),

смазване на предната и задна оси,

настройка на окачването и на основата на превозното средство и др.

4.3.   Подготовка за изпитване

4.3.1.   Превозното средство се натоварва до неговата еталонна маса. Основата на превозното средство трябва да бъде тази, която се получава, когато центърът на тежестта на товара е разположен в средата между точките „R“ на предните външни седалки и на правата линия, минаваща през тези точки.

4.3.2.   При изпитвания на писта, прозорците на превозното средство трябва да бъдат затворени. Всички отвори на климатичните системи с въздух, предни фарове и др. трябва да бъдат в неработещо положение.

4.3.3.   Превозното средство трябва да бъде чисто.

4.3.4.   Непосредствено преди изпитването, превозното средство се привежда до нормална температура за движение по подходящ начин.

5.   МЕТОДИ

5.1.   Метод на изменение на енергията по време на спускане по инерция

5.1.1.   На пистата

5.1.1.1.   Оборудване за изпитване и допустима грешка:

времето трябва да бъде измерено с грешка, по-малка от 0,1 секунда,

скоростта трябва да бъде измерена с грешка, по-малка от 2 %.

5.1.1.2.   Процедура за изпитване

5.1.1.2.1.   Ускорява се превозното средство до скорост с 10 km/h по-голяма от избраната за изпитване за скорост V.

5.1.1.2.2.   Поставя се предавателната кутия в нулево положение.

5.1.1.2.3.   Измерва се времето (t1), необходимо на превозното средство да намали скоростта от

V2 = V + V km/h на V1 = V – V km/h при V ≤ 5 km/h

5.1.1.2.4.   Същото изпитване се провежда в обратна посока: t2

5.1.1.2.5.   Взема се средното аритметичноFormulaот двете времена t1 и t2.

5.1.1.2.6.   Повтарят се тези изпитвания няколко пъти, така че статистическата точност (р) на средното аритметично

Formulaда не е повече от 2 % (р ≤ 2 %)

Статистическата точност (р) се определя чрез:

Formula

където:

t

=

коефициент, посочен в таблицата по-долу,

s

=

стандартно отклонение,Formula

n

=

брой изпитвания,

n

4

5

6

7

8

9

10

11

12

13

14

15

t

3,2

2,8

2,6

2,5

2,4

2,3

2,3

2,2

2,2

2,2

2,2

2,2

Formula

1,6

1,25

1,06

0,94

0,85

0,77

0,73

0,66

0,64

0,61

0,59

0,57

5.1.1.2.7.   Изчислете мощността по формулата:

Formula

където:

Р

=

е изразена в kw,

V

=

скорост при изпитването в m/s,

ΔV

=

отклонение на скоростта от скорост V, в m/s,

M

=

еталонна маса в kg,

T

=

време в секунди.

5.1.2.   На динамометъра

5.1.2.1.   Измервателно оборудване и точност

Оборудването трябва да бъде идентично на това, използвано на писта.

5.1.2.2.   Процедура за изпитване

5.1.2.2.1.   Монтира се превозното средство на изпитвателния динамометър.

5.1.2.2.2.   Регулира се на изискваната стойност налягането на гумите (студени) на задвижващите колела от динамометъра.

5.1.2.2.3.   Настройва се еквивалентната инерция на динамометъра.

5.1.2.2.4.   Довеждат се превозното средство и динамометърът до работна температура по подходящ начин.

5.1.2.2.5.   Провеждат се операциите, посочени в точка 5.1.1.2, с изключение на точка 5.1.1.2.4 и точка 5.1.1.2.5, като се замества „М“ с „I“ във формулата, установена в точка 5.1.1.2.7.

5.1.2.2.6.   Регулира се спирачката да отговаря на изискванията на точка 4.1.4.1 от приложение III.

5.2.   Метод за измерване на въртящия момент при постоянна скорост

5.2.1.   На пистата

5.2.1.1.   Оборудване за изпитване и допустима грешка

Измерването на въртящия момент трябва да се проведе с подходящо устройство за измерване с точност в границите на 2 %.

Измерването на скоростта трябва да бъде с точност в границите на 2 %

5.2.1.2.   Процедура за изпитване

5.2.1.2.1.   Довежда се превозното средство до избраната стабилизирана скорост V.

5.2.1.2.2.   Записва се въртящият момент C(t) и скоростта за период от най-малко 10 секунди посредством измервателна апаратура от клас 1 000, отговаряща на стандарта ISO № 970.

5.2.1.2.3.   Разликите във въртящия момент C(t) и скоростта спрямо времето не трябва да са по-голями от 5 % за всяка секунда от измервания период.

5.2.1.2.4.   Въртящият момент „С“ е средноаритметичният въртящ момент, получен от следната формула:

Formula

5.2.1.2.5.   Провежда се изпитването в обратна посока, т.е Ct2

5.2.1.2.6.   Определя се средната аритметична стойност от тези два въртящи момента Ct1 и Ct2, т.е Ct.

5.2.2.   На динамометъра

5.2.2.1.   Измервателно оборудване и допустима грешка

Оборудването трябва да бъде идентично с това, използвано на пистата.

5.2.2.2.   Процедура за изпитване

5.2.2.2.1.   Изпълняват се операциите, определени в точка 5.1.2.2.1 до точка 5.1.2.2.4.

5.2.2.2.2.   Изпълняват се операциите, определени в точка 5.2.1.2 до точка 5.2.1.2.4.

5.2.2.2.3.   Настройва се регулирането на спирачката да отговаря на изискванията на точка 4.1.4.1 от приложение III.

5.3.   Интегриран въртящ момент по време на променлив работен цикъл

5.3.1.   Настоящият метод не е задължително допълнение към метода при постоянна скорост, описан в точка 5.2.

5.3.2.   В тази динамична процедура се определя средната стойност на въртящия моментFormula. Това се постига чрез интегриране на действителните стойности на въртящия момент спрямо времето по време на работа на изпитваното превозно средство при определен цикъл на управление. След това интегрираният въртящ момент се разделя на разликата във времето.

Резултатът е:

Formula

Formulaе изчислено от шест серии резултати.

Препоръчва се честотата на взимане на проби наFormulaда не е по-малка от две проби за секунда.

5.3.3.   Настройване на динамометър

Натоварването на динамометъра се регулира по метода, описан в точка 5.2. АкоFormulaне е, тогава се съгласуваFormula, като регулирането на спирачката се извършва, докато стойностите се изравнят в рамките на ± 5 %.

Забележка:

Настоящият метод може да се използва само за динамометри с електрическо симулиране на инерцията или с възможност за фино настройване.

5.3.4.   Критерий за приемане

Стандартното отклонение от шест измервания трябва да бъде не повече от 2 % от средната стойност.

5.4.   Метод за измерване на забавянето посредством жироскопична платформа

5.4.1.   На писта

5.4.1.1.   Измервателно оборудване и допустима грешка

скоростта трябва да бъде измерена с грешка, по-малка от 2 %,

забавянето трябва да бъде измерено с грешка, по-малка от 1 %,

наклонът на пистата трябва да бъде измерен с грешка, по-малка от 1 %,

времето трябва да бъде измерено с грешка, по-малка от 0,1 секунда.

Основата на превозното средство се измерва по отношение на ориентиронъчна (еталонна) хоризонтална площадка; като алтернатива, възможно е да се коригира за наклона на пътя (α1).

5.4.1.2.   Процедура на изпитване

5.4.1.2.1.   Превозното средство се ускорява до скорост с 5 km/h по-висока от избраната скорост на изпитване: V.

5.4.1.2.2.   Записва се забавянето между V + 0,5 km/h и V – 0,5 km/h.

5.4.1.2.3.   Изчислява се средното забавяне, съответстващо на скоростта „V“, чрез формулата:

Formula

където:

Formula

=

стойност на средно забавяне при скорост V в една посока на пистата,

t

=

време между V + 0,5 km/h и V – 0,5 km/h,

Formula

(t)

=

записано забавяне по време,

g

=

9,81 m.s-2.

5.4.1.2.4.   Провежда се същото изпитване в другата посока:Formula.

5.4.1.2.5.   Изчислява се средната стойност от

Formula

5.4.1.2.6.   Провеждат се достатъчен брой изпитвания, както е определено в точка 5.1.1.2.6, като се замести Т с Г където:

Formula

5.4.1.2.7.   Изчислява се средната абсорбирана сила F = M.Г

където:

М= еталонната маса на превозното средство в килограми,

Г= средно забавяне, изчислено предварително.

5.4.2.   Метод върху динамометъра

5.4.2.1.   Измервателно оборудване и допустима грешка

Контролно-измервателната апаратура за измерване на самия динамометър трябва да се използва, както е определено в точка 2 от допълнение 2 към настоящето приложение.

5.4.2.2.   Процедура на изпитване

5.4.2.2.1.   Регулиране на силата на джантата при постоянна скорост. Общото съпротивление на динамометричния стенд е от типа:

(Fобщо) = (Fизмерено) + (Fвъртене на задвижващия мост), при

(Fобщо) = (Fпът),

(Fизмерено) = (Fпът) – (Fвъртене на задвижващ мост),

където:

(Fизмерено) е силата, отчетена на устройството, регистриращо сила, на динамометричния стенд,

(Fпът) е известно,

(Fвъртене на задвижващ мост) може да бъде:

измерено на динамометричния стенд, който може да работи като мотор.

Изпитваното превозно средство, при предавателна кутия в нулево положение, се привежда в движение от динамометричния стенд при скоростта на изпитване; тогава се измерва съпротивлението на въртене на задвижващия мост от устройството, отчитащо силата, на динамометричния стенд.

определено на динамометричен стенд, който не може да работи като мотор.

При динамометричен стенд с два барабана, стойността Rr е тази, определена предварително на пътя.

При динамометричен стенд с един барабан, стойността Rr е тази, определена на пътя, умножена с коефициент (R), който е равен на съотношението между масата на задвижващия мост и общата маса на превозното средство.

Забележка:

Rr е получено от кривата: F = f(V).

Допълнение 4

ПРОВЕРКА НА ДРУГИ ИНЕРЦИИ ОСВЕН МЕХАНИЧНИТЕ

1.   ЦЕЛ

Методът, описан в настоящото допълнение, дава възможност да се провери, че симулираната обща инерция на динамометъра се изпълнява задоволително във фазите на движение от работния цикъл.

2.   ПРИНЦИП

2.1.   Съставяне на работни уравнения

Тъй като динамометърът е подложен на изменения в скоростта на въртене на барабана(ите), силата върху повърхността на барабана(ите) може да бъде изразена чрез формулата:

F = I · γ = IM · γ + F1

където:

F

=

сила на повърхността на барабана(ите),

I

=

обща инерция на динамометъра (еквивалентна инерция на превозното средство: виж таблицата в приложение III, точка 5.1),

IM

=

инерция на механичните маси на динамометъра,

γ

=

тангенциално ускорение при повърхността на барабана,

F1

=

инерционна сила.

Забележка:

Добавено е обяснение на тази формула във връзка с динамометри с механично симулиране на инерции.

Така общата инерция се изразява както следва:

Formula

където:

 

IM може да бъде изчислено или измерено по традиционни методи.

 

Fi може да бъде измерено на динамометъра, но може също да бъде изчислено от периферната скорост на барабаните. γ може да бъде изчислено от периферната скорост на барабаните.

Общата инерция (I) се определя по време на изпитване на ускорение или забавяне със стойности, по-високи или равни на онези, получени по време на работния цикъл.

2.2.   Допустима грешка при изчисление на общата инерция

Изпитването и методите за изчисление трябва да дават възможност да се определи общата инерция I с относителна грешка (ΔI/I), по-малка от 2 %.

3.   СПЕЦИФИКАЦИЯ (ТЕХНИЧЕСКИ УСЛОВИЯ)

Масата на симулираната обща инерция I трябва да остане същата, както теоретичната стойност на еквивалентната инерция (виж точка 5.1 от приложение III), в следните граници:

3.1.1.   ±5 % от теоретичната стойност за всяка моментна стойност;

3.1.2.   ±2 % от теоретичната стойност за средната стойност, изчислена за всяка поредица от цикъла.

3.2.   Границата, посочена в точка 3.1.1, е доведена до ± 50 % за една секунда,, при привеждане в движение, и за превозни средства с ръчна трансмисия — на две секунди при смяна на предавки.

4.   ПРОЦЕДУРА ЗА ПРОВЕРКА

4.1.   Проверка се осъществява при всяко изпитване по време на цикъла, определен в точка 2.1 от приложение III.

4.2.   От друга страна, ако се отговори на изискванията на точка 3 с моментни ускорения, които са най-малко три пъти по-големи или по-малки,, от стойностите, получени в поредиците от теоретични цикли, описаната по-горе проверка не е необходима.

5.   ТЕХНИЧЕСКА ЗАБЕЛЕЖКА

Обяснение на съставянето на работни уравнения.

5.1.   Равновесие на силите на пътя:

Formula

5.2.   Равновесие на силите на динамометър с механично симулиране на инерции:

Formula

Formula

5.3.   Равновесие на силите на динамометър с немеханично симулиране на инерции:

Formula

Formula

в тези формули:

CR

=

въртящ момент на двигателя на пътя,

Cm

=

въртящ момент на динамометъра с механично симулиране на инерции,

Ce

=

въртящ момент на динамометъра с електрическо симулиране на инерции,

Jr1

=

инерционен момент на трансмисията на превозното средство, върнат на задвижващите колела,

Jr2

=

инерционен момент на незадвижващите колела,

JRm

=

инерционен момент на динамометър с механично симулиране на инерции,

JRe

=

механичен инерционен момент на динамометър с електрическо симулиране на инерции,

M

=

маса на превозното средство на пътя,

I

=

еквивалентна инерция на динамометър с механично симулиране на инерции,

IM

=

механична инерция на динамометър с електрическо симулиране на инерции,

Fs

=

резултантна сила при стабилизирана скорост,

С1

=

резултатен въртящ момент от електрически симулирани инерции,

F1

=

резултантна сила от електрически симулирани инерции,

Formula

=

ъглово ускорение на задвижващите колела,

Formula

=

ъглово ускорение на незадвижващите колела,

Formula

=

ъглово ускорение на механичния динамометър,

Formula

=

ъглово ускорение на електрическия динамометър,

γ

=

линейно ускорение,

r1

=

радиус под товар на задвижващите колела,

r2

=

радиус под товар на незадвижващите колела,

Rm

=

радиус на барабаните на механичния динамометър,

Re

=

радиус на барабаните на електрическия динамометър,

k1

=

коефициент, зависещ от предавателното отношение и различните инерции на трансмисията и „коефициента на полезно действие“,

k2

=

предавателно число на трансмисията × r1/r2 × „коефициента на полезно действие“,

k3

=

предавателно отношение на трансмисията × „коефициента на полезно действие.“

Допускайки, че двата типа динамометри (5.2 и 5.3) са направени еднакви и опростявайки, се получава:

k3 (IM · γ + Fi) r1 = k3 I · γ · r1

следователно,

Formula

Допълнение 5

ОПИСАНИЕ НА СИСТЕМИТЕ ЗА ВЗИМАНЕ НА ПРОБИ ОТ ЕМИСИИТЕ ОТ АУСПУХА

1.   ВЪВЕДЕНИЕ

1.1.   Има няколко вида устройства за взимане на проби, които позволяват да бъдат изпълнени условията, установени в точка 4.2 от приложение III.

Устройствата, описани в точка 3.1, точка 3.2 и точка 3.3, ще се считат за приемливи, ако удовлетворяват главния критерий, отнасящ се до принципа на вариращо разтваряне.

1.2.   Лабораторията трябва да упомене в своите съобщения използваната система за взимане на проби, когато се провежда изпитването.

2.   КРИТЕРИИ ОТНОСНО СИСТЕМАТА ЗА ВАРИРАЩО РАЗТВАРЯНЕ ЗА ИЗМЕРВАНЕ НА ЕМИСИИТЕ НА ОТРАБОТЕНИ ГАЗОВЕ

2.1.   Обхват

Определяне на работните характеристики на системата за вземане на проби от отработени газове, предвидена да бъде използвана за измерване на действителната маса на емисиите на отработени газове от превозно средство в съответствие с разпоредбите на настоящата директива. Принципът на взимане на проби с вариращо разтваряне за измерване масата на емисии изисква да бъдат изпълнени три условия:

2.1.1.   отработените газове от превозното средство трябва да бъдат непрекъснато разтваряни с околния въздух при определени условия;

2.1.2.   общият обем на сместа отработени газове и разтворен въздух трябва да бъде измерен точно;

2.1.3.   трябва да се събира за анализ проба с постоянно съотношениие между разтворени отработени газове и разтварящ въздух.

Изпуснатото количество газови замърсители се определя въз основа на концентрациите на пропорционалната проба и общия обем, измерени по време на изпитването. Концентрациите на пробата се коригират, за да се вземе под внимание съдържанието на замърсители от околния въздух. Освен това, за превозни средства, оборудвани с двигатели със запалване на горивото от сгъстяване, емисиите на механични замърсители се изобразяват графично.

2.2.   Техническо обобщение

Фигура III.5.2.2 представя схема на системата за взимане на проби.

2.2.1.   Отработените газове от превозното средство трябва да бъдат разтворени с достатъчно количество околен въздух, за да се предотврати всякаква кондензация на вода в пробата и в системата за измерване.

2.2.2.   Системата за вземане на проби от отработени газове трябва да бъде така проектирана, че да е възможно да се измерва средният обем концентрации на СО2, СО, НС и NOx и в допълнение, в случай на превозни средства, оборудвани с двигатели със запалване на горивото от сгъстяване, на емисиите на механични замърсители, съдържащи се в отработените газове, изпускани по време на цикъла на изпитване на превозното средство.

2.2.3.   Сместа от въздух и отработени газове трябва да бъде хомогенна в мястото, където е разположена сондата за взимане на проби (виж точка 2.3.1.2).

2.2.4.   Сондата трябва да извлича представителна проба от разтворените газове.

2.2.5.   Системата трябва да дава възможност да се измерва общият обем разтворени отработени газове от изпитваното превозно средство.

Фигура III.5.2.2

Схема на система с вариращо разтваряне за измерване на емисиите на отработен газ

Image

2.2.6.   Системата за вземане на проби трябва да бъде газонепропусклива. Конструкцията на системата за вземане на проби с вариращо разтваряне и материалите за изработването ѝ трябва да бъдат такива, че да не влияят на концентрацията на замърсителите в разтворените отработени газове. Ако някой елемент на системата (топлообменник, циклонен сепаратор, вентилатор и др.) променя концентрацията на някой от замърсителите в разтворените отработени газове и неизправността не може да се отстрани, тогава взимането на проба от този замърсител трябва да се проведе преди този елемент.

2.2.7.   Ако изпитваното превозно средство е оборудвано с изпускателна уредба, включваща повече от една изпускателна тръба, съединителните тръби трябва да бъдат свързани заедно посредством колектор, монтиран колкото е възможно по-близо до превозното средство.

2.2.8.   Газовите проби трябва да се събират в торбички за проби с достатъчен капацитет, така че да не се пречи на изтичането на газ в периода на взимане на проби. Тези торбички трябва да са направени от материали, които да не влияят на концентрацията на замърсяващи газове (виж точка 2.3.4.4).

2.2.9.   Системата за вариращо разтваряне трябва да бъде така проектирана, че да позволява да се взимат проби от отработените газове без осезаема промяна на противоналягането при изхода на тръбата за отработени газове (виж точка 2.3.1.1).

2.3.   Специфични изисквания

2.3.1.   Събиране на отработени газове и устройство за разтваряне

2.3.1.1.   Съединителната тръба между ауспуха(сите) на превозното средство и смесителната камера трябва да бъде възможно най-къса; в никакъв случай тя не трябва:

да причинява статичното налягане,, при ауспуха(сите) на изпитваното превозно средство да се различава с повече от ± 0,75 kРа при 50 km/h или повече от ± 1,25 kРа, за цялото времетраене на изпитването, от статичното налягане, записано когато нищо не е свързано към ауспусите на превозното средство. Налягането трябва да бъде измерено при аспуха за отработени газове или на удължение със същия диаметър и възможно най-близо до края на тръбата,

промяна на естеството на отработения газ.

2.3.1.2.   Трябва да има смесителна камера, в която отработените газове на превозното средство и разтварящия въздух да се смесват така, че да се получи хомогенна смес при изхода на камерата.

Хомогенността на сместа във всяко напречно сечение на нивото на сондата за взимане на проби не трябва да се отклонява с повече от ± 2 % от средните стойности, получени най-малко на пет точки, разположени на равни интервали по диаметъра на струята газ. За да се сведе до минимум въздействието върху условията при ауспуха и да се ограничи падането на налягането вътре в устройството за кондициониране на въздуха за разтваряне, ако има такъв, налягането вътре в смесителната камера не трябва да се различава с повече от 0,25 kРа от атмосферното налягане.

2.3.2.   Смукателно устройство/устройство за измерване на обем

Това устройство би трябвало да има обхват от фиксирани скорости, така че да се осигури достатъчен поток, за да се предотврати кондензацията на водата. По принцип, този резултат се получава чрез запазване на концентрацията от CO2 в торбичката за взимане на проба от отработени газове, по-ниска от 3 % по обем.

2.3.3.   Измерване на обем

2.3.3.1.   Устройството за измерване на обем трябва да запази калибрираната си точност в границите на ± 2 % при всички работни условия. Ако устройството не може да компенсира измененията в температурата на сместа от отработени газове и разтворен въздух в мястото на измерване, трябва да се използва топлообменник за подържане на температурата в рамките на ± 6 К от определената работна температура.

Ако е необходимо, може да се използва циклонен сепаратор, за да предпази измерителното устройство за обем.

2.3.3.2.   Трябва да бъде монтиран температурен датчик непосредствено преди устройството за измерване на обем. Този температурен датчик трябва да има точност и прецизност от ± 1 К и време на реакция 0,1 секунда, при 62 % от дадена температурно отклонение (стойност, измерена в силиконово масло).

2.3.3.3.   Измерванията на налягане трябва да имат точност и прецизност от ± 0,4 kРа по време на изпитването.

2.3.3.4.   Измерването на налягането по отношение на атмосферното налягане се извършва преди и, ако е необходимо, след устройството за измерване на обем.

2.3.4.   Взимане на проба на газ

2.3.4.1.   Разтворени отработени газове

2.3.4.1.1.   Пробата на разтворени отработени газове се взима преди всмукателното устройство, но след кондициониращите устройства (ако има такива).

2.3.4.1.2.   Скоростта на потока не трябва да се отклонява с повече от ± 2 % от средната стойност.

2.3.4.1.3.   Скоростта на взиманата проба не трябва да пада под 5 литра за минута и трябва да не превишава 0,2 % от скоростта на потока на разтворените отработени газове.

2.3.4.1.4.   При системите за взимане на проба с постоянна маса се прилага еквивалентна граница.

2.3.4.2.   Въздух за разтваряне

2.3.4.2.1.   Взима се проба от въздуха за разтваряне при постоянна скорост на потока на околния въздух близо до входа (след филтъра, ако е монтиран такъв).

2.3.4.2.2.   Въздухът не трябва да е замърсен с отработени газове от мястото на смесване.

2.3.4.2.3.   Скоростта на взимане на проба на разтварящия въздух трябва да бъде сравнима с тази, използвана в случая с разтворени отработени газове.

2.3.4.3.   Операции по взимане на проба

2.3.4.3.1.   Материалите, използвани при операциите за взимане на проба, трябва да бъдат такива, че да не променят концентрацията на замърсители.

2.3.4.3.2.   Могат да се използват филтри, за да се извлекат твърдите механични замърсители от пробата.

2.3.4.3.3.   Необходими са помпи, чрез които пробата се отвежда до торбичката(те) за проби.

2.3.4.3.4.   Необходими са вентили за регулиране на потока и разходомери, за да се получат изискваните скорости на потока при взимане на проби.

2.3.4.3.5.   Могат да се използват бързосвързващи газонепропускливи връзки между трипътните вентили и торбичките за взимане на проби, като връзките се херметизират сами автоматично откъм страната на торбичката. Могат да се използват други системи за отвеждане на пробите до анализатора (напр. трипътни спирателни вентили).

2.3.4.3.6.   Различните клапани, използвани за насочване на газовете за анализ, трябва да бъдат бързо регулиращи се и бързодействащи.

2.3.4.4.   Съхранение на пробата

Газовите проби се събират в торбички за проби с достатъчен капацитет, така че да не намалява скоростта на взимане на проба. Торбичките трябва да бъдат изработени от материал, който да не променя концентрацията на синтетичните замърсяващи газове с повече от ± 2 % след 20 минути.

2.4.   Допълнително устройство за взимане на проби при изпитване на превозни средства, оборудвани с двигател със запалване на горивото от сгъстяване

2.4.1.   За разлика от взимането на газови проби от превозни средства, оборудвани с двигатели с искрово запалване, точките за взимане на проби на въглеводород и механични замърсители са разположени в тунел за разтваряне.

2.4.2.   За да се намалят топлинните загуби в отработените газове между ауспуха и входа на тунела за разтваряне, тръбата не трябва да е по-дълга от 3,6 m или 6,1 m, ако е топлоизолирана. Вътрешният диаметър не трябва да е по-голям от 105 mm.

Фигура III.5.2.4.4

Конфигурация на сондата за взимане на проби от механични замърсители

Image

2.4.3.   В тунела за разтваряне трябва да се прилагат турбулентни условия на потока (число на Рейнолдс ≥ 4 000), като тунелът се състои от права тръба от електропроводим материал, за да се гарантира, че разтвореният отработен газ е хомогенен в точките за взимане на проби, и че пробите се състоят от представителни газове и механични замърсители. Тунелът за разтваряне трябва да бъде с най-малко 200 mm диаметър и системата да бъде заземена.

2.4.4.   Системата за взимане проби от механични замърсители се състои от сонда за взимане на проби в тунела за разтваряне и последователно монтирани филтри. Бързодействащи клапани са разположени срещу и по течението на потока на двата филтъра по посока на потока.

Конфигурацията на сондата за взимане на проби трябва да бъде, както е показана на фигура III.5.2.4.4.

2.4.5.   Сондата за взимане на проби от механични замърсители трябва да бъде разположена, както следва:

Тя трябва да бъде монтирана в близост до осовата линия на тунела, приблизително на разстояние 10 пъти диаметъра на тунела по течение на потока от входа за газ и да има вътрешен диаметър най-малко 12 mm.

Разстоянието от върха на сондата за взимане на проби до стойката на филтъра трябва да бъде равно на най-малко пет пъти диаметъра на сондата, но трябва да не е по-голямо от 1 020 mm.

2.4.6.   Устройството за измерване на потока газ за анализ се състои от помпи, регулатори на потока газ и разходомери.

2.4.7.   Системата за взимане на проби от въглеводород се състои от нагряти сонда за проби, тръбопровод, филтър и помпа. Сондата за взимане на проби трябва да бъде монтирана така, че да е на същото разстояние от входа за отработени газове, на каквото е сондата за вземане на проби от механични замърсители, така че да се избегне взаимно влияние при взимането на проби. Тя трябва да има минимален вътрешен диаметър 4 mm.

2.4.8.   Всички нагряти части трябва да бъдат подържани при температура 463 К (190 °C) ±10 K от нагревателната система.

2.4.9.   Ако не е възможно да се компенсират отклоненията в скоростта на потока, трябва да има топлообменник и устройство за контрол на температура, както е посочено в точка 2.3.3.1, така че да се обезпечи постоянна скорост на потока в системата и съответно скоростта на взимане на проби е пропорционална.

3.   ОПИСАНИЕ НА УСТРОЙСТВАТА

3.1.   Устройство с променливо разтваряне с нагнетателна помпа (НП—ППО) (фигура III.5.3.1.)

3.1.1.   Устройството за взимане на проби с постоянен обем с нагнетателна помпа (НП—ППО) (НП—ППО) удовлетворява изискванията на настоящето приложение чрез измерване при постоянна температура и налягане по време на нагнетяването. Общият обем се измерва посредством отчитане на направените обороти от калибрирана нагнетателна помпа. Пропорционалната проба се постига чрез вземане на проби с помпа, разходомер и вентил за регулиране на потока при постоянна скорост на потока.

3.1.2.   Фигура III.5.3.1 представя основната схема на такава система за взимане на проби. Тъй като различни конфигурации могат да дадат точни резултати, не е от значение точното съответствие със схемата. Могат да се използват различни елементи като прибори, клапи, соленоиди, и датчици, за да се осигури допълнителна информация и да се координират функциите на елементите на системата.

Оборудването за взимане се състои от:

3.1.3.1.   филтър (D) за разтварящия въздух, който може да е предварително загрят, ако е необходимо. Този филтър трябва да съдържа активен въглен, поставен между два слоя хартия и се използва, за да се намали и стабилизира концентрацията на въглеводород на околните емисии в разтварящия въздух;

3.1.3.2.   смесителна камера (М) в която отработеният газ и въздух се смесват хомогенно;

Фигура III.5.3.1

Устройство за взимане на проби с постоянен обем с нагнетателна помпа (НП—ППО)

Image

3.1.3.3.   топлообменник (Н) с капацитет, достатъчен да поддържа по време на изпитването температурата на сместа въздух/отработен газ, измерена в точка, непосредствено срещу потока на нагнетателната помпа, в рамките на ± 6 К от проектната работна температура. Това устройство не трябва да влияе на концентрацията на замърсители в разтворени газове, взети за анализ надолу по потока газ;

3.1.3.4.   система за контрол на температурата (КТ), използвана да загрее предварително топлообменника преди изпитването и да контролира неговата температура по време на изпитването, така че отклоненията от проектната работна температура да се ограничат до ± 6 К;

нагнетателната помпа (НП) използвана да отведе поток с постоянен обем от смес въздух/отработени газове: скоростта на потока на помпата трябва да бъде достатъчно голяма, за да предотврати кондензацията на вода в системата при всички работни условия, които могат да възникнат по време на изпитване; в общия случай, това може да бъде осигурено, като се използва нагнетателна помпа с капацитет на потока:

3.1.3.5.1.   — два пъти максималния поток на отработени газове, получен при ускоренията по време на цикъла на управление, или

3.1.3.5.2.   — достатъчен да осигури, концентрацията на СО2 в торбичката за проба от разтворени отработени газове да е по малка от 3 % по обем;

3.1.3.6.   температурен датчик (Т1) (с точност и прецизност от ± 1 К), поставен в точка непосредствено срещу потока на принудително нагнетателната помпа; той трябва да бъде проектиран така, че да следи непрекъснато температурата на сместа от разтворени отработени газове по време на изпитването;

3.1.3.7.   датчик за налягане (G1) (с точност и прецизност ± 0,4 kРа), поставен непосредствено срещу потока на разходомера и използван да регистрира градиента на налягане между газовата смес и околния въздух;

3.1.3.8.   друг датчик за налягане (G2) (с точност и прецизност ± 0,4 kРа), поставен така, че да може да се регистрира разликата в налягането между входа и изхода на помпата;

3.1.3.9.   два изпускателни отвора за взимане на проби (S1 и S2) за взимане на постоянни проби от разтварящ въздух и разтворена смес от отработени газове/въздух;

3.1.3.10.   филтър (F) за извличане на твърди механични замърсители от потока газ, събиран за анализ;

3.1.3.11.   помпи (Р) за събиране на постоянен поток от въздух за разтваряне, както и от смес на разтворени отработени газове/въздух по време на изпитването;

3.1.3.12.   регулатори на потока (N) за осигуряване на постоянен поток от газови проби, взети по време на изпитването от сондите за взимане на проба S1 и S2; и поток от газови проби, който трябва да бъде такъв, че в края на всяко изпитване, количеството на пробите да е достатъчно за анализ (∼10 литра на минута);

3.1.3.13.   разходомери (FL) за регулиране и контрол на постоянния поток от газови проби по време на изпитването;

3.1.3.14.   бързодействащи клапани (V), за да насочат постоянния поток от газови проби към торбичките за проби или към атмосферата;

3.1.3.15.   газонепропускливи бързо затварящи се свързващи елементи (Q) между бързодействащите клапани и торбичките за проби; връзката (съединението) трябва да се затваря автоматично от страната на торбичката за проби; като алтернатива може да се използват други начини за отвеждане на пробите към анализатора (напр. трипътен спирателен клапан);

3.1.3.16.   торбички (В) за събиране на проби от разтворени отработени газове и въздух за разтваряне по време на изпитването; те трябва да бъдат с достатъчен капацитет, за да не пречат на потока проби; материалът на торбичките трябва да бъде такъв, че да не влияе нито върху самите измервания, нито на химическата смес на газовите проби (напр. ламинирани полиетилен/полиамидни покрития или флуорирани полихидровъглероди);

3.1.3.17.   дигитален брояч (С), за да се регистрира броя на оборотите, направени от нагнетателната помпа по време на изпитването;

3.1.4.   Необходимо допълнително оборудване, когато се изпитват превозни средства с двигател със запалване на горивото от сгъстяване

За да съответстват на изискванията на точка 4.3.1.1 и точка 4.3.2 от приложение III, трябва да се използват допълнителните компоненти с пунктирани линии на фигура III.5.3.1, когато се изпитват превозни средства с двигател със запалване на горивото от сгъстяване:

Fh

е нагряван филтър,

S3

e точка за взимане на проби, близо до смесителната камера,

Vh

е нагряван многопътeн клапан,

Q

е бързо свързващ елемент, който позволява пробата ВА от околния въздух да бъде анализирана на ЗПЙД,

ЗПЙД

- загрят пламъков-йонизационен анализатор,

R и I

са средства за интегриране и регистриране на моментните концентрации на въглеводород,

Lh

е нагряван тръбопровод за проби.

Всички нагрявани елементи трябва да бъдат поддържани при 463 К (190 °C) ±10 К.

Система за взимане на проби от механични замърсители

S4

сонда за взимане на проби в тунела за разтваряне,

Fp

филтърен блок, състоящ се от два последователно монтирани филтъра; превключващи устройства за последователно монтирани двойки филтри,

тръбопровод за проби,

помпи, регулатори на потока, измервателни устройства за поток.

3.2.   Тръба на Вентури за разтваряне на критичен поток (ТВКП - ППО) (фигура III.5.3.2.)

3.2.1.   Използването на тръба на Вентури с критичен поток във връзка с процедура за взимане на проби ППО се основава на принципите на механиката за поток при критичен поток. Променливата скорост на потока на смес от разтворен и отработен газ се поддържа като скорост на звука, която е право пропорционална на квадратния корен на температурата на газа. Потокът се следи непрекъснато, пресмята и интегрира по време на изпитването.

Ако се използва допълнителна тръба на Вентури за взимането на проби от критичен поток, се осигурява пропорционалността на взетите газови проби. Тъй като температурата и налягането са равни при двата входа на тръбата на Вентури, обемът на газовия поток, който се отвежда за взимане на проби, е пропорционален на общия обем на получената смес от разтворени отработени газове, като така се изпълняват изискванията на настоящето приложение.

3.2.2.   Фигура III.5.3.2 представлява схема на такава система за взимане на проби. Тъй като различни конфигурации могат да дадат точни резултати, не е задължително строгото съответствие с чертежа. Могат да се използват различни елементи като приспособления, клапани, соленоиди и превключватели, за да се даде допълнителна информация и координира действието на елементи от системата.

Оборудването за събиране се състои от:

3.2.3.1.   филтър (D) за разтварящия въздух, който може да е предварително загрят, ако е необходимо: филтърът трябва да съдържа активен въглен, поставен между два слоя хартия, и да се използва, за да се намалят и стабилизират фоновите емисии на въглеводород в разтварящия въздух;

3.2.3.2.   смесителна камера (М), в която отработените газове и въздуха се смесват хомогенно;

3.2.3.3.   циклонен сепаратор (ЦС), за извличане на механичните замърсители;

3.2.3.4.   две пробовзимащи сонди (S1 и S2) за взимане на проби от разтварящ въздух и разтворена смес от отработени газове/въздух;

3.2.3.5.   тръба на Вентури за взимане на проби от критичен поток (ТВ), за да вземе пропорционални проби от разтворени отработени газове при пробовземащата сонда S2;

3.2.3.6.   филтър (F), за да извлече твърди механични замърсители от газовия поток, отведен за анализ;

3.2.3.7.   помпи (Р), за да събират част от въздушния поток и разтворен отработен газ в торбички по време на изпитването;

3.2.3.8.   регулатор на потока (N), за да осигури постоянен поток от газови проби, взети в хода на изпитването от пробовзимащата сонда S1; потокът от газови проби трябва да бъде такъв, че в края на изпитването количеството проби да е достатъчно за анализ (10 литра на минута);

3.2.3.9.   демфер (PS) в тръбопровода за взимане на проби;

Фигура III.5.3.2

Пробовземател при постоянен обем с тръба на Вентури с критичен поток (система ТВКП - ППО)

Image

3.2.3.10.   разходомери (FL) за регулиране и контрол на потока от газови проби по време на изпитванията;

3.2.3.11.   бързодействащи клапани със соленоид (V), за да отвеждат постоянен поток от газови проби в торбичките за проби или към вентилационния канал;

3.2.3.12.   газонепропускливи, бързо затварящи се съединяващи се елементи (Q) между бързодействащите клапани и торбичките за проби; съединението трябва да се затваря автоматично откъм страната на торбичките за проби; като алтернатива може да се използват други начини за пренасяне на пробите към анализатора (напр. трипътен спирателен клапан);

3.2.3.13.   торбички (В) за събиране на проби от разтворени отработени газове и въздух за разтваряне по време на изпитванията; те трябва да бъдат с достатъчен капацитет, за да не възпрепятстват потока проби; материалът на торбичките трябва да бъде такъв, че да не влияе нито на самите измервания, нито на химическия състав на газовите проби (напр. ламинирани полиетилен/полиамидни покрития или флуорирани полихидровъглероди);

3.2.3.14.   датчик за налягане (G) с точност и прецизност ± 0,4 kРа;

3.2.3.15.   температурен датчик (Т) с точност и прецизност от ± 1 К и с време на реакция 0,1 секунди при 62 % промяна на температурата (измерено в силиконово масло);

3.2.3.16.   тръба на Вентури за измерване на критичния поток ИВ (за измерване на обема на потока на разтворени отработени газове;

3.2.3.17.   вентилатор (BL) с достатъчен капацитет да се аспирира общия обем разтворени отработени газове;

капацитетът на системата ТВКП - ППО трябва да бъде такъв, че при всички работни условия, които е възможно да настъпят по време на изпитване, няма да се получи кондензиране на вода. В общия случай това се постига с използването на вентилатор с капацитет:

3.2.3.18.1.   два пъти максималния поток на отработени газове, получени при ускорявания при цикъла на управление, или

3.2.3.18.2.   достатъчен да обезпечи, че концентрацията на СО2 в торбичката с проба с разтворен отработен газ е по-малка от 3 % от обема.

3.2.4.   Допълнително оборудване, което се изисква, когато се изпитват превозни средства с дизелови двигатели

За да отговарят на изискваният на точка 4.3.1.1 и точка 4.3.2 от приложение III, трябва да се използват допълнителни елементи, показани с пунктирани линии на фигура III.5.3.2, когато се изпитват превозни средства с дизелови двигатели:

Fh

е нагряван филтър,

S3

е точка за взимане на проби в близост до смесителната камера,

Vh

е нагрят многопътен клапан,

Q

е бързо свързващ елемент, който позволява пробата ВА от околния въздух да бъде анализирана на ЗПЙД,

ЗПЙД

е загрят пламъков-йонизационен анализатор,

R и I

са средства за интегриране и регистриране на моментните концентрации на въглеводород,

Lh

е нагряван тръбопровод за проби.

Всички нагрявани елементи трябва да бъдат подържани при 463 К ( 190 °С) ±10 К.

Ако не е възможно компенсиране на отклоненията на потока, тогава се изисква топлообменик (Н) и система за контрол на температура (КТ), описана в точка 2.2.3, за да се осигури постоянен поток през тръбата на Вентури (ИВ) и по този начин пропорционален поток през S3.

Система за взимане на проби от механични замърсители

S4

сонда за взимане на проби в тунела за разтваряне,

Fp

филтърен блок, състоящ се от два последователно монтирани филтъра; превключващи устройства за последващо паралелно-монтирани двойки филтри,

тръбопровод за проби,

помпи, регулатори на потока, измервателни устройства за поток.

3.3.   Устройство с променливо разтваряне при постоянен контрол на потока от дюза (ППД - ППО) (фигура III.5.3.3.) (само за превозни средства с двигатели с искрово запалване)

Оборудването за взимане се състои от:

3.3.1.1.   тръба за взимане на проби, свързваща тръбата за отработени газове на превозното средство, към самото устройство;

3.3.1.2.   устройство за вземане на проби, състоящо се от помпено устройство за изтегляне на разтворената смес от отработен газ и въздух;

3.3.1.3.   смесителна камера (М), в която отработеният газ и въздух се смесват хомогенно;

3.3.1.4.   топлообменник (Н) с капацитет достатъчен да осигури по време на изпитването температурата на сместа въздух/отработен газ, измерена в точка непосредствено преди нагнетателното преместване на устройството за измерване на поток, да е в рамките на ± 6 К от проектираната работна температура. Това устройство не трябва да променя концентрацията на замърсители в разтворени газове, отведени за анализ.

Ако това условие не е изпълнено за определени замърсители, взимането на проби трябва да се извърши преди циклона за един или няколко разглеждани замърсители.

Ако е необходимо, се използва устройство за контрол на температура (КТ), за да затопли предварително топлообменника преди изпитване и да подържа температурата му по време на изпитването ± 6 К;

3.3.1.5.   две сонди за взимане на проби (S1 и S2) посредством помпи (Р), разходомери (FL) и ако е необходимо, филтри (F), позволяващи събирането на твърди механични замърсители от газовете, използвани за анализ;

3.3.1.6.   една помпа за разтварящ въздух и друга за разтворена смес,

3.3.1.7.   измерително устройство за обем с дюза;

3.3.1.8.   температурен датчик (Т) (с точност и прецизност от ± 1 К) е поставен в точка непосредствено преди измервателното устройство за обем; той трябва да бъде проектиран да следи непрекъснато температурата на сместа от разтворени отработени газове по време на изпитването;

3.3.1.9.   датчик за налягане (G) (с точност и прецизност ± 0,4 kPa), поставен непосредствено преди разходомера и използван да регистрира градиента на налягане между газовата смес и околния въздух;

3.3.1.10.   друг датчик на налягане (G) (с точност и прецизност ± 0,4 kPa), поставен така, че да може да се регистрира разликата в налягането между входа на помпата и изхода на помпата;

3.3.1.11.   регулатори на потока (N), за да осигурят постоянен равномерен поток от газови проби от сондите за взимане на проби S1 и S2. Потокът от газови проби, трябва да бъде такъв, че в края на всяко изпитване, количеството на проби да е достатъчно за анализ (∼10 литра на минута);

3.3.1.12.   разходомери (FL) за регулиране и контрол на постоянния поток от газови проби по време на изпитването;

3.3.1.13.   трипътни клапани (V), които отвеждат постоянния поток от газови проби в торбичките за проби или навън;

3.3.1.14.   газонепропускливи бързо свързващи се елементи (Q) между трипътните клапани и торбичките за проби; съединителят трябва да се затваря автоматично от страната на торбичките за проби. Може да се използват други начини за отвеждане на пробите към анализатора (напр. трипътни спирателни клапани);

Фигура III.5.3.3

Диаграма на устройство с променливо разтваряне с постоянен обем контролирано от дюза (ППД - ППО) (CFO-CVS)

Image

3.3.1.15.   торбички (В) за събиране на проби от разтворен отработен газ и разтварящ въздух по време на изпитването. Те трябва да бъдат с достатъчен капацитет, за да не препятстват потока проби. Материалът на торбичката трябва да бъде такъв, че да не влияе нито на самите измервания, нито на химическия състав на газовите проби (напр. ламинирани полиетилен/полиамидни покрития или флуорирани полихидровъглероди).

Допълнение 6

МЕТОД ЗА КАЛИБРИРАНЕ НА ОБОРУДВАНЕТО

1.   УСТАНОВЯВАНЕ НА КАЛИБРОВЪЧНАТА КРИВА

1.1.   Всеки нормално използван работен обхват се калибрира в съответствие с изискванията на точка 4.3.3 от приложение III по следната процедура:

1.2.   Калибрировъчната крива на анализатора се установява посредством най-малко пет калибровъчни точки, разположени на равни разстояния, колкото е възможно. Номиналната концентрация на калибриращ газ при най-висока концентрация трябва да бъде не по-малко от 80 % от максималната стойност на скалата.

1.3.   Калибровъчната крива се изчислява по метода на най-малките квадрати. Ако получената полиномна степен е по-голяма от три, броят на калибровъчните точки трябва да бъде най-малко равен на тази полиномна степен плюс две.

1.4.   Калибровъчната крива не трябва да се различава с повече от 2 % от номиналната стойност на всеки калибриращ газ.

1.5.   Траектория на калибровъчната крива

От траекторията на калибровъчната крива и калибровъчните точки е възможно да се провери дали калибрирането е било извършено правилно. Различните характерни параметри на анализатора трябва да бъдат посочени, и по-конкретно:

скала,

чувствителност,

нулева точка,

дата на калибрирането.

1.6.   Ако могат да се покажат на техническата служба, като се удовлетворят нейните изисквания, алтернативни технологии (напр. компютър, превключвател с електронно управляван обхват и др.), които дават резултати с еквивалентна точност, тогава тези алтернативни техники могат да се използват.

1.7.   Проверка на калибрирането

1.7.1.   Всеки нормално използван работен обхват трябва да бъде проверен преди всеки анализ в съответствие със следното:

1.7.2.   Калибрирането се проверява, като се използва нулев газ и калибриращ газ, чиито номинална стойност е между 80 и 95 % от предполагаемата стойност за анализ.

1.7.3.   Ако за две разглеждани точки, получената стойност не се различава с повече от ± 5 % от максималната стойност на скалата спрямо теоретичната стойност, параметрите на настройка могат да бъдат променени. Ако не е такъв случаят, трябва да се установи нова калибровъчна крива съгласно точка 1.

1.7.4.   След изпитване нулевият газ и същият калибриращ газ се използват за нова проверка. Анализът се счита за приемлив, ако разликата в резултатите между две измервания е по-малка от 2 %.

2.   ПРОВЕРКА С ПЙД (РЕАКЦИЯ НА ВЪГЛЕВОДОРОД)

2.1.   Оптимизация на реакцията на детектора

ПЙД трябва да бъде настроен, както е посочено от производителя на уреда. Трябва да се използва пропан във въздуха, за да се оптимизира реакцията в най-честия работен обхват.

2.2.   Калибриране на анализатора за въглеводороди (НС)

Анализаторът трябва да бъде калибриран, като се използва пропан във въздуха и пречистен синтетичен въздух. Виж точка 4.5.2 от приложение III (калибриране и калибриращи газове)

Установява се калибровъчна крива, както е описано в точки 1.1—1.5 от настоящото допълнение.

2.3.   Фактори на реакция за различни въглеводороди и препоръчителни граници

Факторът на реакция (Фр) за специфични въглеводороди е съотношението между ПЙД C1 данни и концентрацията в газовия цилиндър, изразено в ppm C1.

Концентрацията на изпитвания газ трябва да бъде достатъчна, че да даде реакция, съответстваща на приблизително 80 % от пълното отклонение за работния обхват. Трябва да бъде известна концентрацията с точност от ± 2 % по отношение на гравиметричната норма, изразена в обем. Освен това газовата бутилка трябва да бъде предварително кондиционирана за 24 часа при температура между 293 и 303 К (20 и 30 °С).

Факторите на реакция се определят при въвеждането в експлоатация на анализатор и след това на по-големи интервали на работа. Изпитваните газове, които трябва да използват, и препоръчителните фактори на реакция са:

метан и пречистен въздух

1,00 < Фр < 1,15,

пропилен и пречистен въздух

0,90 < Фр < 1,00,

толуол и пречистен въздух

0,90 < Фр < 1,00.

Фактор за реакция (Фр) от 1,00, отнасящ се за пропан и пречистен въздух.

2.4.   Проверка за интерференция на кислород и препоръчителни граници

Факторът на реакция трябва да бъде определен, както е описано в точка 2.3. Газът, който трябва да се използва, и препоръчителният обхват на фактора на реакция са:

Пропан и азот

0,95≤ Фр ≤ 1,05

3.   ИЗПИТВАНЕ ЗА ОПРЕДЕЛЯНЕ НА КОЕФИЦИЕНТА НА ПОЛЕЗНО ДЕЙСТВИЕ НА КОНВЕРТОРА NOX

Коефициентът на полезно действие на конвертора, използван за преобразуване на NO2 в NO, се изпитва, както следва:

Като се прилага изпитването, установено, както е показано на фигура III.6.3, и процедурата, описана по-долу, коефициентът на полезно действие може да бъде изпитван с помощта на озонатор.

3.1.   Калибрира се ХЛА в най-често използвания работен обхват, като се спазват спецификациите на производителя, използвайки нулев и калибриращ газ (чието съдържание на NO трябва да възлиза на около 80 % от работния обхват, а концентрацията на NO2 в газовата смес - на по-малко от 5 % от концентрацията на NO). Анализаторът NOx трябва да бъде настроен на режим за анализ на NO, така че калибриращият газ да не преминава през конвертора. Отчита се показаната концентрация.

3.2.   През Т-образна муфа се добавя непрекъснато кислород или синтетичен въздух към газовия поток, докато показаната концентрация е около 10 % по-малка от посочената калибрираща концентрация, съгласно точка 3.1. Записва се отчетената концентрация (С). През този процес озонаторът не е включен.

3.3.   Сега озонаторът се включва, за да произведе достатъчно озон и да сведе концентрацията на NO под 20 % (минимум 10 %) от калибриращата концентрация, посочена в 3.1. Записва се отчетената концентрация (d).

3.4.   След това се включва анализаторът на NOx на режим за определяне на NOx, което означава, че газовата смес (състояща се от NO, NO2, O2 и N2) сега минава през преобразувателя. Записва се отчетената концентрация (а).

3.5.   След това озонаторът се изключва. Сместа от газове, описана в точка 3.2, минава през конвертора в детектора. Записва се отчетената концентрация (b).

3.6.   Когато озонаторът е изключен, потокът от кислород или синтетичен въздух също е прекъснат. Тогава отчетените стойности на NOx на анализатора не трябва да превишават с повече от 5 % стойностите, посочени в точка 3.1.

3.7.   Коефициентът на полезно действие на конвертора на NOx се изчислява както следва:

Formula

Фигура III.6.3

Диаграма на устройство за измерване на коефициента на полезно действие на конвертор за NOx

Image

3.8.   Коефициентът на полезно действие на конвертора не трябва да е по-нисък от 95 %.

3.9.   Коефициентът на полезно действие на конвертора трябва да се изпитва най-малко веднъж седмично.

4.   КАЛИБРИРАНЕ НА ППО СИСТЕМАТА

Системата ППО трябва да се калибрира, като се използва точен разходомер и ограничаващо устройство. Потокът през системата трябва да бъде измерен при различни стойности на налягане и параметрите за регулиране на системата да бъдат измерени и отнесени към потока.

4.1.1.   Могат да се използват различни типове разходомери, напр. калибрирана тръба на Вентури, ламинарен разходомер, калибриран турбинен измерител, при условие че те са динамични измервателни системи и могат да отговорят на изискванията на точки 4.2.2 и 4.2.3 от приложение III.

4.1.2.   Следните точки дават подробности за методите на калибриране на устройствата НП и ТВКП, като се използва ламиниран разходомер, който дава изискваната точност, заедно със статистическа проверка на валидността на калибрирането.

4.2.   Калибриране на нагнетателната помпа НП

4.2.1.   Следната процедура на калибриране определя оборудването, конфигурацията на изпитването и различните параметри, които се измерват, за да се установи дебита на потока на помпата с ППО. Всички параметри, свързани с помпата, се измерват едновременно с параметрите, отнасящи се до разходомера, който е свързан последователно с помпата. Изчисленият дебит на потока (изразен в m3/min при входа на помпата при абсолютно налягане и температура) може тогава да бъде представен спрямо корелационна функция, която е стойността на специфична комбинация от параметрите на помпата. Тогава се определя линейното уравнение, което свързва потока на помпата и корелационната функция. В случай че ППО има много скорости за задвижване, трябва да се извърши калибриране за всеки използван обхват.

Тази процедура за калибриране се основава на измерването на абсолютните стойности на параметрите на помпата и разходомера, отнасящи се до дебита на потока при всяка точка. Трябва да се подържат три условия, за да се обезпечи точността и интегритета на калибровъчната крива.

4.2.2.1.   Наляганията на помпата трябва да се измерят при изпускателния отвор на помпата, а не при външния тръбопровод на входа и изхода на помпата. Датчици на налягането, монтирани на горния и долния център на челния капак за задвижването на помпата, са изложени на действителното налягане от картера на помпата, и затова отразяват абсолютните разлики в налягането.

4.2.2.2.   По време на калибрирането трябва да се подържа температурна стабилност. Ламинарният разходомер е чувствителен на колебания на температурата при входа, което предизвиква разпръскване на измерените стойности. Постепенни промени в температурата от ± 1 К са приемливи, при условие че настъпват в период от няколко минути.

4.2.2.3.   Всички свръзки между разходомера и ППО трябва да са непропускливи.

По време на изпитване на емисия на отработени газове измерването на същите тези параметри на помпата позволява на потребителя да изчисли дебита на потока от калибриращото уравнение.

4.2.3.1.   Фигура III.6.4.2.3.1 от настоящото допълнение показва една възможна установка за изпитване. Допустими са варианти, при условие че те са одобрени от органа, даващ одобрението, като предлагащи сравнима точност. Ако се използва установката, показана на фигура III.5.3.2 от допълнение 5, трябва да се намерят следните параметри в границите на посочената точност:

барометрично налягане (коригирано) (PB)

± 0,03 kPa

околна температура (Т)

± 0,2 K

температура на въздуха при LFE (ETI)

± 0,15 K

понижаване на налягането срещу течението от LFE (EPI)

± 0,01 kPa

падане на налягането през матрицата LFE (EDP)

± 0,0015 kPa

температура на въздуха при входа на помпа ППО (PTI)

± 0,2 K

температура на въздуха при ППО изход помпа ТИП

± 0,2 K

понижаване на налягане при ППО вход помпа (НВП)

± 0,22 kPa

хидростатично налягане при ППО изход помпа (НИП)

± 0,22 kPa

обороти на помпата по време на периода на изпитване (n)

±1 rev

Изминало време за период (минимум 250 s) (t)

± 0,1 s.

4.2.3.2.   След като системата е свързана, както е показано на фигура III.6.4.2.3.1, променливият ограничител се установява в широко отворено положение и ППО помпата работи в продължение на 20 минути преди започване на калибрирането.

4.2.3.3.   Отново се затваря частично ограничителният вентил, така че да се постигне постепенно увеличаване на спада на налягането при входа на помпата (около 1 kPa), това ще даде минимум шест точки с данни за общото калибриране. Системата се оставя да се стабилизира за три минути и се повтаря измерването.

Фигура III.6.4.2.3.1

НП—ППО конфигурация за калибриране

Image

4.2.4.   Анализ на данните

4.2.4.1.   Дебитът на потока (Qs) при всяка точка за изпитване се изчислява в стандартни m3/min от данните на разходомера, като се използва предписаният от производителя метод.

4.2.4.2.   Тогава дебитът на потока се преобразува към потока на помпата (Vо) в m3/об. при абсолютни температура и налягане при входа на помпата.

Formula

където:

Vо

=

дебит на потока на помпата при Tp и Pp, изразени в m3/об.,

Qs

=

въздушен поток при 101,33 kPa и 273,2 К, изразен в m3/min,

Т

=

температура при входа на помпата (К),

Pp

=

абсолютно налягане при входа на помпата,

n

=

скорост на помпата в обороти за минута.

За да компенсира отклоненията в налягането от взаимодействието между скоростта на помпата при помпата и скоростта на изтичане от помпата, се изчислява корелационна функция (Xo) между скоростта на помпата (n), разликата в налягането между входа на помпата и изхода на помпата и абсолютното налягане на изхода на помпата, както следва:Formula

където:

Xо

=

корелационна функция,

ΔPp

=

разлика в налягането между входа и изхода на помпата (kPa),

Pe

=

абсолютно налягане при изхода на помпата (НИП + PВ (kРа).

Провежда се линейно нагаждане по метода на най-малките квадрати, за да се изведе уравнение, имащо формулите:

Formula

Formula

Do, M, A и B са константи на прекъсвания на наклона, описващи контурите.

4.2.4.3.   ППО системата, която има много скорости, трябва да бъде калибрирана за всяка скорост преди използване. Калибриращите криви, получени за скоростите, трябва да бъдат приблизително паралелни и стойностите на прекъсванията (Do) трябва да се увеличават, когато стойността на потока на помпата намалява.

Ако калибрирането е изпълнено внимателно, изчислените стойности от уравнението ще бъдат в рамките на ± 0,5 % от измерените стойности на Vo. Стойностите на М са различни за всяка помпа. Калибрирането се провежда при привеждане в действие и след основен ремонт.

4.3.   Калибриране на тръбата на Вентури с критичен поток (ТВКП)

4.3.1.   Калибрирането на ТВКП се основава на уравнението на потока за тръба на Вентури с критичен поток:

Formula

където:

Qs

=

поток,

Kv

=

коефициент на калибриране,

Р

=

абсолютно налягне (kPa),

Т

=

абсолютна температура.

Газовият поток е функция на входящите налягане и температура.

Процедурата по калибриране, описана по-долу, установява стойностите на коефициента на калибриране при измерени стойности на налягане, температура и въздушен поток.

4.3.2.   Препоръчаната от производителя процедура трябва да се изпълнява при калибриране на електронните части на ТВКП.

4.3.3.   Изискват се измервания за калибриране на тръбата на Вентури за критичен поток и трябва да бъдат намерени следните параметри в границите на посочената точност:

барометрично налягане (коригирано) (РВ)

± 0,03 kPa,

LFE температура на въздуха, разходомер (ETI)

± 0,15 K,

понижаване на налягане срещу потока на LFE (EPI)

± 0,01 kPa,

падане на на налягането (EDP) през матрица LFE

± 0,0015 kPa,

въздушен поток (Qs)

± 0,5 %,

ТВКП понижаване на налягането при вход (НВП)

± 0,02 kPa,

температура при входа на тръбата на Вентури (Tv)

± 0,2 K.

4.3.4.   Оборудването трябва да бъде разположено, както е показано на фигура III.6.4.3.4, и проверено за херметичност. Всяко изпускане между устройството за измерване на потока и тръбата на Вентури за критичен поток сериозно се отразява върху точността на калибрирането.

Фигура III.6.4.3.4

Калибриране на конфигурация ТВКП — ППО

Image

4.3.5.   Ограничителят на променлив поток трябва да бъде регулиран в отворено положение, вентилаторът пуснат и системата стабилизирана. Трябва да бъдат регистрирани данните от всички уреди.

4.3.6.   Ограничителят на потока трябва да бъде изменян и трябва да се отчетат най-малко осем показания напречно на обхвата на тръбата на Вентури за критичен поток.

4.3.7.   Регистрираните данни по време на калибрирането трябва да се използват в последващите изчисления. Скоростта на потока въздух (Qs) при всяка точка на изпитване се изчислява от данните на разходомера, като се използва предписаният от производителя метод.

Изчисляват се стойностите на коефициента на калибриране за всяка точка на изпитване:

Formula

където:

Qs

=

скоростта на потока в m/min при 273,2 К и 101,33 kPa,

Tv

=

температура при входа на тръбата на Вентури (К),

Pv

=

абсолютно налягане при входа на тръбата на Вентури (kPa).

Начертава се Кv, като функция на налягането при входа на тръбата на Вентури. За звуков поток Кv, ще има съответна постоянна стойност. Когато намалява налягането (увеличаване на вакуума), тръбата на Вентури става недроселирана и Кv намалява. Промени в получената Kv не са допустими.

Изчислява се средна стойност на Кv и стандартно отклонение за минимум осем точки и за критичната област.

Ако стандартното отклонение е по-голямо от 0,3 % от средната стойност на Кv, се предприема коригиращо действие.

Допълнение 7

ОБЩА ПРОВЕРКА НА СИСТЕМАТА

1.   За да се постигне съответствие с изискванията на точка 4.7 от приложение III, трябва да се определи общата точност на системата за взимане на проби ППО и на аналитичната система чрез въвеждане на известна маса замърсяващ газ в системата, докато тя работи, както по време на нормално изпитване. След това се анализира и изчислява масата на замърсителите съгласно формулите в допълнение 8 от настоящото приложение, с изключение на това, че плътността на пропана е приета за 1,967 грама на литър при стандартни условия. Известни са следните две техники, за да се получи достатъчна точност.

Измерване на постоянен поток от чист газ (CO или C3H8), като се използва устройство с дюза за критичен поток

2.1.   Известно количество чист газ (CO или C3H8) се подава в ППО системата през калибрирана критична дюза. Ако входното налягане е достатъчно високо, скоростта на потока (q), който се регулира посредством дюзата за критичен поток, е независима от дюзата за изходящо налягане (критичен поток). Ако отклоненията са по-високи от 5 %, трябва да се определи и отстрани причината за неправилното функциониране. Системата ППО се задейства както при изпитване на емисия на отработени газове за 5 до 10 минути. Събраният газ в торбичката за проби се анализира с обичайното оборудване и се сравняват резултатите с концентрацията на газови проби, която е известна предварително.

Измерване на ограничено количество чист газ (CO или C3H8) посредством гравиметрична (тегловна) техника

3.1.   Може да се използва следната гравиметрична процедура, за да се провери системата ППО. Определя се теглото на малка бутилка, напълнена с въглероден окис или с пропан, с точност ± 0,01 грама. Системата ППО работи около 5 - 10 минути както при нормално изпитване на емисия на отработени газове, докато CO или пропан се впръсне в системата. Определя се включеното количество чист газ посредством диференциално претегляне. След това се анализира събрания газ в торбичката посредством оборудване, което нормално се използва при анализ на отработени газове. След това се сравняват резултатите със стойностите на концентрацията, изчислени преди това.

Допълнение 8

ИЗЧИСЛЕНИЕ НА ЕМИСИИТЕ НА ЗАМЪРСИТЕЛИ

1.   ОБЩИ ПОЛОЖЕНИЯ

1.1.   Емисиите на газови замърсители се изчисляват с помощта на следното уравнение:

(1)

Formula

където:

Mi

=

маса на емисията на замърсител „i“ в грамове на километър,

Vmix

=

обем на разтворения отработен газ, изразен в литри на изпитване и коригиран към стандартни условия (273,2К и 101,33 kPa),

Qi

=

плътност на замърсителя „i“ в грамове на литър при нормална температура и налягане (273,2К и 101,33 kPa),

kH

=

коефициент за коригиране на влажността, използван при изчисление масата на емисии на азотни окиси (няма корекция за влажност за HC и CO),

Ci

=

концентрация на замърсителя „i“ в разтворения отработен газ, изразена в ppm и коригирана от количеството на замърсителя „i“, съдържащ се в разтварящия въздух,

d

=

действително разстояние, съответстващо на работния цикъл в km.

1.2.   Определяне на обем

1.2.1.   Изчислението на обема, когато се използва устройство с променливо разтваряне с постоянно регулиране на потока посредством дюза или тръба на Вентури. Регистрират се непрекъснато параметрите, показващи волуметричния поток и се изчислява общият обем по време на изпитването.

1.2.2.   Изчисление на обема, когато се използва нагнетателна помпа. Обемът на разтворения отработен газ в системи, съдържащи нагнетателна помпа, се изчислява посредством следната формула:

Formula

където:

V

=

обем на разтворения отработен газ, изразен в литри за изпитване (преди корекция),

Vo

=

обем на газ, доставен от нагнетателната помпа при условия на изпитване, изразен в литри на оборот,

N

=

брой на оборотите на изпитване.

1.2.3.   Коригиране на обема на разтворения отработен газ към стандартни условия. Обемът на разтворения отработен газ се коригира посредством следната формула:

(2)

Formula

в която:

(3)

Formula

където:

PB

=

барометрично налягане в помещението за изпитване в kPa,

P1

=

вакуум при входа на нагнетателната помпа в kPa, отнасящ се до околното барометрично налягане,

Tp

=

средна температура на разтворения отработен газ, влизащ в нагнетателната помпа по време на изпитването (К).

1.3.   Изчисление на коригираната концентрация от замърсители в торбичката за проби

(4)

Formula

където:

Ci

=

концентрация на замърсителя „i“ в разтваряния отработен газ, изразена в ppm и коригирана от количеството на „i“, съдържащ се в разтварящия въздух,

Ce

=

измерена концентрация на замърсителя „i“ в разтворения отработен газ, изразена в ppm,

Cd

=

измерена концентрация на замърсителя „i“ в разтворения отработен газ, изразена в ppm,

DF

=

коефициент на разтваряне.

Коефициентът на разтваряне се изчислява както следва:

(5)

Formula

в това уравнение:

CCO2

=

концентрация на CO2 в разтворения отработен газ, намиращ се в торбичката за вземане на проби, изразена в % обем,

CHC

=

концентрация на HC в разтворения отработен газ, намиращ се в торбичката за вземане на проби, изразена в ppm въглероден еквивалент,

CCO

=

концентрация на CO в разтворения отработен газ, намиращ се в торбичката за вземане на проби, изразена в ppm.

1.4.   Определяне на корекционния коефициент за влажност на NO

За да се коригира влиянието на влажността върху резултатите за азотни окиси, се прилагат следните изчисления:

(6)

Formula

в която:

Formula

където:

H

=

абсолютна влажност, изразена в грама вода на килограм сух въздух,

Ra

=

относителна влажност на околния въздух, изразена в проценти,

Pd

=

налягане на наситените пари при околна температура, изразено в kPa,

PB

=

атмосферно налягане в помещението, изразено в kPa.

1.5.   Пример

1.5.1.   Данни

1.5.1.1.   Околни условия:

околна температура: 23 °C = 296,2К,

барометрично налягане: PB = 101,33 kPa,

относителна влажност: Ra = 60 %,

налягане на наситените пари: Pd = 3,20 kPa на H2O при 23 °C.

1.5.1.2.   Измерен обем и приведен до стандартни условия (параграф 1)

V = 51,961 m3

1.5.1.3.   Показания на анализатора:

 

Разтворени отработени газове

Разтварящ въздух

HC (1)

92 ppm

3,0 ppm

CO

470 ppm

0 ppm

Nox

70 ppm

0 ppm

CO2

1,6 % обемни

0,03 % обемни

1.5.2.   Изчисление

1.5.2.1.   Коефициент на корекция на влажността (KH) (виж формула (6))

Formula

Formula

H = 11,9959

Formula

Formula

kH = 1,0442

1.5.2.2.   Коефициент на разтваряне (DF) (виж формула (5))

Formula

Formula

DF = 8,091

1.5.2.3.   Изчисление на коригираните концентрации на замърсители в торбичката за вземане на проба:

HC, маса на емисиите (виж формули (4) и (1))

Formula

Formula

C = 89,371

Formula

QHC = 0,619

Formula

Formula

CO, маса на емисиите (виж формула (1))

Formula

QCO = 1,25

Formula

Formula

NOX маса на емисиите (виж формула (1))

Formula

QNOx  = 2,05

Formula

Formula

2.   СПЕЦИАЛНИ РАЗПОРЕДБИ ЗА ПРЕВОЗНИ СРЕДСТВА,ОБОРУДВАНИ С ДВИГАТЕЛИ СЪС ЗАПАЛВАНЕ НА ГОРИВОТО ОТ СГЪСТЯВАНЕ

2.1.   Измерване на HC за двигатели със запалване на горивото от сгъстяване

Средната стойност на концентрацията на HC, използвана при определянето на масата на емисиите на HC от двигатели със запалване на горивото от сгъстяване, се изчислява с помощта на следната формула:

(7)

Formula

където:

Formula

= интеграл от отчитането на загрят ПЙД по време на изпитване (t

2

- t

1

),

Ce= концентрация на HC, измерена в разтворения отработен газ в ppm на Ci,

Ci е заместено директно от CHC във всички съответни уравнения.

2.2.   Определяне на механични замърсители

Емисия на механични замърсители Mp (g/km) се изчислява чрез следното уравнение:

Formula

когато отработените газове се вентилират извън тунел,Formula

когато отработените газове се връщат в тунела,

където:

Vmix

:

обем на разтворени отработени газове (виж 1.1), при стандартни условия,

Vep

:

обем на отработения газ, протичащ през отделен филтър при стандартни условия,

Pе

:

маса на механични замърсители, събрани от филтри,

d

:

действително разстояние, съответстващо на работния цикъл в km,

Mp

:

емисия на механични замърсители в g/km.


(1)  В ppm въглероден еквивалент.


ПРИЛОЖЕНИЕ IV

ИЗПИТВАНЕ ОТ ТИП II

(Изпитване на емисии на въглероден окис при обороти на празен ход)

1.   ВЪВЕДЕНИЕ

Настоящото приложение описва процедурата за изпитване от тип II, определено в точка 5.3.2 от приложение I.

2.   УСЛОВИЯ НА ИЗМЕРВАНЕ

2.1.   Горивото трябва да бъде еталонно гориво, за което са посочени спецификации в приложение III.

2.2.   Изпитването от тип II трябва да се проведе непосредствено след четвъртия първоначален цикъл (част едно) от тест тип I, при двигател при обороти на свободен ход, като не е използвано устройство за пускане в ход на студен двигател. Непосредствено преди всяко измерване на съдържанието на въглероден окис, трябва да се проведе първоначален градски цикъл (част едно) както е описано в точка 2.1 от приложение III.

2.3.   В случай на превозни средства с предавателни кутии с ръчно или полуавтоматично управление, изпитването трябва да се проведе с лост за превключване в „нулево“ положение и с включен съединител.

2.4.   В случай на превозни средства с предавателни кутии с автоматично управление, изпитването се провежда с лост за превключване или в „нулево“ или в „паркирано“ положение.

2.5.   Компоненти за регулиране на оборотите на празен ход

2.5.1.   Определение

За целите на настоящата директива „компоненти за регулиране на оборотите на празен ход“ означават механизми, позволяващи да се променят условията за работа на двигателя на празен ход, които могат лесно да бъдат управлявани от механик, като използва само инструменти, описани в точка 2.5.1.1. По-специално устройства за калибриране потоците на гориво и въздух, не се считат за компоненти за регулиране, ако техните настройки изискват отстраняването на фиксатори, операция, която не може да бъде изпълнена нормално, освен от професионален механик.

2.5.1.1.   Инструменти, които могат да се използват за работа с компонентите за регулиране на оборотите на празен ход: отвертки (обикновени или кръстати), гаечни ключове (затворени, с отворен край или регулируеми), клещи, шестограмни ключове за шестоъгълно гнездо.

2.5.2.   Определяне на точките за измерване

2.5.2.1.   Измерването на регулирането, използвано за изпитване от тип I, се извършва първо.

2.5.2.2.   За всеки компонент за регулиране, чиято позиция може непрекъснато да се променя, се определят достатъчен брой характерни позиции.

2.5.2.3.   Измерването на съдържанието на въглероден окис на отработените газове трябва да се проведе за всички възможни позиции на компонентите за регулиране, но за компоненти с непрекъснато изменение се приемат само позициите, определени в точка 2.5.2.2.

Изпитването от тип II се счита за задоволително, ако най-малко едно от следните две условия е изпълнено:

2.5.2.4.1.   никоя от стойностите, измерени съгласно точка 2.5.2.3, не превишава граничните стойности;

2.5.2.4.2.   максималното съдържание, получено при непрекъснато изменение на един от компонентите за регулиране, докато другите компоненти се подържат стабилни, не превишава граничната стойност, на това условие отговарят различни комбинации на компонентите за регулиране, освен онзи, чиято позиция е изменяна непрекъснато.

Възможните позиции на компонентите за регулиране са ограничени:

2.5.2.5.1.   от една страна, от по-голямата от следните две стойности: най-ниските обороти на празен ход, които двигателят може да постигне; препоръчаната скорост от производителя, минус 100 оборота за минута;

2.5.2.5.2.   от друга страна, от най-малката от следните три стойности: най-високата скорост, която двигателят може да достигне чрез активиране на компонентите за регулиране на оборотите на празен ход; скоростта, препоръчана от производителя, плюс 250 оборота за минута; скоростта на включване на автоматични съединители.

2.5.2.6.   В допълнение, позиции на регулиране, несъвместими с правилното функциониране на двигателя, не трябва да се приемат като точки за измерване. По специално, когато двигателят е оборудван с няколко карбуратора, всички карбуратори трябва да имат същото регулиране.

3.   ВЗИМАНЕ НА ПРОБИ ОТ ГАЗОВЕ

3.1.   Сондата за взимане на проби е поставена в тръбата, съединяваща отработените газове с торбичката за взимане на проби, възможно най-близо до отработените газове.

3.2.   Концентрацията на CO (CCO) и CO2 (CCO2) се определя от показанията на измервателната апаратура или регистрираните данни при използването на подходящи калибровъчни криви.

3.3.   Коригираната концентрация за въглероден окис по отношение на четиритактови двигатели е:

Formula(Vol. %)

3.4.   Концентрацията на CCO (виж 3.2), измерена съгласно формулите в точка 3.3, не трябва да се коригира, ако общата измерена концентрация (CCO + CCO2) е най-малко 15 за четиритактови двигатели.


ПРИЛОЖЕНИЕ V

ИЗПИТВАНЕ ОТ ТИП III

(Проверка на емисиите на картерни газове)

1.   ВЪВЕДЕНИЕ

Настоящото приложение описва процедурата за изпитване от тип III, определена в точка 5.3.3 от приложение I.

2.   ОБЩИ РАЗПОРЕДБИ

2.1.   Изпитване III се провежда на превозно средство с двигател, захранван с газолин, подложен на изпитване от тип I и тип II.

2.2.   Изпитваните двигатели трябва да са непропускливи, различни от тези, които са така проектирани, че даже най-малката неплътност причинява неприемливи неизправности при работа (като хоризонтални двуредни двигатели)

3.   УСЛОВИЯ НА ИЗПИТВАНЕ

3.1.   Работата на празен ход трябва да бъде регулирана в съответствие с препоръките на производителя.

3.2.   Измерванията се провеждат при следните три условия за работа на двигателя:

Условие №

Скорост на превозно средство (km/h)

1

Празен ход

2

50 ± 2 (на трета предавка или „задвижване“)

3

50 ± 2 (на трета предавка или „задвижване“)


Условие №

Абсорбирана мощност от спирачка

1

Нула

2

Отговарящата на регулировките за изпитвания от тип I

3

Тази за условията № 2, умножена с коефициента 1,7

4.   МЕТОД ЗА ИЗПИТВАНЕ

4.1.   За работните условия, изброени в точка 3.2, трябва да се провери надеждната работа на вентилационната система на картера.

5.   МЕТОД ЗА ПРОВЕРКА ВЕНТИЛАЦИОННАТА СИСТЕМА НА КАРТЕРА

(Виж също фигура V.5.)

5.1.   Отверстията на двигателя трябва да се оставят в същия вид.

5.2.   Налягането в картера се измерва на подходящо място. Измерва се при отвора на маслоуказателя с манометър с наклонена тръба.

5.3.   Превозното средство се счита за задоволително, ако при всички условия на измерване, определени в точка 3.2, измереното налягане в картера не е по-голямо от атмосферното налягане, преобладаващо по време на измерването.

5.4.   За изпитването по метода, описан по-горе, се измерва налягането във всмукателния колектор в рамките на ± 1 kPa.

5.5.   Измерва се скоростта на превозното средство, както е отчетена на динамометъра в рамките на ± 2 km/h.

5.6.   Измереното налягане в картера се измерва в рамките на ± 0,01 kPa.

5.7.   Ако при едно от условията за измерване, определени в точка 3.2, измереното налягане в картера е по-голямо от атмосферното налягане, провежда се допълнително изпитване, както е определено в точка 6, ако това се поиска от производителя.

6.   ДОПЪЛНИТЕЛЕН МЕТОД ЗА ИЗПИТВАНЕ

6.1.   Отверстията на двигателя трябва да се оставят в същия вид.

6.2.   Гъвкава торбичка, непроницаема за газовете от картера, с приблизителен капацитет от пет литра, се свързва към отвора на маслоуказателя. Торбичката трябва да бъде празна преди всяко измерване.

6.3.   Торбичката трябва да бъде затворена преди всяко измерване. Тя трябва да се отвори при картера за пет минути при всяко измерване, предписано в точка 3.2.

6.4.   Превозното средство се счита за задоволително, ако при всички условия на измерване, определени в точка 3.2, не се получава видимо надуване на торбичката.

6.5.   Забележка

6.5.1.   Ако структурната схема на двигателя е такава, че изпитването не може да се проведе по методите, описани в точка 6, измерванията трябва да се проведат по метод, изменен както следва:

6.5.2.   преди изпитването всички отверстия освен тези, необходими за рециклиране на газовете, се затварят;

6.5.3.   торбичката се поставя на подходящ извод, който не причинява допълнителна загуба на налягане, и е монтирана директно на рециркулационната верига на устройството при отверстието за свързване към двигателя.

Фигура V.5.

Изпитване от тип III

Image


ПРИЛОЖЕНИЕ VI

ИЗПИТВАНЕ ОТ ТИП IV

ОПРЕДЕЛЯНЕ НА ЕМИСИИТЕ НА ИЗПАРЕНИЯ ОТ ПРЕВОЗНИ СРЕДСТВА С ДВИГАТЕЛИ С ИСКРОВО ЗАПАЛВАНЕ

1.   ВЪВЕДЕНИЕ

Настоящото приложение описва процедурите на изпитването от тип IV съгласно точка 5.3.4 от приложение I.

Настоящата процедура описва метод за определяне на загубите на въглеводороди чрез изпаряване от горивната система на превозни средства с двигатели с искрово запалване.

2.   ОПИСАНИЕ НА ИЗПИТВАНЕТО

Изпитването на емисия от изпарения (фигура VI.2) се състои от четири фази:

подготовка на изпитването,

определяне на загуби от изпарения от резервоара,

градски (част ЕДНО) и извънградски (част две) цикли на управление,

определяне загубите от горещо всмукване.

Масата на емисиите на въглеводороди от изпаренията на резервоара и загубите от горещо всмукване се сумират, за да дадат общ резултат от изпитването.

3.   ПРЕВОЗНО СРЕДСТВО И ГОРИВО

3.1.   Превозно средство

3.1.1.   Превозното средство трябва да бъде в добро механично състояние и да е било разработвано и в движение най-малко 3 000 km преди изпитването. Системата за контрол на емисии от изпарения трябва да бъде свързана и да функционира правилно по време на този период и абсорбаторът на изпаренията от карбуратора да е подложен на нормално използване, без ненормално продухване, нито натоварване.

3.2.   Гориво

3.2.1.   Трябва да се използва подходящо еталонно гориво, както е определено в приложение VIII към настоящата директива.

4.   ОБОРУДВАНЕ ЗА ИЗПИТВАНЕ

4.1.   Динамометричен стенд

Динамометричният стенд трябва да отговаря на изискванията на приложение III.

4.2.   Ограждение при измерване емисия на изпарения

4.2.1.   Ограждението за измерване на емисия на изпарения трябва да бъде газонепропусклива правоъгълна измерителна камера, която може да побере изпитваното превозно средство. Превозното средство трябва да бъде достъпно от всички страни и ограждението, когато е запечатано, трябва да бъде газонепропускливо в съответствие с приложение I. Вътрешната повърхност на ограждението трябва да бъде непроницаема за въглеводороди. Най-малко една от повърхностите трябва да е от гъвкав непроницаем материал, за да могат да се компенсират отклоненията в налягането в резултат на малки промени в температурата. Стените трябва да бъдат проектирани по такъв начин, че да улесняват доброто отвеждане на топлина. Температурата на стената не трябва да пада под 293К (20 °C) при нито една точка по време на изпитване.

Фигура VI.2

Определяне на емисия на изпарения

3 000 km период на разработване (без прекомерно продухване/натоварване)

Почистена пара от превозното средство (ако е необходимо)

Image

Забележка:

1.

Контролни групи на емисии на изпарения — подробности изяснени.

2.

Емисиите от ауспуха могат да се измерват по време на изпитване с динамометър, но те не се използват за законодателни цели. Изпитванията на емисия на отработени газове за законодателни цели са отделни.

4.3.   Аналитични системи

4.3.1.   Анализатор на въглеводород

4.3.1.1.   Атмосферата в камерата се следи, като се използва въглеводороден детектор от вида пламъков-йонизационен детектор ПЙД. Пробата газ трябва да бъде взета от средната точка на странична стена или покрива на камерата и всеки заобикалящ поток трябва да се върне в ограждението, за предпочитане на мястото непосредствено по направление на потока на смесващия вентилатор.

4.3.1.2.   Въглеводородният анализатор трябва да има време на реакция до 90 % от максималната стойност на скалата на отчитане, при по-малко от 1,5 секунди. Неговата стабилност трябва да бъде по-добра от 2 % от максималната стойност на скалата при нула и 80 % ± 20 % от максималната стойност на скалата за период от 15 минути за всички работни обхвати.

4.3.1.3.   Повторяемостта на анализатора, изразена като стандартно отклонение, трябва да бъде по-добра от 1 % отклонение при нула от максималната стойност на скалата и при 80 ± 20 % от максималната стойност на скалата при всички използвани обхвати.

4.3.1.4.   Работните обхвати на анализатора трябва да бъдат избрани да дават най-добра разрешителна способност по време на процедурите, свързани с измерването, калибрирането и проверката за херметичност.

4.3.2.   Система за регистриране на данни от въглеводороден анализатор

4.3.2.1.   Въглеводородният анализатор трябва да бъде оборудван с устройство за регистриране на електрически изходящ сигнал от регистриращо устройство на лентова диаграма или от друга система за обработка на данни при честота най-малко един път на минута. Регистриращата система трябва да има работни характеристики най-малко еквивалентни на регистрирания сигнал и да осигурява постоянно регистриране на резултати. Регистрацията трябва да посочва ясно началото и края на периодите на нагряване на резервоара за гориво и горещо всмукване заедно с изтеклото време между началото и приключването на всяко изпитване.

4.4.   Нагряване на резервоара за гориво

4.4.1.   Горивото в резервоара(ите) на превозното средство трябва да се нагрее от контролиран източник на топлина, например нагревателно покритие с мощност 2 000 W е подходящо. Нагревателната система трябва да предава равномерно топлина на стените на резервоара под нивото на горивото, така че да не причини прегряване на горивото. Не трябва да се нагряват парите в резервоара над горивото.

4.4.2.   Устройството за нагряване на резервоара трябва да позволява равномерно нагряване на горивото в резервоара с 14 К от 289 К (16 °C) за 60 минути, с местоположение на температурния датчик, както е посочено в точка 5.1.1. Нагревателната система трябва да може да контролира температурата на горивото до ± 1,5 К от изискваната температура по време на процеса на нагряване на резервоара.

4.5.   Отчитане на температурата

4.5.1.   Температурата в камерата се регистрира в две точки от температурни датчици, съединени така, че да показват средна стойност. Точките за измерване са разположени приблизително на 0,1 m в ограждението от вертикалната средна линия на всяка странична стена на височина 0,9 ± 0,2 m.

4.5.2.   Температурата на резервоара(ите) за гориво се регистрира посредством датчик, разположен в резервоара за гориво, както е посочено в точка 5.1.1.

4.5.3.   По време на измерванията на емисии на изпарения, температурата трябва да се регистрира или въведе в система за обработка на данни, при честота най-малко един път на минута.

4.5.4.   Точността на системата за регистриране на температурата трябва да бъде в границите на ± 1,0 К и температурата трябва да може да бъде известна при 0,4 К.

4.5.5.   Системата, регистриращата или обработваща данните, трябва да има време за решение ± 15 секунди.

4.6.   Вентилатори

4.6.1.   Чрез използване на един или повече вентилатори или нагнетателни вентилатори при отворена(и) врата(и) на SHED трябва да е възможно да се намали концентрацията на въглеводороди в камерата до нивото на концентрация на въглеводорода.

4.6.2.   Камерата трябва да има един или повече вентилатори или нагнетателни вентилатори с приблизителен капацитет от 0,1 до 0,5 m3s-1, с които цялостно да се размесва атмосферата в ограждението. По време на измерването трябва да може да се постигне равномерна температура и концентрация на въглеводород в камерата. Превозното средство в ограждението не трябва да бъде подложено на директна струя въздух от вентилатори или нагнетателни вентилатори.

4.7.   Газове

4.7.1.   Трябва да са на разположение следните чисти газове за калибриране и работа:

пречистен синтетичен въздух (чистота: < 1 ppm C1 еквивалент ≤ 1 ppm CO, ≤ 400 ppm СО2, ≤ 1 ppm NO); съдържание на кислород между 18 и 21 % на обем,

газово гориво за анализатор на въглеводород (40 ± 2 % водород и допълнен с хелий с гранична стойност по-малка от 1 ppm С1 еквивалент на въглеводород, с гранична стойност по-малка от 400 ppm CO2),

пропан (C3H8), 99,5 % минимална чистота.

4.7.2.   Трябва да се разполага с калибриращи и измерващи газове, съдържащи смес от пропан (C3H8) и пречистен синтетичен въздух. Действителните концентрации на калибриращ газ трябва да бъдат в рамките на ± 2 % от обявените стойности. Точността на разтворените газове получена, когато се използва газов разделител, трябва да бъде в рамките на ± 2 % от действителната стойност. Концентрациите, определени в допълнение 1, могат също да се получат, като се използва газов разделител, използвайки синтетичен въздух като разтварящ газ.

4.8.   Допълнително оборудване

4.8.1.   Абсолютната влажност в зоната за изпитване трябва да може да се измери в рамките на ± 5 %.

4.8.2.   Налягането в зоната на изпитване трябва да може да се измери в рамките на ± 0,1 kPa.

5.   ПРОЦЕДУРА НА ИЗПИТВАНЕ

5.1.   Подготовка за изпитване

5.1.1.   Преди изпитването превозното средство се подготвя механично, както следва:

системата за отработени газове не трябва да показва неплътности,

превозното средство може да се почисти с пара преди изпитването,

резервоарът за гориво на превозното средство трябва да бъде оборудван с температурен датчик, за да може да се измерва температурата в средната точка на горивото в резервоара за гориво, когато е напълнен до 40 % от капацитета му,

трябва да се монтират допълнителни фитинги, адаптори на устройства, за да се позволи пълно източване на резервоара за гориво.

5.1.2.   Превозното средство се поставя в зоната за изпитване, където околната температура е между 293 и 303 K (20° и 30 °C).

5.1.3.   Кутията (на филтъра) на превозното средство се пречиства за 30 минути, като автомобилът се движи с 60 km/h, при регулиран динамометър, както е предписано в приложение III — допълнение 2 или чрез прекарване на въздух (при стайна температура и влажност) през кутията (на филтъра) при скорост на потока, която е идентична на действителния въздушен поток през кутията (на филтъра), когато автомобилът се движи с 60 km/h. Кутията (на филтъра) впоследствие се натоварва с две изпитвания на 24-часови емисии.

5.1.4.   Резервоарът(ите) за гориво на превозното средство се изпразва(т), като се използва предвиденото устройство за източване. Това трябва да се извърши така, че да не се пречистят неправилно, нито да се натоварят ненормално устройствата за контрол на изпаренията, монтирани на превозното средство. За тази цел е достатъчно да се свали капачката за гориво.

5.1.5.   Резервоарът(ите) за гориво се напълва(т) отново с определеното за изпитване гориво при температура между 283 и 287 K (10° и 14 °C) при 40 % ± 2 % от неговия/техния нормален капацитет за гориво. В този момент капачката(ките) за гориво на превозното средство не трябва да се поставя(т) отново на място.

5.1.6.   В случай на превозни средства, оборудвани с повече от един резервоар, всички резервоари трябва да бъдат загряти по същия начин, както е описано по-долу. Температурата на резервоарите трябва да бъде идентична в рамките на ± 1,5 К.

5.1.7.   Горивото може да бъде изкуствено загрято отново до началната температура на измерване 289 K (16 °C) ±1 K.

5.1.8.   Веднага щом горивото достигне температура 287 K (14 °C) резервоарът(ите) трябва да бъде запечатан(и). Когато температурата на резервоара за гориво достигне 289 K (16 °C) ±1 K, започва линейно увеличаване на температурата от 14 ± 0,5 К за период от 60 ± 2 минути. Температурата на горивото по време на загряването съответства на функцията по-долу в рамките на ± 1,5 К:

Formula

където:

Tr

=

изисквана температура (К),

To

=

първоначална температура на резервоара (К),

t

=

времето от началото на постепенното нагряване на резервоара в минути.

Регистрират се времето за постепенно загряване, както и повишаването на температурата.

5.1.9.   След период, не по-дълъг от един час, започват операции по източване и пълнене на гориво, съгласно точки 5.1.4, 5.1.5, 5.1.6 и 5.1.7.

5.1.10.   В рамките на два часа от периода на първото загряване на резервоара, започва втората операция по загряване на резервоара за гориво, както е определено в точка 5.1.8, и трябва да бъде завършена с регистриране на повишаването на температурата и времето за постепенното нагряване.

5.1.11.   В рамките на един час от второто постепенно загряване на резервоара, превозното средство се поставя на динамометричен стенд и изминава един цикъл на управление от част едно и два последователни цикъла на управление от част две. По време на тази операция не се вземат проби от емисии на отработени газове.

5.1.12.   В рамките на пет минути от приключване на операцията по предварителното кондициониране, определено в точка 5.1.11, капакът на двигателя трябва да бъде напълно затворен и превозното средство свалено от динамометричния стенд и паркирано в зоната за всмукване. Превозното средство се оставя там най-малко 10 часа и най-много 36 часа. Температурата на маслото на двигателя и охлаждащия агент трябва да достигне температурата на зоната в рамките на ± 2 К в края на периода.

5.2.   Изпитване на емисии на изпарения, (от дишането на) изпускани от резервоара

5.2.1.   Операцията по точка 5.2.4 може да започне не по-рано от девет часа и не по-късно от 35 часа след цикъла за предварително кондициониране на цикъла на управление.

5.2.2.   Измерителната камера се прочиства за няколко минути непосредствено преди изпитването, докато се получи стабилна остатъчна концентрация на въглеводороди. Смесителният(те) вентилатор(и) на камерата трябва също да бъде(ат) включен(и) по това време.

5.2.3.   Анализаторът за въглеводород трябва да бъде настроен на нула и калибриран непосредствено преди изпитването.

5.2.4.   Резервоарът(ите) за гориво трябва да бъде(ат) изпразнен(и) съгласно точка 5.1.4 и напълнен(и) отново с изпитвателно гориво при температура между 283 и 287 К (10 °C и 14 °C) до 40 ± 2 % от нормалния обемен капацитет на резервоара. Капачката(ите) за гориво на превозното средство не трябва да бъдат поставена(и) в този момент.

5.2.5.   В случай на превозни средства, оборудвани с повече от един резервоар за гориво, всички резервоари трябва да бъдат загрети по същия начин, както е описано по-долу. Температурите на резервоарите трябва да бъдат еднакви в рамките на ± 1,5 К.

5.2.6.   Изпитваното превозно средство се довежда в ограждението за изпитване с изключен двигател и отворени стъкла и багажник. Ако е необходимо, се свързват датчиците за гориво в резервоара и устройството за загряване на горивото. Незабавно започва регистриране на температурата на горивото и температурата на въздуха в ограждението. Ако пречистващият вентилатор работи, се изключва в този момент.

5.2.7.   Горивото може да се загрее изкуствено до начална температура на измерване 289 К (16 °C) ±1 K.

5.2.8.   Веднага щом температурата на горивото достигне 287 К (14 °C), резервоарът(ите) за гориво трябва да бъде(ат) запечатан(и) и камерата запечатана така, че да не пропуска газове.

5.2.9.   Веднага щом температурата на горивото достигне 289 К (16 °C) ±1 К:

се измерват концентрацията на въглеводород, барометричното налягане и температурата, за да се получат начални стойности на CHC,i, Pi и Тi за изпитване на постепенното нагряване на резервоара,

започва постепенно линейно загряване от 14 ± 0,5 К за период от 60 ± 2 минути. Температурата на горивото по време на нагряването отговаря на функцията по-долу в рамките на ± 1,5 К:

Formula

където:

Tr

=

изискваната температура (К)

To

=

начална температура на резервоара (К)

t

=

време от начало на загряване на резервоара в минути.

5.2.10.   Въглеводородният анализатор е настроен на нула и е калибриран непосредствено преди края на изпитването.

5.2.11.   Ако температурата се е повишила с 14 К ± 0,5 К за период от 60 ± 2 минути на изпитването, се измерва крайната концентрация на въглеводород (CHC,f) в ограждението. Регистрира се времето или изтеклото време заедно с крайната температура и барометричното налягане Tf и Pf при горещото всмукване.

5.2.12.   Източникът на топлина се изключва и вратата на ограждението се разпечатва и отваря. Устройството за загряване и температурният датчик се отделят от апаратурата на ограждението. Вратите на превозното средство и багажникът сега могат да бъдат затворени и превозното средство преместено от ограждението при изключен двигател.

5.2.13.   Превозното средство е подготвено за следващите цикли на управление и изследване на емисии на изпарения от горещо всмукване. Изпитването за пускане в ход на студен двигател трябва да следва изпитването за изпускане на емисии от резервоара не по-късно от един час.

5.2.14.   Регулаторният орган може да счете, че конструкцията на горивната система на превозното средство позволява загуби към външната атмосфера във всяка точка. В този случай трябва да се проведе инженерен анализ съгласно изискванията на регулаторния орган, за да се установи, че изпаренията се вентилират към кутията с въглен, и че тези изпарения са достатъчно прочистени по време на работа на превозното средство.

5.3.   Цикъл на управление

5.3.1.   Определянето на емисиите на изпарения завършва с измерването на емисиите на въглеводород в продължение на 60 минути на горещо всмукване след градски и извънградски цикъл на управление. След изпитването за загуби от изпускане на емисии от резервоара, превозното средство се избутва или се премества по друг начин на динамометричния стенд при изключен двигател. След това преминава градско и извънградско изпитване при пускане в ход на студен двигател, както е описано в приложение III. По време на тази операция могат да бъдат взети проби от емисии на отработени газове, но резултатите няма да се използват за получаване на типово одобрение на емисиите на отработени газове.

5.4.   Изпитване на емисии на изпарения след горещо всмукване

5.4.1.   Преди завършване на изпитването измерителната камера трябва да бъде прочистена в продължение на няколко минути, докато се получи стабилна остатъчна концентрация на въглеводороди. Смесителният(ите) вентилатор(и) трябва също да е(са) включен(и) в този момент.

5.4.2.   Въглеводородният анализатор трябва да бъде настроен на нула и калиброван непосредствено преди изпитването.

5.4.3.   В края на цикъла на управление капакът на двигателя трябва да бъде изцяло затворен и всички връзки между превозното средство и изпитвателния стенд прекъснати. Тогава превозното средство се закарва до измерителната камера при минимално използване на педала за газта. Двигателят трябва да се изключи преди коя да е част от превозното средство да влезе в измервателната камера. Времето, когато двигателят се изключва, се регистрира на система за регистриране на данните от измерване на емисията на изпарения и започва регистриране на температурата. Прозорците и багажникът на превозното средство трябва да бъдат отворени на този етап, ако вече не са отворени.

5.4.4.   Превозното средство трябва да бъде избутано или преместено по друг начин в измерителната камера при изключен двигател.

5.4.5.   Вратите на ограждението се затварят, така че ограждението да е газонепропускливо в рамките на две минути, след като двигателят е бил изключен, и в рамките на седем минути от края на цикъла на управление.

5.4.6.   Началото на 60 ± 0,5-минутен период на горещо всмукване започва, когато се запечата камерата. Измерват се концентрацията на въглеводород, температурата и барометричното налягане, за да се получат съответните първоначални стойности на CHC,i, Pi и Ti за изпитването на горещо всмукване. Тези цифри се използват при изчисление на емисията на изпарения, точка 6. Околната SHED температура Т не трябва да е по-малка от 296 К и не по-голяма от 304 К по време на 60-минутния период на горещо всмукване.

5.4.7.   Въглеводородният анализатор трябва да бъде настроен на нула и калибриран непосредствено преди края на 60 ± 0,5-минутния изпитвателен период.

5.4.8.   В края на 60 ± 0,5-минутния изпитвателен период, се измерва концентрацията на въглеводород в камерата. Измерват се също температурата и барометричното налягане. Това са крайните стойности на CHC,i, Pf и Tf за изпитването за горещо всмукване, използвани за изчисление в точка 6. С това завършва процедурата по изпитване на емисиите на изпарения.

6.   ИЗЧИСЛЕНИЕ

6.1.   Изпитванията на емисии на изпарения, описани в точка 5, позволяват изчисляването на фазите на въглеводородни емисии, изпуснати от резервоара и от горещо всмукване. Загубите от изпарения от всяка от тези фази се изчислява, като се използват началната и крайна концентрация на въглеводород, температури и налягане в ограждението, заедно с нетния обем на ограждението.

Използва се формулата по-долу:

Formula

където:

MHC

=

масата на въглеводород, изпусната по време на изпитвателната фаза (грамове),

CHC

=

измерената концентрация на въглеводород в ограждението (ppm (обем) C1 еквивалент),

V

=

нетен обем на ограждението в кубични метри, коригиран с обема на превозното средство, при отворени прозорци и багажник. Ако не е определен обемът на превозното средство, се изважда обем от 1,42 m3,

T

=

околна температура на камерата, К,

P

=

барометрично налягане в kPa,

H/C

=

съотношение водород към въглерод,

k

=

1,2 (12 + H/C);

когато:

i

е началната стойност,

f

е крайната стойност,

H/C

е прието да бъде 2,33 за загуби на резервоара при изпускане,

H/C

е прието да бъде 2,20 за загуби от горещо всмукване.

6.2.   Общи резултати от изпитване

Общата маса на емисия на въглеводород за превозното средство се приема да бъде:

Formula

където:

Mtotal

=

обща маса емисии от превозното средство (грамове),

MTH

=

маса на емисия на въглеводороди при постепенно загряване на резервоара (грамове),

MHS

=

маса на емисия на въглеводороди при горещо всмукване (грамове).

7.   СЪОТВЕТСТВИЕ НА ПРОИЗВОДСТВОТО

7.1.   За рутинно изпитване при излизане от производствената линия, притежателят на одобрението може да докаже съответствие чрез представителни превозни средства, които отговарят на следните изисквания:

7.2.   Изпитване за херметичност

7.2.1.   Трябва да бъдат изолирани изпускания в атмосферата на емисия от контролната система.

7.2.2.   Към горивната система трябва да се приложи налягане от 370 ± 10 mm H2O.

7.2.3.   Трябва да се стабилизира налягането, преди да се изолира горивната система от източника на налягане.

7.2.4.   След изолиране на горивната система, налягането не трябва да падне с повече от 50 mm H2O за пет минути.

7.3.   Изпитване за вентилиране

7.3.1.   Изпусканията към атмосферата от системата за контрол на емисии трябва да бъдат изолирани.

7.3.2.   Налягане от 370 ± 10 mm H2O трябва да се приложи към горивната система.

7.3.3.   Налягането трябва да се стабилизира, преди да се изолира горивната система от източника на налягане.

7.3.4.   Изпускателните изходи на системите за контрол на емисии към атмосферата трябва да бъдат монтирани отново при производствени условия.

7.3.5.   Налягането на горивната система трябва да падне под 100 mm H2O за не по-малко от 30 секунди, но в границите на две минути.

7.4.   Изпитване за пречистване

7.4.1.   Трябва да се монтира система към пречистващия отвор, която може да измери въздушен поток със скорост 1,0 литра за минута както и да се свърже съд под налягане с достатъчен размер, за да има незначителен ефект върху пречистващата система, посредством превключващ клапан към пречистващия отвор или алтернативно,

7.4.2.   по собствен избор производителят може да използва разходомер, ако е приемлив за компетентния орган.

7.4.3.   Превозното средство трябва да се експлоатира по такъв начин, че всяка конструктивна характеристика на пречиствателната състема, която може да ограничи операцията по пречистване, да се открие и обстоятелствата да се отбележат.

Докато двигателят работи в границите, посочени в точка 7.4.3, въздушният поток трябва да бъде определен посредством:

7.4.4.1.   включено устройство, показано в точка7.4. Трябва да се наблюдава в рамките на една минута спадане на налягане от атмосферното до ниво, показващо, че е протекъл обем от 1,0 литра въздух в системата за контрол на изпаряването за една минута; или

7.4.4.2.   ако се използва алтернативно измервателно устройство, скорост не по-малка от 1,0 литър за минута трябва да бъде откриваема.

Компетентният орган, който е издал типово одобрение, може по всяко време да провери методите за контрол на съответствието, приложими за всяка производствена единица.

7.5.1.   Инспекторът трябва да вземе достатъчно голяма проба от серията.

7.5.2.   Инспекторът може да изпитва тези превозни средства чрез прилагане или на точка 7.1.4 или на точка 7.1.5 от приложение I.

Ако при прилагане на точка 7.1.5 от приложение I резултатите от изпитването на превозното средство са извън договорените граници на точка 5.3.4.2 от приложение I, производителят може да поиска да се приложи процедурата за одобрение, посочена в точка 7.1.4 от приложение I.

7.5.3.1.   На производителя не се разрешава да регулира, поправя или изменя никое от превозните средства, освен ако те не съответстват на изискванията на точка 7.1.4 от приложение I, и освен ако тази дейност е документирана при сглобяване на превозното средство от производителя и в процедурите за проверка.

7.5.3.2.   Производителят може да поиска само едно ново изпитване за превозно средство, чиито характеристики на емисии на изпарения вероятно са променени вследствие на неговите действия съгласно точка 7.5.3.1.

7.6.   Ако изискванията на точка 7.5 не са изпълнени, компетентният орган трябва да се увери, че са предприети всички необходими стъпки за повторно установяване на съответствието на продукцията, колкото е възможно по-бързо.

Допълнение I

КАЛИБРИРАНЕ НА ОБОРУДВАНЕТО ЗА ИЗПИТВАНЕ НА ЕМИСИИ НА ИЗПАРЕНИЯ

1.   ЧЕСТОТА И МЕТОДИ НА КАЛИБРИРАНЕ

1.1.   Цялото оборудване трябва да се калибрира преди първоначалното му използване и след това да се калибрира толкова често, колкото е необходимо, и във всеки случай в месеца преди изпитването за типово одобрение. Методите за калибриране, които следва да се използват, са описани в настоящото допълнение.

2.   КАЛИБРИРАНЕ НА ОГРАЖДЕНИЕТО

2.1.   Първоначално определяне на вътрешния обем на ограждението

2.1.1.   Преди първоначалното му използване, трябва да се определи вътрешният обем на камерата, както следва: измерват се внимателно вътрешните размери на камерата, като се отчитат всички грапавини, като такива от укрепващи елементи. От тези измервания се определя вътрешният обем на камерата.

2.1.2.   Нетният вътрешен обем се определя, като се извади 1,42 m3 от вътрешния обем на камерата. Алтернативно, обемът на превозното средство с отворен багажник и прозорци може да се използва вместо 1,42 m3.

2.1.3.   Камерата трябва да бъде проверена както в точка 2.3. Ако масата на пропана не е в съответствие с впръсканата маса в рамките на ± 2 %, тогава е необходимо коригиращо действие.

2.2.   Определяне на остатъчните емисии в камерата

Тази операция позволява да определи, дали камерата не съдържа материали, които могат да изпускат значителни количества въглеводороди. Проверката трябва да се проведе при въвеждането в експлоатация на ограждението, след каквито и да са операции в ограждението, които могат да повлияят на остатъчните емисии, и при честота най-малко един път годишно.

2.2.1.   Калибрира се анализаторът (ако е необходимо), след това се настройва на нула и се калибрира отново.

2.2.2.   Пречиства се ограждението, докато се получи стабилна стойност на въглеводорода. Включва се смесителен вентилатор, ако не е вече включен.

2.2.3.   Запечатва се камерата и се измерва остатъчната концентрация на въглеводород, температурата и барометричното налягане. Това са първоначалните стойности CHC,i, Pi и Ti, използвани при изчислението на остатъчната концентрация в ограждението.

2.2.4.   Ограждението се остава в покой в продължение на четири часа, при включен смесителен вентилатор.

2.2.5.   В края на този период се използва същият анализатор, за да се измери концентрацията на въглеводород в камерата. Измерват се също температурата и барометричното налягане. Това са крайните стойности на CHC,f, Pf и Tf.

2.2.6.   Изчислява се изменението в масата на въглеводородите в ограждението за времето на изпитване съгласно точка 2.4. Остатъчната емисия на ограждението не трябва да е по-голяма от 0,4 g.

2.3.   Калибриране на камерата и изпитване за задържане на въглеводород

Калибрирането и изпитването на камерата за задържане на въглеводород е проверка на изчисления обем в точка 2.1 и също измерва скоростта на всяко пропускане.

2.3.1.   Очиства се (пречиства се) ограждението, докато се получи стабилна концентрация на въглеводород. Включва се смесителният вентилатор, ако не е вече включен. Въглеводородният анализатор се настройва на нула, калибрира, ако се изисква, и се поставя в обхват.

2.3.2.   Запечатва се ограждението и се измерва остатъчната концентрация, температурата и барометричното налягане. Това са първоначалните стойности CHC,i Pi и Ti, използвани при калибриране на ограждението.

2.3.3.   Впръсква се количество от приблизително 4 грама пропан в ограждението. Масата на пропана трябва да се измери с точност и прецизност от ± 0,5 % от измерената стойност.

2.3.4.   Оставя се съдържанието на камерата да се размеси за пет минути и след това се измерва концентрацията на въглеводород, температурата и барометричното налягане. Това са крайните стойности на CHC,f, Tf и Pf за калибриране на ограждението.

2.3.5.   Като се използват стойностите, получени в точка 2.3.2 и точка 2.3.4, и формулата в точка 2.4, се изчислява масата на пропана в ограждението. Това трябва да бъде в рамките на ± 2 % от масата на пропана, измерена в точка 2.3.3.

2.3.6.   Оставя се съдържанието в камерата да се размеси в продължение на най-малко четири часа. В края на този период се измерва и регистрира крайната концентрация на въглеводород, температура и барометрично налягане.

2.3.7.   Изчислява се, като се използва формулата в точка 2.4, масата на въглеводорода от показанията, получени в точка 2.3.6 и точка 2.3.2. Масата не трябва да се различава с повече от 4 % от масата на въглеводорода, посочена в точка 2.3.5.

2.4.   Изчисления

Изчислението на промяната на нетната маса на въглеводородите в ограждението се използва, за да се определи скоростта на остатъчния въглеводород в камерата и скоростта на пропускането. Първоначалните и крайни стойности на концентрацията на въглеводород, температурата и барометричното налягане се използват в следната формула, за да се изчисли изменението на масата.

Formula

където:

MHC

=

маса на въглеводород в грамове,

CHC

=

концентрация на въглеводород в ограждението (ppm въглерод (NB: ppm въглерод = ppm пропан × 3)),

V

=

обем на ограждението в кубически метри,

T

=

околна температура в ограждението, К,

P

=

барометрично налягане, kРа,

K

=

17,6;

когато:

i

е първоначална стойност,

f

е крайна стойност.

3.   ПРОВЕРКА НА ПЙД ВЪГЛЕВОДОРОДЕН АНАЛИЗАТОР

3.1.   Оптимизация на реакцията на детектора

ПЙД трябва да се настрои, както е определено от производителя на апарата. Трябва да се използва пропан във въздуха, за да се оптимизира реакцията в най-използвания работен обхват.

3.2.   Калибриране на анализатора на въглеводороди

Анализаторът трябва да бъде калибриран, като се използва пропан във въздуха и пречистен синтетичен въздух. Виж точка 4.5.2 от приложение III (Калибриране и калибриращи газове).

Установява се калибровъчна крива, както е описано в точки 4.1 до 4.5 от настоящото допълнение.

3.3.   Проверка за интерференция на кислород и препоръчвани граници

Факторът на реакция (Фр) за отделни видове въглеводород се определя от съотношението на концентрацията, отчетена от ПЙД C1 към концентрацията в газовата бутилка, изразено като ppm C1.

Концентрацията на газа за изпитване трябва да бъде такава, че да даде реакция, съответстваща на приблизително 80 % от пълната скала на отклонение в работния обхват. Трябва да бъде известна концентрацията с точност от ± 2 % по отношение на гравиметричен стандарт, изразен в обем. В допълнение, газовата бутилка трябва да бъде предварително кондиционирана за 24 часа при температура между 293 К и 303 К (20 °C и 30 °C).

Факторите на реакция трябва да бъдат определени при въвеждането на анализатора в действие и след това при основни ремонти. Еталонният газ, който следва да се използва, е разтворен пропан с пречистен въздух, за който е известно, че дава фактор на реакция от 1,0.

Изпитвателният газ, който следва да се използва за интерференция на кислород, и препоръчаният обхват на фактора на реакция, са посочени по-долу:

Пропан и азот 0,95 ≤ Фр ≤ 1,05.

4.   КАЛИБРИРАНЕ НА АНАЛИЗАТОРА ЗА ВЪГЛЕВОДОРОД

Всеки от нормално използваните работни обхвати се калибрира съгласно следната процедура:

4.1.   Установява се калибровъчната крива посредством най-малко пет калибровъчни точки, разположени на равни разстояния в работния обхват. Номиналната концентрация на калибриращия газ при най-висока концентрация следва да бъде най-малко 80 % от максималната стойност на скалата.

4.2.   Изчислява се калибровъчната крива по метода на най-малките квадрати. Ако получената степен на многочлена е по-голяма от 3, тогава броят на калибровъчните точки трябва да бъде най-малко числото на степента на многочлена плюс 2.

4.3.   Калибровъчната крива не трябва да се различава с повече от 2 % от номиналната стойност на всеки калибриращ газ.

4.4.   Като се използват коефициентите от многочлена, получен от точка 3.2, трябва да се състави таблица на отчетените стойности спрямо действителните стойности на концентрация, на равни интервали, не по-големи от 1 % от максималната стойност на скалата. Това трябва да се изпълни за всеки обхват на калибрирания анализатор. Таблицата трябва също да съдържа други данни като:

 

дата на калибрирането,

 

отчетени стойности от потенциометъра на нула и когато е калиброван (когато има такива данни),

 

номинална скала,

 

данни за сравнение за всеки използван калибриращ газ,

 

действителната и отчетена стойност на всеки използван калибриращ газ, заедно с процентните разлики,

 

гориво за ПЙД и вид,

 

налягане на въздуха на ПЙД.

4.5.   Ако може да бъде доказано, като се изпълнят изискванията на регулативните органи, че алтернативна технология (напр. компютър, реле с електронно управляван обхват) може да даде еквивалентна точност, тогава тези алтернативи могат да се използват.


ПРИЛОЖЕНИЕ VII

Описание на изпитването за стареене за проверка устойчивостта на устройствата против замърсяване

1.   ВЪВЕДЕНИЕ

Настоящото приложение описва изпитването за проверка на устойчивостта на устройствата против замърсяване на превозни средства с двигатели с принудително запалване или двигатели със запалване на горивото от сгъстяване, по време на изпитването за стареене от 80 000 km.

2.   ПРЕВОЗНО СРЕДСТВО ЗА ИЗПИТВАНЕ

2.1.   Превозното средство трябва да бъде в добро механично състояние; двигателят и устройствата против замърсяване трябва да бъдат нови.

Превозното средство може да бъде същото, както представеното за изпитване от тип I; това изпитване от тип I трябва да бъде проведено, след като превозното средство е изминало най-малко 3 000 km от цикъла за стареене по точка 5.1.

3.   ГОРИВО

Изпитването за устойчивост се провежда с наличния в търговската мрежа безоловен бензин или дизелово гориво.

4.   ПОДДРЪЖКА И РЕГУЛИРАНЕ НА ПРЕВОЗНОТО СРЕДСТВО

Поддръжката, регулирането, както и използването на устройства за управление на изпитваното превозно средство трябва да бъдат съгласно препоръките на производителя.

5.   РАБОТА НА ПРЕВОЗНОТО СРЕДСТВО НА ПИСТА, ПЪТ ИЛИ НА ДИНАМОМЕТРИЧЕН СТЕНД

5.1.   Работен цикъл

По време на работа на писта, път или изпитвателен стенд с барабани, разстоянието трябва да бъде изминато съгласно графика за управление (фигура VII.5.1), посочен по-долу:

разписанието за изпитване за устойчивост се състои от 11 цикли, като всеки включва по 6 километра,

по време на първите девет цикъла, превозното средство се спира четири пъти по средата на цикъла, с двигател на празен ход всеки път по 15 секунди,

нормално ускорение и забавяне,

пет забавяния по средата на всеки цикъл, като скоростта пада от тази на цикъла на 32 km/h и превозното средство отново постепенно се ускорява до достигане на скоростта на цикъла,

десетият цикъл се провежда при постоянна скорост от 89 km/h,

единадесетият цикъл започва с максимално ускорение от място на спиране до 113 km/h. При половината път се прилага нормално задействане на спирачка, докато превозното средство спре. Това е последвано от период на празен ход от 15 секунди и второ максимално ускорение.

След това графикът се изпълнява от начало. Максималната скорост за всеки цикъл е посочена в следващата таблица.

Таблица VII.5.1.

Максимална скорост при всеки цикъл

Цикъл

Скорост на цикъла

в km/h

1

64

2

48

3

64

4

64

5

56

6

48

7

56

8

72

9

56

10

89

11

113

Фигура VII.5.1

График на движение

Image

5.1.1.   По искане на производителя може да се използва алтернативен график за изпитване на пътя. Такива алтернативни графици за изпитване следва да бъдат одобрени от техническата служба преди изпитването и трябва да имат по същество същата средна скорост, разпределение на скорости, брой на спирания на километър и брой на ускорения на километър, както графика за управление, използван на писта или на изпитвателен стенд с барабани, както е посочено в точка 5.1 и фигура VII.5.1.

5.1.2.   Изпитването за устойчивост или ако производителят е избрал изменено изпитване за устойчивост, ще се проведе, след като превозното средство е изминало най-малко 80 000 km.

5.2.   Оборудване за изпитване

5.2.1.   Динамометричен стенд

5.2.1.1.   Когато изпитването за устойчивост се провежда на динамометричен стенд, динамометърът трябва да позволява да се проведе цикълът, описан в точка 5.1. По-специално, той трябва да бъде оборудван със системи, симулиращи инерция и съпротивление при движение напред.

5.2.1.2.   Спирачката трябва да бъде регулирана, за да абсорбира мощността, упражнявана на задвижващите колела при постоянна скорост от 80 km/h. Методите, които следва да се прилагат за да се определи тази мощност и за регулиране на спирачката, са същите, както онези описани в допълнение 3 към приложение III.

5.2.1.3.   Охладителната система на превозното средство трябва да позволява превозното средство да работи при температури, подобни на тези, получени на път (масло, вода, система за отработени газове и др.)

5.2.1.4.   Някои други настройки на стенда за изпитване и характеристики се считат, че са идентични, когато е необходимо, с онези, описани в приложение III от настоящата директива (инерция например, която може да бъде механична и електронна).

5.2.1.5.   Превозното средство може да бъде преместено, когато е необходимо, на различен стенд, за да се проведат изпитвания за измерване на емисии.

5.2.2.   Работа на писта или на път

Когато изпитването за устойчивост завърши на писта или на път, еталонната маса на превозното средство ще бъде най-малко равна на тази, запазена за изпитване на динамометричен стенд.

6.   ИЗМЕРВАНЕ НА ЕМИСИИ НА ЗАМЪРСИТЕЛИ

При започване на изпитването (0 km) и на всеки 10 000 km (± 400 km) или по-често, на постоянни интервали, докато се изминат 80 000 km, емисиите от ауспуха се измерват в съответствие с изпитване от тип I, както е определено в приложение I, точка 5.3.1. Граничните стойности, които трябва да се спазват, са установените в точка 5.3.1.4 от приложение I. От друга страна, емисиите от ауспуха могат също да бъдат измерени в съответствие с разпоредбите на приложение I, точка 8.2.

Трябва да се начертае диаграма на всички резултати от емисиите на отработени газове като функция на изминатото разстояние върху системата, закръглено до най-близкия километър, и съответната права линия, изчислена по метода на най-малките квадрати, начертана през всички тези точки от данни. Това изчисление не взима под внимание резултатите от изпитването при 0 km.

Данните ще бъдат приемливи за използване при изчисление на коефициента на влошаване, само ако интерполираните точки на 6 400 km и 80 000 km са в рамките на гореспоменатите граници. Данните са все още приемливи, когато права линия пресича приложима граница с отрицателен наклон (интерполираната точка на 6 400 km е по-висока спрямо интерполираната точка на 80 000 km), но действителната точка от данни при 80 000 km е под границата.

Мултипликативният коефициент на влошаване за емисията на отработени газове се изчислява за всеки замърсител както следва:

Formula

където:

Mi1= маса на емисия на замърсител i в грамове на km, интерполирана към 6 400 km,

Mi2= маса на емисия на замърсител i в грамове на km, интерполирана към 80 000 km.

Тези интерполирани стойности трябва да са получени с точност четири знака след десетичната точка, преди да се делят една на друга, за да се определи коефициентът на влошаване. Резултатът трябва да се закръгли до три знака след десетичната точка.

Ако коефициентът на влошаване е по-малък от единица, той се счита, че е равен на единица.


ПРИЛОЖЕНИЕ VIII

Виж Директива 2002/80/ЕО на Комисията (ОВ L 291, 28.10.2002 г., стр. 20).


ПРИЛОЖЕНИЕ IX

Виж Директива 96/44/ЕО на Комисията (ОВ L 210, 20.08.1996 г., стр. 25).